Clark Automatic Telephone System
Comme nous l'avons étudié (voir la page
brevets automatiques ) entre 1879 et 1900,
un grand nombre de brevets couvrant les systèmes de commutation
avec un cadran ont été délivrés, mais à
l'exception du brevet Strowger de 1891 et des brevets ultérieurs
relatifs au système Strowger, aucun n'a vraiement abouti à
un système commercial de grande capacité.
Dans ce créneau, le système Clark de 1893 était
un système pas à pas rotatif à mouvement unique
utilisant des commutateurs à 75 points pouvant accueillir un
maximum de 74 lignes, qui a été utilisé dans quelques
établissements privés et même exporté à
l'étranger (Afriue, Australie ...) par la Clark
Automatic Telephone Switchboard Co.
Inconvénient :ce Système primitif n'avait pas de test
d'occupation.
Le téléphone Clark

En tournant le cadran du téléphone jusqu'au
numéro souhaité, on armait le ressort à l'intérieur
du téléphone tout en entraînait la roue dentée
munie de plots. Arrivé au point désiré, on appuyait
sur le bouton sur le côté qui libérait la roue dentée
et qui envoyait une impulsion électrique à chaque dent
franchie par l'électroaimant du sélecteur.
Côté cental, il s'agissait d'un commutateur simple, qui,
bien que non adapté aux centraux publics, il était utile
pour les centraux internes à un même bâtiment. Les
impulsions électriques reçues par l'électro-aimant
de la roue dentée (une pour chaque numéro) faisaient tourner
cette roue de la même manière actionnant le mécanisme
central afin se cibler le numéro désiré.

Ce commutateur (photos ci-dessous) faisait partie du système
téléphonique interne utilisé à l'hôpital
Guy's entre 1903 et 1932. Taille 240 mm x 110 mm x 110 mm, 1 kg
Le brevet Clark, E,A 498,236
du 30 May. 1893 :
Schéma de fonctionnement
du cadran téléphoniqe à 75 positions.


Shéma de principe.
Extrait traduction google : " Il est connu que moi, EMERY A.
CLARK, citoyen des États-Unis, résidant à Sioux
City, dans le comté de Woodbury et l'État de l'Iowa, j'ai
inventé un interrupteur électromécanique nouveau
et utile, dont ce qui suit est une spécification.
Mon invention concerne des améliorations apportées aux
modes et aux machines de commutation de courants électriques
d'un fil téléphonique, d'un fil télégraphique
ou d'un autre fil pour la transmission d'électricité à
un autre fil, ou à la mise en place d'un système de fils
convergeant vers un point central et permettant à toute personne
se trouvant à n'importe quelle station périphérique
d'un tel système téléphonique, télégraphique
ou autre système similaire d'intercommunication électrique
de se mettre en communication avec n'importe quelle autre station périphérique
du système, sans l'aide d'un central, mais uniquement par l'utilisation
de mon invention, qui consiste en un cadran près de la circonférence
duquel sont numérotés des points correspondant en nombre
au nombre de fils que l'on souhaite faire fonctionner dans le système,
ledit cadran étant muni d'une aiguille ou d'un indicateur mobile
qui passe pas à pas sur les points numérotés susmentionnés,
ledit indicateur étant fixé à une roue placée
derrière le cadran et déplacé par sa rotation,
laquelle roue est munie de pignons en nombre égal aux points
numérotés mentionnés ci-dessus, lesquels pignons,
lorsque la roue tourne, établissent et interrompent des contacts
électriques et envoient ainsi de l'électricité.
pulsations à travers un électroaimant situé au
centre du système. Ce réseau électrique est doté
d'une armature de construction particulière qui, lorsque l'électroaimant
n'est pas alimenté, est maintenue.
Le contact est assuré par un ressort. La tension, surmontée
par chacune des pulsations mentionnées ci-dessus, donne à
l'armature un mouvement oscillant, ou de va-et-vient. Une roue est alors
mise en mouvement et entraîne un ressort de contact sur les points
de contact de chaque autre fil du système, à la demande
de l'utilisateur. Chaque station est équipée de l'un des
interrupteurs mentionnés ci-dessus, en position centrale. Tous
les interrupteurs sont interconnectés et fonctionnent comme indiqué
dans le présent document. Numéro de série : 427
961. (Sans modèle.)
après avoir été décrit par une batterie
commune, également située au point central et mise à
la terre.
Mon invention vise à permettre à l'utilisateur, grâce
à son actionnement automatique, de se mettre en communication
avec n'importe quel autre fil d'un système en actionnant son
interrupteur au point central. Ces objectifs sont atteints grâce
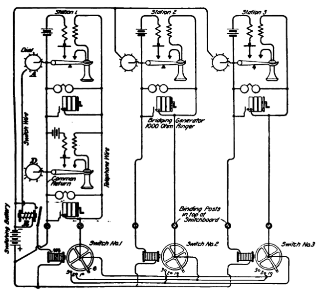
au mécanisme illustré dans les dessins ci-joints. La figure
1 est une vue de face de l'interrupteur au point central, montrant les
fils, la pile et les autres mécanismes qui lui sont étroitement
liés et qui le font fonctionner. La figure 2 montre le cadran
du poste utilisateur, partiellement découpé pour afficher
le mécanisme situé en dessous. La figure 3 illustre une
modification de la disposition des points de contact numérotés
de la figure 1 afin d'adapter l'invention à trois utilisations
différentes. La figure 4 montre le dessous du volant de commutation
avec les ajouts nécessaires à l'utilisation de l'invention
dans des systèmes à circuits métalliques. La figure
5 montre une vue latérale du mécanisme de la figure 4.
La figure 6 illustre les instruments au point central, leurs connexions
et les trois postes périphériques représentés
schématiquement. La figure 7 illustre une modification du levier
d'armature pour des applications spécifiques.
Des lettres et des chiffres similaires font référence
à des parties similaires dans toute la série de vues.
Dans la spécification suivante, en faisant référence
aux travaux d'intercommunication électrique, tels que les lignes
et instruments télégraphiques et téléphoniques,
je les appelle lignes de service, instruments de service, en utilisant
le terme lignes de commutation, etc., pour désigner les parties
du système utilisées pour établir des connexions
entre les lignes de service.
Le mécanisme utilisé directement par l'opérateur
est représenté sur la figure 2 et est mis en marche par
la main ou une autre force appliquée à la rotation de
la roue de rupture P, de préférence au moyen de la série
de roues dentées '1' '1 et '1' (bien que la roue de rupture P
soit évidemment l'âme de l'essentiel de mon invention)
actionnées par la roue dentée S, le but de cet engrenage
étant de donner la roue 1 et l'indicateur Q Hi ont un «
mouvement » plus lent qu'ils n'auraient autrement, diminuant ainsi
la probabilité que les lignes et les instruments utilisés
pour les 80' réels déplacent le mécanisme au-delà
du point souhaité, et par ce mouvement plus lent, rendent le
fonctionnement du mécanisme de la Fig. 1 plus régulier,
précis et fiable.
W est un fil de commutation allant de l'aimant EE au point central jusqu'à
la station périphérique de la roue de freinage Pat et
connecté au roulement de la roue P comme indiqué sur la
Fig. 2.
X est le retour ou fil de masse connecté au ressort de masse
R. Chaque fois qu'un contact est établi entre le ressort de masse
R et la roue P, un circuit est complété par l'électro-aimant
EE, la batterie commune Y, le fil de commutation W, la roue de freinage
P, le ressort de masse R et le fil ou la masse X. Le ressort R est réglé
de manière à ne toucher que les extrémités
des engrenages de la roue P lorsque ladite roue tourne, de sorte que
lorsque la roue P est mise en mouvement, à chacune de ses révolutions,
ce circuit est complété et interrompu comme l'homme ;
des fois où il y a des rouages à sa périphérie.
V est un ressort-taraud de forme et de réglage permettant d'appuyer
entre les dents de la roue P et de lui imprimer un mouvement pas à
pas, avec des pauses ou des arrêts lorsque la pointe du ressort
V appuie entre deux dents. Le mécanisme est réglé
de telle sorte que chaque pas en avant entraîne l'indicateur Q
vers l'avant d'une distance égale à l'espace entre deux
points du cadran, et que, lors de ces pauses ou arrêts, l'indicateur
s'arrête directement sur l'un des points numérotés
ou sur l'un des points d'arrêt. De cette façon, à
chaque pause ou arrêt, le ressort R est désengagé
de la roue (et le circuit est donc interrompu) du fait que sa pointe
se trouve entre deux dents.
Les chiens UUU sont réglés de manière à
empêcher un mouvement de recul du mécanisme, empêchant
ainsi tout contact entre le ressort de masse R et la roue de freinage
P, sauf par un mouvement de recul du mécanisme.
Lorsque la roue P tourne, ses engrenages entrant en contact avec le
ressort R établissent et brisent des contacts électriques,
envoyant des pulsations électriques de la batterie Y à
travers l'électro-aimant E E. L'armature I), lorsque le circuit
est interrompu, est par la tension du ressort sp désengagée
de l'aimant EE, mais lorsque le circuit est terminé, elle est
attirée par attraction électromagnétique contre
les extrémités de l'aimant EE, comme le montre la Fig.
1, et lorsque le circuit est rompu, le ressort sp le ramène en
arrière. Ainsi, lorsque le mécanisme illustré à
la figure 2 fonctionne, l'armature 1) oscille constamment d'avant en
arrière, et dans mon invention, ce mouvement est transmis à
la roue de commutation A, lui donnant un mouvement rotatif. Je préfère
y parvenir grâce à la configuration particulière
de l'extrémité de l'armature D adjacente à la roue
A (l'autre extrémité étant articulée ou
pivotée comme illustré à la figure 1). Cette configuration
particulière consiste à doter l'armature 1) d'une bifurcation
ou d'un chevauchement se terminant par deux points en forme de cliquet
dd, dd, situés de part et d'autre de la périphérie
de la roue A. Ces points sont formés et ajustés de telle
sorte que, lorsque l'armature D se déplace d'avant en arrière,
les points dd, dd sont alternativement entraînés entre
les dents dont est munie la roue périphérique A. Ces dents
sont toutes inclinées dans une direction, et les points dd dd
sont formés et ajustés de telle sorte que, en étant
ainsi poussés contre les côtés inclinés de
ces dents, leur pression sur ces pentes pousse constamment la roue A
vers l'avant et la fait tourner. Ainsi, la roue A est propulsée
et commandée par l'armature D, actionnée en partie par
la tension du ressort sp et en partie par l'attraction de l'aimant E
E. Il est évident que cette armature peut avoir sa charnière
ou son point d'appui à n'importe quel endroit de sa longueur
ou sur une saillie prévue à cet effet, et que les deux
extrémités peuvent être fourchues ou bifurquées
dans le but de propulser une roue supplémentaire et que ces bifurcations
peuvent être augmentées pour entraîner encore d'autres
roues si nécessaire, comme le montre la figure 7.
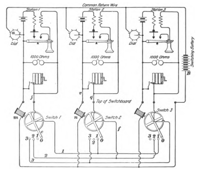
La roue A est placée au centre d'un cercle de points de contact
isolés les uns des autres sur le tableau de commutation 0' qui
sont numérotés pour correspondre aux points numérotés
sur le cadran 0, Fig. 2 - dans ce cas de 1 à (mais évidemment
tout nombre souhaité peut être utilisé), et ce cercle
de points de contact est fourni avec les blancs ou points de repos pt
exactement de la même manière que le cadran 0 précité.
La roue A est équipée d'un ressort de contact métallique
B et est reliée à celui-ci par fil de service 0 avec téléphone,
télégraphe ou autre instrument dans une station éloignée
plus ou moins éloignée où cadran 0 La figure 2
est située. Chaque station périphérique du système
téléphonique, télégraphique ou autre dans
lequel mon invention est utilisée est dotée d'un standard
0 et ces tableaux sont de préférence regroupés
et interconnectés de manière appropriée en un point
central. Chaque fil de service du système est relié à
un point central et y est connecté à sa propre roue A
sur son propre tableau O', ainsi qu'à son propre point de contact
numéroté sur tous les autres tableaux. Ainsi, gare 1 est
connecté par son fil de service à sa propre roue de commutation
au point central, et également au point 1 sur tous les autres
tableaux.
Gare 2 est connecté à sa propre roue de commutation et
à indiquer 2 dans tous les autres tableaux, et ainsi de suite
dans tout le système, comme le montre clairement le schéma
Fig. 6.
Le mécanisme est réglé de telle sorte que, lorsque
le circuit électrique est interrompu lors de la rotation de la
roue P, l'armature D est libérée de l'aimant EE et rappelée
par le ressort sp. Sous l'action des points dd, la roue A est propulsée
vers l'avant et immobilisée, le ressort de contact étant
directement au-dessus et appuyant sur l'un des points numérotés
du tableau de distribution O'. Un circuit est ainsi formé. fil
de service 0, roue A. ressort de contact 13, et le fil de service dans
le système correspondant en nombre au numéro du point
de contact sur le tableau 0' recouvert par le ressort. B.
Pour illustrer le mode d'utilisation et de fonctionnement de mon invention,
je supposerai qu'elle s'applique à un central téléphonique
de trois membres, par souci de simplicité, comme illustré
à la figure 6. Dans cette figure, pour plus de clarté,
les différentes parties du schéma sont indiquées
par des mots plutôt que par des lettres ; les stations périphériques
sont marquées Gare 1, Gare 2 et Gare 3; les tableaux de distribution
au point central sont marqués Tableau de distribution n°
1, Tableau de distribution n° 2 et Tableau de distribution n°
3. À partir de l'aimant de chaque tableau de distribution comme
indiqué, le fil marqué « Fil de commutation »
relie le cadran du poste périphérique au poste de commutation.
De chaque volant part le fil marqué « Fil de service »
qui relie le poste téléphonique au poste périphérique.
De chaque fil marqué « Fil de service » sont clairement
représentées des branches menant à un point de
contact correctement numéroté sur chaque autre tableau.
Chaque abonné est équipé d'un cadran et est relié
à son propre tableau de commutation O en un point central. L'indicateur
se trouve sur le cadran O, dont le numéro correspond au ressort
de masse R et au nombre de points numérotés du cadran
O parcourus par l'indicateur Q. Par ces ondes électriques agissant
par l'intermédiaire de l'aimant EE et du ressort 819, l'armature
D a propulsé le volant A vers l'avant et amené le ressort
de contact B à un point de contact du tableau O correspondant
exactement au point numéroté couvert par le indicateur
Q'on cadran 0, et le téléphone de l'opérateur est
mis en communication avec le téléphone n° 2 du système,
via leurs fils de service respectifs, comme illustré à
la figure 6. Tout téléphone du système peut être
mis en communication avec n'importe quel autre de la même manière.
Lors de l'interruption de la connexion, l'opérateur déplace
son indicateur (3) vers l'avant jusqu'à un point de repos (pt),
déplaçant ainsi le ressort de contact vers un point vide
correspondant du tableau de distribution (O) et les instruments sont
déconnectés pour être mis hors service. De manière
similaire et sensiblement identique à celle décrite ci-dessus,
mon invention peut être appliquée à d'autres systèmes.
« Dans la Fig. 3, le tableau O est représenté divisé
en sections, chaque section étant destinée à une
utilisation différente. Section 1 montre la méthode d'utilisation
de mon invention, la même que celle décrite ci-dessus,
(7 représentant le fil de service. p
Dans section 2, .La Fig. 3 montre la méthode de création
et de rupture des contacts lorsque le tableau O' est utilisé
sur des circuits mis à la terre en travaillant via un annonciateur
ou une cloche l.' Les points numérotés sur le commutateur-
conseil Les valeurs 0 de 51 à inclus correspondent ici à
des ressorts plats. I représente le fil de service reliant le
ressort numéroté au point de fonctionnement, où
cadran 0 est situé. Les ressorts numérotés reposent
sur les points de contact inférieurs indiqués en pointillés
sur la figure 3 ; ces points de contact inférieurs sont reliés
à la masse par le fil J, via un avertisseur ou une sonnerie,
de la manière habituelle. Lorsque le mécanisme est actionné
comme indiqué ci-dessus, le ressort B coulisse sous les ressorts
numérotés et, s'arrêtant sur l'un d'eux, entre en
contact avec lui, soulevant simultanément le ressort numéroté
et rompant le contact entre ce dernier et le point de contact inférieur
; lorsque printemps 13 est déplacé, le ressort numéroté
revient à sa place sur le point de contact rétablissant
le circuit d'origine au système d'échange-0r.
Français Pour utiliser mon invention sur des systèmes
ayant des circuits métalliques, je modifie la roue A et le ressort
B comme indiqué sur la Fig. 4. F est un collier métallique
ou un commutateur isolé de la roue A par l'interposition d'un
isolant Z. G est un éperon ou un conducteur métallique
de préférence recouvert d'un matériau isolant,
sauf à l'extrémité, qui est laissée nue
pour un point de contact, mais est isolée du ressort B comme
indiqué sur la Fig. 5. .L- L sont des fils de circuit métallique,
une extrémité connectée à la roue A, l'autre
connectée au commutateur f par l'intermédiaire du ressort
de commutateur m qui s'appuie sur le commutateur f. KK sont des fils
qui, lorsqu'ils sont mis en connexion avec : LL par le mécanisme,
sont jetés dans un circuit avec L L.
Dans les figures 3, 4 et 5, les fils KK sont représentés
connectés, déplacés comme indiqué ci-dessus
et le ressort B est arrêté sous n'importe quel ressort
de contact numéroté (61 dans ce cas), un circuit métallique
complet est formé à travers les fils LL et KK et le ressort
du commutateur dans le collier isolé f, le conducteur isolé
g, l'isolation Z et en gardant les deux côtés du circuit
en contact l'un avec l'autre.
Sur la Fig. 5, le commutateur ou collier isolé f, le ressort
de commutateur m, l'isolation n et les contacts inférieur et
supérieur 61 et 61 sont représentés plus clairement
que sur n'importe lequel des autres dessins.
Je suis conscient que diverses inventions ont été conçues
pour connecter automatiquement les différentes lignes téléphoniques
et autres systèmes électriques. Par conséquent,
je ne revendique pas une telle invention au sens large, mais
Je revendique comme mon invention et désire obtenir par lettres
patentes ce qui suit :
1. Dans un système d'intercommunication électrique, 21.
un système de lignes de service convergeant de stations périphériques
vers un point central, et ayant à ce point central chaque fil
de service connecté par une branche à sa propre roue de
commutation, et par d'autres branches à un point terminal, comme
indiqué, sur chaque autre tableau de distribution du système.
en combinaison avec un système d'accompagnement de lignes de
commutation, composé d'un fil de commutation provenant de chacune
desdites stations périphériques, convergeant vers le même
point central, et y étant mis à la terre par une batterie
centrale commune, ledit système de commutation étant électriquement
non connecté et indépendant dudit système de service
; le tout en combinaison avec un mécanisme de connexion disposé
et disposé de manière à pouvoir être manipulé
de telle sorte que n'importe laquelle desdites lignes de service puisse,
à volonté, par ledit mécanisme, actionné
par ledit système de commutation, être automatiquement
mise en circuit électrique avec n'importe quelle autre ligne
de service du système, sensiblement comme indiqué ci-dessus,
et aux fins spécifiées.
2. Dans un système d'intercommunication électrique, un
système de lignes ou de fils de service convergeant vers un point
central, un système de lignes ou de fils de commutation constitué
d'un seul fil, convergeant comme indiqué de chacune des mêmes
stations périphériques vers le même point central,
ledit système de fils de commutation étant électriquement
déconnecté dudit système de fils de service, une
batterie centrale commune au point central, à travers laquelle
lesdits fils de commutation sont mis à la terre ; le tout en
combinaison avec un mécanisme de connexion constitué à
chaque station périphérique du système d'un cadran
muni d'un indicateur se déplaçant sur sa surface en obéissance
à la rotation d'une roue de rupture métallique, qui est
chargée électriquement à travers son fil de commutation
par ladite batterie commune en V un point central, et formé de
telle sorte que des parties de sa surface dans sa rotation établissent
et ouvrent des contacts, avec une connexion à la terre appropriée
prévue à cet effet, envoyant ainsi un nombre déterminé
d'impulsions électriques à travers le fil de commutation
et un électro-aimant connecté à celui-ci au point
central, qui, lorsqu'il est ainsi alimenté, au moyen de la bifurcation
avec des points en forme de cliquet d'une armature commandée
par ressort, actionne l'un d'un système de tableaux de commutation
convenablement interconnectés au point central ; ledit nombre
d'impulsions électriques étant indiqué par le nombre
de points correctement désignés passés par ledit
indicateur sur ledit cadran, lesdits fils de service se terminant chacun
comme indiqué, dans une roue de commutation sur son propre tableau
de commutation, après avoir envoyé une branche à
chacun des autres tableaux de commutation du système, interconnectant
ainsi tous les commutateurs comme indiqué ci-dessus ; le tout
sensiblement comme indiqué ci-dessus, et dans le but de placer
automatiquement le fil de service de ladite station périphérique
en circuit électrique avec tout autre fil de service du système
à la volonté de l'opérateur de n'importe quelle
station périphérique.
3. Dans un système automatique d'intercommunication électrique,
un système de lignes de service reliant des stations périphériques
numérotées (ou désignées autrement) à
un point central, chaque fil de service se terminant à un point
central en autant de branches normalement ouvertes. comme il y a des
stations périphériques dans le système, l'une desdites
branches est connectée à son propre tableau de distribution,
les autres branches se terminant chacune par un point de contact (portant
le numéro de la station périphérique à partir
de laquelle elle fonctionne) sur l'un des autres tableaux de distribution,
tous les tableaux de distribution étant ainsi regroupés
et interconnectés de manière interchangeable en ayant
chacun une borne de point de contact appropriée de chaque ligne
de service dans le système (sauf la sienne), lesdits points de
contact étant disposés autour de la roue de commutation
de manière à être successivement mis en circuit
avec la roue de commutation et son fil de service, en raison d'un ressort
de contact en circuit avec et porté par ladite roue de commutation,
établissant des contacts avec chacun desdits points de contact
successivement lorsque ladite roue de commutation est tournée,
en combinaison avec un système de fils de commutation convergeant
de chacune des mêmes stations périphériques vers
la même centrale ; point (ledit système de commutation
n'étant en aucune façon électriquement connecté
avec ledit système de service), chaque fil de commutation passant
en un point central à travers un électro-aimant vers une
batterie commune mise à la terre et muni à son extrémité
de station périphérique d'une connexion à la terre
normalement ouverte et d'un mécanisme approprié pour établir
et interrompre celui-ci dans le but d'envoyer à travers ledit
électro-aimant un nombre déterminé d'impulsions
électriques, ainsi par la mise en marche d'une armature commandée
par ressort convenablement connectée audit électro-aimant
propulsant le volant de commutation vers l'avant d'un nombre déterminé
de pas, portant son ressort de contact à un point de contact
souhaité avec tout autre fil de service souhaité ; sensiblement
comme indiqué ci-dessus, et aux fins spécifiées.
4. Dans un système automatique d'intercommunication électrique,
un système de fils de service mis à la terre par l'intermédiaire
d'instruments de service dans des stations périphériques
et convergeant vers un point central, mais jamais mis à la terre
à ce point central, en combinaison avec un système de
commutateurs automatiques groupés en un point central et interconnectés
de telle sorte par les bornes des fils de service que, grâce à
son commutateur automatique, tout fil de service peut être placé
en circuit électrique avec tout autre fil de service, ni le fil
de service ni le circuit, une fois établi, ne passant jamais
par un aimant ou une bobine de quelque nature que ce soit en pôle
central, ni avant ni après la connexion ; le tout en combinaison
dans le même système avec un système de commutation
normalement ouvert, mis à la terre par la rotation d'une roue
de freinage et convergeant (un de chaque station périphérique),
chacun vers un électro-aimant au point central, et de là
vers une batterie commune mise à la terre, formant un circuit
à travers lesdits électro-aimants ; mécanisme approprié
à la station éloignée pour couper et fermer régulièrement
ces circuits, actionnant ainsi les armatures commandées par ressort
dont sont munis lesdits électroaimants, lesdites armatures étant
de construction appropriée les adaptant à la propulsion
des interrupteurs automatiques susmentionnés contenant les bornes
des fils de service ; le tout sensiblement comme indiqué ci-dessus,
et aux fins spécifiées.
5. Dans un système automatique d'intercommunication électrique,
un système de fils de service, se terminant aux stations périphériques
par des extrémités, pouvant être interstations,
et sans bobines ni aimants au point central ; en combinaison avec un
système électriquement distinct, indépendant et
non connecté de fils de commutation (en nombre égal aux
fils de service), formant des circuits (normalement ouverts aux extrémités
périphériques) à partir d'une batterie centrale
ronde à travers un électro-aimant au point central, et
un mécanisme approprié pour fermer temporairement le circuit
de commutation aux stations périphériques par une connexion
à la terre interrompue mécaniquement, ainsi qu'un système
de commutateurs au point central, qui sont convenablement interconnectés
par chaque fil de service du système se terminant au point central
en autant de branches qu'il y a de stations dans le système,
dont une branche est connectée à sa propre roue de commutation
sur son propre tableau de distribution ; les autres branches allant
à chacun des autres tableaux de distribution, et se terminant
là, comme indiqué, dans une borne de point de contact
appropriée ; lesquels commutateurs, lorsqu'ils sont actionnés
par l'armature à ressort dont sont munis lesdits aimants, effectuent
la connexion automatique des fils de service de deux stations périphériques
souhaitées, sensiblement comme indiqué ci-dessus.
6. Dans les commutateurs électromécaniques automatiques,
un tableau de distribution comportant une roue de commutation située
au centre et reliée à un fil pouvant être mis à
la terre par l'intermédiaire d'un instrument de service plus
ou moins éloigné, chacun étant placé dans
un circuit électrique avec le fil connecté à la
roue de commutation lorsque le ressort de contact entre en contact avec
sa borne de contact ; les fils de service passant, un de chaque instrument
de service à la station périphérique, au point
central, et se terminant là en autant de branches qu'il y a de
stations dans le système,
la disposition desdites branches étant telle que l'une d'elles
mène à la roue de commutation correspondant en numéro
ou en désignation à la station à laquelle elle
est connectée, et chacune des branches restantes mène
à un point de contact ayant le même numéro ou la
même désignation sur l'un des tableaux restants ; en combinaison
avec l'armature commandée par ressort d'un électro-aimant,
ladite armature étant articulée ou pivotante à
l'une de ses extrémités, et à l'autre extrémité
bifurquée de manière à chevaucher la roue de commutation,
ladite bifurcation étant munie de pointes en forme de cliquet
adaptées pour engager les dents inclinées dont la périphérie
de la roue de commutation est munie, les réglages des pièces
étant tels que, lorsque l'électro-aimant est alternativement
excité et excité par la fermeture et la fermeture d'un
circuit électrique le traversant, l'action alternative de l'aimant
et du ressort de tension opposé amène les pointes en forme
de cliquet à engager les dents inclinées de la roue de
commutation et à la pousser vers l'avant avec un mouvement pas
à pas, le les étapes étant réalisées
alternativement par l'action de l'aimant et du ressort de tension, le
réglage étant tel que dans l'une ou l'autre position de
l'armature, l'un ou l'autre de ses points en forme de cliquet est en
prise avec la roue de commutation, et chaque fois que l'aimant est désexcité,
le ressort de contact est en contact avec l'un des points de contact
ou sur un point vierge ou de repos sur le tableau de commutation ; le
tout sensiblement comme indiqué, et aux fins spécifiées.
7. Dans un système d'intercommunication électrique composé
de deux ou plusieurs postes, chacun pourvu d'un fil de service et d'un
fil de commutation allant du poste à un point central, vers lequel
convergent tous les fils ; des instruments de service aux postes, à
travers lesquels les fils de service sont adaptés pour être
mis à la terre ; des fils de service passant, un de chaque instrument
de service au point central, et se terminant là par autant de
branches normalement ouvertes qu'il y a de postes dans le système
; au point central, pour chaque poste un tableau de distribution, numéroté
ou autrement désigné pour correspondre au poste auquel
il est connecté » par le fil de service de ledit poste
; dans chaque tableau de distribution, une roue de commutation située
au centre, adaptée pour tourner sur son axe, et dotée,
comme illustré, de dents pointues et inclinées sur sa
périphérie ; un ressort de contact fixé rigidement
et radialement à ladite roue de commutation ; sur chaque tableau,
une borne de contact de chaque fil de service du système, à
l'exception du sien, lesdits points de contact étant disposés
autour de la roue de commutation de manière à se trouver
sur le trajet du ressort de contact lorsque la roue de commutation tourne,
et ainsi successivement circulé avec lui ; pour
chaque roue de commutation est un électro-aimant, à travers
lequel un fil de commutation passe de sa station à une batterie
centrale commune mise à la terre ; une armature pour chaque électro-aimant,
formée comme illustré, et articulée à une
extrémité, et à l'autre bifurquée et munie
de deux pointes en forme de cliquet adaptées pour engager les
dents de la roue de commutation, qu'elle chevauche ; un ressort de tension
fonctionnant pour tirer l'armature de son aimant lorsque l'aimant est
désexcité ; à l'extrémité de la station
de chaque fil de commutation, une roue de rupture, adaptée pour
tourner, et en tournant, pour établir et interrompre le circuit
à travers le fil de commutation et les connexions par ses engrenages
touchant un ressort de masse approprié prévu à
cet effet ; un indicateur attaché à et tournant avec ladite
roue de rupture, et un cadran sur lequel se déplace l'indicateur,
muni des noms ou des numéros des stations du système,
et avec des blancs ou des points d'appui comme illustré ; un
rouage approprié pour actionner la roue de rupture et l'indicateur,
et des cliquets pour empêcher le mouvement vers l'arrière
; un ressort-taraud pour donner à l'indicateur un mouvement pas
à pas ; lesdits fils de commutation étant électriquement
déconnectés de la station périphérique,
lesdits tableaux de distribution étant interconnectés
de manière interchangeable {sur chaque tableau de distribution,
une roue de commutation A située au centre, portant le ressort
de contact B sur et en contact avec des points de contact numérotés
ou autrement désignés, en nombre égal aux stations
du système ; des électro-aimants EE, pourvus d'armatures
à ressort D, bifurquées et adaptées pour chevaucher
la roue de commutation, et pourvus des points en forme de cliquet dd
dd ; les points d'appui pat, le fil de service 0 allant de la roue de
commutation à la station périphérique, et le fil
W allant d'une batterie principale centrale Y à travers ledit
électro-aimant jusqu'au mécanisme de coupure de circuit
à la station périphérique ; à chaque station
périphérique, la roue de coupure P en circuit avec ledit
fil de commutation, et adaptée pour établir et rompre
les contacts avec le ressort de masse R ; le fil X et le ressort de
masse B étant adaptés pour compléter par intermittence
ledit circuit ; L'indicateur Q est fixé rigidement à l'axe
de la roue de rupture et se déplace avec lui. Le ressort-taraud
est adapté pour donner à la roue de rupture et à
l'indicateur un mouvement pas à pas. Des rouages ??appropriés,
tels que les roues '1 et '1', permettent d'actionner la roue de rupture.
Des moyens appropriés, tels que la manivelle S, permettent d'actionner
le mécanisme. Des cliquets d'arrêt, tels que U'U'U, empêchent
le mouvement arrière du mécanisme. Le cadran 0 est pourvu
de points et de blancs pt, correspondant en nombre et en position aux
points et blancs de contact du tableau 0'. Les branches de chaque fil
de service sont situées au point central, l'une de ces branches
étant connectée à la roue de rupture du fil de
service, les autres branches étant disposées de telle
sorte qu'une branche se termine par son propre point de contact numéroté
sur un tableau sur deux. Le collier métallique 'h' est isolé
de la roue A par une isolation 'Z'. L'éperon métallique
'l' est interposé entre le ressort de contact 'B' et l'éperon
'G'.et le ressort de commutation m; tous en combinaison sensiblement
comme indiqué ci-dessus, et aux fins spécifiées.
J. Dans un système automatique d'intercommunication électrique,
un système de lignes de commutation divergeant d'une batterie
mise à la terre au point central à travers des électro-maguettes,
également au point central, vers des connexions de terre normalement
ouvertes aux stations périphériques (qui sont également
les stations périphériques d'un système de lignes
de service convergeant vers un point central) en combinaison avec une
roue de rupture dans le circuit de commutation à chaque station
périphérique,
Ladite roue de rupture étant conçue pour tourner sur un
axe et munie de pignons, dans le double but d'établir et d'interrompre
le circuit de commutation par contact et désengagement alternatifs
d'une connexion de masse à ressort appropriée, placée
de manière à toucher les extrémités desdits
pignons lorsque la roue de rupture tourne, et également de fournir
un moyen de faire tourner ladite roue de rupture par un train de roues
approprié et une manivelle, lesdits pignons de la roue de rupture
étant également actionnés par un ergot à
ressort afin de donner à ladite roue de rupture, et à
un indicateur monté sur elle et se déplaçant avec
elle, un mouvement pas à pas.
ledit indicateur se déplaçant sur un cadran avec des points
numérotés ou désignés, et tout nombre souhaité
de blancs ou de points de repos sur celui-ci, et à chaque étape
passant d'un desdits points au suivant successivement ; ledit nombre
de points alésés correspondant en nombre aux stations
périphériques du système ; ladite roue de freinage
ou son train d'engrenages d'actionnement étant également
muni d'un nombre approprié de crabots pour empêcher tout
mouvement de recul de la roue de freinage ; le tout en combinaison avec
une armature à ressort convenablement construite pour l'électro-aimant
susmentionné, qui est mise en oscillation par les interruptions
du circuit de commutation pendant la rotation de la roue de rupture,
actionnant ainsi une roue de commutation en circuit avec le fil de service
de la même station périphérique, ladite roue de
commutation portant un ressort de contact sur des points de contact
numérotés et des blancs correspondant en nombre et en
ordre aux points et blancs sur le cadran à la station périphérique,
le mécanisme étant réglé de telle sorte
que le ressort de contact sur le tableau de commutation repose à
tout moment sur le point de contact ou le blanc correspondant au point
ou au blanc numéroté pointé par l'indicateur sur
le cadran, et de telle sorte que le ressort de contact peut être
déplacé vers le point de contact ou le blanc souhaité
en actionnant le mécanisme aux stations périphériques
de manière à déplacer l'indicateur vers un point
ou un blanc correspondant sur le cadran ; les bornes de chaque fil de
service du système étant connectées à son
point de contact correctement numéroté sur chaque tableau
de distribution, à l'exception du sien, ainsi que les moyens
permettant à la station périphérique d'être
automatiquement connectée à toute autre station périphérique
via leurs fils de service, et chaque station étant de la même
manière connectée à chaque autre station par son
propre cadran, son propre tableau de distribution et sa roue de commutation,
fournissant un système complet d'intercommunication ...
...
"
Evolution 1897 : le brevet Clark Clark,Ellacott
& Johnson US582578
du 11 May. 1897
et bien plus tard le brevet E. H. CLARK v TELEPHONE EXCHANGE SYSTEM
US1567040 du 6 Dec 1923
" La présente invention concerne les systèmes
de centraux téléphoniques automatiques, et plus particulièrement
les systèmes de centraux téléphoniques automatiques
dans lesquels un appel provenant d'une ligne d'abonné appelant
est acheminé via un commutateur sélecteur et un mécanisme
d'envoi.
Dans les systèmes de ce type, il est courant de raccorder la
ligne de l'abonné à un commutateur. Lorsque l'abonné
appelant décroche son combiné, le commutateur de ligne
active et sélectionne un commutateur de sélection et un
sélecteur d'émetteur, ce dernier actionnant à son
tour un émetteur libre et le connectant à la ligne appelante.
Afin de réduire le temps de fonctionnement et l'utilisation des
appareils, il est proposé de fournir un commutateur de ligne
et un sélecteur d'émetteur combinés, conçus
pour connecter simultanément et instantanément un commutateur
de sélection et un mécanisme d'émetteur au circuit
de ligne associé à la ligne appelante.
L'objet de cette invention est de fournir un commutateur simple et économique
permettant de connecter simultanément un commutateur de sélection
automatique et un émetteur à un circuit de ligne.
"
sommaire
Février 1903 hôpital psychiatrique
Guy's du Maine :
En 1902 conformément aux instructions, la question
de l'installation d'un système téléphonique dans
l'établissement a fait l'objet d'une étude approfondie
et il a été conclu que, pour l'hébergement de l'hôpital,
le téléphone automatique et le standard Clark présentaient
les caractéristiques les plus pratiques. Un contrat a donc été
conclu entre l'entreprise susmentionnée et l'établissement
pour l'installation d'un système, pour un coût de 2 511,03
$. Les travaux ont été achevés au début
de la saison et son exploitation a depuis démontré son
efficacité et son intégrité. Grâce à
ses câbles, chaque partie de l'établissement est en communication,
y compris tous les bâtiments périphériques. Un avantage
par rapport aux autres systèmes, qui nous a incités à
conclure un contrat, est le fait qu'il ne nécessite pas de salarié
pour son fonctionnement ; nous considérons donc ce système
comme plus économique.
L'installation du téléphone automatique
Clark de l'Hôpital psychiatrique du Maine et du standard téléphonique,
qui relie directement chaque service de l'hôpital et tous les
bâtiments extérieurs au siège social et entre eux,
permettant ainsi une communication facile, permet de réaliser
d'importantes économies de temps et de main-d'uvre. Ce
nouvel appareil s'est avéré très pratique et a
également permis de réaliser des économies financières
et de main-d'uvre. "Chaque personne souhaitant communiquer
devient son propre opérateur. Une garantie a été
reçue pour fournir gratuitement à l'institution tous les
appareils mécaniques pendant cinq ans. Jusqu'à présent,
aucun défaut n'a été constaté et nous ne
voyons aucune raison pour que sa structure ne soit pas durable. Elle
facilite les affaires et s'adapte très facilement aux besoins
de l'institution dans son ensemble".
sommaire
Le Téléphone Clark N°
7 Capable de gérer 74 lignes. vers 1893.
La table du téléphone est marquée « Clark
Automatic Telephone, Patented May 30, 1893 », et le haut-parleur
était marqué « Clark Automatic Telephone Switchboard
Co., Providence, R.I. ».
39,5 cm de haut x 16,5 cm de diamètre à la base. Métal,
plastique.

Voici un des téléphones utilisé
pour les communications internes entre les différents services
de l'hôpital Guy's entre 1903 et 1932.
Appareil de table à cadran, fabriqué par la Clark Automatic
Telephone Company, États-Unis, 1903, le cadran est coupé
pour voir l'interieur.
Tiré du standard téléphonique automatique interservices
installé à l'hôpital Guy's, février 1903.
sommaire
1904 Randolph, comté d'Orange, Vermont
s'équipe d'un centre automatique Clark
La première ligne téléphonique fut installée
en 1898 entre la pharmacie Hill et le dépôt de Short Line,
ce qui était « un véritable atout pour les
citadins ». Un poste téléphonique fut plus
tard installé jusqu'à la résidence Hill.

L'année suivante, la Nebraska Telephone Company ouvrit un poste
de péage et le premier central fut construit par la Nebraska
Clark Automatic Telephone Company en 1904. Mlle Myrtle Fox fut
la première opératrice téléphonique.



sommaire
Clark Automatic Telephone Switchboard
Co.
1902 Providence, R. I. Expansion. Cette société,
constituée en vertu des lois de Virginie-Occidentale avec un
capital social autorisé de 1 500 000 $ en actions de
10 $, entièrement libérées, a récemment
offert une tranche de ses actions propres afin d'étendre ses
activités par la création de petites sociétés
locales pour construire et exploiter des centraux urbains.
Dirigeants :
M. E. L. Freeman, président ; J. W. Philips, vice-président ;
Moses E. Torrey, trésorier ; Alfred S. Clarke, secrétaire.
Bureau : 15 Custom House Street, Providence.
sommaire