L'INCENDIE DU CENTRAL GUTENBERG et ses conséquences
Rappelons la situation du téléphone à
Paris, en 1889 se déroule le processus de nationalisation
du Téléphone, l'abaissement des taxes eut pour conséquence
une augmentation considérable dans le nombre des abonnements.
Il faut remanier le réseau Parisien, C'est le début de
l'ouverture au téléphone manuel de la banlieue parisienne.
48 réseaux annexes de Paris seront créés jusqu'en
1893. l'administration décide de modifier le réseau de
Paris et en 1891 l'idéal était de relier tous les abonnés
de Paris à un central unique. On adopte
alors une solution médiane.
Le nombre de nouveaux bureaux de quartier sera réduit â
quatre dont l'un beaucoup plus important que les autres. Le grand bureau
central sera localisé rue Gutenberg près des Halles
pour tenir compte du déplacement du centre de gravité
du trafic et desservira les 6 000 abonnés du centre. Un autre
bureau avenue de Wagram desservira les 3 000 abonnés d'Auteuil,
Passy et des Batignolles ; un troisième bureau rue de Belleville
reliera les 6 000 abonnés de Ménilmontant , la Villette,
Belleville etc.; un quatrième bureau desservira la rive gauche.
Fin 1891 il y avait 9653 abonnés au téléphone
à Paris Le nouveau plan devrait permettre d'atteindre 20 000
abonnés, mais quand ?
Le central téléphonique Gutenberg est construit entre
1890-1892 par Jean-Marie Broussard, architecte des Postes et
Télégraphes .
C'est le premier bâtiment téléphonique du service
public. Le Central Gutenberg doit couvrir pas moins de six arrondissements
de Paris (1er, 2eme, 3eme, 4eme, 8ème et 10ème) et desservir
de grandes capitales européennes, de Londres à Bruxelles,
en passant par Rome ou Berlin.
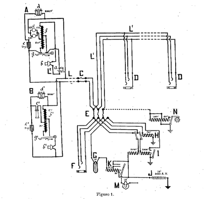
Plans des différents
niveaux de lHôtel des Téléphones
Entre temps l'abonnement est passé de 200 francs
par an à 400 fr .
En 1894 plus de 10 ans plus tard, il n'y a pas en France 20.000
abonnés au téléphone.
Commence la crise du téléphone. L'obstacle vient de l'Etat.
En fait le téléphone, est déplorablement en retard
sur toutes les autres nations.
A Paris le 21 février 1904 : le nombre des groupes
en service dans les bureaux téléphoniques centraux était
le suivant.
Gutenberg ... ............. 322
Desrenaudes ............... 99
La Valette.................... 63
Pott-Eoyal ............. .... 36
Passy. ........................ 81
La Roquette..............,. 55
Saxe .... .,...,....,:...;,.... 44
Total ........................ 650 soit 1400 employées.
Les premiers standard manuel sont vieillissant, le nombre de dérangements
sont trop importants ... les temps de mise en communication sont trop
long, les opératrices ... comme en Amérique et d'autres
pays plus en avance, il faut moderniser les centraux, passer à
la "Batterie Centrale".
Mais cela ne se passa trop bien, les choix politiques et financiers
qui ont mené à ce passage manqué est plus détaillé
dans la page Service des
Téléphones, articles issus du bulletin de l'Association
des Abonnés au Téléphone.
Revenons à Gutenberg 1906 Il est convenu d'installer un multiple
à Batterie Centrale
1908 Le multiple du 4° étage de Gutenberg, qui est
en construction depuis deux ans, vient enfin d'être mis en service.
Les abonnés y sont rattachés progressivement : on compte
avoir terminé fin septembre. .
Au 2° étage, désormais libre, seront installés
de nouveaux abonnés qui formeront le noyau de la future circonscription
des Archives.
La transformation dès autres bureaux de Paris en Batterie Centrale,
se poursuit très lentement.
Le 3° étage de Gutenberg sera le premier prêt.
Viendront ensuite beaucoup plus tard Saxe et la Villette.
A Port-Royal et à la Roquette, on n'en est encore qu'aux travaux
de bâtiments préliminaires.
Juin 1908 1.200 abonnés « à terre
» pour un court-circuit. .
Etions-nous assez bons prophètes en dépit de l'incurable
optimisme officiel quand nous demandions, il y a trois mois,
ce que ferait l'administration en cas d'un incendie dans un multiple,
et que nous prédisions, dans ce cas, la suspension du service
pour les abonnés pendant un temps très long ? Pour un
simple court-circuit, qui a provoqué, le 2 juin dernier, à
Gutenberg, un commencement d'incendie vite éteint c'était
en plein jour voilà 1.200 abonnés « à
terre » et atterrés sans doute ! pour un temps indéterminé.
Pareil fait se produirait-il, si l'administration avait des meubles
de secours, ou simplement des places disponibles sur les multiples voisins,
pour y raccorder les abonnés, pendant que dureront les réparations
nécessaires ?
Et. si l'incendie avait éclaté la nuit et n'avait pas
été enrayé à temps, c'est 15.000 abonnés
qui seraient restés sans communication pendant 2 ans sans
compter l'interurbain.
Septembre 1908
Le multiple du 4e étage de Gutenberg, qui est en construction
depuis deux ans, vient enfin d'être mis en service.
Les abonnés y sont rattachés progressivement : on compte
avoir terminé fin septembre.
|
Alors que le multiple du 4e étage vient
enfin d'être mis en service, le 20 Septembre 1908,
une série d'événements et d'accidents
met alors en lumière le fait qu'on a atteint les limites
du système.
Le dimanche 20 septembre 1908, le central Gutenberg, sur lequel
on a concentré l'essentiel du trafic des quartiers d'affaires
(18 000 abonnés), prend feu vers 7 heures du soir. Lire
dans le Petit Parisien
A minuit, les répartiteurs et les multiples étaient
complètement détruits.
La violence du sinistre avait été si grande que
la construction elle-même était dans un état
lamentable ; aucune utilisation de l'immeuble n'était possible
; il fallait le raser et reconstruire.
On édifia un bâtiment provisoire en fer et en briques,
sur la rue Gutenberg, où furent installés deux nouveaux
multiples équipés à la batterie centrale,
commandés en hâte, l'un à la Société
des Ateliers Thomson-Houston, l'autre à la Société
de Matériel Téléphonique Aboilard. La première
utilisa le matériel déjà préparé
par elle, en vue de la transformation à la batterie centrale
de trois bureaux de la périphérie ; les délais
de livraison et d'installation étaient de un mois et demi
pour les groupes de départ et de deux mois et demi pour
le tout. La seconde construisit les groupes de départ et
commanda en Amérique les groupes d'arrivée, qui
lui furent envoyés complètement équipés
; les délais consentis étaient de deux mois.
La reconstruction d'un central provisoire durera trois mois, pendant
lesquels tout le quartier entre la Bourse et le Marais est privé
de téléphone.
Il ne faut pas oublier de noter les difficultés auxquelles
s'est heurtée l'Administration, au moment même de
la mise en service de la batterie centrale.
|

Carte Postale : incendie
du central Gutenberg
|
On édifia un bâtiment
provisoire en fer et en briques, sur la rue Gutenberg, où
furent installés deux nouveaux multiples équipés
à la batterie centrale, commandés en hâte, l'un
à la Société des Ateliers Thomson-Houston,
l'autre à la Société de Matériel Téléphonique
Aboilard.
La première utilisa le matériel déjà
préparé par elle, en vue de la transformation à
la batterie centrale de trois bureaux de la périphérie
; les délais de livraison et d'installation étaient
de un mois et demi pour les groupes de départ et de deux
mois et demi pour le tout.
La seconde construisit les groupes de départ et commanda
en Amérique les groupes d'arrivée, qui lui furent
envoyés complètement équipés ; les délais
consentis étaient de deux mois.
Ce bâtiment provisoire, commencé le 23 septembre, était
mis à la disposition des constructeurs le 12 octobre.
En attendant l'installation des multiples, les lignes de la Présidence
de la République, des Ministères et des grandes administrations
avaient été rattachées en égout sur
des lignes de service et renvoyées, dès le 22 septembre,
aux bureaux de la périphérie.
Ces rattachements de ligne furent continués les jours suivants
et, le 31 octobre, 483 lignes d'abonnés, journaux, services
publics et établissements financiers, ainsi que 220 cabines
téléphoniques étaient rétablies et fonctionnaient
normalement dans ces bureaux.
|

VUE DES BARAQUEMENTS
DE GUTENBERG, DU COTÉ DE I,A RUE DU LOUVRE.
|

VUE DE L'INTÉRIEUR DES BARAQUEMENTS AVEC LES DEUX MULTIPLES.
Pendant ce temps, le déblaiement et la réfection
du répartiteur d'entrée avaient été
entrepris par les ouvriers de l'administration, travaillant de jour
et de nuit.
|

VUE D'ENSEMBLE DES GROUPES DE DÉPART PENDANT LE MONTAGE.
|
Lorsque le 20 septembre 1908, l'incendie de Gutenberg
détruisit en quelques heures trois multiples (un de 6.000, un
de 9.000 et un de 10.000 lignes) et mit également hors de service-lès
tables des 400 lignes interurbaines et suburbaines, il en résulta
une perturbation telle que la France entière en fut atteinte.
Cet incendie mettait brutalement hors de service environ 20.000 lignes
d'abonnés et plus de 400 circuits interurbains et suburbains
représentant au total une perte d'environ 20 millions de francs.

L'administration profite du sinistre de Gutenberg pour
essayer une fois de plus de tromper les abonnés par le bluff
et les mensonges..
L'interruption des communications ? Elle ne durera pas un mois, affirmait-on
en haut lieu au lendemain du sinistre. Puis on parla de deux mois, ensuite
de trois mois. En réalité, il faudra au moins six mois
avant que tous les abonnés soient raccordés. Et cela,
par la faute de l'administration qui n'avait aucune disponibilité
de meubles. Si on nous avait écoules, si on avait eu, comme nous
le demandions, des réserves de multiples, tous les abonnés
pouvaient être raccordés en quelques semaines. Ces travaux,
ainsi que ceux concernant, la réparation des câbles, étaient
achevés à la fin de novembre.
Le 5 décembre, l'installation des multiples était terminée
et les abonnés successivement raccordés; le 25 décembre,
aussi bien pour les circuits urbains que pour les interurbains, le service
était entièrement rétabli. État et constructeurs
avaient accompli un véritable tour de force.
Quelques semaines après le sinistre, l'Association
des abonnés au téléphone intentait, au nom
de deux abonnés, un procès en dommages-intérêts
à l'administration, se faisant fort de prouver que l'incendie
avait été causé par incurie, et que l'Etat-patron
était responsable du tort qu'il avait causé à ses
clients
L'administration, qui se sent fautive et qui redouté de voir
ses responsabilités et ses fautes étalées au grand
jour, s'est réfugiée dans le maquis de la procédure.
Finalement l'affaire devait être plaidée au fond en novembre
dernier. L'avocat de l'administration prétexta un deuil pour
solliciter, quinze jours d'avance, une remise. La date fut fixée
irrévocablement au 9 janvier.
De nouveau, l'administration vient de recommencer ses manoeuvres dilatoires
et elle vient d'obtenir une nouvelle remise au 20 février.
On se demande jusqu'à quand durera cette comédie et celte
perpétuelle dérobade. Bon gré, mal gré,
il faudra bien plaider, et on assure que le dossier de l'Association
des abonnés est écrasant. C'est bien ce que redoutent
les représentants de l'Etat, qui n'ont même pas le courage
de se montrer beaux joueurs.
C'était écrit ! Cela devait arriver !
L'incurie;
l'imprévoyance de l'administration sont dignement couronnées
par le plus lamentable désastre.
Nous l'avions pourtant prévu et ennoncé dit l'Association
et, on ne peut nous reprocher d'avoir manqué de clairvoyance
et de ne pas avoir mis l'administration sur ses gardes. Combien de fois
n'avons-nous pas signalé le danger d'incendie ? Ne poussions-
nous pas dès le mois de mars dernier, dans nôitre Bullelin,
ce cri d'alarme, que tous les journaux ont reproduit :
« L'incurie administrative qui a sévi si longtemps dans
le domaine téléphonique, écrivions-nous,
nous a acculés à un péril très grave.
Supposons qu'un incendie éclate à l'hôtel des téléphones
de Gutenberg. S'il n'est pas enrayé immédiatement, les
mulliples des 100, des 200, des 300, et de l'interurbain flamberont
en un clin d'oeil.
« A-t-on des multiples de secours, sur les quels on installerait
les abonnés comme à l'étranger pendant
qu'on reconstruirait les meubles incendiés ? Pas un seul. L'incurie
administrative n'a rien prévu.
« Or, sait-on le temps que demande la construction d'un multiple
?
« Dix-liuil mois - sans compter le temps nécessaire
pour faire les adjudications.
« Comme tous les multiples de Paris sont actuellement archicombles
et saturés, tous les abonnés des 100, 200 et 300 seraient
donc, pendant près de deux ans, privés de toute communication
téléphonique.
« Et ce qui est peut-être encore plus grave, pendant le
même laps de temps Paris serait privé de loute communication
téléphonique avec la province et l'étranger. L'administralion,
nous en sommes certains, ne nous démentira pas.
« Est-ce admissible ?
« L'incendie est une éventualité qu'on doit prévoir.
Il faut absolument que nous ayons des multiples de secours comme à
l'étranger.
Toute la vie d'une capitale ne peut être à la merci d'une
étincelle, enflammée par le hasard, ou même par
la malveillance. »
Dans notre Bulletin du mois de juin l'Association, après le premier
incendie qui avait atteint 1.200 abonnés, revenait à la
charge et demandait ce qui serait arrivé si, au lieu d'un simple
court-circuit provoquant en plein jour un incendie vite éteint,
le feu avait fait des ravages la nuit et n'avait pas été
enrayé à temps.
« C'est, disions-nous, 19.000 abonnés qui seraient restés
sans communication pendant deux ans sans compter l'interurbain.
»
Et nous demandions que l'administration se pourvût de meubles
de secours, ou simplement réservât des places disponibles
sur les au Ires multiples pour y raccorder les abonnés pendant
que dureraient les opérations nécessaires.
Naturellement on n'avait rien fait !
En ce qui concerne plus spécialement les dangers d'incendie,
voici ce qu'un de nos correspondants nous écrivait de New-York,
il y a dix-huit mois (Bulletin de mai 1907) :
« L'avis du General Manager ici (qui a visité nos téléphones
à Paris), est que nos fils téléphoniques qui sont,
seulement entourés à partir de l'extérieur de gutta
percha, prendront feu en un instant en cas d'incendie d'un exchange.
Tandis qu'ici à l'extérieur, ils sont dans un tissu et
dans une toile imperméables et incombustibles, puis dans ce tissu
les fils sont dans une gaine de soie, puis le fil lui-même dans
un peu de gutta-percha. »
Et un ingénieur écrivait, le 21 septembre dernier, pour
confirmer ce fait :
« L'installation de la batterie centrale n'a élé
faite qu'en partie et comme à regret.
« Deux sinistres arrivant coup sur coup, à Grenoble et
à Paris, viennent d'autre part de montrer l'insuffisance des
mesures de protection. C'est là un point essentiel. Il faut que
les nombreux réseaux de fils qui sont nécessaires au bon
fonctionnement, plus encore dans les nouveaux systèmes que dans
les anciens
soient sérieusement protégés contre tous les courants
parasites et les surtensions pouvant venir du réseau lui-même
et des conducteursétrangers.
« La batterie centrale qui est un réel progrès,
nous est venue d'Amérique avec un ensemble de PROTECTEURS sciemment
nombreux et devant assurer toute sécurité. Pour des raisons
que je ne puis apprécier, ce nombre a été énormément
réduit et la sécurité est devenue illusoire. Là,
soyez-en certain, est tout le mal.
« La batterie centrale est pour le moment le bouc émissaire
alors qu'elle n'en peut mais; qu'on lui rende les organes de sécurité
nécessaires et elle assurera un service parfait. »
Etant donnée l'imperfection des lignes existantes, on a été
obligé de donner un voltage très fort. Cependant le courant
électrique ne peut pas être uniforme. Si certains postesexigent
un courant de 80 volts, d'autres postes, par contre, n'ont besoin que
de 60, 50 ou 40 volts pour fonctionner régulièrement.
Il n'est pas douteux que si un voltage tropfaible empêche d'entendre
les communications, un voltage exagéré peut être
extrêmement dangereux. Les courts-circuits sont
alors à craindre : les fils el la batterie peuvent brûler
!
Le courant alternatif donne d'autres tensions que le courant continu.
Dans ce dernier, la tension est d'environ 100 volts, alors que le courant
alternatif va jusqu'à 2.400. Aussi, lorsque les ingénieurs
américains ont installé le courant alternatif dans leur
pays, ils ont pris soin de remplacer les fils qui étaient suffisants
avec le courant continu par d'autresfils plus forts, par suite plus
résistants.
A Paris, pour ne pas trop dépenser, on s'est bien gardé
de remplacer les fils. Ceux-ci, trop faibles, étaient chauffés
à blanc par le courant alternatif et enflammaient la gulla-percha
qui les recouvrait. De là ces incendies continuels qui se produisaient
depuis quinze jours ; de là la catastrophe du 20 septembre.
L'administration connaissait si bien le danger qu'elle avait installé
à Gutenberg de grosses bobines n'ayant pas d'autre fonction que
de manger une partie du courant quand celui ci était trop violent,
et par suite de diminuer les risques de catastrophe.
Autre précaution élémentaire qui avait été
négligée : il n'y avait aucun fusible, en dehors du multiple
du 4° étage. Donnons ici la parole à M. Archdeacon,
vice-président de l'Association des abonnés :
« Il y a 999 chances sur 1.000 pour que la véritable cause
soit celle que je suppose et que je vais vous dire : l'incendie est
dû à l'absence, dans les bureaux, d'un petit instrument
appelé coupe-circuit. Ce petit instrument se fixe à chaque
fil d'abonné, à son entrée dans le bureau. Si un
court-circuit se produit, en dehors du bureau, sur un fil d'abonné,
le coupe-circuit entre en fusion, le fil tombe et se trouve ainsi séparé
du multiple, tout danger est arrêté.
« Tous les constructeurs, tous les chefs de bureaux, ont averti
les grands chefs de la nécessité de ce petit instrument
dont je vous parle ; l'administration s'est toujours refusée
à l'adopter.
« Or, ce petit instrument, très simple, est en usage dans
toutes les nations qui ont le téléphone. Seul, l'Etat
français n'a pas voulu l'adopter. »
C'est là, on le voit, un point capital.
Comment expliquer en outre l'absence de pompiers de service à
Gutenberg ? Voilà un grand service public où se révèlent
presque chaque jour des risques de feu. Il y a là les vingt mille
abonnés du coeur de Paris. On a entassé dans ces bureaux
six à huit cents jeunes femmes qui n'en pourraient sortir sans
panique.
Et personne, dans l'administration, ni M. Barthou, ni M. Simyan, ni
un des chefs de service n'a eu l'idée de demander l'installation
à demeure d'un poste de pompiers ! Sous prétexte que la
caserne de la rue Jean-Jacques Rousseau est voisine, on n'a jamais pensé
que des pompiers placés dans l'immeuble même, aux différents
élages, et munis d'exlincleurs étaient utiles, indispensables
!
La preuve vient d'être faite de ce qu'aura coûté
une telle incurie.
Chaque soir, le régiment de pompiers de Paris fournit des équipes
aux théâtres et aux cafés-concerts. On place trois
pompiers dans les coulisses d'un beuglant dé la Villelle, mais
les élages énormes de l'hôtel Gutenberg n'ont pas
un homme ! Quelle logique, el comme on saisit bien là celle admirable
insouciance administrative !
Déplorable aussi la centralisation à Gutenber de vingt
mille abonnés el de l'interurbain.
Si au lieu de grouper un nombre considérable d'abonnés
en un seul bâtiment central, on les avait reliés à
des bureaux installés de place en place, le nombre des personnes
aujourd'hui dans l'embarras serait forcément moins grand.
Le désastre actuel fait loucher du doigt, une fois de plus, le
vice des monopoles d'Etat.
L'Etat est responsable du préjudice causé aux abonnés
el au commerce parisien. Il est responsable parce qu'il lui a plu de
monopoliser à son profit l'exploitation des téléphones
; en sorte qu'aujourd'hui, étant seul pour servir la clientèle,
si un cas de force majeure se produit, toute la clientèle est
clans l'embarras. Supposez qu'au lieu d'une maison unique, pour les
abonnés au téléphone, il y ait deux ou trois concurrents,
le service n'en souffrirait pas ; ce qui manquerait chez l'un serait
assuré par l'autre concurrent. Une maison brûlerait, les
abonnés seraient servis par la maison rivale. Avec sa manie détestable
de vouloir être le patron unique, l'Etal soumet les consommateurs
à toutes ses fantaisies, à toute son imprévoyance
et à tout son bon plaisir.
Le bilan des responsabilités administratives est, on le voit,
singulièrement lourd. Aussi ne pouvons-nous que nous rallier
aux conclusions que M. Archdeacon a tirées de l'événement.
« Maintenant, que va-t-on faire pour l'avenir ? On va faire du
provisoire, parce qu'il n'y a pas suffisamment d'argent pour établir
les téléphones tels-qu'ils devraient être. Pour
avoir un matériel neuf, fonctionnant bien, donnant satisfaction
aux abonnés, il faudrait 200 millions.
« Comment penser qu'on obtiendra ces crédits du Parlement,
alors que M. Simyan n'a pu faire voler en temps utile son projet de
loi, qui comportait un crédit de 40 millions. La vérité,
c'est que l'Etat est le plus mauvais des exploitants.
« J'ai toujours eu cette conviction, et l'avenir ne fera sans
doute que me confirmer clans celle idée. J'en conclus que si
l'Etat prouve vraiment qu'il ne peut pas exploiter dans de bonnes conditions,
le mieux serait de passer la main. »
Pour donner un semblant de satisfaction à l'opinion
publique, l'administration a nommé une commision d'enquête
sur le sinistre de Gutenberg.
Celle commission esl composée de MM. Colson, conseiller d'Etat,
président ; Maurice Lévy, membre de l'Institut; Nénol,
architecte, membre de l'Institut ; Chardon, maître des requêtes
au Conseil d'Etat ; Henri Gautier, professeur à l'école
de pharmacie ; Darcq, inspecteur général des postes en
retraite ; Seligman, inspecteur des P. T. T., et Cordier, membre du
comité de l'électricité.
Un de nos lecteurs nous adresse à ce sujet la lettre suivante
:
Paris, le 25 septembre 1908.
Monsieur le Président de l'Association des abonnés au
Téléphone, rue des Mathurins, 47, Paris.
Je lis dans les journaux que M. Barthou a chargé une commission
de rechercher les causes de l'incendie du 20 septembre, commission de
huit membres qui se garderont bien de rechercher les responsabilités
: la majorité soit, cinq membres de cette commission sont des
anciens élèves de l'école polytechnique.
Le professeur de chimie de l'école de pharmacie est un ancien
élève de la dite école ; M. Henri Gauthier est
entré en 1881 à l'école polytechnique et sa nomination
n'a d'autre but que de mettre la majorité entre les mains de
ses amis.
L'Administration se moque une fois de plus du public qui compte sur
vous pour démasque cette manoeuvre en exigeant une modification
dans la composition de celte commission.
Veuillez agréer, Monsieur le Président, l'assurance de
mes sentiments distingués.
UN ABONNÉ AU TÉLÉPHONE.
Ces remarques sont très justes : nous les livrons à l'opinion
publique. Enfin nous demandons pourquoi les abonnés ne sont pas
représentés dans la commission. Etant les premiers lésés
ils devraient avoir pourtant voix au chapitre, et pourraient éclairer
utilement les enquêteurs.
M. Simyan, à plusieurs reprises, nous avait formellemenl promis
de faire siéger des représentants des abonnés dans
les commissions.
Autre temps !..
Le 6 novembre 1908 : Séance de la Chambre
des députés, la situation analysée et parait dans
le Journal Officiel. à voir en
détail dans cette page,
et aussi La situation
téléphonique vu dans "La Lumière
Electrique" d'Octobre 1909, par MARC LABROSSE, Ingénieur
électricien.
Les interpellations sur le sinistre de Gutenberg ont donné lieu
à un débat très intéressant, que nous analysons
d'autre part.
Si elles n'ont pas abouti à un résultat immédiat,
elles ont montré du moins au gouvernement et à l'administration
qu'il existe désormais à la Chambre un groupe énergique,
compétent et documenté de députés de tous
les partis, qui s'intéressent à la question téléphonique
et qui ne se contenteront pas de vaines paroles.
Le gouvernement l'a si bien " compris qu'il n'a pas osé
réclamer un ordre du jour de confiance, car cette confiance,
il le sentait, la Chambre ne l'aurait pas accordée à l'administration
des téléphones. Il a dû se contenter de l'ordre
du jour pur et simple, véritable reculade après les paroles
de M. Simyan qui avait posé la question de confiance au milieu
de la séance.
Nous prenons acte des promesses de M. Barthou, qui s'est engagé
à faire des réformes sérieuses enfin !
à industrialiser les téléphones et à entrer
dans la voie de l'autonomie tout au moins administrative.
Mais il est un passage du discours de M. Barthou que nous ne pouvons
admettre. Répondant à M. Marcel Sembat, qui lui conseillait
d'associer à l'administration l'action des sociétés,
le ministre a répondu :
Oui, mais à la condition que ces associations n'aient
pas le souci d'intérêts privés, qu'elles aient en
vue exclusivement l'intérêt général.
Nous demandons à M. Barthou ce que signifie cette phrase, et
nous le prions de préciser son sous-entendu. Si en parlant d'associations
il a cru devoir viser l'Association des Abonnés au Téléphone,
il a été singulièrement mal renseigné, car,
depuis sa fondation, l'Association a prouvé par ses actes qu'elle
n'avait qu'un seul but : la défense des intérêts
généraux de tous les abonnés. Nous mettons qui
que ce soit au défi de prouver le contraire.
Continuons à suivre l'affaire dans lles bulletins
de l'Association des Abonnés au Téléphone.
Changement de numérotage intempestif.
C'est toujours le gâchis qui continue et s'aggrave.
L'administration des téléphones, au lieu de chercher à
se l'aire pardonner le sinistré causé par son imprévoyance,
vient de lancer un véritable défi au commerce.
Un grand nombre d'abonnés sinistrés du Marais et des quartiers
voisins ont en effet reçu au milieu de novembre une circulaire
les avisant que leur numéro téléphonique allait
être changé, et qu'ils figureraient sous leur nouveau numéro
dans l'Annuaire 1909.
La circulaire déclare textuellement que c'est là une conséquence
des mesures prises pour réparer le sinistre de Gutenberg : on
va faire une nouvelle section d'abonnés les 1000
en vue du futur bureau des Archives. Cette série est d'ailleurs
très mal choisie et occasionnera toutes sortes d'erreurs.
En vérité lé moment est bien choisi ! L'administration
trouve donc que les abonnés sinistrés n'ont pas été
assez lésés, et elle vient bouleverser, par un autoritarisme
intempestif, les intérêts commerciaux en pleine saison,
au moment où tous les catalogues, prospectus, etc., sont lancés.
Et cela en vue d'un bureau qui ne sera pas ouvert avant deux ans au
moins ! L'administration est si peu prête que M. Simyan à
fait remettre sine die l'adjudication du multiple destiné à
ce bureau, et qui devait avoir lieu en octobre dernier, toujours
à cause du sinistre de Gutenberg ! Voilà un sinistre qui
a bon dos !
Il y-avait pourtant des choses plus sérieuses à faire
en ce moment pour l'administration, qui ferait mieux de raccorder rapidement
les abonnés que de changer leurs numéros. Mais les administrations
sont incorrigibles dans leur besoin de faire de la paperasserie et de
tracasser le public. Si M. Simyan cherche à exaspérer
les abonnés, il aura certainement atteint son but!
Décembre 1908
L'association devant la Commission d'enquête
Extrait du procès-verbal officiel
M. clé Montebello et M. Giraudeau, représentant l'Association
des abonnés au téléphone, sont introduits, M. le
président leur donne la parole.
M. de Montebello expose les défectuosités qu'une enquête
sommaire lui a permis de constater dans l'installation du bureau central
de la rue Gulenberg. C'est dabord l'absence de tout moyen de protection
contre les courts-circuits, la foudre ou même les courants sournois
qui peuvent se former dans un bureau central. Contrairement à
l'organisation des bureaux centraux à l'étranger, il n'existait
à Gulenberg ni protecteurs, ni fusibles ; ce défaut, dont
le danger avait été signalé depuis lonjlemps par
les constructeurs et par certains ingénieurs, peut occasionner
un double accident ; le feu peut être mis par l'abonné
au central ou par le central chez l'abonné.
Les répartiteurs de Gulenberg étaient agrémentés
de cadres en bois.
On ne prenait pas le soin de débarrasser le sous-sol des
lignes hors d'usage ; ce local était ainsi encombré de
kilomètres dé lignes dont la plupart restaient inutilisées.
Ces lignes étaient entourées d'une tresse de coton enduite
de parafine, matière qui les rendait beaucoup plus inflammables
qu'un rat de cave ; il existe dans le commerce d'autres isolants ; pour
la reconstitution du Central de Gulenberg, l'Administration vient d'en
adopter un qui résiste à toute espèce de combustion.
Le rideau de la façade antérieure des cheminées
servant à la montée des câbles, était en
bois ; en outre, pour la montée des câbles, susceptible
de constituer l'appel d'air le plus puissant, celle qui conduisait les
fils au sous-sol à la batterie centrale installée au quatrième
étage, on n'avait pas même pris la précaution d'obturer
la cheminée, au niveau des étages, par un plancher ne
laissant passage qu'aux fils.
Aucun service d'incendie n'était organisé ; il
n'y avait ni piquet de pompiers, ni pompes à incendie ; l'Administrationn
avait sous la main que les moyens dérisoires que peuvent employer
les simples particuliers.
Il ya deux choses à distinguer : la cause première
de l'incendie et le développement qu'il a pris ; si, dans l'état
actuel de la science, il est impossible d'éviter les commencements
d'incendie, on doit certainement être maître de les empêcher
de prendre les proportions d'une catastrophe.
M. le président invite M. de Montebello à citer un exemple
du cas où le feu aurait été mis par le fait d'un
bureau central chez un abonné.
M. de Montebello dit que le fait lui a été révélé
par un ingénieur qu'il ne vent pas mettre en cause. M. Giraudeau
cite un exemple du cas inverse : un tapissier qui travaillait dans le
bureau du directeur de la Compagnie des wagons-lits, M. de Richemont,
joignit par inadvertance un fil d'éclairage et un fil téléphonique
et communiqua ainsi le feu au bureau central.
M. le président demande à quelle époque remonte
cet accident
M. Giraudeau répond qu'il l'ignore mais qu'il serait facile de
le savoir.
M. le président. Et le feu chez l'abonné ? -
M. Giraudeau déclare qu'il ne pourrait répondre sans indiscrétion.
M. de Montebello ajoute qu'il prendra sur ce dernier point des informations
plus précises. Il fait observer qu'en vue de prévenir
les accidents de ce genre, on munit de protecteurs dans les pays étrangers
non seulement le bureau central, mais encore chaque poste d'abonné.
Un des ingénieurs de l'Administration, M. Estaunié, s'est
toujours opposé à l'emploi de protecteurs et de fusibles,
bien qu'il soit lui-même l'inventeur d'un fusible. On pourrait,
sans méconnaîtrele génie français, commencer
par utiliser les découvertes appliquées par les pays étrangers,
dans un domaine où ils ont sur nous une avance indéniable.
M Darcq demande si, parmi les réseaux étrangers pourvus
de prolecteurs, il en est qui soient, comme à Paris, entièrement
souterrains.
M. de Montebello ne peut donner ce renseignement à la commission.
Il dit seulement que, dans un ouvrage tout récent sur les téléphones,
un inspecteur des postes et télégraphes, M. Schlis, affirme
la nécessité de munir de protecteurs les répartiteurs
des centraux et les postes d'abonnés, même dans le cas
d'un réseau souterrain.
M. Darcq pense que M. de Montebello devait faire allusion à des
réseaux aériens.
M. Giraudeau dit que tel est, en effet, le cas pour le réseau
téléphonique de Londres.
Il y a lieu, toutefois de remarquer qu'à Londres même,
les nouvelles lignes sont souterraines et qu'elles sont, comme les câbles
aériens munies de fusibles, au nombre de six entre l'abonné
elle poste.
...
RAPPORT suite
Il ne suffit pas, Messieurs, que les services téléphoniques
fonctionnent normalement et d'une façon satisfaisante, il faut
encore que les abonnés soient garantis contre la suppression
totale de ces services par suite.d'un accident, d'un sinistre, d'un
cas de force majeure quelconque, comme l'incendie de Gulenberg, qui
a privé cle toutes communications20.000 abonnés de Paris,
et de communications normales avec la provuice et l'étranger,
tous les abonnés de Paris.
Des précautionsin dispensables sont à prendre en vue de
parer à cette éventualité dans l'avenir.
L'une de ces précautions consiste :
1° A ne mettre dans chaque bureau qu'un seul multiple de 6 à
10.000 abonnés.
2° A séparer totalement le service interurbain, c'est-à-dire
des communications avec la province et l'étranger. Cette mesure
a été préconisée depuis longtemps par l'A.
G. .
La seconde de ces précautions consiste à relier directement,
sans passer par des sous-sols intermédiaires, tous les bureaux
entre eux. De cette façon un bureau disparaissant, le fonctionnement
entre les autres resterait assuré.
Nous avons vu, pendant 4 ou 5 jours après l'incendie, les abonnés
de Saxe sans communications avec ceux de la Villette ; ces deux bureaux
étaient en effet reliés par l'intermédiaire du
sous-sol du bureau central ; et nouspourrions citer d'autres exemples.
Il ne faut pas seulement songer aux inconvénients d'un incendie
pour les abonnés ; maisaussi à ceux qui peuvent en résulter
pour lespetites téléphonistes. C'est grand dommage qu'un
abonné soit privé de communications, mais c'est plus grand
dommage encore qu'une téléphoniste soit privée
de l'existence et pelisse brûlée ou asphyxiée dans
un incendie.
Les constatations faites par ceux qui ont été témoins
du récent incendie de Gulenberg ont mis en lumière la
nécessité de. certaines précautions particulièrement
urgentes en vue d'éviter les sinistres de ce genre et de sauvegarder
l'existence des employées.
1° On a d'abord constaté que la fumée qui avait envahi
le sous-sol avait rendu dès le début la tâche du
personnel et des pompiers absolument impossible. Il y aurait donc lieu
de construire à l'avenir des sous-sols aérés et
éclairés et non des cadres sans air et sans lumière.
Ainsi serait évité l'envahissement de ces sous-sols par
la fumée, et. facilitée une lutte efficace contre tout
commencement d'incendie.
2° On a constaté, en second lieu, que le feu s'est communiqué
aux étages par.la montée des câbles du quatrième,
véritable cheminée d'aéralion d'une très
grande hauteur. Il faudrait donc isoler la montée des câbles
du reste du bâtiment et trouver le moyen de permettre une séparation
rapide de cette montée et dés multiples en cas de sinistre.
A Gulenberg, les câbles circulaient dans une cheminée de
maçonnerie, fermée du côté des salles par
des battants en bois. A Wagram, les câbles montent à jour
le long de l'escalier conduisant au bureau.
3° On a constaté, en troisième lien, que, dans chaque
salle, l'espace compris entre les deux parties de chaque multiple étant
très restreint, 1 m. 50 environ, des appels d'air se sont produits,
qui ont activé l'incendie.
Il est donc nécessaire, à l'avenir, de disposer les multiples
non au milieu des salles, mais sur les côtés. De cette
façon, pas d'appel d'air.
4° Une autre constatation a été la suivante : tout
l'hôtel des téléphones a été envahi
par les flammes, en un clin d'oeil, avec une rapidité déconcertante.
Pour faciliter le sauvetage, la nécessité apparaît
donc d'installer les multiples au rez-de-chaussée seulement el
de disposer dans le sous-sol les accumulateurs et le répartiteur
général des lignés. Alors disparaîtra celle
anomalie dangereuse qui consiste, à Saxe et à Wagram,
par exemple, comme hier à Gutenberg, à placer les multiples
aux étages, alors que le rez-de-chaussée est utilisé
pour d'autres usages.
C'est une nécessité non moins urgente d'assurer à
tous les bureaux de très larges issues, de façon à
permeller l'évacuation rapide du personnel. Si le feu avait pris
en semaine au bureau de la rue du Louvre, et malgré le sang froid
dont les téléphonistes ont fait preuve à divers
reprises, nous aurions eu à déplorer la perle cle bien
des existences. Chaque salle n'avait pour issues que deux porles s'ouvrant
en dedans, ce qui est manifestement insuffisant pour laisser passer
le flot des 200 clames de chaque salle.
Constatons aussi que la porte d'entrée du côté du
Louvre était toujours fermée, sauf pendant les heures
d'entrée du personnel.
Constatons enfin qu'il n'y a pas d'escaliers de secours, comme dans
les théâtres, qu'on n'a pas disposé dans les escaliers
des lampes à huile, pour parer au manque d'électricité,
et qu'on s'est bien gardé d'imiter les grandes entreprises anglaises
en installant des appareils de sauvetage.
5° En vue de diminuer, dans la mesure du nossible, les risques d'incendie,
il y aurait lieu d'éloigner le plus possible des multiples, les
circuits de lumière, les conduites et becs de gaz. Presque à
chaque instant, il se produit, en effet, dans les installations de lumière
des courts-circuits qui parfois ont provoqué des commencements
d'incendie.
6° Les isolants généralement employés par l'administration
: paraffine, papier, gutta percha, éminemment inflammables, devraient
être remplacés par des isolants moins dangereux.
7° Enfin, c'est une précaution élémentaire,
indispensable, que celle qui consisterait à organiser dans les
bureaux téléphoniques, le jour et la nuit, un service
d'incendie. Que penser, quand on sait que, de 6 heures à. 9 heures
du soir, le sous-sol de Gutenberg était réglementairement
désert, el qu'après 9 heures, il était gardé
au rabais par des veilleurs n'ayant pas la moindre idée de ce
qu'ils pouvaient avoir à faire. Il est de toute nécessité,
non seulement de faire surveiller jour et nuit les bureaux par des veilleurs
techniciens, mais encore d'installer dans chaque bureau un poste permanent
de pompiers. Cette mesure sérait plus efficace que la récente
circulaire sur les précautions à prendre en cas de sinistre,
circulaire qui paraît avoir beaucoup moins pour but de sauvegarder
la vie des employées, que la précieuse existence du matériel.
Voilà, Messieurs, l'ensemble des réformes que vous propose
l'A. G. des P. T. T. et la commission centrale des groupes téléphonistes.
Aucune d'elles n'est irréalisable ; beaucoup peuvent être
réalisées par de simples dispositions d'ordre intérieur.
Quant à celles qui exigent, pour leur exécution des sacrifices
pécuniaires, nous pensons que le Parlement n'hésitera
pas à voter les crédits indispensables.
Il s'agit d'une oeuvre d'intérêt général
au plus haut degré, puisqu'elle est liée au développement
même du commerce et de l'industrie de notre pays.
Après que le premier effort aura été fait, il importera
de maintenir le service téléphonique en harmonie avec
les progrès cle la science, et au niveau des besoins du public
et cle l'accroissement du trafic. M. Mesureur et M. de Lanessan ont
proposé au Parlement, il y a quelques années, une combinaison
financière qui permettrait d'assurer ce résultat ; cette
combinaison consisterait à prélever, chaque année,
sur les bénéfices réalisés clans la gestion
des P. T. T. une somme proportionnelle à ces bénéfices
et déterminée à l'avance.
En faisant la proposition que je viens de développer, l'A. G.
a tenu à se conformer à l'article 2 de ses statuts aux
termes desquels elle se propose « l'examen de toute réforme
et de toute innovation se rattachant aux questions postales, télégraphiques
ou téléphoniques. »
Nous espérons que le Parlement accueillera avec satisfaction
l'initiative qu'elle prend aujourd'hui dans l'intérêt même
du public et qu'en adoptantle plan des réformes qu'elle lui soumet,
il mettra un terme à une situation fâcheuse et assurera
à l'avenirle fonctionnement régulier du service téléphonique
en France.
Un incendie au Gutenberg provisoire.
Un commencementd'incendie, qu'on s'est efforcé de cacher au public
(naturellement ! ) a éclaté au Gutenberg provisoire
dans le courant de décembre.
Un tuyau amenant de l'air comprimé avait été installé
dans les sous sols pour nettoyer, par soufflage, les résidus
métalliques restés dans les jacks des nouveaux multiples.
Comment un des fils, lumière avoisinant ce tuyau se trouva-t-il
dénudé ? Comment la partie mise à nu vint-elle
frôler le tube de fonte ! C'est ce que l'enquête n'apu établir.
Toujours est-il que, dès que s'établitle contact, un court-circuit
se produisit, une longue flamme jaillit et les plombs des fils de lumière
sautèrent.
Les ouvriers n'eurent que le temps de jeter sur le foyer de l'incendie
des seaux de sable. Il était temps, car le feu menaçait
les répartiteurs.
Aiors. . c'eût été la lin de tout !
M. Simyan et les millions dépensés par lui dans ce «
four crématoire » que menace d'être un jour te Gutenberg
provisoire, l'ont échappé belle !
sommaire
Chantier de construction des Multiples Téléphoniques
manuels provisoire de Gutenberg-Barraque, à l'étape du
câblage, Mi-novembre 1908
L'on remarquera que les opérations de câblage sont exécutées
en quasi-unanimité par des dames.

Chantier terminé, photo du Rez-de-chaussée et du premier
étage.
Janvier 1909 La Commission Judiciaire de I'ASSOCIATION
DES ABONNÉS AU TÉLÉPHONE a étudié
la situation des abonnés du réseau de Paris (sinistrés
ou non sinistrés) victimes de l'incendie de Gutenberg.
Elle a estimé que ces abonnés avaient droit (sinistrés
ou non) à un dégrèvement total ou partiel et éventuellement
à des dommages-intérêts pour le préjudice
causé.
L'Association se met à la disposition de tous les adonnés
pour les procédures à engager à cet effet.
Février : L'incendie du bureau central téléphonique
de Gutenberg ayant rendu inutilisables environ 60.000 fils, supprimé
totalement la communication de 18.000 abonnés, et supprimé
partiellement celle des autres abonnés de Paris, on a pu se demander
justement si les abonnés parisiens au téléphone,
devraient payer intégralement le trimestre de leur abonnement,,
pour la période d'octobre 1908 à janvier 1909.
Dès la rentrée des Chambres, M. le sous-secrétaire
d'Etat était l'objet d'interpellations à ce sujel ; ces
interpellations furent disculées dans la séance du 6 novembre
1908, et M. Simyan répondit, alors à ses interpellateurs
:
Je n'ai pas besoin de dire que, pour les abonnés sinistrés,
nous ne réclamerons nullement le prix de l'abonnement pour la
période où ils auront .été privés
de communication. Cela va de soi.
Quant à la proposition formulée par l'honorable M. Maurice
Barrés, de ne faire payer par les abonnés des autres régions
de Paris qu'une partie de l'abonnement, nous avons soumis- la question
à M. le ministre clés finances ; nous ne croyons pas,
quant à nous, qui'il soit posée sible d'accorder ttne
réduction et voici pource quoi :
Quand nous augmentons le nombre des abonnés dans le réseau
téléphonique de Paris, nous n'imposons pas aux abonnés
anciens, pas plus qu'aux nouveaux, une augmentation de prix de l'abonnement.
Quand le prix de l'abonnement a été fixé pour le
réseau de Paris, il n'y avait qu'un nombre d'abonnés exlrêmement
restreint, a nombre qui s'est augmenté et qui est arrivé
à près de 50.000 à l'heure actuelle, et qui augmente
tous les ans de 4.000 à 5.000 unités. Nous ne demandons
pas aux abonnés d'augmentation toutes les fois que nous leur
donnons des comunications nouvelles. ...»
Mars : D'autre part, comme suite au sinistre de Gulenberg, deux procès
sont intentés contre l'administration par les soins de l'Association
: un abonné sinistré réclame des dommages-intérêts,
et un abonné non sinistré M. de Montebello
demande une réduction du dernier trimestre 1908.
On sait que les abonnés non sinistrés qui ont refusé
de payer tout ou partie du dernier trimestre 1908, ont été
coupés, puis menacés de saisie. Nous ne voulons pas qualifier
la brutalité de ce dernier procédé, absolument
insolite, après les promesses officieuses et formelles qui nous
avaient été faites en sens contraire, et. au moment où
la justice était saisie du différent. Les tribunaux apprécieront.
Les abonnés qui ont expressément réservé
leurs droits avant de payer, comme nous le leur avions conseillé,
pourront profiter ultérieurement, des décisions judiciaires.
Quant au dégrèvement de droit des abonnés sinistrés,
voici quelle décision a été prisé à
cet égard par arrêté ministériel :
L'interruption de service est réputée avoir pris fin à
la date uniforme du 31 décembre 1908, pour les abonnés
au réseau téléphonique de Paris des séries
100, 200 et 300, qui, à la suite de l'incendie du bureau central
téléphonique de Gulenberg, ont été privés
de l'usage de leur communication et ont vu celte communication rétablie
avant la fin de l'année 1908, sans avoir éié, au
préalable, reliés aux bureaux centraux de la périphérie.
Les dangers des nouvelles installations.
Monsieur le Président,
Nous prenons la liberté d'attirer votre attention, à nouveau,
sur les faits et gestes de l'Administration des Téléphones.
Vous savez qu'après l'incendie de Gutenberg, un poste provisoire
fut établi rue du Louvre dans un immeuble nullement approprié
à recevoir une pareille installation. Or, indépendamment
des avis donnés par l'architecte de cet immeuble, concernant
la force de résistance de l'édifice, MM. les Ingénieurs
de l'Administration, fort peu soucieux de l'existence des malheureuses
femmes chargées d'assurer le service, continuent à entasser
les multiples, étages sur étages, que l'on consolide ensuite
par l'adjonction de poutres en fer, tant bien que mal, et se disposent
encore à ajouter au 4° étage, un nouveau répartiteur,
qui ne pèse pas moins de 25.000 kilos !!!...
D'où grand effroi du personnel.
Nous venons donc vous demander, Monsieur le Président, s'il en
est temps encore, de faire une enquête urgente à ce sujet;
car on ne saurait admettre, ni tolérer qu'après un exemple
aussi cruel qui aurai pu coûter la vie à tant de personnes,
une administration, expose ainsi, malgré les avis de personnes
compétentes, son personnel à périt sous l'éboulemenl
d'un édifice, du à la trop grande charge qu'on lui impose.
Outre le point de vue humanitaire qui prime tout, n'y a-l-il pas aussi
un nouveau danger pour ies abonnés d'être privés
de communiquer avec la Province par suite de celle nouvelle «
incurie administrative » ?
De plus on paraît avoir oublié en haut lieu l'inconvénient
de centraliser tous les services dans un même immeuble, puisqu'on
reconfmcnce, à « titre provisoire » il est vrai.
Mais-nous savons ce que dure le provisoire !!!
Nous osons espérer que notre cri d'alarme ne restera pas sans
être entendu, et nous comptions, Monsieur le Président,
sur tout votre dévouement bien connu des employés et abonnés
du téléphone, pour empêcher, par tous les moyens
légaux, l'Administration d'être la cause d'un nouveau cataclysme.
Au cas où vous désireriez de plus amples informations,
je me liens à votre disposition.
Veuillez agréer, Monsieur le Président, l'assurance de
noite considération distinguée.
Un incendie au Central. De l'Intransigeant (10
avril).
Ça n'a vraiment pas élé long ! Il y a neuf jours
à peine le 1er de ce mois, « L'Intransigeant «criait
casse-cou à M. Simyan.
« Un sinistre est imminent au Central, lui disait un Renseigné,
et tout est prêt pour la catastrophe ».
M. Simyan: prit cela pour un poisson d'avril ; il eut tort, malgré
la date ; et il est probable que notre Renseigné l'était
bien, puisque avant hier mercredi neuf jours après son
articleles événements confirmaient son avertissement.
Que l'on dise après cela que « L'Jntransigeanl »
exagère !
Dans l'après-midi de mercredi (7 avril), en effet, les meubles
nouveaux installés depuis une dizaine de mois dans la salle E
du 5° étage, prirent feu et furent détruits.
Bien entendu cet accident est dû à l'incurie de l'administration
de M. Simyan.
Les câbles des appareils étaient mal disposés ;
l'un d'eux à nu, au lieu d'être enfermé comme tons
le devraient être, vint croiser celui du moteur, et le feu prit
aussitôt, en raison de la différence des potentiels.
Le service fut interrompu pendant plusieurs heures ; il ne put qu'en
partie être repris le lendemain. On a. installé, provisoirement,
18 postes volants clans les salles du bas.
Vous voyez, ajoute l'employé qui nous renseigne, reprit'il n'y
a pas à craindre de notre part le moindre sabotage. L'administration
s'en charge, nous n'avons qu'à la laisser faire. Cependant, parmi
nos (revendications, figure celle-ci : Que des mesures préventives
soient prises contre un incendie probable du-Central.
L'accident survenu montre le cas que l'on en a fait. »
Bravo! M. Simyan.. Et encore casse-cou. Toujours casse-cou. Casse-cou
de tous côtés.
Juin : La gabegie continue de plus belle dans
l'administration.
Faut-il rappeler l'affiche suivante, qui fut placardée dernièrement
par les postiers, et qui contenait les accusations les plus, graves
?
Reproduisons-la, à titre documentaire, pour ceux de nos lecteurs
qui n'en auraient pas eu connaissance :
« Malheureusement pour les contribuables, l'administration de
M. Simyan ressemble à celle de la marine. Ce sont partout les
mêmes dilapidations, les mêmes gaspillages. Avec M. Simyan,
la gabegie a été érigée en système.
Homme d'affaires, et de quelles affaires ! ce parverlu
devait introduire dans notre administration les pratiques spéciales
qui lui étaient familières.
En tête à tête avec les représentants de la
grande industrie, il a conclu, sous le manteau, des marchés de
plusieurs millions; à l'instigation des rabatteurs et sans consulter
son conseil d'administration, il a engagé l'Etat dans des opérations
ruineuses. A prix d'or, il a loué des immeubles inutilisables.
Par exemple, rue du Louvre, après l'incendie de Gutenberg, il
a acheté d'urgence à une maison suédoise pour 600.000
ou 700.000 francs d'appareils actuellement abandonnés dans un
sous-sol du bureau de Passy.
Des millions ont été inutilement engloutis dans des transformations
continuelles sans autres résultats que d'enrichir deux maisons
américaines, maîtresses du réseau téléphonique
de Paris. D'un trait de plume, M. Simyan a exonéré un
fournisseur. ami d'une retenue de plusieurs centaines de mille francs.
Gutenberg inondé . imprévoyance
invraisemblable.
Les câbles sabotés par l'eau et par les rats.
L'incurie administrative ne fait que croître et embellir. Chaque
jour nous apporte de nouveaux incidents, qui seraient burlesques, s'ils
ne dénotaient un état de choses profondémenttriste.
Quand le Gutenberg provisoire fut élevé, il fut aisé
de pronostiquer que cette fragile bâtisse, construite en dépit
du bon sens, ne causerait que des mécomptes.
A nos critiques et à celles des journaux l'administration répondit...
que toutes les précautions étaient prises contre l'incendie.
Aussi le Gutenberg provisoire n'a-t-il pas été brûlé
; il a été inondé et de la façon la plus
grotesque, par une averse qui a crevé la toiture. Il fallait
vraiment que cette toiture fût bien solide pour ne pas pouvoir
supporter l'eau du ciel ! On n'avait pas pensé qu'il pleuvait
quelquefois à Paris; on ne peut pas tout prévoir !
Mais laissons la parole au Matin du 4 juin;
L'incident le plus grave eut pour théâtre les légers
baraquements (oh combien!) qui abritent les services téléphoniques
de Gutenberg depuis l'incendie de l'Hôtel des téléphones.
L'eau, pénétrant à torrents par les fissures de
la frêle toiture se répandit sur les multiples, noyant
les câbles et occasionnant dans les communications la perturbation
la plus complète.
Le personnel s'empressa de jeter de la sciure pour absorber l'inondation
et empêcher les courts circuits qui auraient pu en résulter.
M. Simyan, sous-secrétaire d'Etat, avisé de l'inondation,
accourut aussitôt en auto, parcourut les salles et ne se relira
qu'après avoir constaté qu'aucun danger sérieux
n'était à redouter. »
Une simple interruption de quelques jours pour des centaines d'abonnés,
est-ce que cela est sérieux pour un Sous-Secrétaire d'Etat
? Ce chef responsable d'un grand service, qui n'a rien su prévoir,
et qui arrive en auto après l'accident toujours trop tard
comme les carabiniers d'Offenbach ne rappelle-l-il pas la fable
du Lièvre et de la Tortue ? Au lieu de courir si vite (même
en auto!), mieux vaudrait partir à point.
Le 1er mai, il y avait eu une alerte très vive rue de Grenelle.
On venait de s'apercevoir que cinq câbles téléphoniques
étaient hors de service. Nul doute, c'est un acte de sabotage
caractérisé : C. G. T. ! Grève générale!..
Vite un communiqué à la presse! ,.
Mais après une enquête sommaire on se ravise. Et un deuxième
communiqué officieux laisse entendre que le sabotage pouvait
bien avoir été commis... par les rats. Voyez le Petit
Parisien du 2 mai.:
M. Gaucher, inspecteur des téléphones, vient de revêtir
la blouse bleue et de descendre dans les égouts pour rechercher
les points de rupture. Il s'est fait accompagner par deux chefs d'équipe:
MM. Grisard et Colin, qui portaient des falots. Il est très probable
que les résultats de l'enquête de l'inspecteur seront sensiblement
identiques à ceux des enquêtes qui sont faites fréquemment,
pour des accidents de même nature : on constatera très
probablement que les rats ont rongé les enveloppes des câbles
qui, par suite, ont été inondés ».
Le lendemain l'administration se ravise encore : troisième communiqué,
troisième version :
Des recherches ont été poursuivies au cours de la journée,
au sujet des défauts qui s'élaient révélés
dans la journée d'hier, vers 5 heures du soir, sur 5 câbles
téléphoniques.
Trois de ces câbles sont réparés, les autres le
seront vraisemblablement dans la journée de demain;
Les constatations faites ne donnent pas lieu de penser que l'origine
des défauts ait été intentionnelle, La.simultanéilé
tout à fait anormale de ce grand nombre d'interruptions provient
d'un barrage qui avait été établi dans l'égout
pour la chasse d'eau et, qui avait déterminé une élévation
exceptionnelle du niveau.
Des fissures preexistantes dans les enveloppes des câbles ont
été ainsi atteintes et ont permis l'introduction de l'eau
dans les câbles, et déterminé par suite leur mise
hors de service. »
Quant à la véritable version, c'est que l'incurie règne
à tous les degrés de l'administration, et que le matériel,
ni surveillé ni entretenu, se dégrade chaque jour de plus
en plus.
L'incurie administrative ne fait que croître et
embellir.
Chaquejour nous apporte de nouveaux incidents,qui seraient burlesques,
s'ils ne dénotaientunétat de choses profondément
triste.
Quand le Gutenberg provisoire fut élevé, il fut aisé
de pronostiquer que cette fragile bâtisse, construite en dépit
du bon sens, ne causerait que des mécomptes. A nos critiques
et à celles des journaux l'administration répondit...
que toutes les précautions étaient prises contre l'incendie.
Aussi le Gutenberg provisoire n'a-t-il pas été brûlé
; il a été inondé et de la. façon la plus
grotesque, par uneaverse qui a crevé la toiture. Il fallait vraiment
que cette toiture fût bien solide pour ne pas
pouvoir supporter l'eau du ciel! On n'avait pas pensé qu'il pleuvait
quelquefois à Paris; on ne peut pas tout prévoir !
Mais laissons la parole au Matin du 4 juin ;
«L'incident le plus grave eut pour théâtre les légers
baraquements (oh combien!) qui abritent les services téléphoniques
de Gutenberg depuis l'incendie de l'Hôtel des téléphones.
L'eau, pénétrant à torrents par les fissures de
la frêle toiture se répandit sur les multiples, noyant
les câbles et occasionnant dans les communications la perturbation
la plus complète.
«Le personnel s'empressa de jeter de la sciure pour absorber l'inondation
et empêcher les courts circuits qui auraient pu en résulter.
M. Simyan, sous-secrétaire d'Etat, avisé de l'inondation,
accourut aussitôt en auto, parcourut les salles et ne se relira
qu'après avoir constaté qu'aucun danger sérieux
n'était à redouter. »
Une simple interruption de quelques jours pour des centaines d'abonnés,
est-ce que cela est sérieux pour un Sous-Secrétaire d'Etat
? Ce chef responsable d'un grand service, qui n'a rien su prévoir,
et qui arrive en auto après l'accident toujours trop tard
comme les carabiniers d'Offenbach ne rappelle-l-il pas la fable
du Lièvre et de la Tortue ? Au lieu de courir si vite (même
en auto!), mieux vaudrait partir à point.
Le 1er mai , il y avait eu une alerte très vive,rue de Grenelle.
On venait de s'apercevoir que cinq câbles téléphoniques
étaient hors de service. Nul doute, c'est un acte de sabotage
caractérisé : C. G. T. ! Grève générale!..
Vite un communiqué à la presse! ,.
Mais après une enquête sommaire on se ravise. Et un deuxième
communiqué officieux laisse entendre que le sabotage pouvait
bien avoir été commis... par les rats.
Voyez le Petit Parisien du 2 mai.:
« M. Gaucher, inspecteur des téléphones, vient de
revêtir la blouse bleue et de descendre dans les égouts
pour rechercher les points de rupture. Il s'est fait accompagner par
deux chefs d'équipe: MM. Grisard et Colin, qui portaient des
falots. Il est très probable que les résultats de l'enquête
de l'inspecteur seront
sensiblement identiques à ceux des enquêtes qui sont faites
fréquemment, pour des accidents de même nature : on constatera
très probablement que les rats ont rongé les enveloppes
des câbles qui, par suite, ont été inondés
».
Le lendemain l'administration se ravise encore : troisième communiqué,
troisième version :
« Des recherches ont été poursuivies au cours de
la journée, au sujet des défauts qui s'élaient
révélés dans la journée d'hier, vers 5 heures
du soir, sur 5 câbles téléphoniques.
« Trois de ces câbles sont réparés, les autres
le seront vraisemblablement dans la journée de demain;
« Les constatations faites ne donnent pas lieu de penser que l'origine
des défauls ait été intentionnelle, La.simultanéilé
tout à fait anormale de ce grand nombre d'interruptions provient
d'un barrage qui avait été établi dans l'égout
pour la chasse d'eau et, qui avait déterminé une élévation
exceptionnelle du niveau.
«Des fissures preexislant.es dans les enveloppes des câbles
ont été ainsi atteintes et ont permis l'introduction de
l'eau dans les câbles, et déterminé par suite leur
mise hors de service. »
Quant à la véritable version, c'est que l'incurie règne
à tous les degrés de l'administration, et que le matériel,
ni surveillé ni entretenu, se dégrade chaque jour de plus
en plus.
Juillet : Que devient le bâtiment incendié
?
Pourquoi les travaux ne sont pas commencés. Voici dix mois que
le l'incendie a dévoré Gutenberg laissant que les quatre
murs et quelques planchers.
Ou'a-t-on, fait depuis lors pour remettre l'immeuble en état
?
La réponse est simple : Rien !
Il est entendu cependant que les baraquements appuyés à
l'édifice ne sont que provisoires : mais ce provisoire peut durer
longtemps, puisque le premier coup de pioche n'a pas encore été
donné à l'hôtel des téléphones.
Ce qui est plus grave, c'est que la situation de l'immeuble incendié
commence à devenir critique, si l'on en croit l'organe du premier
arrondissement :
« Les planchers, déclare notre confrère, commencent
à fléchir à l'intérieur sur leurs poutres,
tandis qu'à l'entour du bâtiment l'échafaudage ne
tient plus que par miracle ! Les cordes qui joignent les madriers, les
montants, les mâts pourrissent.
« Ou'attend-on au ministère pour donner l'ordre de mise
en marche des travaux reconnus nécessaires ?
« Ce retard est peut-être molivé par l'étude
du projet d'annexion du terrain de l'immeuble portant le numéro
53 de la rue Jean Jacques-Rousseau ?
« S'il en est ainsi, que l'administration de l'Etat agisse promptement,
en s'enlendant avec la Ville de Paris pour résoudre ce problème
consistant en la mise à l'alignement du 53 de la rue Jean-Jacques-Rousseau.
« Il y a intérêt public à ce qu'une décision
soit prise d'urgence clans ce sens.
« Nous savons que M. le sous-secrétaire d'Etat des postes
et télégraphes est partisant de ce projet ; de là
à une solution définitive il n'y a qu'un pas à
franchir, mais il faut le vouloir.
« Allons... M. Simyan, nous attendons votre décision qui
ne peut plus être différée davantage.
Le prolongement indéfini du status quo serait la démonstration
de voire impuissance ou de votre irrésolution, ce à quoi
nous nous refusons de croire. »
Attend-on que l'écroulement vienne compléter l'oeuvre
du feu ?
Si l'on en croit certain bruit, ce serait un motif assez piquant qui
aurait empêché de procéder aux travaux. Voici, en
effet, l'explication que donne le Figaro :
M. Simyan serait mis en » quarantaine par ses collègues
et par M. Clemenceau lui-même qui entendent libérer l'administration
postale de sa présence.
Et comme son projet est, paraît-il, insuffisamment étudié
et n'offrirait pas les garanties qu'on est en droit d'exiger, les ministres
le renvoient impitoyablement pour modifications et améliorations
à M. Simyan.
Et, conclut le Figaro, « voilà un sous-secrétaire
d'Etat mis en quarantaine par ses collègues qui s'épuisent
à rechercher les moyens de lui montrer qu'on en a assez de lui...
et il refuse de le comprendre ! »
Est-ce vrai ?
Extrait d'une conférence de M. H.-E.-A. André, faite à
la Société Internationale des électriciens, et
publiée dans le bulletin de juin 1909.
...
« La France, depuis 1906, est entrée clans la voie du progrès
téléphonique et toutes les mesures ont été
prises pour hâter, autant que possible, la transformation en batterie
centrale tant désirée par le public parisien. Hâtons-nous
de dire que, si le désastre de Gulenberg n'avait pas en lieu,
cette transformation' serait aujourd'hui chose faite. On aurait donc
mauvaise grâce à ne pas accorder le délai moral
et matériel nécessaire pour permettre de réparer
les dommages
occasionnés par cet incendie.
...
Juillet 1909 Après dix mois d'hésitations et d'atermoiements,
on s'est enfin décidé, à la fin de juillet, à
démolir l'immeuble de Guténberg incendié l'an dernier.
Nous avions signalé les dangers d'écroulement de ces demi-ruines
branlantes qu'on avait, avec beaucoup de peine, imparfaitement consolidées.
Ce ne sera pas l'oeuvre d'un jour. Le central de Guténberg se
trouve, en effet, dans des conditions qui rendent cette opération
difficile.
Le manque d'espace nécessitera des précaulions minutieuses;
il faudra trois mois au moins pour faire table rase de l'immeuble, de
la toiture aux fondalions.
Ensuite les travaux de reconstruction pourront être entrepris.
Sur quel plan? Il n'est pas encore possible de le dire ; les crédits
ne sont pas votés. On étudie .
Guténberg menacé d'écroulement.
La Liberté a confirmé les craintes que nous manifestions
au sujet d'un écroulement possible de l'ancien « Guténberg
»:
En rendant compte de l'inondation qui s'est produite au bureau téléphonique
provisoire de Guténberg, nous signalions l'état lamenlable
de l'échafaudage qui fut dressé contre les murs du bâtiment
sinistré au lendemain de l'incendie. Les cordages usés
menaçaientde se rompre, les charpentes s'inclinaient d'une façon
inquiétante. Il y avait là un danger permanent non seulement
pour le personnel de Gutenberg-baraque, mais aussi pour les passants
qui circulent rue du Louvre et rue Jean-Jacques Rousseau. Après
la publication de la Liberté, des ordres furent donnés
à l'architecte, M Binet, pour que la solidité de l'échafaudage
fut vérifiée et que l'on procédât, s'il y
avait lieu, aux réparations nécessaires.
Or, au cours de cette visite on s'aperçut que ce n'était
pas seulement la solidité de l'échafaudage qui était
plus que compromise, mais celle du bâtiment tout entier. Une fissure
profonde s'était produite au faite de l'immeuble dans la partie
située vers la rue Jean-Jacques-Rousseau. Un bloc de pierres
pesant ensemble plus de dix mille kilos, ne tenait que par un miracle
d'équilibre et sa chute aurait provoqué une véritable
catastrophe. Il y eut un vif émoi dans le haut personnel, mais
le fait fut tenu rigoureusement secret afin de ne pas faire connaître
cette nouvelle manifestation de l'incurie administrative.
On étaya le bloc par un savant système de charpentes qui
viennent s'appuyer contre le murde l'Hôtel des postes et qui sont
aussi dissimulées que possible à la vue du public.
D'autres parties du bâtiment ont été également
étayées, notamment vers la rue du Louvre, mais là
les appuis sont absolument invisibles du dehors.
Le danger d'un écroulement définitif des ruines de Guténberg
est donc momentanément écarté, mais qu'attend-on
pour faire jeter bas les restes de ce bâtiment inutile qui, s'ils
ne tombent pas sous la pioche des démolisseurs, tomberont un
jour ou l'autre sur la tête des passants et du personnel des téléphones
?
(Nous disons d'autre part comment notre campagne et celle de la Liberté
ont enfin décidé l'Administration à entreprendreune
démolition urgente. N. D. L. R.).
Octobre 1909 Autre conséquence : pour les opératrices
.
Dans le bureau de Gulenberg provisoire il n'a pas été
possible de placer des jacks généraux d'abonnés
dans les groupes de départ, de sorte que toutes les communications
doivent actuellement être établies avec l'aide d'une opératrice
d'arrivée E.
Lorsque le multiple sera ultérieurement transféré
dans son local définitif, les groupes de départ seront
munis de jacks généraux, Je sorte que, dans ce cas, les
communications demandées pour un abonné du multiple pourront
être données sur le groupe do départ même.
Actuellement, l'opératrice de départ D doit toujours recourir
à une opératrice d'arrivée E.
...
Ce nouveau multiple devait permettre à l'administration de donner
aux abonnés un service téléphonique très
efficace, même supérieur à celui qui existait avant
l'incendie. ...
Décembre C'est désormais décidé: Gulenberg
sera décentralisé.
On n'entassera plus multiples sur multiples dans ce bâtiment.
Nous nous en félicitons. La leçon de l'incendie, sur ce
point au moins, aura été comprise.
C'est la solution que nous avions toujours préconisée.
Voici en effet ce que nous lisons dans un des organes du premier arrondissement
(Paris 1er arrondissement) :
« L'incendie qui détruisit, le 20 septembre 1908, l'Hôtel
des Téléphones dit « Gutenberg » eut pour
conséquence de provoquer une étude approfondie de la réorganisation
de cet important service public.
« Le ministère des Travaux Publics, des Postes et Télégraphes,
avant de prendre une résolution définitive examina la
question sous les deux aspects où elle se présentait :
le premier inclinait à donner une extension plus considérable
à ce service, tandis que le second était favorable à
la décentralisation : c'est à cette dernière solution
qu'il vient d'accorder ses préférences.
« Il ne nous appartient pas d'émettre un avis personnel
dans une question aussi complexe, si ce n'est que les raisons qui ont,
semble-l-il, déterminé celte mesure nous paraissent, excellentes
en ce qu'elles ménagent les intérêts des abonnés
au téléphone, c'est-à-dire ceux du plus grand nombre.
En effet, la décentralisation des postes téléphoniques,
leur dispersion, réduirait au minimum, les conséquences
toujours possibles d'un nouveau sinistre qu'un court-circuit, peut,
hélas ! provoquer, en dépit des précautions les
plus minutieuses prises pour l'éviter. »
Notre confrère cite ensuite une correspondance échangée
entre M. Maurice Barrés, député du 1er arrondissement,
el M. Millerand.
De la réponse du Ministre des P. T. T. nous détachons
le passage suivant particulièrement caractéristique :
« J'ai l'honneur de vous faire connaître qu'il n'est pas
dans mes intenlions de donner un grand développement au bureau
Central téléphonique qui va être reconstruit sur
l'emplacement de l'ancien bureau détruit. Le terrain précédemment
occupé par le service téléphonique sera donc suffisant
pour répondre aux besoins de la nouvelle installation à
réaliser. »
Il y a eu près de quinze mille abonnés
sinistrés, répartis entre tous les bureaux de Paris, sauf
celui de la Yillette qui était indemne. Plus, de huit mille appartenaient
à Gutenberg et avaient été privés de téléphone,
il y a quinze mois, par l'incendie.
Au point de vue des dégrèvements, il n'y a aucun doute
pour. les abonnés sinistrés dont l'interruption, malheureusement,
sera bien supérieure à quinze jours. Le prix de leur abonnement
sera diminué en proportion de la durée d'interruption.
L'administration poursuit le travail en relevant pour chaque abonné
la date à laquelle ses communications ont été suspendues.
Janvier 1910 Bilan des travaux exécutés par l'administration.
La remise en état des lignes de la circonscription de Gutenberg
détériorées par l'incendie a nécessité
de la part du personnel, à tous les degrés, un effort
constant et soutenu qui a permis de rétablir toutes les communications
dans un délai de six semaines environ.
Les opérations qu'il a été nécessaire de
faire sont multiples ; elles peuvent être divisées en trois
catégories :
1° Déblaiement du sous-sol ;
2° Constitution d'un réseau provisoire ;
3° Remise en état du répartiteur et rétablissement
de toutes les lignes urbaines, suburbaines et interurbaines.
1° Déblaiement du sous-sol.
Les opérations de déblaiement du sous-sol ont été
accomplies par les équipes d'ouvriers du service des lignes souterraines.
Les travaux y relatifs ont été entrepris et menés
à bien sans interruption le jour et la nuit (Cinquante tonnes
environ de débris, fers, bois, cuivre, plpmb, ont été
enlevées). Il ne restait du répartiteur général
d'entrée que le bâti en fer, dont une partie même
a dû être remplacée.
(Voir les bulletins précédents (juillet-novembre 1909)
2° Constitution du réseau provisoire.
Le réseau provisoire constitué dèsles premiers
jours qui ont suivi l'incendie comprenait les lignes officielles, les
lignés des cabines publiques de la circonscription de Gutenberg,
celles desservant un certain nombre de services, les banques, les grands
magasins, les journaux, etc., etc. En plus des cabines existantes, un
certain nombre de nouvelles cabines ont été ouvertes au
public dans les établissements, les maisons de crédit,
etc., etc.
Toutes ces lignes ont été reliées aux bureaux centraux
téléphoniques où il existait des annonciateurs
disponibles. Les câbles auxiliaires qui reliaient-ces bureaux
à Gutenberg ont été, après vérification
de leur état et au besoin après leur réparation,
raccordés métalliquement dans le sous-sol de Gutenberg
pour constituer les
lignes: auxiliaires directes entre ces divers bureaux et leur permettre
ainsi de faire face aux exigences nouvelles de l'exploitation.
Les lignes interurbaines ont été rattachées directement
aux bureaux de la périphérie. Les lignes suburbaines qui
passaient en coupure dans lés bureaux delà périphérie
ont été normalement raccordées sur les annonciateurs
disponibles qu'ils possédaient.
Les grands circuits ont fonctionné quatre jours après
l'incendie. Ceux de Londres, Bruxelles, Francfort, le lendemain même
de cette catastrophe à 7 h. 30 m du soir. Le 30 septembre, 416
circuits avaient été temporairement rétablis.
Le 1er octobre furent commencés les travaux de l'installation
définitive des circuits interurbains et suburbains dans le nouveau
bâtiment situé 29 rue du Louvre.
3° Remise en état du répartiteur général
d'entrée. Rétablissement de toutes les lignes.
Le répartiteur général d'entrée du
bureau de K contenait 300 têtes verticales en bois servant au
raccordement de 300 câbles à 112 paires ; 250 de ces organes
avaient été atteints parle feu ; 50 environ ont pu être
réutilisés après avoir au préalable subi
les réparations nécessaires.
Il a donc été nécessaire de faire fabriquer par
l'industrie privée les têtes en bois nécessaires
et les réglettes en ébonite k 28 paires de plots qui constituent
leur appareillage. Elles ont été équipées,
montées et mises en place par le personnel ouvrier de l'administration.
Les câbles aboutissant à ces têtes verticales avaient
été atteints par l'incendie ou détériorés
par l'eau projetée à profusion clans le sous-sol.
Il a été nécessaire sur chacun d'eux de remplacer
des sections ayant une longueur variable suivant la profondeur de l'humidification.
Des soudures en très grand nombre et des opérations nombreuses
de câblage à partir des chambres de raccordement ont dû
être effectuées.
Tous les fils ont dû être reconnus dans les divers câbles
à 56, 112 et 224 paires avant de pouvoir opérer les soudures.
Le personnel ouvrier de la Direction des Services téléphoniques
de Paris, renforcé par un certain nombre d'ouvriers venu de province,
a seul pris part à ces délicates et nombreuses opérations.
En temps normal une équipe de cinq hommes met deux jours pour
remplacer une tête de câble. Le travail ayant pu être
divisé, une équipe reconnaissait les fils et les soudait
; une autre équipe préparait la tête verticale sur
laquelle sont rattachés les conducteurs.
Les premiers câbles rétablis ont été mis
en service sur 18 standards installés aux anciens vestiaires
par les agents mécaniciens du bureau K ; cette installation a
été faite dans des conditions de rapidité extraordinaires,
nuit et jour de nombreux ouvriers y ont travaillé. Trois semaines
après l'incendie près de 1800 lignes d'abonnés
étaient rattachées sur ces standards ; ces abonnés
avaient ainsi un service partiel ; ils pouvaient demander des communications.
Les travaux de réinstallation du répartiteur général
d'entrée se poursuivaient au sous-sol ; 20.000 fils de jonctions
pour abonnés, 500 fils pour lignes auxiliaires ont été
placés pour réunir les tètes verticales aux réglettes
horizontales où venaient aboutir les câbles des nouveaux
multiples. 500.000 mètres de fils jarretières ignifugés
à deux ou trois conducteurs ont été affectés
à cet usage.
Grâce à l'énergie et au dévouement incomparable
des agents et ouvriers du service technique du bureau de Gutenberg ;
grâce aussi à la présence constante des ingénieurs,
du chef du poste central et du personnel de surveillance, les 25.000
lignes avaient été soudées, vérifiées
et mises en bon état de fonctionnement à la date fixée
par l'Administrationaux constructeurs pour la livraison des nouveaux
multiples.
Pendant la durée de ces travaux qui se sont poursuivis nuit et
jour, les lignes desservant les ministères, celles des services
publics et celles de la presse avaient été provisoirement
détournées et rattachées aux bureaux centraux téléphoniques
du réseau de Paris.
Quand on pense qu'il n'a fallu qu'un délai de six semaines pour
réaliser ce tour de force vraiment extraordinaire, de rétablir
toutes les communications urbaines au sous-sol de K et toutes les communications
interurbaines et suburbaines dans le nouvel immeuble situé 29,rue
du Louvre, on ne peut que féliciter l'Administration d'être
arrivée à un tel résultat, et, certes, les abonnés
ne peuvent que lui savoir gré d'avoir mis tant de zèle
et d'énergie à reconstituer le réseau téléphonique
de Paris.
Le sinistre de Gutenberg fut cause du rappel immédiat des représentants
de l'Administration française qui se trouvaient en ce moment
à Budapest, au premier Congrès international des Postes.,
Télégraphes et Téléphones.
Cette circonstance amena l'Administration française à
convoquer toutes les nations à un nouveau Congrès qui
aura lieu à Paris en 1910, date à laquelle on espère
que le réseau téléphonique de Paris sera non seulement
complètement réinstallé, mais sera, de plus, entièrement
transformé en batterie centrale.
Des lignes aériennes et souterraines du réseau français.
- L'excellence des lignes téléphoniques françaises
est universellement connue. Des perfectionnements, dus à l'ingénieur-en
chef des Postes, Télégraphes et Téléphones,
M. Lorain, ont donné aux lignes aériennes françaises
une supériorité manifeste. Il est bon de rappeler que
l'application si utile de l'air comprimé à la
recherche des défauts qui sont occasionnés à l'enveloppe
de plomb des lignes de câbles isolés au papier et au relèvement
de leur isolement est due à M. Barbarat, ingénieur des
Postes, Télégraphes et Téléphones, actuellement
directeur de l'Office Tunisien. C'est vers la fin de l'année
1894 que M. Barbarat fit ses premiers essais du passage de l'air dans
les câbles sous plomb isolés au papier qui sont de nos
jours universellements adoptés dans les réspaux souterrains.
De même de récents perfectionnements, dus à l'inspecteur
des P. T. T. M. Gaucher, ont permis de rendre le réseau souterrain
de Paris absolument irréprochable. Parmi ces perfectionnements
nous citerons entre autres : la boîte de coupure système
Gaucher qui facilite énormément le raccordement des lignes
dans des chambres absolument étanches et disposées pour
rendre très aisés les transferts des lignes d'un bureau
à un autre. L'importance prépondérante des lignes
dans tout système téléphonique, tout particulièrement
en batterie centrale, permet donc de garantir pour la France un succès
très aisé pour l'application de la batterie centrale intégrale,
puisque son réseau de lignes est dès à présent
établi dans les meilleures conditions possibles.
Du reste, comme le dit très bien l'ingénieur de l'administration
française des Postes, Télégraphes et Téléphones
M. Milon, dans son excellente conférence sur l'état actuel
de la téléphonie publiée en 1909. dans la deuxième
partie des rapports préliminaires du Congrès international
des applications de l'électricité tenu en 1908 à
Marseille :
Si la France n'occupe pas sur cette liste (statistique) un rang particulièrement
honorable, elle peut vraisemblablement se targuer, au contraire, de
venir en tête des grandes nations européennes si l'on considère
le pourcentage des localités pourvues d'un réseau téléphonique
(4.644 réseaux en France contre 4.951 en Allemagne en, 1906).
Notons d'ailleurs qu'avec ces.4.644 réseaux et ces 295.000.km.
de fils interurbains, il ne s'échange en France, en 1906, que
15.630.142 conversations interurbaines, tandis qu'en Angleterre il s'en
échange 34.512.896 entre 1.328 réseaux et sur 206.000
km. de fils. Ce simple rapprochement fait ressortir d'une manière
frappante le double point de-vue duquel on peut envisager le rôle
du téléphone : ou le considérer surtout comme un
merveilleux adjuvant aux transactions commerciales. et porter tout son
effort sur les liaisons entre centres importants (ce qui a, par ailleurs,
l'avantage d'assurer aux lignes un excellent rendement), ou estimer
qu'il constitue un des bienfaits de la civilisation, qu'il importe tout
d'abord de mettre à la portée du plus grand nombre.
Nous estimons, quant à nous, que le téléphone doit
être exploité par l'Etat tout comme le ferait un industriel,
c'est-à-dire qu'il faut, tout en mettant le téléphone
à la portée du plus grand nombre, s'arranger de façon
à écouler en même temps le plus grand nombre de
conversations interurbaines et urbaines, puisque ces conversations sont
sa raison d'être.
Ce résultat ne peut être obtenu que si le réseau
interurbain et urbain, dans son ensemble, a été parfaitement
bien étudié et établi d'après les principes
exposés dans les quelques problèmes téléphoniquesque
nous étudions à la tin de celle conférence. Le
public paie actuellement un prix très raisonnable pour chaque
communication interurbaine, ce prix étant établi sur une
base commerciale. Il serait à souhaiter qu'une base commerciale
analogue servit à la-fixation des tarifs
appliqués aux conversations locales.
TRAVAUX EXÉCUTÉS PAR LA SOCIÉTÉ DE MATÉRIEL
TÉLÉPHONIQUE G. ABOlLARD ET Cie ET PAU LA MAISON THOMSON-HOUSTON.
Chacune de ces maisons fut chargée de livrer, monter et mettre
en service un multiple complet de 10.000 abonnés, à batterie
centrale, comprenant chacun 120 groupes de départ , 75 groupes
d'arrivée et 15 groupes intermédiaires.
Les groupes de départ sont disposés sur la galerie et
ne sont pas pourvus de jacks généraux, les groupes d'arrivée
et intermédiaires sont disposés au rez-de-chaussée
et sont pourvus de jacks généraux multipliés de
trois en trois groupes.
Chacun de ces multiples a dû être relié à
l'ancien répartiteur du sous-sol de K par une galerie souterraine
pour permettre le passage des câbles à 21 paires, soie,
coton et sous plomb. Le local fut divisé par une cloison provisoire
en deux parts égales ; celle du côté Gutenberg fut
réservée à la maison Thomson-Houston et celle du
côté de la poste centrale fut réservée à
la Société de Matériel téléphonique
(G. Aboilard et Cie).
Il est à remarquer que, pour gagner du temps, il fut décidé
que chacun de ces multiples aurait d'abord tous ces circuits de liaisons
métalliques, sans annonciateur de fin, ni sur les groupes de
départ, ni sur les groupes d'arrivée ou intermédiaires.
On ne devait prévoir que les clés d'appel et les clés-d'écoute.
Cette simplification des circuits de liaison réduisait au minimun
le nombre des organes indispensables des keyboards pour une misé
en service immédiate.
Les lignes d'abonnés proprement dites furent montées directement
en batterie centrale d'appel, c'est-à-dire qu'elles furent munies
de leurs relais d'appel et de coupure, et de leurs lampes d'appel. Cette
méthode simplifiée du travail fut rendue possible grâce
à cette circonstance vraiment heureuse que tous les postes d'abonnés
de la circonscription de Gutenberg avaient déjà été
transformés en vue de la batterie centrale d'appel, c'est-à-dire
que tous les postes avaient été transformés conformément
au type du poste A de la figure 1. (nous expliqons en bas de page la
partie technique ce cette configuration)
C'est grâce à la présence des piles locales a existant
dans ces postes transformés qu'on put, dès l'abord.supprimer
dans le multiple américain le translateur 69 , qui se trouve
au centre des paires de. cordons B des groupes de départ et le
translateur g du monocorde d'arrivée G de la figure 3, qui se
réfère au multiple américain. Il va de soi qu'aucun
des organes b5 , b6, b7 , b8 , et g1, g2 ,.g8 , g4 , g5 , g6 de la figure
3 ne dut être posé à l'origine de la mise en service
du
multiple américain. On se contenta de disposer sur les monocordes
d'arrivée américains des clés d'écoute provisoire
formées par de simples clés à poussoir du genre
des clés de conversation ordinaires.
Malgré ces simplifications, ces travaux présentaient des
difficultés réelles. Il fallait poser une quantité
énorme de câbles destinés à relier ces multiples
au sous-sol de K et aux divers bâtis tels que les répartiteurs
intermédiaires, les bâtis de relais et découpure,
les groupes de départ sur lesquels toutes les lampes d'appel,
tous
les jacks locaux et toutes les lignes auxiliaires devaient, dès
l'origine, être mis en service.
Malgré l'exiguïté des locaux et le temps vraiment
réduit imposé comme délai, les deux maisons terminèrent
leurs travaux en temps voulu et permirent ainsi au public parisien de
réutiliser ses postes téléphoniques.
Le courage et le dévouement des ouvriers et ouvrières
fut digne de tous éloges, et ils rivalisèrent de zèle,
stimulés qu'ils étaient par le désir de ne pas
faire encourir à leurs maisons respectives les amendes formidables
dont les menaçait l'Administration.
Il est de toute évidence que,sans le concours du personnel ouvrier
français dont les grandes qualités sont bien connues,
jamais un travail aussi gigantesque n'eût pu être terminé
en deux mois, d'autant plus que les constructeurs ont dû défalquer
de ce délai le temps qu'il fallait à l'architecte pour
leur livrer le local provisoire. Il fallut attendre également
la fin des travaux des galeries souterraines. C'est en s'aidant les
uns les autres et en tirant au mieux parti des circonstances même
les moins favorables que l'ensemble de tous les travaux put aboutir
à ce résultat heureux de permettre une mise en service
du réseau de Gutenberg sans que rien ne vint troubler son fonctionnement
régulier. .
Tous les ingénieurs qui sont venus visiter ces travaux sont unanimes
à déclarer que la va-leur du service téléphonique
donné par le bureau central provisoire est supérieure
à celle du service qui existait avant l'incendie et que même
ce bureau provisoire est actuellement le meilleur de Paris.
Ceci prouve qu'on peut faire tout à la fois, vite et bien ; le
tout est de s'entendre et de bien organiser dès l'origine la
marche dés travaux et de donner à chacun sa part équitable
des responsabilités.
La seconde partie des travaux, qui incombait aux entrepreneurs de multiples,
consistait à transformer en batterie centrale tous les groupes
de départ, d'arrivée et intermédiaires sans arrêter
ni entraver en quoi que ce soit le service régulier du bureau
central.
Toutes les personnes du métier reconnaîIront combien cette
seconde partie du programme présente de difficultés réelles.
Il fallut installer, câbler et équiper en toute hâte
tous les bâtis des translateurs, lestableaux des fusibles, des
relais de supervision, des relais de test, des condensateurs, etc.
Tous les keyboards du multiple américain durent être remplacés,
recâblés et munis de leurs organes complémentaires.
Ces divers travaux furent, par les deux-maisons, exécutés
dans des délais prescrits et à l'entière satisfaction
del'administration.
Le.5 novembre, la maison Thomson-Houston put mettre en service 1.200
lignes d'abonnés et les lignes de départ correspondantes.
Les autres abonnés furent sucessivementmis en service pendant
le mois de novembre. Les groupes d'arrivée furent terminés
dans la dernière semaine de novembre.
La maison G. Aboilard et C'° termina ses 116 groupes de départ
le 29 octobre. Le 2 novembre, elle reçut de New-York le répartiteur
intermédiaire et le bâti des relais. Le 7 novembre les
premières caisses du multiple de New-Yoïk furent reçues
et aussitôt déballées. Le 10 novembre, tous les
meubles du multiple furent montés et le 23 novembre les jacks
généraux des 10.000 lignes furent installés. Le
24 novembre, les 500 câbles qui relient le multiple au sous-sol
de K furent
posés et connectés. Le 1er décembre, 800 lignes
d'abonnés furent mises en service, et, du 1er au 5 décembre,
les derniers fils jarretières du répartiteur intermédiaire
furent installés pour la mise en service du reste des 10 000
abonnés.
Octobre : Réformes à l'étude.
M. de Montebello expose ensuite les principaux événements
téléphoniques de l'année, et le rôle joué
par l'Association des Abonnés.
Lorsque M. Simyan partit, en juillet dernier,avec le ministère
Clemenceau, il laissait une succession très lourde. A la suite
de la double grève des P. T. T., la désorganisation était
générale; les employés et le public se montraient
également mécontents. Les conséquences du sinistre
de Gutenberg se faisaient encore
sentir: la reconstruction des bâtiments traînait en longueur,
le provisoire s'éternisait. L'Annuaire, toujours en relard; donnait
lieu aux critiques les plus justifiées.
L'arrivée de M. Millerand au ministère des postes provoqua
une détente dans le personnel.
Le nouveau ministre édicta quelques petites réformes postales
el réalisa l'autonomie des téléphones qui, toutefois,
n'est pas encore complète.
Nous avons repris nos relations avec l'Administration à. l'arrivée
de M; Millerand, à qui nous avons soumis nos desiderata.
Le premier résultat fut là réforme du réglément.
Le ministre nous demanda un projet, qui fut étudié par
une commission où, pour la première lois, les abonnés
étaient représentés. Toules nos revendications
n'ont pas été accueillies, mais nous avons déjà
obtenu, entre autres, la suppression de la provision, la réduction
à sept jours du délai de 15 jours (pour dégrèvement
en cas d'interruption des communications), l'atténuation de l'article
52 (suspension d'office), des facilités nouvelles pour l'inscription
à l'Annuaire, etc.
L'administration a élaboré un vaste plan de réformes,
en adoptant le chiffre de 100 millions de crédits, que nous avions
indiqué depuis longtemps. La Chambre de commercede Paris est
disposée à prêter son concours financier. Toutefois
le projet sommeille depuis plusieurs mois. Il faut espérer qu'il
sera déposé au Parlement à la rentrée des
Chambres. La réforme du recrutement du personnel, qui paraissait
en bonne voie, est arrêtée par la question très
disculée des téléphonistes journalières.
L'adoption de la Batterie Centrale intégrale est encore ajournée.
Symptômes fâcheux.
Nous insisterons pour l'exécution rapide des réformes
: sinon nous sommes prêts à recommencsr notre campagne.
L'inondation de janvier-février a jeté une nouvelle perturbation
dans le service. Il 'y â eu sans doute force majeure : mais les
communications n'auraient pas subi une telïe perturbation, si l'Administation
y une fois dé plus, n'avait fait preuve; d'imprévoyance
en n'assuranl pas une étâncliétté parfaite
aûx enveloppes des câbles et aux chambres de coupure.
À ce moment nous avons obtenu que la réponse « Ligne
noyée en égout »y au lieu de « Ne répond
pas », fût faite lorsqu'on demandait un abonné interrompu.
Nous avons insisté pour qu'on hâtât le raccordement
des lignes sinistrées. Enfin nous avons rêclanié
une indemnité pour les nos sinisfrés de Paris, mais le
ministre ne nous a pas donné satisfaction sur ce point.
Notre action s'est exercée en outre sur d'autres terrains. Nous
avons continué à documenter les membres du Parlement et
à les intéresser à la. question téléphonique:
Les rpaports sur le budget des téléphones en 1910, déposés
à la Chambre par M. Charles Dumont, et au Sénat par M.
Couyba, sont particulièrement remarquables et auront cerlainement
un Heureux résultat.
Nos deux procès contré l'Administration au sujet de l'incendie
de Gutenberg, sont inscrits au rôle et seront bientôt plaidés.
Nous serons en mesure de prouver qu'il y à eu dés fautes
lourdes commises.
En terminant, M. de Montebello souhaite que lés adhérents:
aient plus souvent recours aux bons offices de l'Association, qui est
heureuse de leur donner tous lès rënseignements nécessaires
el d'appuyer leùrs plaintes auprès de l'Administration.
Mai 1910 Voici quelques extraits du remarquable rapport
de M. le sénateur Couyba sur lé budget des téléphones.
L'incendie de Gutenberg..
En somme, le sinistre, est dû... au feu, equel a pu provenir d'un...
échauftement provoqué par une dérivation!.. hypothétique
du courant du secteur. C'est tout ce que l'on peut dire sur la cause
de l'incendie.
Quant aux raisons de son développement si rapide, il n'y est
pas fait allusion, bien que l'existence de graves négligences
d'ordre technique et d'un défaut regrettable dans l'organisation
du service de surveillance, le dimanche, de 6 à 9 heures du soir,
résulte très nettement de l'exposé général.
Les agents des téléphones, les constructeurs, ainsi que
les personnes versées dans les questions d'électricité,
ont été très étonnés de voir si légèrement
mettre hors de cause les courants d'appel de la nouvelle « batterie
centrale »; On déclare que le voltage de ces courants était
de 75 v. ; il dépassait 95 v., en raison de la nécessité
d'actionner les sonneries rebelles des abonnés transformés.
On affirme que les fils paraffinés du multiple pouvaient supporter
60 ampères : c'est très douteux, étant donné
l'état d'entretien dans lequel ils se trouvaient. La Commission
reconnaît que des incidents antérieurs avaient prouvé
la possibilité de formation d'arcs électriques entre les
deux fils dénudés d'un même circuit ; mais elle
constate très sérieusement que, le jour du sinistre, «
il n'avail pas été observé de phénomène
de cet ordre ». L'observation pour être tardive, n'a pas
manqué d'ampleur... Tous ceux qui connaissent l'installation
de l'ancien Gutenberg, l'étal de décomposition des «
paraffines » du sous-sol, la quantité de poussières
accumulées dans tous les organes, tous ceux qui sont an courant,
grâce à l'expérience de la pratique journalière,
des causes et des conséquences des mises accidentelles à
la terre, des courts-circuits, et qui ont étudié les dangers
des ruptures d'isolement et du phénomène de la «
résonance », PERISTENT A PENSER, JUSQU'À PREUVE
DU CONTRAIRE, QUE IA CATASTROPHE DU 20 -SEPTEMBRE 1908 EST DUE, POUR
UNE LARGE PART, A DES NÉGLIGENCES ET A DES IMPRÉVOYANCES
QUI N'ONT ÉTÉ SUIVIES D'AUCUNE SANCTION.
Et pour comprendre la situation du personnel : Les postes
d'abonnés.
M. Ch. Dumont, dans l'étude très documentée qu'il
présente sur le service téléphonique, rappelle
que la France est le seul pays où les appareils des abonnés
ne soient pas fournis par l'Etat sous le régime forfaitaire.
On ne s'explique pas l'obstination que mettent les services technique
à refuser à Paris et aux grandes villes les dispositions
applicables aux abonnements à conversations taxées dans
toutes les autres localités.
Les particuliers payent trop cher et l'Administralion, de son côté,
avec des types si nombreux et si différents, éprouve de
grandes difficultés pour assurer, de façon convenable,
un service d'entretien très coûteux.
Le personnel téléphonique : «les journalières»
(Au sujet- de la question si controversée des téléphonistes
journalières, voici l'opinion de M. Couyba, que nous donnons
à titre documentaire) :
On admettrait malaisément :
1° que le service téléphonique soit confié
à de simples ouvrières, recrutées sans garanties
d'éducation et d'intelligence ;
2° que les « journalières » reçoivent
seulement un salaire de 4 à 7 francs par journée de travail
effectif, alors qu'à Paris les « dames employées
B débutent à,150 francs par mois, pour arriver à
un maximum qui seira bientôt de 250 francs ;
3° qu'elles soient remerciées précisément au
moment où elles ont des enfants à élever ou, en
cas de célibat, à un âge où il leur sérail
presque impossible de trouver un nouvel emploi. Avec 3,277 francs de
dot et... l'espérance de toucher 519 francs de rente à
50 ans, pense t-on qu'une jeune femme, ne disposant d'aucun métier,
aura la possibilité de « s'établir et de fonder
une famille » ?
Sans parler des difficultés que rencontrerait l'Administration
dans la coexislence, au sein du même service, d'un double personnel,
inégalement recruté et traité, ni des probabilités
d'assimilation ultérieure, il est certain qu'il y aurait là
un réel danger social : l'Etat ne peut accepter la responsabilité
de prendre temporairement des jeunes filles à son service et
de risquer d'en faire des déclassées...
Nous insistons, d'autre pari, au cours de l'examen du chapitre 30, sur
le grave inconvénient qui résulterait, pour les jeunes
aides des bureaux simples, de l'adoption d'un tel projet qui viendrait
leur enlever plus d'un tiers des emplois auxquels elles ont pu jusqu'ici
prétendre. La situation de ces auxiliaires est déjà
si
précaire qu'on se demande comment pourrait s'en effectuer le
recrutement si les débouchés étaient encore réduits
dans une telle proportion.
Enfin, nous croyons devoir appeler l'attention de l'honorable M. Millerand
sur le fait que l'arrêt actuel du recrutement des téléphonistes
et la rétroactivité donnée à un règlement
non encore approuvé sont de nature à léser les
intérêts des postulantes admises aux derniers examens et
qui attendent en vain une nomination à des emplois en vue desquels
elles ont concouru.
Si c'est pour rajeunir les cadres des téléphonistes, que
l'Administration préconise une solution susceptible de créer
autant de difficultés, il semble qu'il n'y ait pas actuellement
péril en la demeure. .D'après les renseignements que nous
avons recueillis, il n'y a pas au bureau de Gutenberg, d'opératrice
ayant dépassé l'âge de 35 ans; à celui deWagram,sur
un effectif de 309 unités, 28 seulement ont plus de 37 ans. L'Administration
possède, en effet, assez d'emplois de surveillantes, surveillantes
principales, dames des services administratifs, receveuses..., pour
pouvoir assurer une évacuation normale et méthodique des
téléphonistes insuffisamment actives.
Du reste, au télégraphe où l'apprentissage est
beaucoup plus long et difficile, l'activité tout aussi nécessaire,
il faudrait organiser un corps analogue de « journalières
». Où s'arrêterait-on dans cette voie ?..
Autre information :
Protection contre l'incendie. On a étudié avec
un soin tout spécial la question de protection contre l'incendie,
et les compagnies d'assurance américaines regardent les Hôtels
des téléphones comme aussi sûrs que n'importe quel
autre bâtiment. Mais cela n'est rendu possible qu'en installant
des protecteurs convenables, non seulement au bureau central, mais aussi
chez l'abonné. L'incendie de Gutenberg, à Paris, ceux
de Naples et de Turin, n'auraient peut-être pas éclaté,
si l'on avait appliqué, dans ces bureaux, les nombreuses améliorations
apportées aux protecteurs dans le cours de ces dernières
années.
Juillet Les leçons de l'incendie restent lettre morte.
Les Nouvelles assurent que l'administration n'a tenu aucun compte des
améliorations préconisées par la commission nommée
à la suite de l'incendie de Gutenberg pjur éviter un nouveau
sinistre :
Nous nous sommes souvenu que M. Barlhou, minisire des travaux publics
et. des P.T. T. à l'époque de l'incendie, avait institué
une commission d'études pour en rechercher les causes et proposer
à l'adminiislralion les mesures propres à prévenir
le retour de semblables catastrophes.
Celle commission a fourni un rapport très conrt sur la question.
M.OoiIson, conseiller d'Etat, inspecteur général des ponts
et chaussées, la présidait. M. Colson, à qui nous
avons demandé son avis sur les améliorations préconisées
hier par la commission et l'oubli dans lequel oui semble les tenir aujourd'hui,
n'a pas répondu. L'éminent fonctionnaire considère
sa mission comme terminée et désire n'émellre aucun
avis.
Cependant, nous avons pu joindre M. Mazerat, auditeur au Conseil d'Etat.
M. Mazerat a rempli les fonctions de secrétaire dans la commission
Gutenberg. Nous lui posons les mêmes questions.
La commission dont j'ai fait partie, nous dit notre aimable interlocuteur,
a remis au minisire un rapport fort complet. Nos .conclusions, motivées
avec soin, ont été formelles, mais notre rôle a
cessé d'être actif à partir du jour où le
ministre en a eu connaissance. Depuis, il va sans dire, nous n'avons
pas été consultés, sur les installations à
venir. Si l'administrationi n'a pas cru devoir tenir compte de toutes
les idées que nos travaux lui ont suggérées, cela
ne regarde qu'elle. C'est tout ce que j'ai à vous dire.
En somme, la commission d'études créée par M. Barthôu,
d'accord avec M. Simyan, n'avait qu'un caractère consultatif.
C'est pourquoi les ingénieurs administratifs se sont bien gardé
de suivre à la lettre l'intégralité de ses prescriptions.
Août. Est-ce un avertissement à l'incurie administrative,
vraiment incurable ?
On a tenu secret aussi longtemps qu'on l'a pu, un court-circuit qui,
le 20 août dernier, a produit à Gutenberg, dans le baraquement
provisoire, un début d'incendie.
Voici les faits, d'après l'Action:
Un court-circuit s'est produit. Les demoiselles du téléphone
aperçurent alors, à proximité du tableau 200, une
boule de feu et une fumée intense.
Ce fut un affolement général. Les employées, poussant
des cris d'épouvante, se débarrassèrent de leurs
appareils qu'elles jetèrent sur le sol ; plusieurs d'entre eux
lurent brisés ; puis elles se précipitèrent vers
la sortie.
Les téléphonistes, dans leur hâte, de fuir, se bousculèrent,
se renversèrent, se piétinèrent.
Une surveillante qui voulait s'opposer à la fuite des employées
fut même assez sérieusement blessée.
Fort heureusement, on en fut quitte pour la peur, des contusions sans
gravité et quelques appareils endommagés.
Quelques jeunes téléphonistes eurent des crises de nerfs
et perdirent connaissance. Des soins immédiats leur ont été
donnés.
Cependant, cet incident comporte un enseignement : les difficultés
qu'éprouvèrent à fuir les demoiselles du téléphone
démontrent surabondamment qu'un nouvel incendie de Gutenberg
pourrait prendre les proportions d'une terrible catastrophe.
Naturellement, c'est dans l'ordre !
l'Administration a déclaré qu'il n'y avait eu aucune panique,
et a cherché à diminuer la gravité du fait. Toutes
les précautions ont été prises ! a-t-on assuré
à un rédacteur de la Patrie. (Avant le ministre de Gutenberg,
nous avions entendu la même antienne.) Et le fonctionnaire a ajouté
cette phrase charmante :
Les murs, les cloisons, les câbles ayant été ignifugés,
si le feu se déclarait, il ne pourrait s'alimenter que très
lentement, et nos téléphonistes auraient tout le temps
nécessaire pour sortir, sans se bousculer et sans se blesser.
Nous voilà donc prévenus : bien que tout soit ignifugé
(?), on avoue que le bâtiment n'en serait pas moins, le cas échéant,
la proie des flammes, bien que l'Administration nous garantisse que
le feu serait très sage et ne se presserait pas, pour donner
au personnel le temps de se sauver !
Nous voulons bien croire, conclut notre confrère, que l'optimisme
de notre interlocuteur est pleinement justifié, mais on serait
plus rassuré d'apprendre que les demoiselles ont pu se réinstaller
dans les locaux du nouveau Gutenberg où, espérons-le,
toutes les dispositions de défense contre le feu auront été
prises.
Nous croyons savoir, cependant, qu'il faudra près de quinze mois
encore avant que l'aménagement du nouveau bâtiment soit
terminé.
En effet, la reconstruction de l'ancien Gutenberg a subi des retards
considérables. Manque de crédits, déclare M. Eslaunié.
Il serait plus exact de dire que, pendant plus d'un an, on n'a pas su
en haut lieu ce qu'on voulait.
Enregistrons cependant, à titre documentaire, les déclarations
du directeur général des téléphones :
Si, dit-il, jusqu'à présent, nous n'avons pu faire activer
les travaux comme nous l'aurions voulu, cela lient d'abord à
ce que les crédits nécessaires ne purent être votés
qu'en janvier dernier. Un mois après, notre entrepreneur se mettait
à l'oeuvre. Les travaux qu'il doit exécuter sont très
longs et très difficiles.il s'agit d'élever un immeuble
de sept étages, et la place lui est mesurée. Il doit prendre
garde à ne pas détériorer les câbles qui
passent dans les sous-sol de l'hôtel en construction. Enfin, force
lui est d'éviter de faire de la poussière pour ne point
détériorer les appareils installés dans les baraquements
provisoires et ne pas
gêner notre personnel téléphonique.
Si tout marche à souhait, le gros oeuvre sera terminé
vers la mi-juillet de l'année prochaine. Nous nous occuperons
alors de l'installation intérieure, ce qui demandera au moins
cinq à six mois.
Et pour leurs étrennes, les Parisiens auront en 1912 un
nouvel hôtel des téléphones tout flambant neuf et
parfaitement aménagé.
Acceptons-en l'augure.
1911 Janvier
L'épilogue de l'incendie de Gutenberg : en 1910 l'administration
se dérobe.
Il y a eu deux ans le 20 septembre dernier que l'incendie dévorait
l'hôtel des téléphones de Gutenberg.
Quelques semaines après le sinistre, l'Association des abonnés
au téléphone intentait, au nom de deux abonnés,
un procès en dommages-intérêts à l'administration,
se faisant fort de prouver que l'incendie avait été causé
par incurie, et que l'Etat-patron était responsable du tort qu'il
avait causé à ses clients
L'administration, qui se sent fautive et qui redouté de voir
ses responsabilités et ses fautes étalées au grand
jour, s'est réfugiée dans le maquis de la procédure.
Finalement l'affaire devait être plaidée au fond en novembre
dernier. L'avocat de l'administration prétexta un deuil pour
solliciter, quinze jours d'avance, une remise. La date fut fixée
irrévocablement au 9 janvier.
De nouveau, l'administration vient de recommencer ses manoeuvres dilatoires
et elle vient d'obtenir une nouvelle remise au 20 février.
On se demande jusqu'à quand durera cette comédie et celte
perpétuelle dérobade. Bon gré, mal gré,
il faudra bien plaider, et on assure que le dossier de l'Association
des abonnés est écrasant. C'est bien ce que redoutent
les représentants de l'Etat, qui n'ont même pas le courage
de se montrer beaux joueurs.
Février Autre préjudice causé aux abonnés.
Nos protestations.
Depuis l'incendie de Gutenberg, en setembre 1908, l'administration des
P. T. T. a entassé les 20.000 abonnés sinistrés
dans les baraquements provisoires de la rue Guleberg, en attendant la
.reconstruction de l'hôtel des téléphonies qu'on
nous promet enfin pour 1912 (?).
Rien ne faisait prévoir que ces abonnés, déjà
si éprouvés, dussent subir, par la suite, de nouveaux
dommages résultant de l'imprévoyance de l'administration.
Une partie de ces abonnés ont déjà, arbitrairement,
eu leurs numéros changés en 1000.00, sous prétexte
qu'on allait les loger dans le fameux bureau de la rue des Archives.,
en passant par l'étape intermédiaire du bureau de la rue
du Louvre.
Or, comme le bureau de la rue des Archives a été reconnu,
depuis, inutilisable, ces mêmes abonnés devront peut-être
encore subir un nouveau changement de numéros, en attendant,
peut-être .aussi, une troisième nouvelle décision
de l'administration, qui dispose ainsi arbitrairement d'un pouvoir occulte,
au plus grand détriment de l'intérêt du public.
Nous apprenons, en effet, que tous les abominés de Gutenberg
vont bientôt être avisés que leurs numéros
vont être changés de diverses manières. .La raison
de cette -mesure est tenue cachée, pour la bonne raison qu'il
n'y en a pas. Il n'y a en effet aucune raison pour imposer celte vexation
et ce dommage aux abonnés de Gutenberg.
Rien n'est plus simple que de transférer les abonnés,
en leur gardant leurs numéros immuables, puisqu'ils restent dans
le même quartier. Il n'y a qu'à Paris que de pareilles
hérésies ise passent. . .
Or, cette petite opération administrative se traduit pour le
public par des pertes de millions, par des ennuis sans nombre. Beaucoup
d'abonnés ont fait des frais énormes pour imprimer les
numéros de leurs téléphones sur leurs papiers d'affaires,
sur leurs réclames, etc., etc. Ces frais peuvent sans exagération
dépasser parfois 2.000 francs et même plus.
Or, en supposant qu'une moyenne de 100 francs par abonné, cela
représente bel et bien 20.000 x 100 = 2.000.000. Soit, deux millions
de francs perdus par le
caprice ou le bon plaisir d'un rond de cuir de l'administration.
Pourquoi le nouveau bureau, chargé de remplacer celui qu'on va
abandonner ne conserverait-il pas aux abonnés leurs anciens numéros
? On a le droit de se le demander puisqu'il n'y a aucune raison réelle
qui s'y oppose.
Alors pourquoi cette vexation nouvelle ?
Les ennuis résultant d'un changement de numéro se manifestent
par des pertes d'affaires, des pertes de temps, des pertes d'argent,
dont on neut très bien rendre l'Administration responsable
Nous faisons donc un appel à touts les abonnés de Gutenberg
pour les rallier autour de nous dans la défense de leurs intérêts.
En se groupant avec l'Association des abonnés au téléphone,
ils lui permettront de lutter, avecla force du nombre, contre la puissante
et néfaste administration des P. T. T., à laquelle on
imposera le respect des droits acquis par les abonnés ; insistant
pour la création d'une Commission dans laquelle seront admis
des représentants des abonnés ; car, il est vraiment inadmissible
que l'administration puisse continuer à léser les intérêts
du public et des abonnés, sans même vouloir condescendre
à consulter les intéressés sur les mesures qu'elle
décrète.
Nous protestons également contre la façon ridicule dont
les numéros téléphoniques sont donnés à
Paris aux abonnés, où, contrairement aux usages généralement
admis, on impose un numéro composé die 5 à 6 chiffres
au mo:ns. Ce système est sujet à un grand nombre de critiques,
dont les moindres sont de causer unie quantité considérable
d'erreurs au préjudice des abonnés et du public.
Il paraît que l'administration désire transformer la zone
de Gutenberg en 3 nouvelles zones plus réduites. Chaque nouvelle
zone serait ainsi réservée à un nouveau multiple
de 10.000 abonnés :
Le nouveau multiple de Gutenberg prendrait soin provisoirement de deux
zones en attendant la construction d'un nouveau multiple.
Ceci étant décidé, l'administration part en guerre,
bouleverse les anciens numéros des abonnés sans même
consulter les intéressés, sans même daigner leur
expliquer pourquoi elle prend à leur égard cette mesure
vexatoire et préjudiciable à leurs intérêts.
D'un autre côté, avec un peu d'esprit de conciliation et
un peu de jugement pratique, elle eût pu conserver aux abonnés
les mêmes numéros qu'auparavant, en remplaçant simplement
ce premier chiffre par le nom du nouveau bureau. Ainsi, par exemple,
tous les abonnés commençant par le chiffre 2, tels que
20001 à 29999 seraient numérotés par exemple Saint-Lazare
1 à Saint-Lazare 9999 et tous les abonnés numérotés
: 10001 à 19999, seraient numérotés par exemple
: Archives 1 à Archives 9999. Cela vaudrait au moins l'avantage,
de conserver à l'abonné le corps de son ancien numéro
et de remplacer uniquement l'indicatif par le nom du nouveau bureau.
Cela résoudrait en même temps le problème de la
numérotation défectueux adopté pour tous les abonnés
de Paris auxquels on va imposer 5 à 6 chiffres au minimum.
En tous cas, il est inadmissible que l'administration prenne une décision
aussi préjudiciable au public sans au moins consulter les intéressés.
C'est le régime de l'arbitraire et du sans gêne qui continue.
Pour répondre à ce changement arbitraire de numérotage,
nous organisons un vaste pétitionnement parmi les intéressés
.
D'autre part, nous avons adressé la lettre suivante à
M. Charles Dûment, député, rapporteur général
du budget :
Monsieur le député,
Nous avons appris qu'il est question de changer le numérotage
téléphonique, en tout ou partie, dès abonnés
de la circonscription de Gutenberg.
Après un examen de ce projet, nous avons reconnu que cette mesure
ne répondait à aucune nécessité, qu'elle
était contraire à tous les usages téléphoniques
en vigueur dans les autres pays et que, de plus, elle causerait une
perturbation profonde et onéreuse chez les abonnés.
Nous avons déjà commencé à organiser une
pétition contre les décisions vexatoires de l'administration,
mais apprenant que la Commission du budget est appelée à
se prononcer sur cette question, nous croyons préférable
de nous adresser à vous en. vous priant de vouloir bien lui soumettre
notre protestation.
Veuillez agréer, Monsieur le député, l'assurance
de ma considération la plus distinguée.
Le Président de l' Association des Abonnés au Téléphone,
M. DE MONTEBELLO
Charles Dumont a répondu par la lettre suivante :
Monsieur le Président,
Vous avez bien voulu me demander de me faire l'interprète, auprès
de la Commission du budget, d'une protestation de l'Association des
abonnés au téléphone, contre le changement projeté
du numéro des abonnés de la circonscription de Gutenberg.
Je crois utile de vous joindre la partie de mon rapport concernant cette
décision de l'Administration. Je n'ai pas changé d'avis.
Veuillez agréer, Monsieur le président, l'assurance de
ma considération distinguée,
CHARLES DUMONT.
Voici l'extrait du rapport :
Elle désire [l'Administration] profiler de l'exécution
du baraquement pour construire trois bureaux A-L-V et, à cette
occasion, changer le numérotage des abonnés de Gutenberg.Il
est certain qu'un moment arrivera où il faudra changer le numérotage
des abonnés du centre de Paris. Mais l'opération offre
tant d'inconvénients pour tout le monde, qu'il n'y a aucune raison
d'en avancer l'heure. Si nos indications étaient suivies, les
deux multiples à installer au 3e étage et au 4° étage
de Gutenberg seraient numérotés exactement comme les deux
multiples du baraquement. Les abonnés de la circonscription
conserveraient, trois ou quatre ans de plus, leurs numéros. Pas
une ne veut s'en plaindrait. Quand les bureaux A-L-V seront construits
et équipés et que le passage au régime de la conversation
taxée
sera définitivement résolu, il sera temps de changer le
numérotage des abonnés dans l'annuaire et sur les panneaux
des multiples.
Quatre à cinq ans s'écouleront d'ici là. Pendant
ce temps, les abonnés- conserveront leurs numéros. Lorsqu'ils
en changeront, ils seront certains de conserver le nouveau qui leur
sera donné pour une période d'années indéfinie.
A l'heure actuelle, au contraire, au moment où les bureaux A-L-V
sont encore en projet, où
les emplacements du ou des bureaux à construire dans le 16°
et le 17° arrondissement ne sont pas encore choisis, où,
perspective plus grave encore:, d'importants changements dans lé
système téléphonique lui-même sont peut-être
à la veille de se produire, l'Administration ne doit pas se presser
de changer le numérotage des abonnés de Gutenberg. Elle
devrait retenir, non comme un inconvénient à la charge,
mais comme un avantage au bénéfice de nos propositions,
de retarder de quelques années le nouveau,numérotage.
En Mai La morale d'un procès
Le procès de Gutenberg a fait proclamer l'irresponsabilité
de l'État.
Il contribuera à hâter les réformes. Nous
avons perdu en première instance. le procès que
nous avions engagé contre l'Etat, au sujet de l'incendie de Gutenberg.
Ce résultat ne nous a pas surpris outre mesure, car nous mou
nous attendions guère à gagner le procès.
Nous avons interjeté appel du jugement, car la question nous
a paru suffisamment importante pour mériter d'être posée
une seconde fois devant la justice.
Dès à présent, cependant, on peut tirer la morale
de ce proicès, qui n'aura pas été inutile. Il a
abouti, en effet, à faire proclamer par les tribunaux l'irresponsabilité'totale,
absolue, de l'Etait, en matière téléphonique, même
lorsqu'il est établi c'était le cas pour l'incendie
de Gutenberg que des fautes
lourdes ont été commises par l'administralion. Les juges
n'ont^même pas admis la thèse du ministère public,
qui concluait à une décharge des non-sinistrés,
pour privation partielle de .jouissance.
Pareille théorie, proclamée au grand jour, montre quel
caractère, abusif et draconien revêt, à l'heure
actuelle, l'exploitation des monopoles d'Etat. C'est le « fait'
du prince » dans toute son arrogance. Rien ne saurait mieux faire
ressortir l'absurdité dm système actuel et contribuer
plus, efficacement à hâter a réforme.
La présse tout entière sans distinction d'opinion, a protesté
contre le jugement, ainsi qu'on pourra le. voir plus loin.
D'autre part, le Parlement va être saisi de projet tendant à
établir la responsabilité de l'Etat dans l'exploitation
industrielle.
Le « Temps » déclare que « les considérants
adoptés par la première Chambre côtoient la bouffonnerie
».
Et il ajoute:
Le jugement, s'appuyanl sur des textes de loi de 1850, donc sensiblement
antérieurs à l'invention du téléphone, proclame
l'absolue irresponsabilité de l'Etat. Il n'importe donc nullement
de savoir si « le prétendu préjudice éprouvé
par M. de Monlebello a eu lieu ou non par la faute de l'Etat... »
D'abord, pourquoi « pré-
tendu » ? Ne pouvoir téléphoner quand on a payé
pour cela, ce n'est pas un prétendu préjudice, c'est un
préjudice certain. Mais ce n'est qu'un détail. La thèse
est admirable. Peu importe que l'Etat ait, ou non, commis une faute
sa culpabilité, même préméditée, fût-elle
évidente, que ses victimes n'auraient aucun recours
contre lui ! On croit rêver, et l'on doute si nous vivons au XX°
siècle, sous la troisième République, ou sous quelque
despote asiatique des âges de ténèbres et de barbarie.
Précisant sa pensée, le tribunal ajoute « que si
le réseau (avec lequel l'abonné croit être en, droit
de communiquer) est théoriquement la totalité des postes,
il ne peut être considéré en pratique que comme
la totalité des postes qui sont en état de fonctionner
; qu'en effet l'administration ne prend pas dans le
contrat l'engagement d'assurer à son abonné la communication
avec tous les abonnés portés sur la liste... » En
résumé, le contrat est unilatéral: l'abonné
s'engage à payer, l'administration ne s'engage à rien.
Si aucun poste ne fonctionne, tant pis pour l'abonné. S'il n'obtient
aucune communication, il n'a rien à dire, on aie lui a
rien promis. Après aA'oir encaissé son. argent, l'administration
peut, si cela lui plaît, le couper purement et simplement et ne
lui fournir absolument aucune espèce de service, ni même
de réponse.
Du temps de la Compagnie des téléphones, la requête
de M. de Monlebello aurait réussi ou échoué : en
tout cas, on l'eût examinée à la lumière
des faits. Maintenant, l'Etat étant grand téléphoniste,
tout procès est écarté par la question préalable,
et c'est tout juste si le plaignant n'est pas lui-même poursuivi
pour lèse-majesté.
Que les voyageurs de l'Ouest-Etat prennent garde ! Une réclamation
et les occasions de réclamer ne leur manquent certes pas
pourrait les faire fourrer au poste et traîner en. correctionnelle
pour outrage au souverain. Ce n'est vraiment pas gai, dans ces conditions,
d'avoir un souverain qui se livre à toutes sortes de négoces
et d'industries et qui y révèle une aussi constante que
scandaleuse incapacité. »
« La « Liberté » assure que notre réquisitoire
était écrasant.
On vient de publier les conclusions de l'Association des abonnés
du téléphone qui a assigné l'Etat en responsabilité
au sujet de l'incendie de l'Hôtel des Téléphones.
Elles établissent onze faits engageant cette responsabilité.
El quels faits ! Manque absolu de surveillance ; aucune consigne en
cas d'incendie, de sorte que les pompiers ont perdu plus d'une heure
en tâtonnements avant d'attaquer le feu ; aucun appareil de protection
; huit commencements d'incendie survenus en moins d'un an n'avaient
en rien ému les bureaux, etc., etc.
C'est là un réquisitoire écrasant, dont le moindre
grief suffirait à disqualifier l'administrateur d'une société
anonyme et à le rendre pécuniairement responsable. Mais
quand il s'agit d'une industrie officielle dont l'administrateur est
un sous-secrétaire d'Etat, celui-ci n'encourt d'autre responsabilité
que le risque d'être attrapé
par les journaux ou les orateurs dé l'opposition lesquels, on
le sait, n'ont aucune espèce de chance d'être écoutés
par notre gouvernement de « vieux républicains ».
Il suffit donc au coupable de faire le mort pendant quelque temps pour
que l'éponge soit passée sur les fails les plus graves
et, au besoin, pour qu'il puisse
jouer à nouveau un rôle directeur dans les mêmes
administrations où sa compétence s'affirma par des désastres,
témoin M. Simyan,, nommé lotit récemment rapporteur
d'une grosse question intéressant nos transports postaux.
« L' Action » constate que « l'État »
ne peut jamais avoir tort », même s'il fait payer une marchandise
non livrée.
Vous pensez bien que l'Etat ne peut jamais avoir tort. Il ferait beau
voir qu'on lui appliquât la loi comme à un simple particulier.
Que deviendrait le « fait du prince »? A tout bout de champ,
les juges que l'Etat a lui-même nommés, l'invoquent mezza
voce en sa faveur.
Ainsi, il est incontestable, qu'en, ce qui concerne lés téléphones,
l'Etat n'est qu'un marchaud vis-à-vis des abonnés, lesquels
ne sont eux-mêmes que des acheteurs. Doit-on payer la marchandise
qui n'a pas été livrée ? Et si la non-livraison
a causé un préjudice à l'acheteur, celui-ci a-l-il
le droit à des dommages et intérêts ?
Tout esl là. Les procès de ce genre sont fréquents
entre comimerçants. Toujours, les tribunaux libèrent de
ses obligations l'acheteur qui n'a pas reçu la marchandise de
par la faute du vendeur. Et quand un préjudice est constaté,
ils lui allouent une indemnité.
Or, il esl arrivé que l'incendie du bureau de Gutenberg esl dû
à la négligence de l'administration. On l'avait prédit
avec d'autant plus de certitude, qu'en moins d'un, an le feu y avait
pris sept ou huit fois. Les courts-circuits étaient fréquents.
Il existait de véritables cheminées d'appel. Connue par
hasard, des masses de matières combustibles avaient été
réunies dans les sous-sols. Le jour du désastre, remployé
chargé île couper le courant était absent. La destruction
de Gutenberg a privé du téléphone des milliers
d'abonnés. Vous vous figurez que l'Etal a reconnu son imprudence
? Tout de suite, il a argué du cas de force majeure. Et au lieu
de dédommager ses clients, il a gardé le montant des abonnements,
c'est-à-dire le prix de la marchandise payée avant livraison,.
Car le fisc n'est pas accoutumé à distinguer entre acheteurs
et contribuables. Il regarde l'abonnement au téléphone
comme un impôt nouveau.
La construction du nouvel interurbain sera faite
rapidement.
Pour l'accélérer, l'administration posera seulement les
conditions générales, et les constructeurs proposeront
eux-mêmes les cahiers des charges.
Enfin, le ministre a donné l'assurance que l'immeuble de Gutenberg,
reconstruit après l'incendie, serait prêt dans le courant
de cet été...
M. Millerand fut remplacé par M. Puech (novembre 1910-mars 1911).
Ministre animé d'excellentes intentions, ainsi que son chef de
cabinet M. Chautard; malheureusement il fut absorbé presque exclusivement
par la crise des chemins de fer.
Par contre, le rapport de M. Charles Dmont, très documenté,
fut un vigoureux réquisitoire contre l'administration qui piétine
et tâtonne.
Le président rappelle les lenteurs apportées dans la reconstruction
de Gutenberg, les hésitations pour l'affectation. On assure que
les locaux seront prêts pour l'été 1912, quatre
ans après l'incendie...
Incendie de Gutenberg : L'administration s'est dérobée
pendant deux ans. Les plaidoiries de nos avocats, Mes Willm et Schmoll
ont été très remarquées. Contrairement aux
conclusions du ministère public, le tribunal a admis l'irresponsabilité
totale de l'Etat: Toute la presse a protesté contre ce jugement,
dont
nous avons fait appel. Nous publions désormais à côté
du Bulletin une liste mensuelle des nouveaux abonnés au téléphone....
En juillet on apprend que pour les travaux qu'il est nécessaire
d'entreprendre dès maintenant et de prolonger sans-arrêt
doivent être groupés ... Le 1er groupe est destiné
à assurer l'évacuation du baraquement de Gutenberg. L'évacuation
de ce baraquement serait réalisable dans un délai de deux
ans.
Novembre Décidément la « Baraque » de Gutenberg
n'a pas de chance.
Il y a peu de temps, un court circuit encore un ! y allumait
un commencement d'incendie qui brûla gravement une surveillante
et provoqua parmi le personnel une panique bien compréhensible.
Quelques jours après c'était le tour du vent. Une grosse
poutre qui était placée à la hauteur du deuxième
étage se rompit sous la force du vent. En même temps, les
supports des charpentes inférieures cédaient à
la base, et la plus grande partie de l'échafaudage s'écroulait,
au milieu d'un vacarme effroyable, dans la rue et sur les baraques provisoires
qui abritent les employés.
Nouvelle panique parmi les demoiselles, que les surveillantes eurent
toutes les peines du monde à rassurer. Quelques-unes cependant
furent contusionnées dans une assez vive bousculade. Panique
aussi dans la rue Jean-Jacques-Rousseau, où, par chance, aucun
des rares passants ne fut cependant atteint.
Un bâtiment a été évacué ; le baraquement
qui longe la rue Jean-Jacques-Rousseau et où sont d'habitude
les employés affectés à la réparti lion
des numéros 400 a été fort endommagé et
ces numéros n'ont pu être servis une partie de la matinée.
Par bonheur aucune employée ne se trouvait dans ce bâtiment
à l'heure de l'accident car elles auraient couru un danger assez
sérieux.
Sans doute, ce jour là, faisait-il un vent très violent
26 mètres à la seconde mais il est généralement
admis que les bâtiments, même en bois, doivent résister
au vent. N'est-ce pas un nouvel et triste exemple de l'incurie administrative,
A la suite de ces incidents, M. Chaumet a visité le local où
depuis le 20 septembre 1909 sont « provisoirement » installés
les services téléphoniques du « Central »
M. Chaumet a été stupéfait de ce qu'il découvrait,
déclare le Figaro. Il ne dissimulait pas aux hauts fonctionnaires
qui l'accompagnaient, son regret de voir travailler cinq cents femmes
dans un local aussi étroit, aussi mal aéré, aussi
périlleux. Il s'étonna que la « baraque »
construite pour six mois fût encore en 1911 l'abri du «
Central téléphonique » et déclara qu'il entendait
mettre fin à cet inadmissible étal de choses.
Hâtez-vous, Monsieur Chaumet, dans l'intérêt des
abonnés comme du personnel ! Le public espère qu'un jeune
Sous-Secrétaire d'Etat aura l'énergie qui a manqué
à ses prédécesseurs.
Novembre 1911 Les responsabilités de l'incendie
de Gutenberg
Notre procès
Les plaidoiries de M. Louis Schmoll et de M. Albert Willm, député.
La responsabilité de l'État.
Après s'être réfugiée, depuis deux ans, dans
le maquis de la procédure, l'Administration n'a pas pu se dérober
plus longtemps, et le procès que l'Association des Abonnés
au téléphone lui a intenté .pour établir
ses responsabilités, à l'occasion de l'incendie de Gutenberg,
est enfin venu déviant la lro chambre du tribunal civil de la
Seine.
Notre bulletin étant sous presse au moment du prononcé
du jugement, nous ne pouvons en parler aujourd'hui.
Dans notre prochain numéro, nous donnerons les passages les plus
caractéristiques des plaidoiries vigoureuses et documentées
de nos avocats, Mos Willm et Schmoll, qui ont produit une .profonde
impression.
Le fait le iplus caractéristique, peut-être, a été
la présence, à la barre, pour défendre la cause
des abonnés, de M. Albert Willm, député socialiste
unifié, et qui, partisan des monopoles d'Etat, ne peut être
accusé de partialité par l'Administration. Mais M. Willm
estime qu'un monopole industriel de ce genre doit avoir pour corollaire
la responsabilité complète de l'Etat, assimilé
à un commerçant ordinaire.
Le Temps apprécie .ainsi la portée de notre procès
:
« Un incendie détruisait, le 20 septembre 1908, rue du
Louvre, le « Gutenberg », cette haute et étroite
maison de fer, de céramique et de verre où l'Administration
des travaux publics aviait installé l'hôtel des téléphones.
On n'a pas oublié cet incendie. On n'a pas oublié non
plus les graves répercussions qu'il eut. sur la vie parisienne,
mondaine, industrielle ou commerciale. Quand tout le monde fut remis
de son émotion, on commença de protester. Et deux hommes
ont voulu synthétiser ces protestations: le marquis de Moniebello,
président de l'Association des abonnés du téléphone,
et M. Lafaye, un négociant. Le premier se plaint
de ce fait que, sans avoir été incendié lui-même,
il a été empêché, pendant plus de trois mois,
de communiquer avec 18.000 abonnés privés du téléphone
; le second s'appuie sur cette même interruption, tout en invoquant
qu'il a eu plusieurs postes directement incendiés.
M. de Montebello demande au tribunal de valider les offres qu'il a faites
et qui ont été refusées par l'Administration de
ne payer que la moitié du trimestre pendant lequel il n'a pas
pu communiquer avec la moitié environ des abonnés. Il
demande en outre 1.600 francs de dommages-intérêts pour
le préjudice qu'il a subi.
Quant à M. Lafaye, possédant dans Paris 22 maisons, dont
six on eu leur téléphone incendié, il réclame
5.000 francs d'indemnité pour le trouble apporté à
ses affaires. »
M. Louis Schmoll, qui se présentait pour le marquis de Montebello
et pour M. Lafaye, a commencé les plaidoiries. Il s'attacha à
démontrer que l'incendie du « Gutenberg » n'était
pas dû à un cas de force majeure, mais à des fautes
lourdes des préposés de l'Etat, qui, exploitant, lui-même
une industrie dont il s'assure le monopole, est responsable des fautes
commises par ses préposés comme un simple particulier
; car n'agissant pas comme puissance publique, mais comme un industriel,
il doit être tenu aux mêmes obligations qu'un simple citoyen.
Ces fautes lourdes sont multiples. En voici quelques-unes :
1° Manque de surveillance le dimanche, entre midi et deux heures,
et six et neuf heures du. soir, heure où justement a éclaté
l'incendie.
2° Emanations suspectes des répartiteurs qui, à l'avance,
annonçaient un vice que personne ne rechercha.
3° Absence de tout employé pour s'apercevoir du feu ou guider
les pompiers qui, seuls, dams un établissement inconnu d'eux,
ont perdu plus d'une heure en tâtonnements inutiles .
4° Construction vicieuse de la cheminée des câbles
du quatrième étage, qui fut le principal organe de propagation
du feu et la cause de la desk'uction des appareils et ne fut, au cours
de l'incendie, l'objet d'aucune surveillance, les employés de
l'Administration ne l'ayant, à aucun moment, signalée
aux pompiers qui, en l'inondant, eussent pu circonscrire le feu et préserver
les étages et les appareils.
5° Refus, malgré les demandes réitérées
des abonnés, de prendre aucune précaution contre les incendies
possibles, bien que de nombreux débuts de feu aient été
constatés.
Un point capital a été mis hors de discussion : le 6 novembre
1908, le sous-secrétaire d'Etat aux postes a reconnu, à
la tribune de la Chambre, qu'ubve faute de service très grave
était à la charge de son Administration : l'absence de
surveillant à l'heure où s'est déclaré l'incendie.
La plaidoirie de M° Albert Willm a été particulièrement
remarquée :
L'Etat, dit-il em substance, ne daigne même pas consentir à
discuter la possibilité d'une responsabilité quelconque
encourue par suite de sa négligence ou de ses fautes. Nous traitant
de Turc à Maure, il se borne à nous opposer son irresponsabilité
absolue.
C'est trop commode. L'article 6 de la loi de 1850, sur lequel il appuie
ses prétentions, ne prévoit qu'un cas d'irresponsabilité
: celui résultant du défaut ou du retard des transmissions
télégraphiques. Quant à l'arrêté ministériel
de 1901, sur lequel il s'appuie encore, comment, même en admettant,
qu'il s'applique dans les mêmes conditions aux correspondances
téléphoniques, pourrait-il dire davantage que la loi de
1850 ?.
En admettant donc, de par ces lois et arrêtés, que l'Etat
puisse s'exonérer de toute responsabilité en cas d'erreur-ou
de retard, aux termes mêmes de notre contrat, qui n'est pas un
contrat synallagmatique ordinaire, mais un. contrat d'adhésion,
il ne nous en doit pas moins formellement l'usage d'un réseau
normalement constitué et fonctionnant régulièrement.
Qu'il ne nous accorde rien, en cas de retard ou d'erreur de transmission,
c'est déjà beaucoup, mais qu'il ose soutenir et valablement
soutenir que. par sa faute, son imprudence, son manque des précautions
les plus élémentaires, il aura droit d'annuler de son
propre chef le.contrat, en supprimant le réseau, à qui
voudrait-il faire admettre cela ?
Du jour où l'Etat devient un commerçant et un industriel,
il accepte d'être soumis aux lois des commerçants et des
industriels.
Il ne saurait, sans abus et sans danger, créer à son profit
unique une irresponsabilité qui serait préjudiciable aux
intérêts de ceux à qui il ne laisse pas le choix
de conclure ou ne pas conclure avec lui.
Vous ne direz pas que le Prince a disparu pour céder la place
à l'irresponsabilité absolue de l'Etat monopole.
M. Gouzy, au nom de l'Etat, soutient à son tour la thèse
de .l'irresponsabilité absolue, même en cas de faute.
Vous n'ouvrirez pas, dit-il en. substance, une brèche à
la loi de 1850, brèche par laquelle passerait la foule des procès
en responsabilité, dont se peut apercevoir déjà
la longue théorie.
Cette thèse a paru très faible à tous les journaux,
et seul l'argument de fait peut faire impression sur les juges.
Avec beaucoup de maîtrise, Me Lavallée a fait ume plaidoirie
très substantielle et très documentée, en faveur
d'un autre abonné.
On a ensuite entendu les conclusions du ministère public.
M. le substitut Brumet, tout en défendant l'irresponsabilité
de l'Etat d'après la loi de 1850, admet cependant que tous les
abonnés du réseau de Paris, ayant fait un contrat forfaitaire
avec l'Etat, avaient droit à une décharge pour la privation
de jouissance qu'ils ont subie, aussi bien les non-sinistrés
que les sinistrés.
Janvier 1912 Réforme Chauvet
... Après avoir déclaré que le téléphone
est son grand souci, M. Chaumet poursuit :
Je voudrais pouvoir donner à Paris et au pays entier l'instrument
idéal de ses affaires et de sa commodité. En juillet dernier,
j'ai déjà obtenu 14 millions de crédits pour six
bureaux en construction. Gutenberg sera évacué cette année,
et le service interurbain installé à la rue des Archives.
Tous les centraux téléphoniques sont-ils maintenant à,
l'abri du feu ?
Simple question à l'Administration.
Il y aura bientôt quatre ans que le Central Télphonique
Gutenberg a disparu dans une vaste flambée ; une commission nommée
à ce sujet a conclu à... un manque de surveillance. Aussi
cette surveillance fut-elle établie dans tous les centraux. Nuit
et jour, des veilleurs, le torchon de laine d'une main, le vaporisateur
de l'autre, attendaient l'incendie qui heureusement pour les abonnés
nese déclara pas.
Aussi, l'Administration voulant réaliser d'importantes économies
vient, paraît-il, de décider la suppression de ces veilleurs,
ils sont huit, et gagnent quatre francs par jour, d'où économie
de trente-deux francs par jour. Avant de retirer le gagne-pain de ces
hommes, qui depuis près de quatre ans passent toutes leurs nuits
dans des endroits malsains, nous serions heureux de savoir si on a,
à leur place, trouvé un dispositif garantissant des sinistres
? ...
En octobre M. Chaumet dans son programme de réforme annonce comme
en janvier :
Avant la fin de décembre les baraquements de Gutenberg seront
évacués et il y aura là une installation modèle
; l'interurbain des Archives sera également ouvert avant la fin
de l'année....
Quatre ans' ont passe. Le provisoire a commencé à prendre
.in : le 16 Septembre on inaugnirait la première salle à
peu près complétement aménagée du quatrième
étage. Les'travaux sont poussés activement ; « d'ici
peu les anciens baraquements ''la baraque '", comme on les désigne,
seront complétement abandonnés.
Novembre 1913 La "baraque" est toujours est toujours debout
Dans le nouveau bâtiment Gutenberg, les nouveaux meubles comprennent
les numéros 1000 et 3000, qui ont été transportés
de la trop fameuse baraque où ils avaient été installés
après l'incendie. Cette baraque sera, du reste, déménagée
complètement d'ici très peu de temps, et il n'en restera
plus que le souvenir d'un bien mauvais moment que l'Admnistration aura
fait passer à ses abonnés.
Décembre 1913 La Baraque a vécu
A la suite du désastreux incendie qui le détruisit en
septembre 1908, l'Administration avait remplacé à la hâte
le central téléphonique de Gutenberg par une immense construction
en bois.
C'est cette bâtisse inesthétique et bien peu hygiénique
que les téléphonistes appelaient la "Baraque".
Les 18.000 abonnés de... feu Gutenberg y furent logés
à l'étroit, cependant qu'on s'occupait d'aménager
à nouveau le bâtiment sinistré.
Les abonnés de la série des 100, puis ceux de la série
300 étaient transférés ces temps derniers sur des
installations neuves qui, paraît-il, font l'admiration des techniciens
de l'étranger. Un dernier déménagement devait avoir
lieu ; celui des 200. Quatre nuits d'un travail délicat ont été
nécessaires pour relier enfin, à Gutenber gnouveau, les
10.000 abonnés restants de la Baraque.
La Baraque a vécu.
Les multiples qui y sont restés serviront à meubler les
futurs bureaux: Elysée et Auteuil. Le reste sera mis en adjudication
par les Domaines et dispersé.
sommaire
Etude de la Batterie-Centrale. Par
M.H.EA Andrê .
Cette étude de la Société Internationale des
Electriciens, est reproduite avec l'autorisation de la Société,
qui l'a publiée dans son bulletin de juin dernier.
Les personnes désireuses d'étudier plus en détail
le fonctionnement des divers circuits et organes de la batterie centrale
intégrale américaine pourront consulter les excellents
Livres suivants édités à New-York : Telephony,
by Arthur Vaughan Abbott, dont le volume n° 6 traite tout particulièrement
des commutateurs multiples, et l'American Téléphone Pradiée,
by Kempster B. Miller, édition 1905, et le Livre belge La Téléphonie,
par Emile Pierard, édité à Paris, 3e édition
(1909), dont le tome II traite des appareils etj systèmes téléphoniques
les plus modernes.
Nouvelles installations téléphoniques
de Paris.
APERÇU GENERAI, SUR LA BATTERIE CENTRALE
En août 1900, au Congrès international d'Electricité,
a été exposé les avantages du système à
batterie centrale, comparé à l'ancien système téléphonique.
A celle époque, cette comparaison avait une grande importance,
car il fallait convaincre le public de la supériorité
de la batterie centrale.
Après une période de moins de 10 années, la batterie
centrale est arrivée à supplanter si complètement
l'ancien système, que ce dernier est quasiment tombé dans
l'oubli et que, dans certains pays où le progrès va vite,
comme, par exemple, aux Etats-Unis d'Amérique, il est devenu
un objet de curiosité dont-on parle comme
d'une chose antique. Il en va ainsi de toutes, les choses nouvelles
lorsqu'elles sont réellement bonnes et avantageuses, comme c'est
le cas pour la batterie centrale.
Néanmoins, nous pouvons citer quelques pays, tels que l'Angleterre,
l'Allemagne, la Belgique, la Hollande, l'Autriche-Hongrie, la Suisse,
l'Ilalie, la Roumanie, etc., et n'oublions surtout pas la France, où
le progrès téléphonique a définitiveinent
pris racine et où ce n'est pas à présent qu'une
question d'un nombre d'années plus tôt moins grand pour
que la situation téléphonique devienne comparable à
celle des Etats-Unis, or l'efficacité du service peut être
illustrée par les temps moyens de la New York Téléphone
Company :
« 1° La téléphoniste répond à
l'appel d'un abonné et collatione cet appel : 7,5 secondes ;
« 2° La téléphoniste établit la communication
et appelle l'abonné demandé : 13,5 secondes ;
« 3° L'abonné demandé répond à
un appel : 10,5 secondes ;
« 4° La téléphoniste rompt la communication
: 3,8 secondes ; soit, au total : 35, 3 secondes...
Etant donné que tout le monde sait ce qu'est le téléphone
et quels services il rend actuellement en France, le point imporlant
est de faire entrevoir ce qu'il pourrait être s'il était
comparable à celui des Etats-Unis d'Amérique, où
ce seul pays, au 1er janvier 1909, disposait déjà de 6.533.3S6
postes téléphoniques, alors que la France y compris
ses colonies à celle même date, n'en avait que 197.200
!
« Il y a donc beaucoup à faire, et ce qui reste à
faire es même tellement considérable, qu'il faudrait plusieurs
conférences pour le développer.
Dans certains pays de progrès, le téléphone a été
décrété d'utilité publique. Des décrets
de ce genre ont été rendus dans l'Amérique du Nord,
dans les Etats d'Oklahoma, de Nebraska et de Virginia. L'Etat d'Oklahoma
impose aux compagnies des chemins de fer l'obligation de relier leurs
stations aux réseaux téléphoniques, attendu qu'il
estime que le téléphone est aussi essentiel à la
commodité du public que le chemin de fer lui même.
« Le téléphone est devenu un outil pratique de premier
ordre, indispensable au développement économique des peuphs
modernes. La preuve de cette vérité découle de
l'élude des statistiques, puisqu'il suffit de constater que les
pays les plus prospères sont précisément ceux où
le téléphone a pris le plus d'extension.
« Il est intéressant de noter, en passant, que l'American.
Téléphone et Telegraph C° gère le réseau
téléphonique le plus formidable du monde entier, puisqu'à
lui seul il comprenait, au 1er janvier 1909, 3.235.245 postes d'abonnés,
plus 1.150 mille postes de compagnies affiliées, alors que l'Europe
entière, à celte même date, n'en comprenait que
2.431.815...
Une première constatation,qui résulte de l'examen des
statistiques est que le développement extraordinaire de la téléphonie
aux Etats-Unis n'a pu se produire qu'à partir du moment où
ce pays a adopté la batterie centrale, dont l'avantage principal
esl de supprimer partiellemnt de l'énergie électrique
de l'ancien système.
En effet, la batterie centrale concentre toutes ces énergies
partielles en une batterie unique commune à toutes les lignes
du réseau, ce qui facilite énormément la constitution
du réseau téléphonique et son entretien.
Celle centralisation des énergies électriques transforme
le bureau téléphonique moderne en une véritable
usine d'énergie électrique.
« On peut se rendre compte de l'importance de cette batterie centrale
unique en disant qu'au bureau de Gulenberg elle atteint, pour un multiple
de 10.000 abonnés, une capacité de 4.000 AH, avec un débit
normal de 300 à 400 ampères.
« Celle batterie centrale unique est l'âme du nouveau système,
et c'est pour celle raison qu'on désigne tout le système
sous le nom de batterie centrale.
« Le développement du téléphone, en Amerique,
a également été dû en grande partie à
l'adoption du système des conversations taxées en remplacement
de l'ancien système forfaitaire à conversations en nombre
illimité, dont seuls les gros consommateurs tirent profit au
détriment des petits consommateurs.
La taxe par conversation est la seule équitable et elle est,
du reste, envisagée dans le programme des réformes étudiées
par l'administration française.
« Pour discuter le téléphone, il faut tout d'abord
envisager le coup service et son développement, puis ensuite
l'application des tarifs.
« L'expérience universelle montre que le public, surtout,
dans les grandes villes, demande un service irréprochable et
trés développé. Les tarifs forfaitaires sont condamnés
partout, et sont déjà en grande partie remplacés
par des tarifs gradués avec, en plus, l'application do la conversion
taxée.
« La France, depuis 1906, est entrée dans la voie du progrès
téléphonique et toutes les mesures ont été
prises pour hâter, autant que possible, la transformation en batterie
centrale tant désirée par le public parisien.
Hâtons-nous de dire que, si le désastre de Gulenberg n'avait
pas en lieu, cette transformation serait aujourd'hui chose faite. On
aurait donc mauvaise grâce à ne pas accorder le délai
moral et matériel nécessaire pour permettre de réparer
les dommages occasionnés par cet incendie.
« Dès que la batterie centrale sera généralisëe,
il n'y aura plus rien qui s'opposera à l'adoption des méthodes
d'exploitation usitées en Amérique.
Espérons être bon prophète en prédisant que
d'ici quelques années (tout comme à New York) on comptera
à Paris les abonnés par centaines de mille, c'est-à-dire
qu'en atteindra le développement normal de 20 abonnés
par 100 habitants prédit par les ingénieurs américains.
Circuit du multiple de Gutenberg provisoire.
« Les figures 1, 2 et 3 se rapportent aux schémas de Guténberg
provisoire el permettent de montrer brièvement comment la batterie
centrale fonctionne déjà à Paris et quels avantages
directs les abonnés parisiens peuvent déjà en retirer
(1).
Description de la ligne d'abonné (fig. 1).
« La figure 1 montre l'ensemble d'une ligne d'abonné L
reliée d'.une part aux postes d'abonnés A et B, et d'autre
part au côté vertical du répartiteur d'entrée
C du bureau central multiple.

« Les têtes de cables situées sur le côté
vertical du répartiteur d'entrée C représentent
les lignes extérieures, tandis que le côté horizontal
de ce répartiteur représente les lignes intérieures
L du bureau central. C'est donc au répartiteur d'entrée
C que s'effectue, au moyen de fils jarretières doubles incombustibles,
le raccordement des lignes L et L'. Le but du répartiteur d'entrée
est de permettre d'effectuer toutes les permutations el combinaisons
voulues entre les deux espèces de ligne L et L'. Ainsi, par exemple,
si un abonné déménage, ou que sa ligne devient
impraticable, il devra êlre raccordé à une nouvelle
ligne extérieure L. Au moyen d'un nouveau fil jarretière
on relie la nouvelle ligne L à l'ancienne ligne L' pour permettre
à cet abonné de conserver aux abonnés leurs numéros
d'abonnement immuables, chose à laquelle ils tiennent essentiellement.
« Le numéro de la ligne intérieure L' est donné
par le numéro des jacks généraux D auxquels celte
ligne L' est raccordée d'une façon: immuable en passant
par les attaches triples du côté horizontal du répartiteur
intermédiaire E dont les attaches quadruples du côté
vertical sont reliées d'une part au jack local ou individuel
F, à la lampe d'appel G de 24 volts, et, d'autre part, au relais
de coupure II, de 30 ohms el au relais d'appel I à deux enroulements
de 1000 ohms. Un des enroulements de 1000 ohms du relais d'appel est
relié à la terre ( ou retour commun) et l'autre au pôle
libre de la batterie centrale de 24 volts J.
« Il est à remarquer que les fils jarretières ignifuges
triples servant à relier entre eux le côté vertical
et le côté horizontal du répartiteur intermédiaire
permettent de relier la ligne intérieure immuable L' à
tel groupe de jack local F, lampe d'appel G et relais H et I que l'on
désire.
Le but du répartiteur intermédiaire est de permettre de
répartjr les lignes L' parmi les jacks locaux de façon
à donner à chaque opératrice un travail égal.
Si un des organes F, G, H et I était mis hors de servee, rien
ne serait plus facile (au moyen du répartiteur intermédiaire)
que de raccorder, avec un nouveau fil jarretière ignifugé
triple, la ligne L' à un nouveau groupe disponible d'organes
F, G, H, I.
« L'utilité du répartiteur intermédiaire
est donc :
1° de permettre le nivellement du travail en le répnrlissanl
équitablemenl entre les diverses opératriées de
départ ;
2° de donner au service d'exploitation toutes les facilités
pour la distribution des lignes ;
3° de parer aux défectuosités qui pourraient, se manifester.
« Les Américains, dans le but de faciliter le travail d'enlr'aide
(ce qu'ils appellent le team work), réservent à chaque
ligne d'abonné plusieurs séries d'organes locaux supplémentaires
F et G, de la figure 1, qu'ils répartissent dans les groupes
de départ placés dans.le voisinage de celui de ces groupes
qui est normalement réservé à cet abonné.
Il en résulte que. si l'opératrice de ce dernier groupe
est momentanément débordée par un surcroît
de travail, les opératrices voisines peuvent, en son. lieu et
place, répondre à l'appel de cet abonné. C'est
grâce à ce service d'enlraide admirablement bien organisé
que les Américains sont arrivés à réaliser
le service exlraordinairement rapide qui fait leur principal succès.
« Il est à remarquer qu'un relais-pilote K se trouve intercalé
entre la lampe G cl le pôle libre delà batterie centrale
de 24 volts .T.,Ce relais-pilote à faible résistance est
commun à un certain nombre de lampes G, mettons à cinquante
de ces lampes. L'armature du rélais pilote K commande une lampe
pilote M située bien en.vue pour faciliter le service des surveillantes.
La lampe d'appel G associée directement au jack local F offre
sur l'ancien système des annonciateurs à volets des avantages
tels que son, adoption seule permet d'augmenter de 25 pour 100 environ
le rendement du travail de la téléphoniste. Cette lampe
G joue de plus le rôle d'indicateur destiné à signaler
automatiquement el instantanément tout dérangement survenant
sur la ligne, ce qui, au point de vue de l'entretien du réseau,
constitue un avantage considérable sur l'ancien système
où ces dérangements n'étaient connus que s'ils
étaient signalés par l'abonné mis dans l'impossibilité
de se servir de sa ligne ou par un service spécial chargé
de l'inspection des lignes du réseau.
« Le compteur N est destiné à marquer le nombre
de communications d'un abonné. Il est raccordé d'une façon
permanente au troisième fil de test, dé la ligne intérieure
immuable L'. De celle façon, si l'on change la ligne extérieure
L, ou les organes locaux F, G, H, I, il n'y a pas à craindre
qu'une erreur puisse se commettre dans le comptage du nombre cie communications
de l'abonné, puisque son compteur n'est nullement affecté
par ces mutations et qu'il représente tou
jours I"abonne auquel il a été destiné.
Postes d'abonnés (fig. 1).
« Les postes d'abonnés A et B sont supposés être
reliés à la même ligne L: ce serait, le cas d'urne
ligne partagée entre deux abonnés. Le partage de la ligne
entre plusieurs abonnés est très fréquent, en Amérique
et en d'autres pays, pour consentir des abonnements réduits à
certains abonnés communiquant très peu. En
France, le partage des lignes se pratiquait jadis mais
actuellement l'on ne tolère plus qu'un seul abonné par
ligne. Les deux postes A et B de la figure 1 sont très différents.
Le type A est actuellement celui qui, à Paris, a été
provisoirement imposé dans la période transitoire entre
l'ancien système et.le nouveau; il représente les postes
anciens modèles transformés pour s'adapter à la
batterie centrale d'appel et de fin decommunicalion. Dans le poste A
la pile a. du transmetteur a été maintenue, puisque, jusqu'à
nouvel ordre, on continue à se servir des anciens transmetteurs
b et des anciens récepteurs c qui appartiennent aux abonnés.
« Avec le poste A l'abonné possède déjà
certains avantages de la batterie centrale, lels que l'automalisiue
de l'appel et de la fin de communication. Il suffit, en effet, pour
appeler le bureau central, de décrocher le récepteur,
et, pour donner le signal de fin, de raccrocher ce récepteur.
La sonnerie d'appel de l'abonné reste
en permanence avec un condensateur e en shunt sur la ligne L, de sorte
que ce poste A peut être appelé du bureau central de la
même façon qu'un poste américain. En décrochant
son récepteur l'abonné A fait un appel du courant de la
batterie centrale J dont le circuit se ferme par le relais d'appel I,
les contacts de repos du relais à rupture H, la ligne L, le répartiteur
d'entrée C, la ligne L, les récepteurs c et le circuit
secondaire de la bobine d'induction. Les récepteurs c doi-
vent être orientés dans ce circuit de façon que
le courant de la batterie centrale ne tende pas à les désaimanter.
Il s'agit donc, pour ce genre de montage, de prêter une attention
toute spéciale à ce que les récepteurs soient montés
dans le sens voulu même par les mécaniciens chargés
de l'entretien de ces appareils.
« En décrochant son récepteur, l'abonné A
ferme en même temps le circuit primaire de sa pile locale a. Le
bon fonctionnement du transmetteur b est lié au bon état
d'entretien de la pile a et c'est surtout à cause de cette considération,
que le poste A est inférieur au poste B.
« Il faudrait de plus que le voltage de la pile a fût approprié
au type de microphone b dont certains modèles, pour produire
leur maximum d'effet, exigent des piles de 4 à 16 volls environ
alors que d'autres microphones ne demandent qu'un seul volt environ.
Or, comme à Paris le nombre de modèles de microphones
est très considérable (une centaine environ), il en résulte
une quasi-impossibilité de traiter chaque microphone connue il
conviendrait de le faire. L'Administration, par économie, ne
place à chacun des postes qu'une seule pile sèche ayant
(lorsqu'elle est neuve) 1,45 volt et 70 ampères-heures environ.
Il en résulte que les microphones à faible résistance
sont favorisés au détriment des microphones à forte
résistance du genre Solid Back.
« Cette circonstance est d'autant plus regrettable que le progrès
semble, à certains égards, consister précisément
à donner aux microphones la plus grande résistance possible,
afin que ces variations de résistance, sous l'influence de la
voix, puissent prendre de grandes amplitudes et augmenter proportionnellement
l'énergie des ondes phoniques transmises.
« Si tous les abonnés faisaient de leurs postes téléphoniques
un usage à peu près équivalent, on pourrait calculer
à peu près la durée de vie des piles locales a
; malheureusement cet usage est tout ce qu'il y a de plus variable,
abusif chez les uns, presque nul chez les autres.
« Il en résulte donc pour l'administration une nouvelle
difficulté, celle d'apprécier le moment où la pile
a de l'abonné doit être renouvelée avant son total
épuisement. On admet en général que le voltage
de la pile ne peut descendre en dessous de 0,9 volt,
« Etant donnés l'éparpillement de ces piles et les
difficultés matérielles inhérentes à leur
entretien, on peut se rendre compte de l'inextricable complexité
de ce problème. Comment, dans ces conditions, peut-on arriver
à traiter toute les abonnés sur un pied d'égalité
parfaite? Joignez à cela les pertes possibles par l'évaporation,
par le travail intérieur, etc.., fût-ce même par
les dégradations résultant parfois du manque de soin des
abonnes ou de remplacement, défectueux réservé
par eux à ces piles.
« En résumé, les théories qui, dans un laboratoire,
semblent conclure en faveur du maintien de pile locale dans le circuit
primaire du microphone tombent à néant devant les impossibilités
de la pratique lorsqu'il s'agit d'assurer le bon fonctionnement d'un
grand réseau téléphonique.
« Il faut, de plus, que l'économie de l'exploitation soit
sagement considérée si l'on ne veut pas donner aux tarifs
d'abonnement des taux abusifs ou si l'on ne veuf pas aller au-devant
d'un désastre financier. Une bonne moyenne de la qualité
de la transmission téléphonique dans un grand réseau
est de beaucoup préférable à un régime arbitraire
donnant beaucoup aux uns et rien aux autres el, faisant que celui qui
était bien à priori un jour ne l'est plus le lendemain
suivant le plus ou moins bon état d'entretien de sa pile locale.
« Le poste B est monté conformément aux derniers
perfectionnements de l'art et permet de retirer de la batterie centrale
tous les avantages qu'elle peut procurer à un réseau à
grand trafic.
« On peut remarquer en passant que le poste B est plus simple
que le poste A, puisqu'il ne comporte ni pile locale a ni ligne locale
L. 2, et que. de plus, son crochet commutateur g est plus simple que
celui du poste A.
« Au point de vue de la protection contre les courants forts,
le poste B est supérieur au poste A. Il m'y a donc aucun doute
que, par la force dés choses, à l'avenir tous les postes
A seront remplacés par des postes B, c'est-à-dire par
des postes à batterie centrale intégrale qui ont, non
seulement une supériorité technique, mais qui ont, déplus,
l'avantage d'être beaucoup plus économiques au point de
vue de l'entretien. Ces postes B résolvent de plus le problème
de la répartition équitable de l'énergie électrique
entre tous les abonnés quels qu'ils soient, puisque tous sont
. servis par la même batterie centrale. C'est l'égalité
parfaite introduite clans le régime d'une exploitation téléphonique
vraiment démocratique.
Relais d'appel.
« Les avantages des deux enroulements de 1000 ohms du relais d'appel
I sont les suivants :
« 1° Réduction' du courant de la batterie centrale
pour assurer le fonctionnement des appels ;
« 2° Réduction du courant de la batterie centrale au
cas où une ligne est à la terre ou défectueuse
au point de vue de l'isolement ;
« 3° Réduction de l'inconvénient du clic produit
dans le récepteur de l'abonné lorsque la téléphoniste,
en répondant à son appel, rompt ce circuit d'appel : cette
réduction du clic résulte du fait que le courant d'appel
a une intensité très minime ;
« 4° En cas de court-cireuit au delà des 2000 ohms
tout danger d'incendie est écarté ;
« 5° La résistance du relais d'appel étant de
beaucoup supérieure à celle de la ligne extérieure,
elle tend- à rendre le fonctionnement de ce relais indépendant
des variations de résistance de cette ligne extérieure;
« 6° La grande résistance du relais d'appel I permet
de lui donner le maximum de sensibilité requis pour le bon fonctionnement
du réseau ;
« 7° La grande résistance du relais I permet également,
de réduire au minimum les courants qui pourraient provenir du
contact de la ligne L avec une source de courant extérieur el
de réduire ainsi les dangers de propagation du feu à l'intérieur
du bureau.
Circuit simplifié de deux abonnés mis en communication
(fig. 2.)
« Le circuit simplifié de deux abonnés mis en communication
par une paire de cordons d'un groupe de départ du bureau à
batterie centrale intégrale est schérnatique'ment représenté
sur la figuré 2.
Les deux postes d'abonnés A et A' sont représentés
avec leurs récepteurs décrochés, c'est-à-dire
avec le circuit de la batterie centrale 13 fermé au travers des
transmetteurs, a. et a' de ces postes et. des relais de supervision
b et b,' qui leur correspondent au bureau central, de sorte qu'il est
aisé de constater que, pendant toute la durée de la conversation
des deux abonnés A et A', les deux lampes de surpervision C et
C' resteront éteintes, puisqu'elles sont shuntéés
par leurs bobines de 40 ohms tant que les relais b et b' restent excités.
« Une première constatation-est que, pendant cette période
de la conversation, un abonné peut toujours rappeler l'attention
de l'opératrice du bureau central, puisqu'il lui suffit d'abaisser
et de relever à diverses reprises le crochet commutateur d de
son poste pour allumer et éteindre dans la même cadence
la lampe de supervision qui lui correspond. Il est évident que
la cadence des mouvements imprimés ainsi au crochet commutateur
d ne doit pas être trop rapide, afin de
donner aurelais de supervision b le temps d'obéir à ces
alternatives d'établissement et de rupture du courant, et afin
également de ne pas donner à la lampe des éclats
trop rapides. Une" cadence d'environ 50 à 60 à la
minute serait une bonne moyenne à observer.
Il est donc démontré que, même pendant la .durée
de la conversation, l'abonné reste en relation de service constante
avec son opératrice, et réciproquement, cette dernière,
par la simple constatation de l'allumage ou de l'extinction de la lampe
de supervision, peut à tout instant se rendre compte si l'abonné
a son récepteur décroché ou accroché, ce
qui revient à dire qu'elle peut juger si oui ou non l'abonné
est présent ou non à son poste, puisqu'il est imposé
que le récepteur doit être raccroché dès
que l'abonné a terminé sa communication. Il estdonc de
toute évidence que l'allumage simultané des deux lampes
c et c' signifie d'une façon certaine que la communication doit
être rompue.
« L'examen de la figure 2 permet de se rendre un compte exact
de la façon dont se propagent les ondes téléphoniques
entre les deux postes d'abonnés À et A'. En supposant
que l'abonné A' parle pendant que l'abonné A écoute,
on peut envisager les trois cas suivants :
« 1°. A l'état de repos du microphone, la ligne L'est
parcourue par un courant continu suivant la flèche zéro
;
« 2° La membrane du.microphone a', sous l'impulsion de la
voix, se déplace dans le sens de la flèche 1, produisant
ainsi une augmentation de résistance du microphone et, par conséquent,
une augmentation de la différence de potentiel aux bornes de
ce microphone ;
« 3° La membrane a', sous l'impulsion de la voix, se déplace
dans, le sens de la flèche 2, produisant ainsi une diminution
de-résistance du microphone et, par conséquent, une diminution
de potentiel aux bornes du microphone.
« Une augmentation de potentiel aux bornes du microphone a pour
effet d'augmenter dans la même proportion la charge du condensateur
e placé en shunt sur ce microphone. Le courant de charge du condensateur
c parcourt 1 enroulement secondaire de 26 ohms de la bobine d'induction
f suivant la flèche 3, ce qui provoque parinduction un courant-suivant
la flèche 4 dans lecircuit primaire de 17 ohms. Ce dernier courant
induit s'ajoute à l'effet produit par l'augmentation de résistance
du microphone, pour diminuer l'intensité dû courant qui
venait suivant la flèche o dans la ligne extérieure L'
et. dans les deux enroulements de 2.1 ohms correspondants nos 1 et 2
du translateur O. La diminution du courant suivant la flèche
zéro et le courant suivant la flèche 4 ajoutent leurs
effets pour induire dans
les deux enroulements 3 et 4 du translateur C uu courant suivant la
flèche 5. Ce dernier courant trouve un passage par l'enroulement
primaire de 17 ohms de la bobine d'induction f et par le microphone
a du poste A. Une très minime partie de ce courant trouve un
passage suivant la flèche 6 par le circuit secondaire de 26 ohms
par le récepteur et le condensateur e de ce poste ainsi que par
la sonnerie magnétique g de 1.000 ohms; mais ces circuits ont
une self et une résistance beaucoup plus élevées,
de sorte qu'on peut ne pas en tenir compte et négliger entièrement
cette dérivation.
« Le courant suivant la flèche 5 dans l'enroulement primaire
de 17 ohms de la bobine induit un courant suivant la flèche 7
dans l'enroulement secondaire de cette bobine. IL est à remarquer
que le courant dérivé suivant la flèche 6 contrarie
celui du courant induit suivant la flèche 7 ; niais, comme il
a déjà été dit, le courant dérivé
6 est tout à fait négligeable, et d'autant plus négligeable
que la résistance du microphone a est plus faible au repos comme
il sera expliqué plus loin, cette résistance au repos
du microphone est d'environ 50 ohms pour le microphone Solid back, type
généralement employé.
« Au poste A', le déplacement du diaphragme du microphone
a' suivant la flèche 2 produit une diminution de potentiel aux
bornes du microphone a', ce qui a pour effet de diminuer dans la même
proportion la charge du condensateur e' dont le courant de décharge
suivant la flèche 8. induit dans le circuit primiire un courant
suivant la flèche 9 qui s'ajoute à l'effet d'augmentation
du courant suivant la flèche zéro dans la ligne L' et
les enroulements 1 et 2 du translateur C. Il en résulte la production,
dans les deux autres enroulements 3 et 4 du translateur C. d'un courant
induit suivant la flèche 10, parcourant l'enroulement primaire
de 17 ohms de la bobine d'induction du-poste A, ce qui induit un courant
suivant la flèche L. dans l'enroulement secondaire de 26 ohms
de cette bobine.. Ce courant 6 actionne le récepteur du poste
A. Il est à remarquer qu'un courant inverse dérivé
suivant la flèche 7 peut, dans ce cas, également être
négligé.
« L'étude de la figure 2 permet d'arriver aux conclusions
suivantes:
« 1° Lors de la transmission de la parole, les effets du transmetteur
et de la bobine d'induction du posté s'ajoutent pour augmenter
l'influence des variations de courant dans les enroulements du translateur
C. Cette circonstance est tout à fait favorable à l'emploi
des postes à batterie centrale intégrale, puisqu'elle
permet d'augmenter, dans une large mesure, l'efficacité de la
transmission de ces postes, même sur des lignes très longues
pouvant atteindre jusqu'à 500 ohms de résistance. Pour
obtenir cet avantage, il faut que les enroulements de la bobine d'induction
soient bien établis.
« 2° La présence des relais de supervision dans le
circuit de conversation n'offre aucun inconvénient, à
cause des shunts de 35 ohms dépourvus de self qui n'opposent
aucune résistance au passage des ondes téléphoniques.
« 3° Plus les variations de résistance du microphone
a du poste de l'abonné sont grandes par rapport à la résistance
de la ligne, plus les variations de courant sont importantes. Ceci implique
la nécessité d'avoir un microphone à très
grandes variations de résistance. Le microphone solid back, généralement
usité, varie en moyenne d'environ 50 ohms en plus et d'environ
50 ohms en moins. Comme, d'un autre côté, à la réception,
la résistance du microphone au repos doit être la
plus faible possible afin de réduire au minimum les dérivations
de courants nuisibles, il en résulte que la résistance
au repos de ce microphone ne devrait pas dépasser la plus grande
variation en moins produite par le déplacement de la membrane
sous l'impulsion de la voix. Dans le cas du Solid back, la résistance
au repos est d'environ 50 ohms. Le Solid back répond donc aux
conditions les plus favorables de la transmission en batterie centrale
intégrale.
« 4° Le condensateur e placé en shunt sur le microphone
a du poste A joue le rôle d'une pile primaire dont les charges
et décharges successives en passant par la bobine d'induction
f ajoute à leurs effets à ceux produits directement et
indépendamment par le microphone sur le circuit extérieur
L. Le condensateur e joue le rôle d'une pile locale dont les effets
sont proportionnés à sa capacité. En pratique,
on. a fixé cette capacité à 2 microfarads environ.
Une augmentation de la capacité des condensateurs e, lorsque
la ligne est. très résistante, tendrait à compenser
l'effet, nuisible de la résistance de la: ligne.
« 5° Grâce aux quatre enroulements du translateur C,
au centre desquels se trouve la batterie centrale B, le courant qui-
alimente chacun des circuits L et L' est absolument indépendant,
c'est-à-dire que la résistance d'une ligne n'influe pas
sur le débit d'une autre ligne avec laquelle elle est mise en
communication par l'intermédiaire du translateur C.
« 6° Les quatre enroulements du translateur C étant
équivalents, la transmission s'opère aussi bien dans un
sens que dans l'autre et avec un rendement égal.
« 7° Il importe, pour que la transmission soit bonne, que
les lignes extérieures L et L' soient très bien isolées.
Le manque d'isolement des lignes pourrait compromettre également
le fonctionnement des relais de supervision. Un isolement d'environ
100.000 ohms pour les lignes extérieures suffit amplement dans
la pratique courante pour assurer un très bon fonctionnement
du système.
«8° Lorsqu'un abonné oublie de raccrocher son récepteur,
c'est-à-dire lorsque son transmetteur et l'enroulement primaire
de sa bobine d'induction restent placés en shunt sur la ligne
extérieure, il est néanmoins possible à l'opératrice
du bureau central de rappeler l'attention de cet abonné et de
lui signifier qu'il doit raccrocher son récepteur. A cet effet,
elle envoie sur la ligne une succession très rapide de courants,
soit environ 400 à 800 pulsations à la seconde, dont l'effet
est de produire dans le circuit secondaire de cette bobine des courants
induits qui agissent sur la membrane du récepteur de l'abonné
et lui font produire un son très aigu suffisamment élevé
pour attirer son attention et l'inciter ainsi à raccrocher son
récepteur.
« 9" Les postes à batterie centrale intégrale
comparés aux postes de l'ancien système sont beaucoup
plus simples, plus robustes et plus faciles à installer, puisqu'il
suffit de les raccorder aux.deux fils de la ligne. Ces postes ne sont
pas, comme dans l'ancien système, encombrés de piles primaires
pour le microphone, ni de magnétos pour assurer l'appel.
« 10° Au point de vue de la protection contre les courants
forts, les postes à batterie centrale offrent une sécurité
beaucoup plus grande que les anciens postes. En effet, pendant toute
la durée du repos de ces postes, la ligne extérieure est
placée en série avec le condensateur, qui est un appareil
beaucoup plus robuste que la, sonnerie qui restait anciennement seule
en série avec la ligne. rendant que le récepteur est décroché
au poste à batterie centrale intégrale, la ligne est shuntée
par le transmetteur Solid back et le circuit primaire de la bobine d'induction,
tandis que pour les anciens postes la ligne se trouvait sbuntée
par le récepteur et le circuit secondaire de la bobine d'induction.
Ce dernier shunt est beaucoup plus fragile, de sorte que dans les deux
cas l'avantage de la protection est en faveur du poste à batterie
centrale intégrale. C'est grâce à cet avantage qu'en
Amérique, il a été possible de simplifier les anciens
appareils de protection en supprimant les bobines thermiques. Les appareils
de protection nouveaux pour les postes d'abonnés à batterie
centrale intégrale ne comprennent que des fusibles et des parafoudres
à charbon.
« 8° En Amérique, les protecteurs à l'entrée
des lignes au bureau central comprennent des bobines thermiques, des
parafoudres et des fusibles. Il est à noter que les bobines thermiques
doivent être construites pour supporter sans inconvénient
le passage du courant de la batterie centrale, quelle que soit la résistance
extérieure de la ligne.
Ensemble de circuits d'une ligne d'abonné,
d'une paire de cordons du groupe de départ avec son poste d'opératrice,
d'une ligne auxilliaire reliant le groupe de départ au groupe
d'arrivée, du monocoede d'arrivée et du poste téléphonique
de l'opératrice d'arrivée (fig. 3).

« La ligne de l'abonné est représentée en
A à la partie supérieure de la figure 3 :
a, répartiteur d'entrée.
a. 1, répartiteur intermédiaire.
a. 2, jack local.
a. 3, lampe d'appel.
a. k, relais de coupure.
a. 5, relais- d'appel.
a.6, jacks généraux.
« La paire de cordons du groupe de départ est représentée
en B :
b, fiche de réponse placée en regard du jack local a.'2
clans lequel elle devra prendre contact.
6. i, fiche d'appel.
b. 2, clé d'appel ordinaire côté réponse.
b. 3, clé d'appel automatique.
b. 4, clé d'écoute.
b. 5, relais de supervision côté réponse.
b. 6, relais de supervision côté appel.
b. 7, lampe do supervision côté réponse.
b. 8, lampe de supervision côté appel.
b. 9, translateur à quatre enroulements de 23 ohms au centre
duquel est reliée la batterie centrale représentée
en C au bas de la figure 3.
« Le poste de l'opératrice de départ est représenté
en D :
d, récepteur serre-tête.
d. I, transmetteur plastron.
d. 2, fiche de prise de poste.
a. 3, triple jack de prise de poste.
d. 4, bobine d'induction.
d. 5. condensateur de 2 microfarads placé en shunt sur le transmetteur.
d. 6, bobine de self de 165 ohms intercalée en rie sur le circuit
qui relie le transmetteur d. 1 à la batterie centrale C.
d. 7, condensateur intercalé en série sur le circuit qui
relie le poste d'opératrice D à la clé d'écoute
b. A.
d. 8, clé de conversation de. service reliant le poste 1à
la ligne de conversation venant du groupe d'arrivée E.
« La ligne auxiliaire de départ est représentée
en F :
J 1jacks généraux de départ..
L, ligne auxiliaire de départ à deux fils.
« Le monocorde d'arrivée est représenté en
J : g, translateur à quatre enroulements reliant téléphoniquesnent
le monocorde G à la ligne auxiliaire E
g 1, condensateur de 2 microfarads intercalé du côté
départ entre les deux enroulements de 23 ohms du translateur
g.
g. 2, relais de 12.000 ohms relié en permanence aux bornes du
condensateur g. 1.
g. 3, relais de supervision, côté arrivée, destiné
à comanander le circuit du shunt de 27 ohms du relais de 12.000
ohms g. 2.
g. 4, fiche de monocorde d'arrivée montrée en regard des
jacks généraux a. 6, dans lesquels celle fiche est destinée
à prendre contact.
g. 5, clé d'appel -automatique.
g. 6, relais de test.
g. 7, lampe de fin de 12 volts
« Le poste de l'opératrice d'arrivée est montré
en E :
e, récepteur serre-tête,
e. 1, transmetteur plastron,
e. 2, fiche de prise de poste,
e. 3, triple jack de prise de poste.
e. 4, condensateur de 2 microfarads placé en shunt, sur le circuit
du transmetteur c. 1.
e. 5, bobine de self de 165 ohms placée en série sur le
circuit qui relie le transmetteur e. 1 à la batterie centrale
C.
c. 6, bobine d'induction spéciale dite antilocale parce qu'elle
empêche l'opératrice d'entendresa propre conversation.
Cette bobine a également un enroulement spécial pour le
test.
e. 7, clé permettant à l'opératrice d'interrompre
le circuit d'alimentation de son transmetteur.
c. S, condensateur de 2 microiarads intercalé en série
sur le circuit reliant le poste E à la ligne de conversation
à deux fils e. 9.
e. 9, ligne de conversation à deux fils reliant le poste E de
l'opératrice d'arrivée aux -clés de conversation
d. 8 des groupes de départ.
« Le dynainoteur d'appel est représenté en H :
h, génératrice à courants d'appel alternatifs pouvant
varier de 15 à 25 périodes et de 75 à 100 volts.
h. 1, génératrice à courant continu sous 40 volts
intercalée en série entre la terre et la génératrice
de courants alternatifs h afin d'ajouter son effet sur le fonctionnement
de la clé automatique d'appel, g. 5 ou b. 3, lorsque l'abonné
demandé a décroché son récepteur.
h. 2, commutateur réglé pour la distribution automatique
des phases d'appel et de non-appel.
h. 3, lampe de résistance cle 150 volts 20 bougies et ayant environ
350 ohms de résistance, intercalée dans le circuit d'appel
pour empêcher les accidents au cas où il se produirait,
un court-circuit dans la fiche, le cordon ou la ligne cle l'abonné
demandé.
FONCTIONNEMENT DES CIRCUITS D'ENSEMDLE DE LA FIGURE 3.
« Lorsque l'abonné relié à la ligne A décroche
son récepteur, sa lampe d'appel a. 3 s'allume immédiatement
au-dessus du jack local a. 2 dans lequel l'opératrice de départ
D enfonce sa fiche de réponse b tout en mettant sa clé
b. h sur réception afin de recevoir le numéro de l'abonné
demandé. Dans le bureau de Gulenberg provisoire il n'a pas été
possible de placer des jacks généraux d'abonnés
dans les groupes cle départ, de sorte que toutes les communications
doivent actuellement être établies avec l'aide d'une opératrice
d'arrivée E. Lorsque le multiple sera ultérieurement transféré
dans son local définitif, les groupes de départ seront
munis de jacks généraux, de sorte que, dans ce cas, les
communications demandées pour un abonné du multiple pourront
être données sur le groupe de départ même.
Actuellement, l'opératrice de départ D doit toujours recourir
à une opératrice d'arrivée E, à laquelle
elle transmet, au moyen de sa clé de conversation d. 8, le numéro
de l'abonné demandé. L'opératrice d'arrivée
E fait avec sa fiche g. 4 le test du jack général a. 6
de l'abonné demandé, y enfonce la fiche g. 4 et. fait
connaître, à l'opératrice de départ. D, le
numéro de la ligne auxiliaire F. L'opératrice de départ
enfonce aussitôt sa fiche d'appel b. 1 dans le jack général
de cette ligne F ; elle remet sa clé de conversation d. 8 au
repos, et elle laisse à l'opératrice d'arrivée
le soin d'appeler l'abonné demandé. Les clés d'appel
automatiques b. 3 des groupes de départ resteront sans emploi
tant que ces groupes ne seront pas munis de jacks généraux
d'abonnés. L'opératrice d'arrivée E,
pour appeler l'abonné demande, n'a qu'à enfoncer le bouton
de la clé d'appel automatique g. 5. Le boulon de celte clé
g. 5 se remet au repos dès que l'abonné demandé
a répondu, de sorte que l'opératrice d'arrivée
E en est prévenue. De même, l'opératrice de départ
D 'est prévenue de la réponse de l'abonné demandé,
pat-ce que sa lampe cle supervision b. 8 obéit au relais de supervision
b. 6 qui lui-même obéit au relais de supervision g. 3 qui
commande le shunt cle 27 ohms du relais cle 12.000 ohms g. 2. En effet,
dès que ce shunt de 27 ohms est 'établi, la batterie centrale
C peut fournir sur la ligne auxiliaire F un courant assez intense pour
actionner le relais b. Q du groupe de départ. Les deux lampes
de supervision b. 7 et b. 8 permettent donc à l'opératrice
de départ D de suivre la communication ainsi établie.
L'allumage simultané des deux lampes b. 7 et b. 8 donne le signal
de fin au groupe clé départ où l'opératrice
D met aussitôt les deux
fiches b et b. 1 au repos, ce qui a pour effet de remettre le relais
de 12.000 ohms g. 2 au repos, et, par suite, d'allumer la lampe cle
fin g. 7, ce qui donne à l'opératrice E l'ordre cle remettre
sa fiche g. 4 au repos et de rendre ainsi la ligne auxiliaire F disponible
pour une nouvelle communication.
La limite imposée à cette étude ne nous permet
pas d'entrer dans des descriptions plus détaillées relatives
à ces circuits. Les figures 1, 2 et 3 ne montrent que les circuits
essentiels strictement nécessaires pour donner une idée
de l'ensemble du système à batterie centrale installé
à Gulenberg provisoire. Ce multiple permet à l'administration
de donner aux abonnés un service téléphonique très
efficace, même supérieur à celui qui existait avant
l'incendie. Les circuits relatifs aux tests de non-réponse, aux
tests d'occupation, aux clés des compteurs de conversation, aux
lignes de renvoi du service interurbain, aux circuits des tables de
surveillantes, etc., n'ont pas été représentés
sur les figures 1, 2 et 3, pour ne pas les. compliquer.
« Pour décider si oui ou non, il y a intérêt
à munir les groupes de départ de jacks généraux,
il y a lieu, dans chaque cas, de faire des calculs basés sur
des statistiques rigoureuses faisant connaître le pourcentage
des communications intérieures, c'est-à-dire celles reliant
entre eux les abonnés du multiple considéré, et
le pourcentage des communications demandées pour des abonnés
reliés à d'autres multiples. On admet en général
que, si le pourcentage des communications intérieures est inférieur
à 20 pour 100, il y a économie à ne pas munir les
groupes de départ de jacks généraux.
Cette base de 20 pour 100 n'a rien de rigoureux ; elle dépend
essentiellement de la comparaison d'une part du prix de la main d'oeuvre
supplémentaire imposée aux opératrices, et d'autre
part au prix de revient du matériel économisé et
de son amortissement.
Quelques conseils donnés aux abonnés.
Si 'l'abonné, à juste titre, exige de la part de l'administration
un service parfait, il n'est pas sans intérêt de lui faire
connaître quelques conseils de la New York Téléphone
C°. Il y a trois parties qui interviennent dans chaque communication
téléphonique : la personne qui appelle, le bureau central
téléphonique, et enfin la personne demandée. Il
ne suffit pas qu'une seule ou même deux de ces parties fassent
proprement leur service, il est essentiel, pour la bonne réussite
de la communication, que les trois parties fassent un service irréprochable
pour, coopérer au succès de la communication.
Les abonnés, et même généralement toute personne
qui utilise le téléphone, peuvent venir en aide au service
téléphonique en observant les règles suivantes
:
« 1° Consulter l'Annuaire des Téléphones avant
de faire un appel, afin d'éviter les erreurs dues au défaut
de mémoire.
« 2° Parler clairement et distinctement directement dans l'embouchure
du transmetteur.
« 3° Enoncer avec soin, et selon les règles établies,
les chiffres composant le numéro de l'abonné demandé.
« 4° Si l'opératrice, en collalionnanl le numéro
demandé, se trompe, il faut rectifier immédiatemEnt l'erreur.
« 5° Tenir le récepteur à l'oreille jusqu'à
ce que l'abonné demandé réponde, ou jusqu'à
ce que l'opératrice fasse connaître la raison cle l'insuccès
de l'appel.
« 6° Se tenir prêt, à parler dès que l'abonné
demandé répond à l'appel. Prendre comme règle
de bienséance que la personne demandée et qui se dérange
pour répondre à un appel ne devrait pas être astreinte
à attendre le bon plaisir de l'appelant pour pouvoir commencer
la conversation.
« 7" Répondre sans délai aux appels téléphoniques.
Les personnes qui mettent trop de temps à répondre à
un appel risquent que l'opératrice fasse savoir à l'appelant
qu'elle ne donne pas suite à l'appel, faute de réponse
de la part de l'abonné demandé. Il est de l'intérêt,
de tous de réduire au minimum la durée d'occupation des
lignes. Les réponses faites rapidement aux appels font gagner
du temps et permettent, d'augmenter le rendement des lignes.
« 8° Le-fonctionnemenl du service téléphonique
doit, clans une large mesure, tenir compte du fait que les éléments
humains (public et téléphonistes) qui interviennent doivent
être pris en considération. Le moindre froissement peut
amener des paroles brusques et faire élever la voix plus que
de raison ; il est donc de toute nécessité d'être
courtois cle part et d'autre, car. dans le service téléphonique,
la courtoisie agit sur le bon fonctionnement du service comme de l'huile
le
ferait clans le fonctionnement des rouages d'une machine fort compliquée,
où tout frottement doit être évité avec autant
de soin qu'il est indispensable d'éviter des heurts dans le mécanisme
téléphonique.
sommaire