THE TELEPHONE EXCHANGE ou CENTRAL TÉLÉPHONIQUE
À l'époque de l'invention du téléphone,
le télégraphe avait pris une telle ampleur qu'il existait
des bureaux où de nombreuses lignes aboutissaient. Certains circuits
étaient exploités au bureau ; d'autres passaient.
Le changement de circuit s'effectuait au moyen d'interrupteurs, montés
sur un tableau. D'où le nom retenu pour décrire l'appareil
le plus complet et le plus élaboré du génie électrique.
À ses débuts, le téléphone s'est greffé
sur des installations téléphoniques existantes, notamment
celles des télégraphes de district et des systèmes
d'alarme antivol. On a rapidement constaté qu'une commutation
rapide était indispensable à un bon service, et les premiers
tableaux téléphoniques strictement téléphoniques
ont été construits selon les idées des responsables
locaux.
L'un de ces tableaux, construit à Meriden en 1878 pour Ellis
B. Baker, est exposé au Musée ; il utilise des interrupteurs
à bras parcourant des cercles de contacts. Peu après l'arrivée
de M. Vail, à son instigation, la société
mère a préconisé la standardisation. Les premiers
tableaux standard utilisaient des broches reliant des barres verticales
et horizontales...
Dès le début, bien que les standards
utilisés dans les bureaux télégraphiques aient
exercé une influence sur le développement du standard
téléphonique, ce dernier remplissait une fonction inédite,
et l'influence du tableau télégraphique se limitait à
un détail de construction. De manière générale
un standard télégraphique n'était pas exploité
à la demande d'un employé d'une station éloignée
pour être relié à une autre station éloignée,
mais par un employé du bureau où se trouvait le standard,
et généralement pour une fonction liée aux appareils
qui s'y trouvaient. Un standard téléphonique, au contraire,
sert à interconnecter des lignes à la demande des abonnés
situés aux extrémités de ces lignes. Cet objectif,
bien que pas entièrement nouveau, était pratiquement inconnu
pour tous les acteurs du secteur téléphonique. Les centraux
télégraphiques étaient si peu utilisés qu'ils
étaient généralement inconnus, et les centraux
utilisés en relation avec eux n'étaient pas décrits
dans la littérature spécialisée.
Le Français Dumont, qui a breveté un système
de central télégraphique en 1851, décrit dans son
mémoire descriptif un standard permettant d'obtenir les résultats
souhaités. Mais Dumont et ses propositions étaient inconnus,
et des centraux téléphoniques ont été développés
sur de nouvelles lignes pour répondre à de nouveaux besoins.
Le standard de Dumont a été soumis plus tard à
une analyse critique, et on a affirmé qu'en tant que dispositif
pratique, il était inopérant. À l'époque
de l'invention du téléphone, le télégraphe
avait pris de telles proportions qu'il existait des bureaux dans lesquels
de nombreuses lignes aboutissaient. Certains circuits étaient
exploités dans ce bureau ; d'autres passaient. Le changement
des circuits s'effectuait au moyen d'interrupteurs, montés sur
un tableau. D'où le nom retenu pour décrire l'appareil
le plus complet et le plus élaboré du génie électrique.
Bien que les tableaux de distribution utilisés dans les bureaux
télégraphiques aient exercé une influence sur le
développement du standard téléphonique, ce dernier
remplissait une fonction inédite, et l'influence du tableau télégraphique
se limitait à un détail de construction. D'une manière
un standard télégraphique n'était pas utilisé
à la demande d'un employé d'une station éloignée
pour être connecté à une autre station éloignée,
mais par un employé du bureau où se trouvait le standard,
et généralement pour une fonction liée aux instruments
qui s'y trouvaient.
Un standard téléphonique, au contraire, a pour fonction
d'interconnecter des lignes à la demande des abonnés situés
aux extrémités de ces lignes. Et cette fonction, bien
que pas entièrement nouvelle, était pratiquement nouvelle
pour tous les acteurs du secteur téléphonique. Les
centraux télégraphiques étaient si peu utilisés
qu'ils étaient généralement inconnus, et les standards
téléphoniques qui leur étaient associés
n'étaient pas décrits dans la littérature spécialisée.
Dumont, en 1851, décrit dans son mémoire descriptif un
standard téléphonique permettant d'obtenir les résultats
souhaités. Mais Dumont et ses propositions étaient inconnus,
et des standards téléphoniques ont été développés
sur de nouvelles lignes pour répondre à de nouveaux besoins.
Le standard téléphonique de Dumont a été
soumis plus tard à une analyse critique, et il a été
affirmé qu'en tant que dispositif pratique, il était inopérant.
À la demande des abonnés, le fonctionnement du mécanisme
proposé doit être brièvement décrit.
Le dessin du standard téléphonique faisant partie du mémoire
descriptif est en partie schématique, mais un peu trop grand
pour être reproduit à l'identique. Une représentation
simplifiée à échelle réduite est donnée
à la figure 47.
Fig 47
Fig 50
Les parties A, B et C de la figure sont reproduites respectivement aux
figures 48, 49 et 50, tirées de la feuille de dessin du brevet
.


La description a probablement perdu en clarté lors de sa traduction
du français vers l'anglais, mais il était apparemment
prévu que chaque ligne entrant dans le central téléphonique
passe par un commutateur à deux points A pour rejoindre un appareil
télégraphique B et la terre. Un appel d'intercommunication
ayant été reçu, le commutateur A a été
déplacé afin de couper l'appareil B et la terre et de
connecter la ligne aux communicateurs C. Cinquante communicateurs sont
illustrés, et bien que 200 numéros figurent sur chacun,
l'ensemble est destiné à illustrer 100 lignes seulement.
En nous limitant à ces 100 lignes, nous considérerons
que chaque communicateur possède 100 plots sur sa circonférence
et deux aiguilles connectées électriquement, se déplaçant
sur le même axe en son centre. Les bornes n° 1 de tous les
communicateurs sont reliées entre elles, et il en va de même
pour toutes les autres. Il s'ensuit que, sur l'un des cinquante communicateurs,
deux lignes d'abonnés peuvent être reliées entre
elles en plaçant une main sur une borne représentant la
ligne appelante, l'autre sur une autre borne représentant la
ligne appelée, l'interrupteur A de cette dernière ayant
été actionné de manière à couper
l'instrument B qui y est relié.
La fourniture de cinquante communicateurs pour 100 lignes permettait
de connecter tous les abonnés simultanément, ce qui, comme
nous le savons aujourd'hui, dépassait les besoins. Si Dumont
avait fourni dix communicateurs au lieu de cinquante, il aurait prévu
un nombre équivalent aux dix paires de cordons pour 100 abonnés
généralement autorisées dans les premiers standards
téléphoniques. Mais cette suggestion de central télégraphique
est malheureusement arrivée trop tôt pour être appliquée
au grand public ou pour récompenser le titulaire du brevet. Le
commutateur à cadran a souvent été utilisé
pour dévier une ligne vers l'une des nombreuses autres lignes,
selon les besoins. La forme la plus courante est peut-être celle
d'un commutateur à une main ou à un bras pivotant à
une main. La fourniture de cinquante communicateurs pour 100 lignes
permettait de connecter tous les abonnés simultanément,
ce qui, comme nous le savons aujourd'hui, dépassait les besoins.
Si Dumont avait fourni dix communicateurs au lieu de cinquante, il aurait
prévu un nombre équivalent aux dix paires de cordons pour
100 abonnés généralement autorisées dans
les premiers standards téléphoniques.
Mais cette suggestion de central télégraphique est malheureusement
arrivée trop tôt pour être appliquée au public
ou récompenser le titulaire du brevet.
Le commutateur à cadran a souvent été utilisé
pour dévier une ligne vers une autre ligne, selon les besoins.
La forme la plus courante est peut-être celle à une main
ou à un bras, pivotée lors d'une opération réalisée
par M. Murray Fairchild, en relation avec le bureau télégraphique
de New Haven, dans le Connecticut, dans les années 1850.
Thomas Doolittle en juin
1877, à la fermeture du bureau télégraphique d'A.
& P., absorbé par la Western Union, qui avait suspendut temporairement
ce service local, nécessita d'autres dispositions. Fervent partisan
de l'avenir du téléphone, M. Doolittle se procurait quatre
paires de téléphones portables en bois Bell. Il installa
ensuite un commutateur téléphonique artisanal dans son
bureau et, comme dispositif de signalisation, une sonnerie à
un coup fonctionnant sur un courant de batterie puis la gravité.
L'« instrument scientifique » de M. Doolittle attira l'attention
de G. E. Betts. M. Betts et M. Doolittle décidèrent de
risquer de l'argent emprunté dans un central téléphonique.
Ils formèrent un partenariat et M. Doolittle conçut un
standard pour Bridgeport, ..
Le premier standard téléphonique réellement
installé pour les communications professionnelles régulières
était situé à Chapel Street, à New Haven.
(voir la page George Willard Coy) en
janvier 1878.
Coy était un inventeur et un entrepreneur américain, il
inventa et dirigea le premier central téléphonique commercial
de New Haven en 1878 et participa à la production du premier
annuaire téléphonique .
Ce tableau ne fut utilisé que pendant environ
deux mois, puis remplacé par un modèle à cadran,
que les professionnels de la télégraphie de la région
connaissaient probablement grâce aux travaux de M. Fairchild.
Il semble cependant que ce modèle ait été utilisé
pour la première fois en février 1878 à Meriden,
dans le Connecticut.


L'avant et l'arrière du tableau de Meriden sont illustrés
respectivement aux figures 52 et 53.

La figure 54 est un croquis des connexions réalisées ultérieurement
par Ellis B. Baker, qui installa le tableau et qui indique sa mise en
service le 1er février 1878.
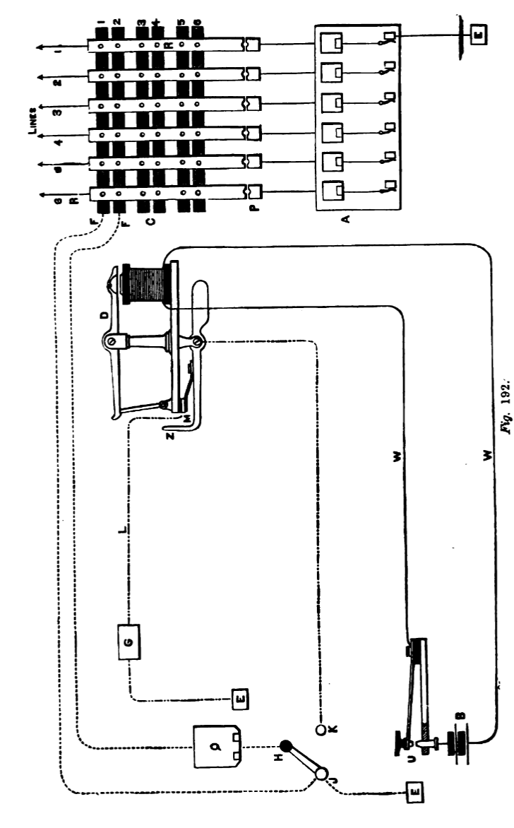
Les cadrans de ce tableau de Meriden, comme on le verra, sont à
un bras, et il fallait donc actionner deux cadrans pour établir
une connexion. Une connexion simultanée pouvait ainsi être
établie avec quatre des huit abonnés du tableau. Le fonctionnement
du tableau est décrit ainsi par M. Baker :
Le circuit partait de la terre, traversait une batterie de ligne, une
paire de bobines d'annonciateur, puis la borne de connexion marquée
I Out, le disque X1, par le levier de commutation S1, et la borne de
connexion I In, avec une patte connectée au disque n° 1
de chacun des cercles. De la borne I In, le circuit passait aux locaux
de l'abonné, où se trouvait un bouton-poussoir ordinaire
de circuit fermé. De ce bouton-poussoir, le circuit passait à
la terre ou à l'abonné suivant sur la ligne. Les circuits
2, 3, etc. étaient connectés de la même manière
à leurs bornes, disques, interrupteurs, etc.
Lorsqu'un abonné du circuit i souhaitait attirer l'attention
de l'opérateur, le circuit était coupé en appuyant
sur le bouton-poussoir, libérant ainsi le volet d'annonciateur
indiquant le numéro du circuit. L'opérateur a lancé
le levier S1 vers la gauche jusqu'à une butée, et le levier
du cercle a, qui reposait normalement sur le disque 8 relié à
la terre, vers le disque i, complétant ainsi un circuit passant
par le disque I, le levier A, le téléphone H, le levier
B et le disque 8 jusqu'à la terre. À la réception
de l'appel de l'abonné, supposant que celui-ci souhaite être
mis en communication avec le circuit 2, le levier de commutation S2
est déplacé vers la droite, en liaison avec la terre ou
le buzz-bar, et le numéro de l'abonné est émis
par la vibration de la poignée du buzz-box, qui est connectée
entre le buzz-bar et la terre. Après deux ou trois répétitions
du numéro, le levier de commutation B est déplacé
du disque 8 ou de la terre vers le disque 2, reliant ainsi les deux
circuits par le téléphone H. Si les interlocuteurs sont
en conversation, le levier de commutation S2 est déplacé
du buzz-bar vers l'arrière, au-delà du disque X2, jusqu'à
la butée. Ceci établit la connexion de deux abonnés
ou de deux circuits, et la même connexion peut être établie
sur l'une ou l'autre paire de disques. L'abonné ne pouvant signaler
la coupure de la batterie de la ligne, l'opératrice devait écouter
fréquemment pour savoir quand couper le circuit.1.
Le central Bell de Chicago a été
inauguré début 1878, et aucune description du premier
standard n'est disponible. Cependant, vers août de la même
année, un autre standard a été installé.
La description suivante de ce standard est compilée et l'illustration
(fig. 55) reproduite à partir de preuves et de croquis des employés.
Sur un mur étaient placés des indicateurs. En dessous
et devant eux se trouvait une construction semblable à la console
d'un orgue à trois claviers.
Sur chaque rangée étaient placés des vérins
à ressort, non pas comme ceux que nous connaissons aujourd'hui,
mais simplement de longs ressorts reposant sur un contact. Au-dessus
de la console, inclinée, se trouvait une crémaillère
composée de barres métalliques.
La ligne arrivait d'abord au ressort du vérin, puis, par l'enclume,
à l'indicateur et à la terre.
Les tiges métalliques étaient groupées par paires,
et entre les tiges de chaque paire était connecté un indicateur
de dégagement.
Pour connecter deux abonnés, l'opérateur insérait
dans la prise à ressort une fiche cunéiforme à
tête métallique et base isolée, qui déconnectait
l'indicateur et la terre. Un cordon était relié à
la fiche plate et, à son autre extrémité, une fiche
de préhension, comparable à une pince à linge.
Cette fiche en pince agrippait l'une des tiges. Un autre cordon, équipé
de la même manière, avait une extrémité agrippant
la tige correspondante et l'autre connectée à la prise
à ressort du second abonné. Ce standard est remarquable
car il a été le premier à être équipé
de prises de déblocage.
Un brevet a été déposé par Horace H. Eldred
aux États-Unis le 9 juin 1880 et accordé le 18 août
1884 (n° 303 714).
- La première revendication de ce brevet protège la combinaison
de lignes téléphoniques, de prises à ressort pour
l'insertion de cales de connexion et de signaux visuels ou d'annonciateurs
d'appel placés sur chaque ligne entre la prise à ressort
et la terre, les annonciateurs étant ainsi coupés pendant
la conversation.
- La deuxième revendication couvre « un
appareil de signalisation auxiliaire ou supplémentaire intégré
à chacun desdits conducteurs de connexion, permettant aux sous-stations
ainsi connectées, ou à l'une d'entre elles, d'avertir
l'opérateur du poste central de déconnecter lesdites lignes.»
Le tableau de New Haven, le plus ancien en construction et en exploitation,
était dépourvu de tout cordon, tandis que celui de Chicago
utilisait des conducteurs flexibles entre les vérins à
ressort et les supports de connexion.
Les cordons flexibles n'étaient pas très appréciés
des ingénieurs télégraphistes et ont fait l'objet
de nombreuses critiques par la suite. Cependant, on pouvait se passer
de cordons sans recourir à des cadrans, qui étaient en
réalité peu utilisés pour les standards télégraphiques.
Le type de cordon généralement utilisé à
l'époque de l'invention du téléphone était
probablement celui connu aux États-Unis sous le nom de commutateur
à chevilles Western Union (fig. 56) et en Europe sous le nom
de commutateur suisse ou commutateur universel (à ne pas
confondre avec le commutateur téléphonique appelé
« universel » et qui sera décrit ultérieurement).
Photo du Musée Historique Bell en 1925. 
Les Premiers standards téléphoniques : en haut au
centre, ou, installés à Meriden en 1878 ; à
gauche, l'un des tableaux « universel » fabriqués
par la Western Electric Manufacturing Company. Ce tableau utilisait
le commutateur « jack knife ». En bas au centre
le tableau de New Haven.
1879-1884 LE CENTRAL TÉLÉPHONIQUE.
sommaire
Londres avait eu son « Telegraph Exchange
» (copié d'après son initiateur new-yorkais, auprès
duquel elle s'est procuré ses premiers instruments), un système
de communications télégraphiques privées, distribuant
d'un bureau central aux domiciles ou bureaux de ses abonnés,
disposés par groupes de cinq ou six sur chaque fil, les cotations
des marchés boursiers et des produits agricoles, et d'autres
informations de nature similaire.
Le télégraphe de rapport boursier, établi à
Paris en 1872, était également basé sur ce système
; mais il était réservé au téléphone
de le perfectionner et de le rendre pratiquement utile à tous
les usages, non seulement commerciaux, mais aussi domestiques.
L'Amérique a non seulement précédé l'Europe
dans l'établissement du central téléphonique -
le premier central téléphonique ayant été
établi à New Haven puis Boston, mais dans l'application
de nouvelles combinaisons, dont beaucoup ont été adoptées
dans l'établissement du Central Telephone Office à Paris
; Il convient de noter en outre qu'un grand nombre des appareils récemment
inventés et utilisés dans cette ville sont dus à
M. R. G. Brown, un jeune et intelligent ingénieur américain
attaché à la compagnie.
LE SYSTÈME
GOWER.
La Gower Company, fut la première à introduire la communication
téléphonique à Paris
 |
La première société, la
Compagie du Téléphone Gower Roosvelt obtient
l'autorisation à ouvrir un service commercial de téléphonie
le 29 juin 1879 pour
les villes de Paris, Lyon, Marseille, Bordeaux, Nantes et Lille
grace à F.A.
Gower qui avait le soutient du Sénateur
Hébrard.
Le représentant de cette société étant
M. le Sénateur Adrien Hébrard.
Elle ouvre son Central 66 Rue Neuve
des Petits Champs à Paris en décembre 1879.
Ce fut le premier central téléphonique français,
on y raccorda les 42 premiers abonnés
au réseau Parisien fin 1879 et 60 personnes ont
signé une promesse dabonnement.
L'abonnement a été fixé à 1000 frans
par an.
|
Le téléphone Gower, dont une vue extérieure
et des coupes sont présentées ci dessous, ne nécessite
pas de pile, car les courants de transmission du son sont générés
par l'appareil. Il est également équipé d'un aimant
spécialement disposé, permettant de produire un son ressemblant
à celui d'une trompette pour la signalisation. Chaque abonné
disposait d'un téléphone relié au central téléphonique
principal par un fil isolé, posé sous terre.

La société Gower, soucieuse de préserver
la simplicité de l'instrument, a adopté un dispositif
de signalisation inventé par M. Ader.
Le signal est constitué d'un disque blanc portant le mot « Réponse »
imprimé, et pouvant également porter le numéro
de l'abonné correspondant. Le signal sonore est nécessaire
pour actionner ce signal visible, car les vibrations produites par la
parole ordinaire ne sont pas assez puissantes pour actionner ce mécanisme.
Une sonnette d'appel est parfois disposée de manière à
sonner lorsque le disque tombe. Elle est très utile lorsque l'aiguilleur
n'est pas à son poste, car elle indique qu'il est recherché.
En général, six dispositifs de signalisation sont disposés
dans un boîtier, et le poste d'aiguillage avec la sonnette d'appel
est placé au-dessus du commutateur.
Les lignes des abonnés sont disposées par groupes d'une
trentaine, les personnes communiquant très fréquemment
entre elles étant réunies en un seul groupe. Chaque aiguilleur
est responsable d'un poste d'aiguillage et d'un commutateur, qui ne
compte que dix abonnés, alors qu'il y en a vingt à trente,
voire plus, dans chaque division, comme indiqué précédemment.
La sonnette d'appel, actionnable au besoin par un commutateur, est montée
sur le dessus du poste d'aiguillage. L'interrupteur à fiche,
disposé sous le poste, est constitué d'une série
de barres métalliques verticales, une pour chaque abonné,
et d'une série de barres métalliques horizontales disposées
derrière les barres verticales de manière à ce
que les deux séries ne se touchent pas, mais soient perforées
à leurs croisements. La communication entre une barre verticale
et une barre horizontale peut ainsi être établie en faisant
passer une fiche à travers les perforations situées à
leur intersection.
Fig.
150
Chaque barre verticale est munie d'une broche ; sur la figure 150,
toutes les broches sont représentées comme reliant les
barres verticales à la barre horizontale la plus basse, reliée
à un fil de terre. En supposant que l'abonné ait donné
son signal, et ainsi notifié à l'aiguilleur qu'il désire
communiquer avec un autre abonné, l'aiguilleur prend la fiche
de la barre transversale et la place dans l'ouverture au croisement
de la barre, n° 5, avec la deuxième barre horizontale, et
il est maintenant en communication avec le n° 5, et lui demande
avec qui il désire communiquer. Le n° 5 répond qu'il
désire être connecté au n° 9. L'employé
réinitialise alors le signal du n° 5, et connecte le n°
9 à la deuxième barre au moyen de la fiche de la manière
décrite, et est ainsi en communication avec le n° 9, et donne
le signal, qui peut être un simple signal sonore, le signal visible
Ader, ou la sonnette d'appel, selon ce que l'abonné a pu arranger
à son domicile ou à son bureau. Le n° 9 est alors
informé que le n° 5 souhaite communiquer avec lui, et le
n° 5 est informé que le n° 9 est prêt ; Les broches
des barres verticales n° 5 et 9 étant placées au-dessus
d'une même barre transversale, par exemple A, les n° 5 et
9 sont connectées et peuvent communiquer en toute discrétion.
Il est important de préciser que les disques des n° 5 et
9 ont été soulevés et, dès la fin de leur
conversation, les n° 5 et 9 soufflent dans les tubes de leurs téléphones,
avertissant ainsi l'aiguilleur, qui replace les deux fiches dans la
barre reliée au fil de terre. Si les n° 3 et 7 souhaitent
communiquer en même temps que les n° 5 et 9, les broches des
n° 3 et 7 doivent être introduites dans les ouvertures situées
à l'intersection des barres verticales 3 et 7 avec la deuxième
barre transversale B, et de la même manière, les deux abonnés
suivants sont connectés par la barre C, et ainsi de suite. Ces
connexions ne concernent toutefois que les abonnés d'un même
groupe ou d'une même division. Si les abonnés appartiennent
à des divisions distinctes, les connexions sont un peu plus compliquées.
Si, par exemple, le n° 5 signale à l'aiguilleur qu'il souhaite
communiquer avec le n° 83, qui ne fait pas partie de son groupe,
désigné par A et comprenant les abonnés de 1 à
30, mais qui se trouve probablement dans le groupe C, comprenant les
abonnés de 60 à 90, l'aiguilleur fait passer la broche
du n° 5 à travers l'une des barres horizontales situées
entre la barre D et la seconde barre, non représentée
sur les dessins, puis écrit sur un bout de papier : « L'abonné
5, groupe A, ligne 6 (par exemple), souhaite être connecté
au n° 83, groupe C », et envoie ce bout de papier au
groupe C.
L'aiguilleur responsable de ce groupe prévient le n° 83,
puis le connecte à la ligne 6. Il transmet ensuite le bordereau
à l'employé responsable du grand commutateur, où
les groupes A et C sont connectés sur la ligne 6, permettant
ainsi au n° 5 de converser avec le n° 83. Dès qu'ils
ont terminé leur conversation, ils donnent les signaux, et toutes
les broches sont remises à leur place initiale.
Fig. 151
La figure 151 donne une représentation exacte du poste central
tel qu'il existait en 1880, montrant les boîtiers de chaque groupe
disposés le long du mur, et le grand commutateur qui relie 50
lignes à l'arrière. Ce système ne nécessite
aucune batterie, ni pour appeler ni pour émettre.
En 1880, il y avait deux compagnies de téléphone
à Paris, l'une utilisant le téléphone Gower,
l'autre l'Edison. En 1880, il y avait cent abonnés connectés
à Paris, et cinq cents demandes avaient été reçues.
En 1881, les deux compagnies de téléphone parisiennes
fusionnèrent, lorsqu'un nouveau système de central fut
adopté.
La troisième société introduisit l'émetteur
Blake.
sommaire
LE SYSTÈME LARTIGUE-BROWN.
Le réseau téléphonique central de Paris, établi
par la Société
Générale des Téléphones, est
l'un des systèmes de centraux téléphoniques les
plus complets et les plus perfectionnés au monde.
THE LARTIGUE -BROWN SYSTEM, est exposé en détail dans
la page Premiers centraux en France
.
Nous devons les détails de cet établissement à
M. R. G. Brown, ingénieur électricien de la société,
et à M. A. L. Ternant, qui en a récemment publié
un compte rendu extrêmement intéressant et exhaustif dans
le Journal Télégraphique, publication officielle du Bureau
International des Administrations Télégraphiques. Le bureau
central est situé au n° 27 de l'avenue de l'Opéra.
Les aménagements du bureau, y compris l'établissement
des grandes rosaces, vers lesquelles convergent tous les fils de tous
les côtés, pour s'étendre de nouveau aux tableaux
indicateurs et aux appareils de connexion (et qu'il a fallu, pour ainsi
dire, créer entièrement dans toutes les parties, et dont
les éléments ont été construits dans les
ateliers de la compagnie), constituent par leur uniformité, un
système d'organisation absolument nouveau, et dont la Société
Générale des Téléphones s'est assuré
la propriété par des brevets dans tous les principaux
pays d'Europe.
Ce système, qui a été hautement recommandé
par les ingénieurs téléphoniques du monde entier,
sans en excepter ceux de notre propre pays (Etats-Unis) , berceau, non
seulement du téléphone, mais aussi du central téléphonique,
est dû aux efforts combinés de M. Lartigue, directeur ;
M. R. G. Brown, ingénieur électricien, chargé du
service des travaux ; M. Berthon, ingénieur
du service technique ; et de M. Gilquin, contremaître de l'usine
de la société.
Le central téléphonique, qui constitue la base de l'établissement
du système parisien, est d'origine américaine, ayant été
introduit par le général Marshall Lefferts, président
de la Gold and Stock Telegraph Company, dans la ville de New York, en
1879, en relation avec l'impression des instruments télégraphiques.
Comme nous l'avons dit, le central téléphonique a pour
fonction de servir d'intermédiaire entre les abonnés,
grâce à des fils rayonnant vers eux. Pour ce faire, il
est nécessaire que l'abonné désirant parler avec
un autre puisse donner au central un signe tangible de son désir,
et que la communication soit établie de telle manière
que la fin de la conversation puisse être signalée au central
par les abonnés.
Toutes ces conditions, ainsi que bien d'autres, sont remplies par le
central téléphonique de Paris.
Avant de décrire l'appareil qu'il contient, il convient de dire
un mot du central téléphonique et de la position avantageuse
qu'il occupe au cur même de la capitale. Au fond d'un magasin,
servant à la fois de salle de vente d'appareils et de salle d'attente,
se trouve une longue galerie, divisée longitudinalement par une
double cloison, formant deux bureaux. Un espace d'environ un yard de
largeur entre les cloisons est utilisé par l'inspecteur des communications,
qui entre par un panneau en façade. Voyons d'abord, en descendant
au sous-sol, comment les abonnés sont reliés à
ce bureau. Les fils qui arrivent au central sont enfermés dans
des câbles fabriqués à l'usine de Besons, qui appartenait
autrefois à M. Rattier. Cette manufacture a été
fusionnée avec la nouvelle Société Générale
des Téléphones et de Constructions Électriques,
au capital de 5 000 000 $, dans le but, pour ainsi dire, de
monopoliser la fabrication de ces câbles. Ces câbles téléphoniques
sont placés dans les égouts de la ville, sous la garde
du service technique de l'administration des télégraphes
d'État. Le service technique de la Société des
Téléphones fournit à l'État un plan des
égouts que doivent suivre les câbles, avec l'indication
de leur emplacement. Ces câbles sont suspendus par des crochets
fixés dans les pierres des voûtes des égouts. Chacun
des fils contenus dans le câble est formé d'un conducteur
de cuivre composé de trois brins, recouvert d'une couche de gutta-percha,
puis d'une enveloppe de coton coloré. Chaque câble contient
quatorze conducteurs ainsi composés. Ils sont formés en
corde, recouverte d'abord d'un ruban de lin résistant, puis d'une
gaine de plomb. Les fils sont de diverses couleurs, au nombre de sept,
chaque paire de fils de la même couleur servant à un seul
abonné. Ces couleurs sont le blanc, le bleu, le jaune, le marron,
le noir, le rouge et le vert. Chaque câble est numéroté
sur toute sa longueur, et il est ainsi facile de retrouver le fil lorsqu'il
est nécessaire d'effectuer des réparations, ainsi que
de changer de communication. En général, la compagnie
de téléphone ne pose un nouveau câble qu'après
avoir regroupé sept abonnés dans un même quartier.
En attendant, les nouveaux abonnés sont desservis par des câbles
temporaires à deux conducteurs.
Tableaux de Centre
moyen 100- 200 -300 lignes, et tableau pour petit centre de 25 lignes


Dans les premiers grands centraux,
les demoiselles restaient debout pendant de longues heures.
Le système de l'ancienne compagnie de téléphone
Gower, n'employait pas de batterie, a été complètement
abandonné.
Ce nouveau système exige l'emploi d'une batterie au domicile
de l'abonné, et la Société Générale
a organisé le service de telle manière que cet élément
ne puisse jamais devenir défectueux. Un véhicule spécial,
visite chaque jour de trente à quarante abonnés, et change
complètement leurs batteries. Les six éléments
Leclanché mis au service des abonnés sont contenus dans
une boîte fermée, qui est placée dans un endroit
commode du bureau de l'abonné. L'employé chargé
du service remplace l'ancienne batterie par une nouvelle et transporte
toutes les anciennes batteries aux locaux de service situés au
numéro 10 de la place de la République.
Le lendemain, ces piles sont examinées, le bocal est repeint
à nouveau et les plaques de manganèse sont remplacées,
si nécessaire ; en un mot, la pile est entièrement renouvelée.
Les piles employées aux centraux sont les mêmes que celles
des abonnés ; il s'agit d'une forme de Leclanché dans
laquelle l'élément en zinc est une plaque cylindrique
entourant le manganèse aggloméré. Il y en a quatre
dans le circuit de chacune des sonneries et quatre autres sur chacun
des microphones, mais la moitié seulement est utilisée
à chaque fois, les deux autres restant au repos, afin de récupérer
la force perdue par polarisation.
Cette figure montre la construction du commutateur suisse, qui constitue
la base de tous les tableaux de commutation utilisés dans les
centraux téléphoniques.
1881 Il y a vait dix centraux en service régulier à Paris.
En voici la liste :
A. 27, avenue de l'Opéra.
B. Parc Monceaux.
C. La Villette.
D. Château d'Eau.
E. Rue de Lyon.
F. Gobelins.
G. Rue de Bac.
H. Grenelle .
I. Passy .
S. Rue des Petits-Champs.
Le nombre de communications faites pendant la semaine du 21 au mardi
27 décembre 1881 , était le suivant :
Bureau . Nombre de Comm et nombre d'abonnés :
A , 38 783 Nombre d'abonnés 535
B , 803___Nombre d'abonnés 132
C , 6,246 _Nombre d'abonnés 77
D , 12,269 Nombre d'abonnés 201
E , 755 __Nombre d'abonnés 12
F , 800 __Nombre d'abonnés 12
G ,10, __ Nombre d'abonnés 318 124
I , 639 __ Nombre d'abonnés 26
S ,10,862 Nombre d'abonnés 208
Total, 87,475 Nombre d'abonnés 1,327
À la même date, le nombre de fils auxiliaires en service
est passé à soixante-dix-sept.
Chacun des bureaux auxiliaires a une directrice, et le service de jour
est divisé entre les jeunes femmes, qui prennent leur tour de
service de huit heures et demie du matin jusqu'à sept heures
du soir.
Maintenant passons aux systèmes développés aux
Etats-Unis et en Suisse.
La Law Telegraph Company
était une société américaine dont l'objectif
était de faciliter les communications entre avocats de New York
. Elle fut la première à fournir des services téléphoniques
dans la ville.
Début 1874, William A. Childs proposa de mettre en place un système
de téléscripteur pour les avocats, similaire à
celui utilisé pour les cours de la bourse. Ce service permettrait
aux avocats de communiquer avec les différents tribunaux afin
qu'ils puissent connaître le calendrier des audiences, les décisions
des juges et autres actualités judiciaires. Après avoir
sollicité l'avis des avocats qui deviendraient ses clients, il
ne trouva aucun intérêt, ces informations étant
déjà disponibles dans les quotidiens. Les avocats souhaitaient
plutôt un système leur permettant de communiquer entre
eux. Si un système permettant à un avocat de communiquer
avec tout autre avocat déjà inscrit était mis à
disposition, cela serait utile, selon l'un des avocats consultés
par Childs. C'est ainsi qu'est née la Law Telegraph Company.
S'appuyant sur les suggestions de ces avocats,
Childs a imaginé un système comprenant un bureau central
et un système de signalisation permettant à chaque avocat
de signaler à ce bureau de connecter son fil à un bureau
spécifique, grâce à un dispositif similaire à
l '« instrument ABC » de Charles Wheatstone . Le service
a été proposé aux avocats locaux et s'est rapidement
vendu. Le cabinet de Childs a installé 60 sonnettes dans une
salle centrale ; chaque avocat se voyait attribuer un numéro
et signalait à l'opératrice le numéro qu'il souhaitait
joindre en sonnant (par exemple, 3 sonneries suivies de 1 pour atteindre
le « 31 »). La sonnette a ensuite été remplacée
par un télégraphe Morse Le 10 avril 1875, le système
était opérationnel et suffisamment acclamé pour
que The Telegrapher, une publication spécialisée, fasse
référence au système Law Telegraph.
sommaire
LE SYSTÈME SCOTT-ELLSWORTH.
En 1880, trois centraux téléphoniques étaient
en service dans la ville de New York : ceux de la Bell
Telephone Company, de la Law Telegraph
Company et de la Gold and Stock
Telegraph Company.
Les deux premiers utilisaient lémetteur Blake
et le récepteur Bell ; la seconde
lémetteur Edison et le récepteur
Phelps.
Au cours de lété 1880, les centraux de la Gold and
Stock Telegraph Company et de la Bell Telephone Company furent rachetés
par la Metropolitan Telephone and Telegraph Company, qui les regroupa
sous une même direction et un même système, ceux
de la Bell Company étant adoptés.
Le central téléphonique de la Gold and Stock Telegraph
Company, qui a joué un rôle essentiel dans les premiers
développements de l'entreprise, est né des efforts conjugués
de M. George B. Scott, directeur de la société,
et de M. T. G. Ellsworth, directeur du bureau central.
1880
Fig. 175 198 Broadway
La figure 175 représente le bureau central téléphonique,
situé au 198 Broadway, à New York, tel qu'il existait
en 1880, avant son intégration avec le réseau Bell au
sein de la Metropolitan Telephone and Telegraph Company.
Près du centre de la pièce, un cadre oblong fermé
est érigé, dans lequel tous les fils du système
sont connectés et acheminés séparément vers
les sections d'un tableau de distribution. Ces sections sont disposées
côte à côte, tournées vers l'extérieur
et en quatre rangées parallèles, superposées, mais
toutes à portée de main d'un opérateur debout au
sol.

Poste
Edison 
En se référant à une seule section (Fig. 176),
les connexions étant toutes similaires, le fil de ligne, après
son introduction dans le cadre ou à l'arrière de l'interrupteur,
est connecté à une vis traversant la section et en connexion
électrique avec un interrupteur à couteau à l'avant,
doté de contacts avant et arrière. En position normale,
l'interrupteur à couteau est maintenu sur le contact arrière,
qui n'est qu'une légère saillie d'une plaque métallique,
établissant ainsi un bon chemin électrique pour le courant
arrivant de la ligne vers cette plaque. Un disque en laiton situé
en dessous est également en connexion électrique avec
la terre via un petit relais, ce qui complète le circuit du courant
d'appel. Un loquet situé à l'extrémité du
levier d'armature, qui traverse la partie en bois de la section, s'engage
dans un disque indicateur et le maintient en position verticale tant
que l'armature n'est pas sollicitée, ou lorsque la ligne est
inactive. Toutefois, si un courant est envoyé sur la ligne depuis
l'autre poste terminal, en appuyant sur une touche comme celle illustrée
à la figure 177, le levier d'armature est attiré et libère
ainsi le disque annonciateur.
Ce dernier, articulé en bas, retombe sous son propre poids et
indique non seulement qu'un appel a été émis, mais
aussi de quel poste il provient. À la vue du numéro, l'aiguilleur
connecte son téléphone portable à la ligne de l'abonné
en insérant la fiche située à l'extrémité
du cordon téléphonique flexible dans le commutateur à
couteau (figure 176).
Cette opération permet non seulement de connecter l'aiguilleur
à la ligne, mais aussi de couper la connexion entre la ligne
de l'abonné et l'annonciateur. Le téléphone de
l'aiguilleur étant déjà connecté à
une batterie et à une bobine d'induction, et prêt à
communiquer sur la ligne de l'abonné, il dit à l'abonné
(que nous appellerons le n° 10) : « Alors, monsieur ?»
Le n° 10 répond : « Le n° 30. »
L'aiguilleur connecte alors le commutateur à couteau du n°
10 à l'un des longs arceaux horizontaux, visibles en bas des
figures 175 et 176, qu'il tourne légèrement pour indiquer
qu'il est occupé. Il insère ensuite l'extrémité
d'un cordon flexible dans l'interrupteur à couteau du n°
30 et, avec l'autre extrémité, tape sur une longue lame
de laiton reliée à une pile de signalisation. Il envoie
ainsi des impulsions électriques dans le fil de ligne reliant
le n° 30 et fait sonner sa sonnette. Le n° 30 retire alors son
téléphone de son interrupteur (Fig. 177) et écoute
pendant que l'aiguilleur connecte l'interrupteur à couteau du
n° 30 à la même tige horizontale que celle du n°
10. Il retire ensuite la connexion du n° 10 de la tige et ordonne
au n° 10 de continuer, lorsque la conversation entre les n°
10 et le n° 30 reprend.
Les relais de déconnexion, illustrés à la figure
178 et à l'extrémité du central, à la figure
175, indiquent au central téléphonique que les abonnés
ont terminé leur conversation. Ces relais, d'une résistance
relativement élevée, sont chacun configurés pour
actionner un circuit local, dans lequel se trouve un annonciateur représentant
l'une des tiges de commutation.
Chaque tige de commutation horizontale est connectée à
l'un des relais, et tous les relais sont mis à la terre. Le numéro
10, ayant commencé la conversation par téléphone,
doit indiquer la fin de la conversation. Ainsi, après avoir raccroché
son téléphone, il appuie quatre ou cinq fois sur le bouton,
ce qui actionne le relais et, par conséquent, l'annonciateur
qui lui est connecté, indiquant que tout élément
connecté à la tige de commutation horizontale dont le
numéro correspond à celui de l'annonciateur peut être
retiré et que la tige de commutation peut être utilisée
pour n'importe quel autre abonné. L'idée de relier la
ligne des abonnés à la terre du central téléphonique
par l'intermédiaire d'une résistance, afin de permettre
aux abonnés d'avertir le central téléphonique de
la fin de leur conversation, est née de M. R. G. Brown,
alors opérateur en chef de la Bourse de l'or et des valeurs,
et aujourd'hui ingénieur électricien à la Compagnie
générale des téléphones, à
Paris.
Ce dispositif ingénieux est toujours utilisé et constitue
un auxiliaire précieux pour le service. M. Brown a eu cette idée
en novembre 1878. L'utilisation de vérins à ressort et
d'autres dispositifs de bouclage était non seulement coûteuse,
mais, avec le type de tableaux de commutation alors en usage, nécessitait
l'utilisation de deux barres de connexion, une pour chaque ligne, ce
qui occupait un espace précieux. En cherchant un substitut aux
dispositifs de bouclage, M. Brown a constaté qu'un téléphone,
ou un électro-aimant à haute résistance, pouvait
être fixé entre une ligne téléphonique et
le sol sans perturber sensiblement la transmission de la parole. Il
a donc adopté ce plan, avec d'excellents résultats.
La figure 177 montre l'appareil installé dans le bureau de l'abonné.
(poste Edison)
Le bras réglable porte un émetteur à bouton-poussoir
Edison, relié au fil principal d'une bobine d'induction dissimulée
sous le bureau. Un téléphone récepteur, appelé
couronne de poney, relié au fil de la ligne, est suspendu à
un interrupteur situé à l'extrémité opposée
du bureau. Le retrait et la remise en place du téléphone
actionnent l'interrupteur. Au-dessus du pupitre se trouve une sonnette
électrique ordinaire à simple coup, et en dessous deux
éléments de batterie Leclanché (Fig. 179).

Un fil de la batterie de l'abonné est mis à la terre ;
l'autre est relié au bouton-poussoir situé sur le côté
du pupitre. Lorsque ce bouton est enfoncé, le courant passe par
le fil de ligne jusqu'à l'interrupteur du central, puis par l'aimant
de l'annonciateur jusqu'à la terre.
Parmi les dispositifs particuliers utilisés dans ce bureau figurent
le téléphone portable de l'aiguilleur, illustré
aux figures 175 et 176, et les tiges d'aiguillage, illustrées
sur la même vue. Ces dernières sont l'invention de M. T.
G. Ellsworth, directeur du central téléphonique.
Les techniciens qui s'occupent des aiguillages deviennent experts et
commettent rarement des erreurs. Il y avait pas moins de six mille appels
par jour dans ce bureau ; pourtant, il n'y avait aucun retard,
aucune erreur, aucun problème, si ce n'est la rupture occasionnelle
d'un fil ou le croisement et l'interférence d'un fil avec un
autre. Une vue d'ensemble permet de se faire une idée de l'activité
d'un central téléphonique. L'état réel des
lieux est loin d'être exagéré.
Le bureau, visible à gauche de la figure 175, est celui de l'opérateur
principal, et les monteurs de lignes, dont le travail consiste à
rectifier les problèmes, recevaient leurs ordres à ce
bureau. Plus de 600 fils alimentaient ce seul bureau, et il fallait
plus d'un millier de piles pour les faire fonctionner. Les personnes
souhaitant utiliser ce moyen de communication souscrivaient à
certaines conditions, qui exigeaient, entre autres, le paiement d'un
loyer mensuel et le respect du règlement de la compagnie.
Des hommes étaient ensuite envoyés du central pour installer
le téléphone et la batterie, et pour tirer un fil reliant
le téléphone de l'abonné au central, le soutenant
à intervalles réguliers par des poteaux et des fixations,
comme pour les lignes télégraphiques. La ligne et l'appareil
étaient maintenus en état par la compagnie. Toute imperfection
dans le fonctionnement de l'un ou l'autre, signalée au bureau
de l'opérateur principal du central, était immédiatement
prise en charge, des hommes étant immédiatement envoyés
sur place pour trouver et remédier au problème.
Une liste alphabétique des abonnés était fournie
avec chaque téléphone, et à mesure que de nouveaux
abonnements étaient souscrits, des listes supplémentaires
étaient fournies à tous les abonnés.
sommaire
Le système LAW
Le système inventé par Frank Shaw,
ingénieur de la Law Telegraph Company
de New York, et exploité par cette société,
et connu sous le nom de Law System, est réputé
pour nécessiter le moins de temps possible pour établir
une connexion et être supérieur à tous les autres.
La Law Telegraph Company exploite des systèmes
d'échange à New York et à Brooklyn. Ses centraux
sont reliés par des lignes principales à ceux de la Metropolitan
Telephone and Telegraph Company, permettant ainsi aux abonnés
des deux compagnies de communiquer entre eux.
Les appareils téléphoniques utilisés par la Law
Telegraph Company sont les mêmes que ceux de la Metropolitan :
l'émetteur Blake et le récepteur
Bell. Cependant, la quasi-totalité du
reste de l'appareil, ainsi que son mode opératoire, sont radicalement
différents et méritent une description complète.
En plus du fil habituel (le fil individuel) reliant l'abonné
au central téléphonique, il dispose, comme environ 130
autres abonnés, d'un fil de circuit, appelé « fil
d'appel », utilisé exclusivement pour donner les
ordres au central téléphonique pour la connexion et la
déconnexion des fils individuels.
L'utilisation de ce fil d'appel permet à l'entreprise de supprimer
les boîtiers d'annonce, les tableaux de commutation, les tables
locales et de lignes principales, etc., dans les centraux téléphoniques,
et de les remplacer, comme seul appareil du central téléphonique,
par une table de trente-quatre pouces carrés, sur laquelle sont
concentrés pas moins de 400 fils individuels, 75 à 100
fils principaux et 4 fils d'appel.
Autour de cette table sont assis quatre opérateurs, chacun disposant
d'un émetteur et d'un récepteur connectés à
un fil d'appel distinct.
L'émetteur est placé sur une tige verticale à sa
droite et le récepteur est maintenu constamment à son
oreille grâce à un serre-tête en acier qui sert également
d'aimant pour le téléphone. Il est donc toujours prêt
à recevoir un ordre, sans appel ni signal préalable, et
ses deux mains sont libres pour exécuter les ordres. Chacun de
ces trois câbles d'appel est relié aux locaux d'environ
133 abonnés, et le quatrième est relié à
toutes les autres tables du système, qu'elles soient situées
dans le même central ou dans d'autres. Les premières sont
appelées câbles d'appel des abonnés, et les secondes,
câbles d'appel des lignes principales, car elles servent à
transmettre les ordres de connexion et de déconnexion des lignes
principales. Toutes les tables du système sont identiques en
tous points et chacune comporte un certain nombre de lignes principales
en connexion directe.

La figure 180 est une coupe de la table et la figure 181, une vue du
haut.
Sa construction est la suivante :
Chaque fil pénètre dans le boîtier central depuis
le sol et est relié à un tube vertical en laiton d'environ
soixante centimètres de haut et d'un demi-pouce de diamètre.
Une tige en laiton d'environ trente centimètres de long, supportée
par un petit ressort plat, est suspendue à chaque tube (voir
figure 182) par un cordon robuste et flexible, qui se termine par
un capuchon en laiton portant une broche en acier et reposant sur une
plaque de masse placée juste au-dessus des tubes, mais séparée
de ceux-ci.
La tige se déplace librement dans le tube et le ressort maintient
une connexion électrique entre eux, qui n'est jamais interrompue.
Cette boîte à tubes s'ouvre au centre du plateau de la
table. Toutes ses parties sont facilement accessibles de tous les côtés.
La plaque de masse forme une partie de la surface, le reste étant
composé de 75 à 100 barres carrées en laiton percées
de trous pour recevoir les broches en acier. Certaines parties de ces
barres sont reliées par des câbles principaux à
des barres similaires sur des tables similaires (dans le même
bureau ou dans d'autres bureaux), et le reste sert aux connexions locales.
Les tubes sont disposés en quatre sections de 100 chacune, chaque
section étant carrée de dix tubes, et numérotés
de 0 à 9 sur les quatre côtés, afin que les chiffres
soient lisibles de la même manière de tous les côtés
de la table.
Les chiffres sur l'un des deux côtés parallèles
peuvent représenter les dizaines, et ceux sur les deux autres
côtés représentent les unités, les centaines
étant comprises.
Il est évident qu'avec ce système de numérotation,
l'opérateur peut sélectionner n'importe quelle prise plus
rapidement et plus sûrement que si chaque prise portait son propre
numéro. La plaque portant les chiffres est reliée à
une batterie équipée d'un inverseur de pôles ou
d'un disjoncteur ou à un générateur, si
vous préférez de sorte que lorsqu'une prise est
touchée, la sonnette de l'abonné retentit en continu.
Une petite clé est insérée dans chaque barre carrée
et, lorsqu'on l'enfonce, s'appuie contre une plaque située en
dessous, également reliée. Une fois les abonnés
connectés, ils peuvent être appelés à l'aide
de ces clés sans avoir à les déconnecter. Une autre
plaque, située à côté de celle numérotée,
est reliée à la même batterie, mais directement,
et permet d'effectuer des appels simples. L'interrupteur à bouton-poussoir,
visible sous chaque émetteur, permet de commuter temporairement
les téléphones sur un fil d'appel interurbain provenant
d'une autre table. Lorsqu'il y a plusieurs fils de ce type, il existe
un interrupteur pour chacun. L'équipement de l'abonné
est illustré à la figure 183.

Le générateur magnéto habituel est supprimé.
Le bouton noir visible qui dépasse de la porte est le même
interrupteur que celui présenté aux coins de la table.
Lorsqu'il est maintenu enfoncé, il relie l'ensemble de l'appareil
au fil d'appel ; en fonctionnement normal, l'appareil est branché
sur le fil individuel.
Le boîtier contient, outre cet interrupteur et l'interrupteur
à gravité (qui maintient le combiné et permet la
commutation automatique de la sonnerie d'appel au téléphone),
une pile « Law » et une simple sonnerie d'appel.
La figure 184 illustre la combinaison des circuits et le fonctionnement
du système, qui est le suivant :
Labonné 113 souhaite communiquer avec labonné
394. Il se connecte à sa ligne dappel (C1) en maintenant
le doigt appuyé sur son bouton-poussoir et compose le « 113-394 ».
Lopératrice S¹ sélectionne immédiatement
ces broches, une de chaque main, les maintient un instant sur la plaque
de sonnerie continue, les insère dans une barre et le tour est
joué. Durée : environ trois secondes.
La conversation terminée, 113 appelle « 113 off ».
Lopératrice S retire immédiatement les broches 113
et 394, une de chaque main, les pose sur la plaque de sonnerie unique,
donnant ainsi un signal de déconnexion à chaque abonné,
les libère et ils retournent à leur place. Durée :
environ deux secondes. Si l'appel avait été « 113-782 »,
782 étant un abonné connecté à une autre
table (du même central téléphonique ou d'un autre
central téléphonique), l'opérateur S1 aurait alors
sélectionné une barre de ligne principale menant à
cette table, par exemple la barre connectée à la ligne
principale 10. D'une main, il aurait sonné et connecté
le 113 à cette barre, et de l'autre main, il aurait appuyé
sur son bouton-poussoir et appelé l'opérateur distant,
782-10, par le biais du câble T.C. T2 aurait alors immédiatement
sonné et connecté le 782 à la barre portant le
même numéro dans sa table. Durée totale occupée
environ cinq secondes.
La déconnexion s'effectue de la même manière. On
observera que les opérateurs d'une même table travaillent
de manière totalement indépendante les uns des autres
et ne parlent jamais, sauf par ligne d'appel interurbain, à un
opérateur distant.
Si l'abonné 782 donne l'ordre de déconnexion, il sera
reçu par l'opérateur S5, qui retirera la broche 782, commutera
sur la ligne TC et dira à l'opérateur T : « 10
off », après quoi l'opérateur T retirera la
broche 113 de la barre 10.
Tous les abonnés sont numérotés et leurs noms ne
sont jamais utilisés.
Les abonnés ne s'interrompent ni ne se gênent sur la ligne
d'appel, car ils s'entendent distinctement, et chaque ordre ne comporte
qu'un ou deux mots et est exécuté immédiatement.
Avec ce système, un abonné peut se connecter et se déconnecter
à volonté avec d'autres abonnés en succession rapide ;
Une fonction précieuse pour établir des devis aux clients,
localiser une personne et bien d'autres choses encore.
Certains fils d'appel sont des circuits métalliques, d'autres
des circuits de terre. Ils sont généralement reliés
au central téléphonique de l'abonné, bien qu'ils
ne soient parfois que des dérivations ou des branchements.
Le système Law présente les avantages suivants :
Le coût de sa construction et de son installation est inférieur
à celui de tout autre système, car le coût du circuit
d'appel est inférieur à celui des appareils habituels
(annonciateurs, vérins à ressort et batteries) du central
téléphonique, et des batteries ou des magnétos
de sonnerie des bureaux d'abonnés, qui ne sont pas nécessaires ;
et les coûts d'entretien et d'exploitation sont bien moindres,
car,
1°, il nécessite un tiers à un quart du nombre habituel
d'opérateurs.
2°.Le fil d'appel tombe moins souvent en panne que les annonciateurs
et les batteries habituels, et, bien sûr, pour la même raison,
le service est meilleur pour les abonnés.
3°. Le système nécessite beaucoup moins d'inspecteurs
et d'experts, car le fil d'appel constitue un corps d'inspecteurs à
part entière, et son service en tant que tel suffit à
couvrir son coût.
4°. Mais environ un dixième du nombre habituel de cellules
de batterie est utilisé.
5°.Les dépenses habituelles et inévitables liées
au remplacement de l'appareil en vue de son amélioration sont
évitées, car il n'y a que peu ou pas de modifications
à apporter.
Le fil d'appel peut être métallique ou à la terre,
bien que le premier soit préférable. Il doit être
fréquemment relié au central téléphonique
afin qu'en cas de problème, il puisse être immédiatement
localisé et rapidement retiré. Ce bouclage s'effectue
sans perte de fil, car les abonnés sont toujours si nombreux
à proximité du central téléphonique que
les deux parties de chaque boucle peuvent être avantageusement
utilisées. Dans la comparaison précédente des coûts
de construction, il est prévu que le fil d'appel soit entièrement
en fil de fer n° 13, avec isolation en Kerite, mais dans de nombreuses
villes et localités, cette isolation n'est ni nécessaire
ni recommandée.
Sur les poteaux, la broche supérieure doit toujours être
reliée au fil d'appel. Le fil d'appel peut être relié
au central de chaque abonné ou y être dérivé.
La première solution est préférable dans les centraux
importants ou actifs, avec plus de 50 numéros sur un circuit,
et la seconde dans les petits centraux, avec seulement quelques numéros
sur un circuit. Cependant, les deux solutions sont parfois avantageuses
pour différents circuits d'un même central.
Lorsque les appels sont relativement peu nombreux, afin d'éviter
qu'un opérateur ne doive constamment tenir son téléphone
à l'oreille, une dérivation du fil d'appel au central,
avec batterie et sonnerie en circuit à la terre, peut être
prévue. La sonnerie retentira dès qu'un abonné
appuiera sur son bouton-poussoir, car ce faisant, il connectera temporairement
le fil d'appel à son fil privé, le mettant ainsi à
la terre.
Ce plan ne nécessite aucun ajout ni aucune modification au central,
et est particulièrement avantageux pour le service de nuit et
les petits centraux. Les ordres sont donnés et reçus entre
différents centraux téléphoniques reliés
par des lignes interurbaines, de la même manière qu'entre
les centraux et les abonnés, c'est-à-dire par des lignes
d'appel et des opérateurs d'écoute.
Dans le cadre de ce plan, la Law Telegraph Company, qui exploite cinq
centraux téléphoniques, établit la communication
entre un abonné relié à un central téléphonique
et un autre à un autre central téléphonique presque
aussi rapidement qu'entre deux abonnés reliés au même
central téléphonique.
Les figures 185 et 186 illustrent le fonctionnement des connexions lorsque
le fil d'appel est branché en boucle dans le central téléphonique
de l'abonné.
Les circuits de l'appareil sont les suivants : le fil d'appel entre
en A et sort directement en B. Il n'y a donc aucune résistance
dans ce circuit, au poste de l'abonné, lorsque le téléphone
n'est pas utilisé. Le fil privé entre en C et, via D et
E, rejoint la sonnerie puis la terre ; le poste est alors prêt
à être appelé. Lorsque le téléphone
est décroché et que le bouton-poussoir est enfoncé,
le fil privé entrant en C passe par la plaque située à
côté du bouton-poussoir, directement vers la sonnerie et
la terre. Le fil d'appel, entrant en A, traverse la bobine secondaire
de l'émetteur, traverse le téléphone et ressort
en B, via les fils D, F, G et H ; la batterie locale est fermée
via la bobine primaire de l'émetteur via les fils I, F et J.
Lorsque le bouton-poussoir est relâché, le fil d'appel
traverse à nouveau directement l'appareil comme précédemment,
mais comme le téléphone est toujours décroché,
le circuit du fil privé passe alors par D, F, G et H, via l'émetteur,
le récepteur et la sonnerie, jusqu'à la terre.

La figure 187 montre comment les connexions sont établies lorsque
le fil d'appel est branché au bureau de l'abonné et qu'une
sonnerie et une batterie sont placées en circuit au bureau central.
Les connexions au central de l'abonné sont les mêmes que
lorsque le fil d'appel est en bouclé à l'exception qu'il
ne sort pas; et le fil E est connecté
aux deux ressorts de contact les plus proches de la sonnerie.
Lorsque l'abonné appuie sur son bouton-poussoir et le maintient
enfoncé, la pile au central est coupée de la terre à
la sonnerie qui doit être un vibreur, les fils A, D et E relient
la sonnerie et la terre au central de l'abonné.

Les figures 188 et 189 sont des coupes de la pile utilisée par
la Law Telegraph Company. Son fonctionnement est réputé
uniforme et sa construction empêche l'eau de s'évaporer
et le sel ammoniac de s'échapper. Pour charger la pile, dissolvez
dans le bocal 170 ml de sel ammoniac pur de la meilleure qualité
avec de l'eau, et remplissez-le de manière à ce que, lorsque
les charbons et le zinc sont insérés, l'eau atteigne le
bord, mais pas plus haut. Le couvercle intérieur et extérieur,
ainsi que ses connexions, doivent être maintenus parfaitement
secs et les charbons solidement boulonnés. Le circuit doit rester
ouvert lorsque la pile n'est pas utilisée. Il ne faut pas mettre
plus de sel ammoniac dans le bocal que l'eau n'en dissout. Beaucoup
le font, pensant qu'un dépôt de sel ammoniac au fond du
bocal sert de réserve, que la solution puise selon les besoins,
ce qui est faux ; au contraire, ce dépôt est extrêmement
nocif. En utilisant de l'eau chaude plutôt que froide et en remuant
bien, le sel ammoniac se dissoudra rapidement. La tige ronde représente
le zinc et les plaques plates le carbone.
Voici une liste de centraux utilisant le système de central téléphonique Law:

L'extrait suivant, tiré du rapport annuel de M. J. E. Zeublin,
directeur général de la Bell Telephone Company de Philadelphie,
daté du 19 février 1883, donne un compte rendu intéressant
du passage du système d'annonciateurs au système légal
par cette compagnie :
L'exercice qui vient de s'achever a été exceptionnel dans
l'histoire de cette compagnie.
L'expérience de l'année précédente avait
démontré la nécessité de locaux plus spacieux
pour le central téléphonique et avait incité les
dirigeants à négocier des locaux dans le nouveau bâtiment
situé à l'angle sud-ouest des rues Fourth et Chestnut.
Cela a permis à cette compagnie d'obtenir des locaux et des privilèges
de toit parfaitement adaptés à notre service de télégrammes.
Afin de tirer parti de tous les progrès réalisés
en téléphonie, il fut jugé préférable,
avant de procéder au déménagement, d'envoyer M.
Sargent, le surintendant général, en tournée d'inspection
dans tous les centraux importants du pays. Sa vaste expérience
et ses idées progressistes le préparaient particulièrement
bien à cette mission, ce qui l'empêcha d'entraver cette
installation en pleine expansion avec les systèmes habituels.
Il prit les devants et recommanda avec audace l'expérimentation
du système de commutation automatique afin d'assurer un service
rapide entre les abonnés et d'économiser de l'espace dans
la salle d'opération. Ces suggestions furent adoptées
et quatre commutateurs automatiques furent achetés. Le déménagement
de l'ancien central vers le nouveau s'est heurté à des
difficultés imprévues, principalement liées au
retrait d'une telle masse de câbles, au passage brutal de l'ancien
au nouveau système et au caractère nécessairement
temporaire d'une grande partie de la construction. Il a fallu former
personnellement le public à l'utilisation du nouveau système
et former nos opérateurs à sa mise en uvre rapide.
Cela a naturellement suscité du mécontentement et, avant
même que le système ne soit testé et que les problèmes
de construction ne soient résolus, nos abonnés, mal compris
le véritable objectif du changement, ont été invités
à se réunir et à former une association pour protéger
leurs intérêts et exiger de nous un service satisfaisant
et parfait. Les dirigeants de l'entreprise ont réagi avec bienveillance
et ont uvré, individuellement et collectivement, à
perfectionner le service. Ils ont travaillé de toutes les manières
possibles, avec le soutien compétent et assidu de M. Henry Bentley,
membre du conseil d'administration. Le travail a été mené
avec tant de discrétion et d'efficacité que les dirigeants
de l'association se sont rapidement retrouvés sans soutien, le
président lui-même étant contraint de reconnaître
la supériorité du nouveau service sur l'ancien. La perte
du service a été compensée de manière satisfaisante
à un coût modique, tandis que l'agitation a convaincu nos
clients que le téléphone était une nécessité
commerciale indispensable, ce qui a entraîné une augmentation
du nombre d'abonnements plus importante que jamais auparavant dans l'histoire
de l'entreprise. Le service supérieur rendu par le nouveau central
téléphonique bien équipé a suscité
des éloges sans réserve de la part des téléphonistes
les plus éminents du pays.
sommaire
SYSTÈME D'ANNONCIATEURS (CHILD'S ANNUNCIATOR
SYSTEM)
À droite, A, B, C, D et E (fig. 190) sont des opérateurs
de table. Chacun d'eux est relié à sa table, par un circuit
indépendant, à un indicateur situé à gauche
du tableau de distribution, portant la même lettre. Chaque table
possède également un nombre spécifié de
fils disposés par paires, chaque fil étant relié
à une barre horizontale du tableau de distribution. 1, 2 et 3
sont des opérateurs de table, debout ou assis devant le tableau,
chacun portant un téléphone fixé à sa tête
et relié par un circuit indépendant à toutes les
tables. 101 à 307 sont des fils d'abonnés reliés
aux barres verticales, qui à leur tour sont reliées aux
annonciateurs des abonnés, puis à la terre.
Le fonctionnement est le suivant :
Par exemple, 101 souhaite communiquer avec 307. 101 raccroche son annonciateur ;
L'opérateur 1 retire la goupille située en dessous et
remet l'annonciateur en place. Jetant un coup d'il aux indicateurs,
il constate que l'opérateur de table A est désengagé
et insère la goupille dans la barre supérieure de toute
paire désengagée menant à sa table, par exemple
la paire n° 1. Le courant du générateur, représenté
à gauche, ferme alors l'indicateur A, désactive l'annonciateur
de table 1 et fait sonner l'abonné 101. Ainsi, l'abonné
reçoit une réponse, A est appelé et tous les opérateurs
sont informés que A est occupé. A déplace alors
l'interrupteur à deux boutons de la position supérieure
1 à la position inférieure 1, commute son téléphone
sur le circuit de l'opérateur supérieur 1, reçoit
son ordre 101-307 et l'enregistre sur un ticket ou dans un carnet, cette
dernière option étant préférée.
Il commute alors son téléphone sur le circuit de l'opérateur
3 et donne l'ordre 307-1. 3 retire la broche 307 et l'insère
dans la borne inférieure 1. Le courant du générateur
atteint alors l'abonné 307, qui est alors commuté par
A du générateur vers 101.
Lorsque le travail est terminé, A appuie sur un bouton-poussoir
qui, grâce à un circuit non représenté, ouvre
son indicateur et informe les opérateurs qu'il est à nouveau
déconnecté. On peut également faire en sorte que
l'action de A, en commutant les deux abonnés ensemble, ouvre
son indicateur et l'empêche ainsi de se soustraire au travail.
Si un opérateur connecte un abonné dont la barre est déjà
occupée, il en est immédiatement informé par l'indicateur
approprié, qui refuse de se fermer.
Les déconnexions sont obtenues par l'un des abonnés qui
raccroche l'annonciateur de la table, après quoi l'opérateur
de la table appelle les numéros par le biais du ou des circuits
appropriés aux opérateurs de la table.
Si, lorsqu'il est appelé, le 307 est occupé, le 3 répond
d'abord à A, occupé, puis accroche un ticket en caoutchouc
dur portant la lettre A sur la broche du 307. Enfin, à la réception
de l'ordre de déconnexion du 307, il connecte le 307 à
A, qui, d'après son enregistrement, découvre que le 101
le recherche et établit la connexion.
Les lignes principales vers d'autres centraux téléphoniques
sont connectées au tableau exactement comme les lignes d'abonnés.
Si une connexion avec un abonné d'un autre central est souhaitée,
l'opérateur de la table commande un fil principal auprès
de l'opérateur de commutation approprié, installe un annonciateur
dans le bureau distant, est commuté sur une table de ce bureau
et appelle le correspondant souhaité.
Les vérins et les cales ne sont pas utilisés aux tables,
mais plutôt des interrupteurs à bouton-poussoir, simples
et d'utilisation parfaite, qui permettent à l'opérateur,
d'un simple passage du doigt de l'un à l'autre, de commuter son
téléphone d'un fil à l'autre rapidement et facilement.
Les avantages revendiqués pour ce système sont les suivants :
1. Chaque opérateur est debout ou assis à sa place et
ne bouge pas.
2. Aucune perte de temps nest constatée lors de lexécution
dune commande, et chaque mouvement est rapide et facile.
3. Quelle que soit lintensité du travail, il est impossible
de perturber ou de retarder le travail, à condition, bien sûr,
que le nombre dopérateurs soit suffisant, ce qui nest
le cas daucun autre système dannonce.
4. Le système est évolutif sans limites et fonctionne
aussi bien avec 5 000 quavec 500 abonnés ; que tous
soient dans un même bureau ou répartis
entre plusieurs bureaux .
On ne prétend pas que ce système soit aussi performant
que le système juridique, sans annonciateurs, et qui surpasse
tous les autres systèmes en termes de rapidité, d'uniformité,
de précision et de coût, mais on affirme qu'il est supérieur
à tout autre système d'annonciateurs.
Chaque tableau de distribution comporte cent bandes verticales, et les
bandes portant le même numéro sur chaque tableau sont connectées
entre elles ; la bande n° 1 du premier tableau étant
connectée à la bande n° 1 des deuxième,
troisième, quatrième, cinquième, sixième,
septième, huitième et neuvième tableaux ;
et toutes les autres de la même manière. Ainsi, alors que
les bandes verticales du tableau comptent 900 numéros, les
bandes horizontales n'en comptent que 100.
Cette disposition montre que chaque ligne verticale peut être
connectée à n'importe laquelle des bandes en laiton situées
sur la face avant du tableau. Les fils des différents abonnés
passent par le toit du bâtiment et sont raccordés aux bandes
verticales numérotées correspondantes du tableau de distribution.
Les broches utilisées pour réaliser les connexions du
tableau sont en laiton, de forme conique, afin d'assurer leur ajustement
parfait dans les trous des réglettes, et suffisamment longues
pour dépasser suffisamment de l'arrière pour engager les
feuilles de laiton sur les lignes verticales.
L'angle d'inclinaison des feuilles fait qu'elles agissent comme des
ressorts et assurent ainsi un contact toujours solide et efficace.
Devant chaque tableau de distribution, une rangée de trous, à
environ 30 cm du bas du tableau, permet d'insérer des broches
pour relier les réglettes verticales reliées aux lignes
d'abonnés aux annonciateurs correspondants, situés de
l'autre côté de la pièce. Un fil partant de l'autre
côté est percé de trous au centre des réglettes.
Toutes les réglettes sont percées d'un nombre égal
de trous, et les centres des trous correspondants de toutes les réglettes
sont alignés verticalement. Les bandes sont numérotées
consécutivement, tout comme les rangées verticales de
trous, la numérotation commençant par le n° 1, à
gauche du tableau. À l'arrière du tableau, et juste derrière
les rangées verticales de trous, se trouvent des bandes de tôle
de laiton, disposées à un angle tel qu'une épingle
métallique enfoncée dans l'un des trous à l'avant
du tableau appuierait contre la bande de laiton à l'arrière,
établissant ainsi une connexion métallique entre l'une
des bandes horizontales de laiton à l'avant et l'une des bandes
verticales de laiton à l'arrière du tableau.
Chaque tableau de commutation contient cent bandes verticales, et les
bandes portant le même numéro sur chaque tableau sont reliées
entre elles ; la bande n° 1 du premier tableau étant
reliée à la bande n° 1 des deuxième, troisième,
quatrième, cinquième, sixième, septième,
huitième et neuvième tableaux ; et toutes les autres
de la même manière. Ainsi, alors que les bandes verticales
du tableau comportent 900 numéros, les bandes horizontales n'en
comportent que 100.
Cette disposition montre que chaque ligne verticale peut être
connectée à n'importe laquelle des bandes de laiton situées
à l'avant du tableau. Les fils des différents abonnés
passent par le toit du bâtiment et sont fixés aux bandes
verticales numérotées correspondantes du tableau.
Les broches utilisées pour réaliser les connexions du
tableau sont en laiton, de forme conique, afin d'assurer leur ajustement
parfait dans les trous des bandes, et suffisamment longues pour dépasser
suffisamment de l'arrière pour engager les feuilles de laiton
des lignes verticales.
L'angle de ces feuilles fait office de ressorts et assure ainsi un contact
toujours solide et efficace.
Devant chaque tableau de distribution se trouve une rangée de
trous, à environ 30 cm du bas du tableau, dans lesquels sont
insérées des broches destinées à relier
les bandes verticales reliées aux lignes d'abonnés aux
annonciateurs correspondants, situés de l'autre côté
de la pièce. Un fil partant de chaque bande verticale est relié
à une pièce métallique fixée d'un côté
de chaque trou formant cette rangée ; et un autre fil, reliant
chaque indicateur, est relié à une pièce métallique
fixée de l'autre côté de chaque trou mentionné
ci-dessus, de telle sorte que lorsqu'une broche est insérée
dans l'un des trous, une connexion métallique est établie
entre le fil d'abonné et l'indicateur correspondant.
Les huit boîtiers d'annonciateurs contiennent chacun cent annonciateurs,
disposés sur trois rangées, deux rangées en contenant
chacune trente-quatre, et une rangée en contenant trente-trois.
L'annonciateur est constitué d'un petit disque, articulé
sur sa face inférieure, disposé de manière à
retomber de son propre poids lorsqu'il est libéré par
un loquet situé à l'extrémité d'un levier
actionné par un électro-aimant. Le numéro de chaque
annonciateur est peint directement dessus et correspond au numéro
de chaque abonné. De plus, le nom de chaque abonné est
inscrit sur une carte fixée à l'intérieur de chaque
disque. En insérant une épingle dans un trou pratiqué
dans une bande de laiton sous chaque annonciateur, la connexion est
établie entre le fil de l'abonné et un récepteur
et un émetteur téléphoniques. Au-dessus de chaque
table d'opération, située au milieu de la pièce,
se trouvent huit annonciateurs. L'électro-aimant de chaque annonciateur
est relié par un fil à l'une des bandes horizontales qui
traversent l'avant du tableau de distribution. Sur la table d'opération
se trouvent huit vérins à ressort en laiton, d'environ
dix centimètres de long, fixés rigidement à une
extrémité et reposant sur une petite plaque métallique
à l'autre extrémité. Chaque vérin est relié
par un fil à l'une des bornes d'un aimant annonciateur, dont
l'autre borne est reliée à l'une des bandes horizontales
du tableau de distribution ; la petite plaque métallique
de chaque vérin est également reliée à l'une
des extrémités d'un aimant annonciateur, dont l'autre
extrémité est reliée à l'une des bandes
horizontales du tableau de distribution. Il y a donc huit vérins
à ressort sur chaque table, reliés à huit annonciateurs ;
c'est-à-dire un vérin à ressort pour chaque annonciateur,
formant une connexion avec chacune des bandes horizontales de cette
table. Sur chaque table d'opération se trouvent également
deux clés, un téléphone émetteur-récepteur
et une cale, ce dernier instrument étant conçu pour être
inséré entre le vérin à ressort et la petite
plaque métallique ; pour faciliter son passage, l'extrémité
du vérin à ressort est recourbée vers le haut.
La cale est constituée d'un couteau en ébonite, dont la
lame est recouverte de chaque côté de bandes de laiton
isolées les unes des autres. De chaque bande, un fil relie le
manche au récepteur et à l'émetteur de l'opérateur.
Lorsque la cale est insérée entre le vérin à
ressort et la plaque métallique, une connexion métallique
est établie, via le ressort, avec la bande de laiton située
sur la partie supérieure de la cale, via le fil du manche, avec
l'instrument émetteur-récepteur, puis, via l'autre fil,
avec la plaque inférieure de la cale, et enfin, avec la plaque
métallique reliée à l'aimant annonciateur. Après
avoir décrit les tableaux de commutation, les annonciateurs et
les tables d'opération, nous allons maintenant suivre les différentes
opérations qui se déroulent au central téléphonique,
depuis l'appel d'un abonné souhaitant communiquer avec un autre
abonné, jusqu'à la fin de la conversation et la déconnexion
des lignes des tables d'opération. Supposons, par exemple, que
Brown et Robinson, dont le numéro de téléphone
est le 1 New, souhaitent converser avec Smith et Jones, dont le numéro
de téléphone est le 4 New. L'abonné n° 1 tourne
la manivelle de son aimant, ce qui envoie un courant électrique
le long de son fil jusqu'au central téléphonique. Ce courant
pénètre dans le tableau de commutation par la bande verticale
n° 1, descend ce fil jusqu'à la broche qui le relie au fil
de l'annonciateur, puis à l'aimant de l'annonciateur n° 1
et à la terre. Lorsque le courant traverse l'aimant de l'annonciateur,
l'armature de ce dernier est attirée, soulevant ainsi le levier
et détachant le loquet qui maintient le volet, qui tombe sous
son propre poids. L'opérateur insère ensuite une épingle
dans le trou situé sous l'annonciateur n° 1, ce qui le déconnecte
directement de la terre et le relie à la terre via un émetteur-récepteur
téléphonique. Il demande ensuite à l'abonné
par téléphone : « Quel numéro ?»
et, recevant la réponse : « Numéro 4 »,
il inscrit les deux chiffres, 1 et 4, sur un petit bout de papier et
le tend à un garçon, qui le porte à une table.
L'opérateur retire ensuite la épingle du trou du n° 1
sur le panneau annonciateur et remet le volet en place.
Français L'opérateur de la table locale, après
avoir reçu le bordereau, dit à la personne dont c'est
la tâche de déplacer les broches sur le tableau de commutation
comme indiqué pour connecter les numéros 1 et 4. L'aiguilleur
retire ensuite la broche appartenant au numéro 1 du trou inférieur,
ouvrant ainsi le circuit entre le numéro 1 et l'annonciateur,
et l'insère dans le trou de la bande horizontale n° 5, dans
la ligne verticale appartenant au numéro 1. Il déplace
ensuite la broche du numéro 4 du trou inférieur et la
place dans un trou de la bande horizontale n° 6, et sur la ligne
verticale n° 4. Le chemin du courant passe maintenant de l'abonné
n° 1 par son fil vertical à l'arrière du tableau de
commutation jusqu'à la bande horizontale en laiton n° 5 ;
de là jusqu'à l'annonciateur n° 5 sur la table locale
; de là jusqu'au vérin à ressort, sur la table
locale, à travers la plaque métallique jusqu'à
l'annonciateur n° 6 sur la table locale ; De là, jusqu'à
la bande horizontale n° 6, jusqu'à la broche insérée
sur le fil vertical du n° 4 ; de là, par le fil de ligne,
jusqu'au bureau de l'abonné n° 4, et par son appareil
jusqu'à la terre, plaçant ainsi les deux abonnés
sur le même circuit. L'opérateur local de la table informe
alors le n° 4 qu'il est recherché en actionnant la sonnette
d'alarme de ce dernier. Le long de la partie avant, sous les tables,
se trouve un fil provenant d'une série de batteries placées
dans une pièce adjacente, dont le courant est constamment inversé
par un inverseur de pôles automatique. Lorsqu'un fil d'abonné
est connecté au fil de la batterie, en appuyant sur une touche,
le courant intermittent nécessaire à la sonnerie de l'abonné
passe par celui-ci. Dans le cas présent, l'alarme du bureau n°
4 se déclencherait, tandis que celle du n° 1 resterait silencieuse,
car ce dernier a retiré le téléphone portable et
ouvert le circuit à sa propre alarme, après avoir appelé
le bureau central, et attend maintenant, le téléphone
récepteur à l'oreille, que ses correspondants, Smith et
Jones, lui signalent qu'ils sont prêts à lui parler. L'opérateur
local de la table insère alors une cale entre le vérin
à ressort et la plaque métallique, insérant ainsi
dans le circuit un émetteur et un récepteur téléphoniques,
en plus de l'annonciateur. Dès que les deux abonnés, n°
1 et 4, ont terminé leur conversation, il est de leur devoir
d'envoyer un signal au bureau central à cet effet, en tournant
la manivelle de leurs aimants et en laissant tomber les volets annonciateurs
reliés à leurs lignes sur la table d'opération
; mais au cas où ils oublient ou négligent de le faire,
l'opérateur peut s'assurer qu'ils ont terminé en écoutant
de temps en temps le téléphone sur sa table. La Metropolitan
Company a divisé la ville en huit districts, et dans chaque district
a établi un central téléphonique. Ces centraux
sont situés aux endroits suivants : New, Murray, Spring,
Pearl, Nassau, Walker, 21e et 22e rues. Ils sont reliés entre
eux par des lignes principales, ainsi qu'à ceux de Harlem, Brooklyn,
Flushing, Yonkers, Mount Vernon, White Plains, Sing Sing et Portchester
(New York), et de Jersey City, Hoboken, Paterson, Passaic, Hackensack,
Orange, Bloomfield, Montclair, Asbury Park, Elizabeth, Plainfield, New
Brunswick et Morristown (New Jersey). Lorsqu'un abonné d'un central
souhaite être mis en relation avec un abonné d'un autre
central, la procédure est la suivante : un abonné
se connectant au bureau de New Street, par exemple le 280, et souhaitant
communiquer avec un abonné du bureau de Spring Street, doit tourner
sa manivelle magnétique, ce qui fait tomber le signaleur n° 280
du bureau de New Street.
L'opératrice du bureau de New Street insère alors une
broche de connexion à un téléphone et demande quel
est le numéro. L'abonné répond : « 250,
Spring.» Ces deux numéros sont ensuite inscrits sur un
bout de papier, puis apportés par un garçon à une
opératrice installée à une table reliée
au bureau de Spring Street. Cette opératrice demande alors à
l'aiguilleur de connecter le 280 au 18 ce dernier étant
le numéro de la ligne principale du bureau de Spring Street
puis appuie sur une touche, ce qui déclenche un courant de batterie
sur la ligne et dépose un disque annonciateur sur une table similaire
du bureau de Spring Street, indiquant, par téléphone,
« 250 ».
L'opérateur de Spring Street demande alors à l'aiguilleur
de connecter le 250, puis l'appelle en envoyant un courant de batterie
sur son fil, et en même temps sonne la cloche de l'abonné
« 280, New », qui a appelé le 250, Spring, et la
connexion est alors établie entre les deux abonnés sans
dire un mot à aucun des deux. Dès que les abonnés
ont fini de parler, l'un d'eux tourne sa manivelle magnétique,
ce qui fait tomber un obturateur annonciateur, situé sur une
table de ligne principale, dans chacun des centraux, et l'opérateur
demande à l'aiguilleur de débrancher les fils de la table,
et ils sont ensuite remis à leur position normale sur le tableau
de commutation. Il y a au central de New Street dix jeunes femmes aux
tables d'opération, sept jeunes femmes aux boîtiers annonciateurs,
cinq aiguilleurs et un garçon pour passer les bordereaux. Le
bureau central de New Street compte sept cent trente abonnés,
quatre-vingt-dix lignes principales reliant différents points,
et effectue en moyenne six mille cinq cents connexions par jour, chaque
connexion étant établie, sur les lignes principales et
locales, en trente secondes en moyenne. La Metropolitan Telephone and
Telegraph Company compte 3 300 abonnés dans la ville de
New York, et la Law Telephone Company 550 ; les centraux de banlieue,
fonctionnant en liaison avec ceux-ci, comptent 3 800 abonnés,
soit un total de 7 650 abonnés à New York et dans
les environs, qui peuvent communiquer entre eux par téléphone
grâce à la combinaison des différents centraux.
La Metropolitan Telephone and Telegraph Company publie une brochure
contenant la liste de tous les abonnés de ses différents
centraux et de ceux des villes de banlieue travaillant en liaison avec
eux. Cette brochure contient, outre les noms des abonnés, le
nom du bureau central auquel son fil est connecté et le numéro
de l'abonné. Les abonnés ne sont connus des opérateurs
que par le nom du central téléphonique auquel ils sont
connectés et par leur numéro, et non par leur nom. Les
instructions suivantes sont données aux abonnés pour communiquer
via les centraux : appuyez sur le bouton et tournez la manivelle
une seule fois ; décrochez le combiné et approchez-le
de votre oreille. Le central vous demandera alors : quel numéro ?
Indiquez le central et le numéro de la personne souhaitée.
Dès que vous recevez la réponse, raccrochez le combiné
et attendez que la sonnerie retentisse, puis portez le combiné
à votre oreille et adressez-vous à la personne appelée.
Si vous n'entendez pas immédiatement sa voix, le retard est dû,
sauf dans de rares cas, à son retard à répondre
rapidement. Par conséquent, raccrochez le combiné, appuyez
sur le bouton et sonnez deux fois, puis remettez le combiné à
votre oreille. Parlez d'une voix modérée et claire, la
bouche à 7,5 ou 10 cm de l'émetteur. Parler fort
perturbe le mécanisme de l'appareil et produit un son confus.
Une fois la communication terminée, raccrochez le combiné
et appelez en appuyant sur le bouton et en tournant la manivelle une
fois. Si vous souhaitez appeler un abonné avant la déconnexion,
raccrochez le combiné, appuyez sur le bouton et tournez la manivelle
une fois ; placez-le immédiatement à votre oreille
et le central répondra. Si les abonnés réagissent
rapidement lorsqu'on sonne, le service sera nettement amélioré.
Si la sonnerie retentit une fois, n'y prêtez pas attention :
vous n'êtes pas sollicité. Si elle retentit deux fois,
vous êtes sollicité. Décrochez le combiné
et parlez immédiatement. Le combiné, sauf lorsqu'il est
à votre oreille, doit toujours être raccroché. Les
prises à ressort des tables interurbaines sont similaires à
celles des tables locales, et leur utilisation a le même objectif.
Juste derrière les prises à ressort se trouvent des interrupteurs
doubles à deux bras pivotant au centre, placés juste derrière
trois boutons.
Au-dessus des commutateurs se trouvent les annonciateurs. Sur le tableau
de commutation se trouvent des réglettes, chacune directement
connectée à une ligne principale d'un autre central.
Avant d'examiner ce point, prenons le cas d'un appel provenant d'un
autre central, par exemple Brooklyn. Pour recevoir un appel, les bras
du commutateur sont déplacés vers la droite. La ligne
principale de Brooklyn arrive par le toit du bâtiment jusqu'à
un bouton sur la table principale. Le courant passe ensuite par le bras
jusqu'au ressort en laiton, puis par la plaque en laiton située
sous le ressort jusqu'à la bobine de l'annonciateur, et enfin
jusqu'à la terre. L'électro-aimant étant libéré,
l'obturateur de l'annonciateur indique que Brooklyn attend. L'opératrice,
après avoir inséré la cale dans le vérin
à ressort, demande le numéro souhaité et, apprenant
qu'il s'agit du numéro 6 du central de New Street, elle demande
à un aiguilleur de relier le numéro 6 du tableau au numéro
50. Il retire la goupille du trou inférieur de la bande verticale
n° 6 et l'insère dans le trou de la bande n° 50. Les
bras des interrupteurs sont alors déplacés vers la gauche.
Le courant passe alors par le fil de Brooklyn jusqu'au commutateur,
puis par l'annonciateur, puis par le vérin à ressort et
le commutateur jusqu'à la bande verticale du fil n° 6 du
tableau, et enfin par le fil jusqu'au bureau de l'abonné. Une
fois la conversation terminée, l'interrupteur est remis à
sa première position et le central est prêt à recevoir
un nouveau signal en provenance de Brooklyn. Pour appeler Brooklyn depuis
le central de New Street, le courant des batteries passe par la ligne
principale menant au central de Brooklyn. L'abonné de New Street,
connecté à la ligne de Brooklyn sur le standard, envoie
son courant via ce central à Brooklyn, puis au numéro
appelé. Si tous les câbles reliant un central à
un autre sont utilisés et que des appels sont en attente, il
devient nécessaire d'emprunter une connexion à un troisième
central. Si les câbles des centraux 1 et 2 sont occupés,
le n° 1 demande au n° 3 s'il peut libérer une ligne vers
le n° 2. Si la réponse est affirmative, le n° 1 se connecte
au n° 3, puis au n° 2, et les abonnés des n° 1 et
2 sont placés dans un circuit passant par le n° 3.
sommaire
LE SYSTÈME CHINNOCK.
En 1880, la Metropolitan Telephone and Telegraph Company acquit la propriété
du central téléphonique de la ville de New York et de
ses environs, de la Gold and Stock Telegraph Company et de la Bell Telephone
Company, et adopta dans tous les centraux le système inventé
par M. C. E. Chinnock, représenté à la figure 191,
qui était utilisé par cette dernière.
Dans le bureau central téléphonique de New Street, à
New York, neuf tableaux de distribution sont disposés côte
à côte d'un côté d'une pièce rectangulaire,
et huit boîtiers d'annonciateurs sont disposés de l'autre
côté. Entre les rangées de tableaux de distribution
et de boîtiers d'annonciateurs, au milieu de la pièce,
se trouvent dix tables d'opération.
Les tableaux de distribution mesurent 1,50 m de haut sur 1,50 m de large
et sont tous de même taille et de même forme.
Des bandes de laiton d'environ 1,25 cm de large, isolées les
unes des autres, traversent horizontalement la façade du tableau.
Il y a une centaine de ces bandes, disposées par paires, une
paire sur deux étant teintée en noir, tandis que celles
intermédiaires sont de la couleur naturelle du laiton. Des trous
sont disposés en lignes verticales, espacés d'environ
1,25 cm, au centre des bandes.
Toutes les bandes sont percées d'un nombre égal de trous,
et les centres des trous correspondants sont alignés verticalement.
Les bandes sont numérotées consécutivement, tout
comme les rangées verticales de trous, la numérotation
commençant par le n° 1, à gauche du plateau.
Au dos du plateau, juste derrière les rangées verticales
de trous, se trouvent des bandes de tôle de laiton, placées
à un angle tel qu'une épingle métallique enfoncée
dans l'un des trous à l'avant du plateau appuierait contre la
bande de laiton à l'arrière, établissant ainsi
une liaison métallique entre l'une des bandes horizontales de
laiton à l'avant et l'une des bandes verticales de laiton à
l'arrière du plateau.
Chaque tableau de distribution comporte cent bandes verticales, et les
bandes portant le même numéro sur chaque tableau sont connectées
entre elles ; la bande n° 1 du premier tableau étant
connectée à la bande n° 1 des deuxième,
troisième, quatrième, cinquième, sixième,
septième, huitième et neuvième tableaux ;
et toutes les autres de la même manière. Ainsi, alors que
les bandes verticales du tableau comptent 900 numéros, les
bandes horizontales n'en comptent que 100.
Cette disposition montre que chaque ligne verticale peut être
connectée à n'importe laquelle des bandes en laiton situées
sur la face avant du tableau. Les fils des différents abonnés
passent par le toit du bâtiment et sont raccordés aux bandes
verticales numérotées correspondantes du tableau de distribution.
Les broches utilisées pour réaliser les connexions du
tableau sont en laiton, de forme conique afin d'assurer leur ajustement
parfait dans les trous des réglettes, et suffisamment longues
pour dépasser suffisamment de l'arrière pour engager les
feuilles de laiton sur les lignes verticales.
L'angle d'inclinaison des feuilles fait qu'elles agissent comme des
ressorts et assurent ainsi un contact toujours solide et efficace.
Devant chaque tableau de distribution se trouve une rangée de
trous, à environ 30 cm du bas du tableau, dans lesquels sont
insérées des broches pour relier les réglettes
verticales reliées aux lignes d'abonnés aux annonciateurs
correspondants, situés de l'autre côté de la pièce.
Un fil partant de chaque bande verticale est relié à une
pièce métallique fixée d'un côté de
chacun des trous formant cette rangée ; et un autre fil,
reliant chaque indicateur, est relié à une pièce
métallique fixée de l'autre côté de chacun
des trous mentionnés ci-dessus, de telle sorte que lorsqu'une
broche est insérée dans l'un des trous, une connexion
métallique est établie entre le fil d'abonné et
l'indicateur correspondant.
Les huit boîtiers d'annonciateurs contiennent chacun cent annonciateurs,
disposés sur trois rangées, deux rangées en contenant
chacune trente-quatre, et une rangée en contenant trente-trois.
L'annonciateur est constitué d'un petit disque, articulé
sur sa face inférieure, et disposé de manière à
retomber de son propre poids lorsqu'il est libéré par
un loquet situé à l'extrémité d'un levier
actionné par un électro-aimant. Le numéro de chaque
annonciateur est peint directement dessus et correspond au numéro
de chaque abonné. De plus, le nom de chaque abonné est
inscrit sur une carte fixée à l'intérieur de chaque
disque annonciateur.
En insérant une épingle dans un trou pratiqué dans
une bande de laiton sous chaque annonciateur, on établit une
connexion entre le fil de l'abonné et un récepteur et
un émetteur téléphoniques.
Au-dessus de chaque table d'opération, située au milieu
de la salle, se trouvent huit annonciateurs, l'électro-aimant
de chaque annonciateur étant relié par un fil à
l'une des bandes horizontales qui longent la façade du tableau
de distribution.
Sur la table d'opération se trouvent huit vérins à
ressort en laiton, d'environ dix centimètres de long, solidement
fixés à une extrémité et reposant sur une
petite plaque métallique à l'autre extrémité.
Chaque vérin à ressort est relié par un fil à
l'une des bornes d'un aimant annonciateur, dont l'autre borne est connectée
à l'une des bandes horizontales du tableau de distribution. La
petite plaque métallique de chaque vérin à ressort
est également reliée à l'une des extrémités
d'un aimant annonciateur, dont l'autre extrémité est connectée
à l'une des bandes horizontales du tableau de distribution.
Il y a donc huit vérins à ressort sur chaque table, reliés
à huit annonciateurs ; soit un vérin à ressort
pour chaque annonciateur, formant une connexion avec chacune des bandes
horizontales de cette table.
Sur chaque table d'opération se trouvent également deux
clés, un téléphone émetteur-récepteur
et une cale. Cette dernière est conçue pour être
insérée entre le vérin à ressort et la petite
plaque métallique. Pour faciliter son passage, l'extrémité
du vérin à ressort est recourbée vers le haut.
La cale est constituée d'un couteau en ébonite, dont la
lame est recouverte de chaque côté de bandes de laiton
isolées les unes des autres. De chaque bande, un fil relie le
récepteur et l'émetteur de l'opérateur.
Lorsque la cale est insérée entre le vérin à
ressort et la plaque métallique, une connexion métallique
est établie, via le ressort, avec la bande de laiton située
sur la partie supérieure de la cale, via le fil de la poignée,
avec l'instrument émetteur-récepteur, puis, via l'autre
fil, avec la plaque inférieure de la cale, et enfin, avec la
plaque métallique reliée à l'aimant annonciateur.
Après avoir décrit les tableaux de commutation, les annonciateurs
et les tables d'opération, nous allons maintenant suivre les
différentes opérations qui se déroulent au central
téléphonique, depuis l'appel d'un abonné souhaitant
communiquer avec un autre abonné jusqu'à la fin de la
conversation et la déconnexion des lignes des tables d'opération.
Supposons, par exemple, que Brown et Robinson, dont le numéro
de téléphone est le 1, souhaitent converser avec Smith
et Jones, dont le numéro de téléphone est le 4.
L'abonné n° 1 tourne la manivelle de son aimant, ce qui envoie
un courant électrique le long de son fil jusqu'au central téléphonique.
Ce courant pénètre dans le tableau de commutation par
la bande verticale n° 1, descend par ce fil jusqu'à la broche
qui le relie au fil de l'annonciateur, puis à l'aimant de l'annonciateur
n° 1 et à la terre. Lorsque le courant traverse l'aimant
de l'annonciateur, l'armature de ce dernier est attirée, soulevant
ainsi le levier et détachant le loquet qui maintient le volet.
Ce dernier tombe alors sous son propre poids. L'opérateur insère
alors une broche dans le trou situé sous l'annonciateur n°
1, ce qui déconnecte directement l'annonciateur de la terre et
le relie à la terre via un émetteur-récepteur téléphonique.
Il demande ensuite à l'abonné par téléphone :
« Quel numéro ?» et, recevant la réponse :
« Numéro 4 », il écrit les deux
chiffres, 1 et 4, sur un petit bout de papier et le tend à un
garçon qui le porte à une table. L'opérateur retire
ensuite la broche du trou du n° 1 sur le panneau de l'annonciateur
et remet le volet en place. L'opérateur du tableau local, après
avoir reçu le bordereau, demande à la personne chargée
de déplacer les broches du tableau de distribution conformément
aux instructions pour connecter les numéros 1 et 4. L'aiguilleur
retire ensuite la broche du numéro 1 du trou inférieur,
ouvrant ainsi le circuit entre le numéro 1 et l'annonciateur,
et l'insère dans le trou de la bande horizontale n° 5, sur
la ligne verticale du numéro 1. Il retire ensuite la broche du
numéro 4 du trou inférieur et la place dans un trou de
la bande horizontale n° 6, puis sur la ligne verticale n° 4.
Le courant passe alors de l'abonné n° 1 par son fil vertical
à l'arrière du tableau de distribution jusqu'à
la bande horizontale en laiton n° 5 ; de là, jusqu'à
l'annonciateur n° 5 du tableau local ; de là, jusqu'au
vérin à ressort du tableau local, à travers la
plaque métallique, jusqu'à l'annonciateur n° 6 du
tableau local ; de là, jusqu'à la bande horizontale
n° 6, jusqu'à la broche insérée sur le fil
vertical n° 4 ; de là, par le fil de ligne, jusqu'au
bureau de l'abonné n° 4, et par son appareil jusqu'à
la terre, plaçant ainsi les deux abonnés sur le même
circuit.
L'opérateur local prévient alors le numéro 4 qu'il
est recherché en actionnant sa sonnette d'alarme. Le long de
la partie avant, sous les tables, se trouve un fil provenant d'une série
de batteries placées dans une pièce adjacente. Le courant
est constamment inversé par un inverseur de pôles automatique.
Lorsqu'on connecte le fil d'un abonné au fil de la batterie,
en appuyant sur une touche, le courant intermittent nécessaire
à la sonnerie de l'abonné passe par celui-ci. Dans le
cas présent, l'alarme du bureau du numéro 4 se déclencherait,
tandis que celle du numéro 1 resterait silencieuse, car ce dernier
a retiré son téléphone portable et a ouvert le
circuit de sa propre alarme après avoir appelé le central.
Il attend maintenant, le téléphone à l'oreille,
que ses correspondants, Smith et Jones, lui signalent qu'ils sont prêts
à le contacter.
L'opérateur local insère alors une cale entre le vérin
à ressort et la plaque métallique, insérant ainsi
dans le circuit un émetteur-récepteur téléphonique,
en plus de l'annonciateur. Dès que les deux abonnés, n°
1 et 4, ont terminé leur conversation, ils doivent envoyer un
signal au central téléphonique en tournant la manivelle
de leurs aimants et en laissant tomber les volets annonciateurs reliés
à leurs lignes sur la table d'opération. En cas d'oubli
ou de négligence, l'opérateur peut vérifier la
fin de la conversation en écoutant de temps en temps le téléphone
posé sur sa table.
La Metropolitan Company a divisé la ville en huit districts et,
dans chaque district, a établi un central téléphonique.
Ces centraux sont situés aux endroits suivants : New, Murray,
Spring, Pearl, Nassau, Walker, 21e et 22e rues.
Ces centraux sont reliés entre eux par des lignes principales,
ainsi qu'aux centraux de Harlem, Brooklyn, Flushing, Yonkers, Mount
Vernon, White Plains, Sing Sing et Portchester (New York), et de Jersey
City, Hoboken, Paterson, Passaic, Hackensack, Orange, Bloomfield, Montclair,
Asbury Park, Elizabeth, Plainfield (New Brunswick) et Morristown (New
Jersey).
Lorsqu'un abonné d'un central souhaite être mis en relation
avec un abonné d'un autre central, la procédure est la
suivante : un abonné se connectant au bureau de New Street,
par exemple le 280, et souhaitant parler à un abonné du
bureau de Spring Street, procède comme suit : il tourne
sa manivelle magnétique, ce qui fait tomber le signal sonore
n° 280 du bureau de New Street. L'opératrice du bureau
de New Street insère ensuite une broche de connexion à
un téléphone et demande quel est le numéro. L'abonné
répond : « 250, Spring.» Ces deux numéros
sont ensuite inscrits sur un bout de papier, puis apportés par
un garçon à un opérateur, installé à
une table où se trouvent des fils reliant le bureau de Spring
Street. Cet opérateur demande alors à l'aiguilleur de
connecter le 280 au 18 ce dernier étant le numéro
de la ligne principale reliant le bureau de Spring Street puis
appuie sur une touche, ce qui déclenche un courant de batterie
sur la ligne et dépose un disque annonciateur sur une table similaire
du bureau de Spring Street, puis annonce, par téléphone,
« 250 ».
L'opérateur de Spring Street ordonne ensuite à l'aiguilleur
de connecter le 250, puis l'appelle en envoyant un courant de batterie
sur son fil, et en même temps sonne la cloche de l'abonné
« 280, New », qui a appelé le 250, Spring, et la
connexion est alors établie entre les deux abonnés sans
dire un mot à aucun des deux. Dès que les abonnés
ont fini de parler, l'un d'eux tourne sa manivelle magnétique,
ce qui fait tomber un obturateur d'annonciateur, situé sur une
table de ligne principale, dans chacun des centraux. L'opérateur
demande à l'aiguilleur de débrancher les fils de la table,
et ils sont ensuite remis à leur position normale sur le tableau
de commutation. Il y a au central de New Street dix jeunes femmes aux
tables d'opération, sept jeunes femmes aux boîtiers d'annonciateur,
cinq aiguilleurs et un garçon pour passer les bordereaux. Le
bureau central de New Street compte sept cent trente abonnés,
quatre-vingt-dix lignes principales reliant différents points,
et effectue en moyenne six mille cinq cents connexions par jour, chaque
connexion étant établie, sur les lignes principales et
locales, en trente secondes en moyenne.
La Metropolitan Telephone and Telegraph Company compte 3 300 abonnés
dans la ville de New York, et la Law Telephone Company 550 ; les
centraux de banlieue, fonctionnant en liaison avec ceux-ci, comptent
3 800 abonnés, soit un total de 7 650 abonnés
à New York et dans les environs, qui peuvent communiquer entre
eux par téléphone grâce à la combinaison
des différents centraux. La Metropolitan Telephone and Telegraph
Company publie une brochure contenant la liste de tous les abonnés
de ses différents centraux et de ceux des villes de banlieue
travaillant en liaison avec eux. Cette brochure contient, outre les
noms des abonnés, le nom du bureau central auquel son fil est
connecté et le numéro de l'abonné. Les abonnés
ne sont connus des opérateurs que par le nom du central téléphonique
auquel ils sont connectés et par leur numéro d'abonné,
et non par leur nom. Les instructions suivantes sont données
aux abonnés pour communiquer via les centraux téléphoniques :
Appuyez sur le bouton et tournez la manivelle une seule fois ;
décrochez le combiné et approchez-le de votre oreille.
Lorsque le central téléphonique vous demandera :
Quel est le numéro ? Donnez le central téléphonique
et le numéro de la personne recherchée. Dès la
réponse, raccrochez le combiné et attendez que la sonnette
retentisse. Placez ensuite le combiné à votre oreille
et adressez-vous à la personne appelée. Si vous n'entendez
pas immédiatement sa voix, le retard est dû, sauf dans
de rares cas, à son retard à répondre rapidement.
Raccrochez donc le combiné, appuyez sur le bouton et sonnez deux
fois, puis remettez le combiné à votre oreille. Parlez
d'une voix claire et modérée, la bouche à 7,5 ou
10 cm de l'émetteur. Parler fort perturbe le mécanisme
de l'appareil et produit un son confus. Une fois l'appel terminé,
raccrochez le combiné et appelez en appuyant sur le bouton et
en tournant la manivelle une fois. Si vous souhaitez appeler un abonné
avant la déconnexion, raccrochez votre combiné, appuyez
sur le bouton , puis tournez la manivelle une fois ; placez-le
immédiatement à votre oreille et le central téléphonique
répondra.
Si les abonnés répondent rapidement lorsque leurs sonnettes
sonnent, le service sera considérablement amélioré.
Si la sonnerie retentit une fois, n'y prêtez pas attention :
vous n'êtes pas sollicité. Si elle retentit deux fois,
vous êtes sollicité. Décrochez le combiné
et parlez immédiatement. Le combiné, sauf lorsqu'il est
à votre oreille, doit être toujours raccroché.
Les vérins à ressort des tables interurbaines sont similaires
à ceux des tables locales, et leur utilisation a le même
objectif. Juste derrière les vérins à ressort se
trouvent des interrupteurs doubles à deux bras pivotant au centre,
placés juste derrière trois boutons. Au-dessus des interrupteurs
se trouvent les voyants. Sur le tableau de distribution se trouvent
des réglettes, chacune directement connectée à
une ligne principale d'un autre central. Avant d'aborder ce sujet, prenons
le cas d'un appel provenant d'un autre central, par exemple Brooklyn.
Pour recevoir un appel, les bras du commutateur sont déplacés
vers la droite. La ligne principale de Brooklyn arrive par le toit de
l'immeuble jusqu'à un bouton sur la table principale. Le courant
passe ensuite par le bras jusqu'au ressort en laiton, puis par la plaque
en laiton sous le ressort jusqu'à la bobine de l'annonciateur,
et enfin à la terre. L'électro-aimant étant libéré,
l'obturateur de l'annonciateur indique que Brooklyn attend. L'opératrice,
après avoir inséré la cale dans le vérin
à ressort, demande le numéro souhaité et, apprenant
qu'il s'agit du numéro 6 du central de New Street, elle demande
à un aiguilleur de relier le numéro 6 du tableau au numéro
50. Il retire la broche du trou inférieur de la bande verticale
n° 6 et l'insère dans le trou de la bande n° 50. Les
bras des interrupteurs sont alors déplacés vers la gauche.
Le courant passe alors par le fil de Brooklyn jusqu'à l'interrupteur,
puis par l'annonciateur, puis par le vérin à ressort et
l'interrupteur jusqu'à la bande verticale du fil n° 6 du
tableau, et enfin par le fil jusqu'au bureau de l'abonné. Une
fois la conversation terminée, l'interrupteur est remis à
sa première position et le central est prêt à recevoir
un nouveau signal en provenance de Brooklyn. Pour appeler Brooklyn depuis
le central de New Street, le courant des batteries passe par la ligne
principale menant au central de Brooklyn. L'abonné de New Street,
après avoir été connecté à la ligne
de Brooklyn sur le standard, envoie son courant via ce central à
Brooklyn, puis au numéro appelé.
Si tous les fils reliant un central à un autre sont utilisés
et que des appels sont en attente, il devient nécessaire d'emprunter
une connexion à un troisième central. Si les fils des
centraux 1 et 2 sont occupés, le n° 1 demande au n° 3
s'il peut libérer une ligne vers le n° 2. Si la réponse
est affirmative, le n° 1 se connecte au n° 3, puis au n°
2, et les abonnés des n° 1 et 2 sont placés dans un
circuit passant par le n° 3.
sommaire
LE SYSTÈME HASKINS.
La figure 192 représente le système de central téléphonique
conçu par H. C. Haskins et utilisé au central de Milwaukee.

Ce système permet de se passer de conversations au bureau (sauf
avec les abonnés) et de cordons flexibles.
Aucun ticket n'est utilisé, et les connexions et déconnexions
s'effectuent silencieusement et très rapidement.
Deux cartes sont utilisées. Toutes les lignes sont reliées
aux bandes perpendiculaires de la carte de connexion C, traversées
par des paires de bandes horizontales permettant les connexions. La
carte A, sur laquelle sont placés les annonciateurs, fait face
à la carte de connexion située à cinq ou six pieds
de distance. Les cartes sont de type Gilliland. Le parcours des fils
de ligne est le suivant : de la tour jusqu'au sommet du tableau
de connexion C, où ils sont reliés aux bandes perpendiculaires
1, 2, 3, 4, etc. Par une fiche insérée en dessous, en
P, entre une bande de ligne et une plaque en laiton, chaque bande de
ligne est reliée à un fil qui va au tableau annonciateur
A, puis à travers le tableau annonciateur B, et par une fiche
à la terre E. C'est le chemin habituel du circuit principal du
tableau Gilliland. À l'arrière du tableau annonciateur
A, sont placées deux ou plusieurs tables d'écoute ou de
déconnexion. Ces tables peuvent être placées à
n'importe quel endroit pratique, même dans une pièce adjacente
si nécessaire, car aucune communication n'est nécessaire
entre les tableaux et les tables. Les bandes horizontales du tableau
de connexion sont disposées par paires, et les fils de ces bandes
mènent aux tables ; de sorte que lorsque deux parties sont
connectées, le circuit passe par les boucles jusqu'aux tables,
puis revient au tableau. Un interrupteur à trois points, H, est
placé sur la table, pour chaque paire de barrettes de connexion
du circuit imprimé. La barrette inférieure, F', de la
paire, est reliée par son fil à l'interrupteur H, après
avoir traversé une borne annonciatrice Q, tandis que la barrette
supérieure est connectée à la plaque J. À
l'autre plaque K, de l'interrupteur, est connecté le fil L, provenant
du générateur G. Cependant, avant d'atteindre la plaque
K, le fil L traverse les points de connexion M de la borne de déconnexion
D, de sorte que la chute de la borne D rompt le fil L en M.
La position normale de l'interrupteur H est sur la plaque K. Ainsi,
la bande inférieure F' est connectée au générateur,
et si la ligne I est connectée par une fiche insérée
en R, le courant du générateur sera dirigé vers
cette ligne, faisant sonner l'abonné par le circuit suivant :
G, L, M, K, H, annonciateur Q, F', bande horizontale inférieure
Z, R et ligne I. Par conséquent, le correspondant souhaité
est toujours placé sur la bande horizontale inférieure,
tandis que le correspondant appelant (dans ce cas le n° 5)
est branché sur la bande horizontale supérieure de n'importe
quelle paire ; l'insertion de la fiche à la jonction d'une
ligne et de la bande inférieure d'une paire, non seulement fait
sonner le correspondant souhaité, mais fait également
tomber l'annonciateur Q sur la table, informant l'opérateur de
la connexion. Il est évident qu'à moins que l'interrupteur
H ne soit déplacé, le courant du générateur
continuera de faire sonner le correspondant. Ainsi, l'opérateur
de table, dès que l'annonciateur tombe, déplace le commutateur
H vers la plaque J (à laquelle le premier correspondant est déjà
connecté via les circuits J, F et la ligne 5) et restaure l'annonciateur
Q. La sonnerie de réponse de la partie appelée passe par
Q en la retombant, et de là vers la partie demandant la connexion.
Ainsi, la sonnerie de réponse avertit l'opérateur de table
et la partie appelante en même temps. Reliée à la
plaque J par un court fil, se trouve une plaque S, sur laquelle l'opérateur
de table peut toucher son cordon téléphonique et écouter.
Ainsi, on verra que le devoir de l'opérateur de réponse
se limite à répondre aux appels sur la carte A et à
brancher les deux parties sur une paire de bandes en C, comme décrit
; et il est du devoir des opérateurs de table de veiller à
ce que les parties « se réunissent ». Si le premier
appel ne suffit pas, l'opérateur de table, en ramenant le commutateur
H vers la plaque K, appelle à nouveau. Lorsque les parties ont
terminé leur conversation, elles sont déconnectées,
comme suit : Au-dessous de l'interrupteur H, se trouve une clé,
U, dans le circuit suivant : Batterie ou générateur d'énergie
B, clé U, fil W, branchement de déconnexion D, et fil
W, retour à B. Pour chaque paire de barrettes de connexion, il
y a, dans un cadre près de la carte C, un branchement de déconnexion
comme D.
L'opérateur de table appuie sur la touche U, abaissant la ligne
de déconnexion D, ce qui indique à l'opérateur
de déconnexion de retirer les correspondants des bandes portant
le même numéro que la ligne. Simultanément, comme
indiqué précédemment, la chute de la ligne D ayant
interrompu le circuit du générateur en M, en actionnant
le levier Z, l'opérateur de table peut immédiatement rétablir
l'interrupteur H au point K, sans rappeler le second correspondant.
L'opérateur de déconnexion ne rétablira pas la
ligne D tant qu'il n'aura pas déconnecté les correspondants.
Un abonné peut signaler son souhait de déconnexion en
sonnant, ce qui sera reçu sur l'annonciateur Q par l'opérateur
de table ; ou ce dernier peut, en écoutant, vérifier quand
ils ont terminé. Ce système est également pratique
pour les centraux qui ont plusieurs abonnés sur chaque ligne.
À Milwaukee, environ vingt pour cent des lignes ont plus d'un
poste, et la signalisation est aussi parfaite que si toutes étaient
des lignes simples. Ainsi, on voit que les opérateurs sont divisés
en trois catégories : répondeurs, table et déconnexion ;
et que toutes les communications entre eux se font par des signaux électriques
silencieux qui ne peuvent être mal compris ; et qu'à l'exception
des conversations basses des opérateurs, répondant aux
appels des clients, pas un mot n'est prononcé.
sommaire
L'APPAREIL WILLIAMS.
Bien que de forme différente, le même principe
de fonctionnement était utilisé dans ces commutateurs.
Une série de barres métalliques traversait le tableau
horizontalement ; au-dessus, sans les toucher, était placée
une autre série de barres disposées verticalement. Une
barre horizontale pouvait être mise en contact avec n'importe
quelle barre verticale au moyen d'une fiche métallique. Une autre
fiche permettait de relier la même barre horizontale à
une autre barre verticale. Les barres verticales constituaient le prolongement
des lignes, les barres horizontales des sangles de connexion.
Bien que les fabricants sous licence Bell des standards auxquels leurs
noms sont plus généralement associés aient suivi
les principes de ce standard télégraphique, Charles Williams
avait, en tout cas, fabriqué d'autres modèles.
Dès l'automne 1878, il fournissait des tableaux de câbles
avec des annonciateurs et des vérins à ressort plats,
transmettant les connexions aux pupitres des opérateurs où
les appels étaient contrôlés. Mais les modèles
commercialisés, généralement commercialisés
comme produits standard, étaient ceux dotés de barres
verticales auxquelles les lignes étaient connectées, et
de barres horizontales ou « sangles » permettant
de relier deux barres verticales.
Les exemples ci-dessous sont tirés de circulaires ou de catalogues
publiés vers 1882 ou 1883 et ne représentent donc pas
les premières productions, mais des modèles commerciaux
fabriqués après trois ou quatre ans d'expérience.
Le standard Williams est ainsi décrit dans une circulaire publiée
par les fabricants, les illustrations étant reproduites en fac-similé.
LE COMMUTATEUR WILLIAMS
SPRING CENTRAL OFFICE
Fabriqué par
CHARLES WILLIAMS, JR.
109 à 115 COURT STREET, BOSTON.
La gravure, fig. [193 ], montre la forme du standard, donnant une idée
générale de son apparence en perspective : on y voit
un téléphone portable et un émetteur Blake en position.
Il est composé d'un tableau vertical A et d'un tableau incliné
E ; sur chacun d'eux sont disposées les bandes de connexion
B, par séries de quatre, désignées par A, B, C,
D, E, F, G, H, I et J. Les voyants D sont disposés entre les
deux tableaux A et E.
La figure [58] est une vue en coupe du tableau, agencée pour
montrer les connexions.
Cette figure montre quatre bandes de connexion sur le tableau A et quatre
sur le tableau E.
À l'arrière et sous le tableau sont placées les
bandes de ligne. Celles-ci sont constituées de ressorts métalliques
disposés de manière à presser leurs extrémités
libres l'une contre l'autre, comme indiqué, et à former
une connexion continue.
Entre les deux panneaux se trouvent les annonciateurs. Les connexions
sont réalisées en insérant des fiches dans des
barres de connexion horizontales percées de trous. Ces barres
sont divisées en sections de quatre, et les barres de chaque
section sont connectées aux barres correspondantes des autres
tables, et de cette manière les connexions entre les différentes
tables sont assurées.
Lorsqu'une fiche est insérée dans l'une des ouvertures
des réglettes horizontales, son extrémité forme
une connexion avec une ligne d'abonné, dont le trajet est vertical
ou perpendiculaire aux réglettes horizontales. La pointe de la
fiche forme une connexion avec la ligne d'abonné, non pas en
pénétrant dans un trou, mais en s'insérant entre
deux ressorts, inclinés l'un vers l'autre en forme de V, et formant
contact à leurs extrémités ; de sorte qu'au
lieu des réglettes pour les lignes d'abonné, nous avons
un arrangement ressemblant à plusieurs lettres V assemblées
de manière à entrer en contact à leurs marges extérieures,
le sommet de chaque V étant aligné avec l'un des trous
de fiche des réglettes horizontales ou de connexion. Chaque rangée
verticale de trous de fiche correspond donc à une ligne d'abonné,
qui entre dans le tableau par un vérin à ressort placé
sur le bord inférieur du tableau.
La ligne se divise alors en deux branches : l'une rejoint la ligne
en V de la partie verticale du tableau, tandis que l'autre est connectée
à la partie inclinée, passant d'abord par son annonciateur.
Une fiche insérée dans la barrette horizontale la plus
basse, reliée à la terre, assure la mise à la terre
de chaque ligne. Lorsqu'un annonciateur tombe en panne, l'opératrice
connecte son téléphone au circuit en insérant un
couteau à ressort avec des connexions par cordon flexible. Une
fois le numéro requis déterminé, le couteau est
inséré dans la prise à ressort correspondante,
si celle-ci se trouve sur la même table. Ce couteau est muni d'une
clé et d'une ligne supplémentaire reliant la terre au
générateur, de sorte qu'en appuyant sur la touche, l'abonné
est appelé. Si l'abonné recherché se trouve sur
une autre table, l'opératrice appelle l'opératrice de
cette table. Cette opération s'effectue via un circuit spécial
partant d'une prise à ressort spéciale située sous
le bord de la table (non représenté sur la figure), circuit
qui comprend un annonciateur. Habituellement, ce circuit est fermé
au niveau des prises à ressort des deux tables. Lorsque la première
opératrice insère son couteau dans la prise à ressort
spéciale, elle connecte son téléphone à
ce circuit. En appuyant sur la touche du couteau, elle ferme le circuit
via son générateur et l'annonciateur de la table de l'autre
opératrice est désactivé. Cette dernière
connecte également son téléphone en insérant
le couteau dans la prise à ressort spéciale. Après
avoir déterminé le numéro de l'abonné souhaité,
elle lui fait signe, puis retire la fiche de terre correspondant à
sa ligne pour l'insérer dans l'une des barres de connexion reliées
à une barre correspondante de la table de la première
opératrice. Si la première opératrice n'a pas déjà
inséré la fiche de terre de son abonné dans cette
barre, elle le fait et la communication est alors établie entre
les deux abonnés. Le jack knife du premier opérateur est
généralement placé dans la prise à ressort
correspondant au premier abonné, de sorte que son téléphone
reste branché et qu'il puisse écouter jusqu'à la
fin de la conversation, après quoi il déconnecte. Il va
sans dire qu'il existe autant de prises à ressort spéciales
que nécessaire pour permettre à chaque opérateur
de communiquer avec les autres.
La figure 194 est une vue en coupe montrant quatre barrettes de connexion
sur chaque carte.
À l'arrière et sous la carte se trouvent les barrettes
de ligne. Celles-ci sont composées de ressorts métalliques
disposés de manière à presser leurs extrémités
libres l'une contre l'autre, comme illustré, et ainsi former
une connexion continue. La prise à ressort e', e', et la cale
H, représentées sur le bord avant de la carte, servent
à brancher le téléphone et l'émetteur d'un
opérateur, ainsi qu'à signaler un abonné. Le circuit
de ligne entre en L, se connectant à l'aide de la prise à
ressort e' e', à la réglette de ligne C, sur le panneau
vertical, une branche passant par un annonciateur D, aux réglettes
de ligne sur la table inclinée, atteignant la terre par la réglette
de terre f, au moyen de la fiche P, qui y repose normalement, et connecte
la réglette à la ligne. Pour appeler un abonné,
insérez la cale dans la prise à ressort et signalez avec
le générateur du central. Pour connecter deux abonnés,
les fiches P, P, des deux lignes qui sont retirées de la plaque
de terre f, sont passées à travers les trous d'une réglette
de connexion commune B, en appuyant entre les ressorts d, de la réglette
de ligne C, et en établissant des contacts électriques
avec celle-ci. Lorsque l'opérateur souhaite connecter le téléphone
d'écoute à un circuit, la cale H est insérée
dans la prise à ressort e e'.
La concurrence des fabricants rivaux et le manque de
capitaux des acheteurs ont probablement contribué à une
construction légère, entraînant des prix bas, notamment
pour des fabricants comme Post & Co. et Gilliland, éloignés
du siège social de Bell. Les standards téléphoniques
de Williams étaient de fabrication plus robuste. Les standards
téléphoniques déjà mentionnés sont
ceux introduits par les fabricants agréés par Bell Co.
Cependant, la Western Union Telegraph Co. exploitait des centraux téléphoniques
en opposition à Bell, et l'entreprise industrielle identifiée
à la Western Union Co. était la Western Electric Manufacturing
Co. Il est à noter que, si d'autres fabricants de téléphones
ont adopté le type de commutateur télégraphique
pour leur modèle, les fabricants de ce commutateur ont eux-mêmes
lancé de nouvelles solutions. Les modèles des titulaires
de licence Bell furent rapidement abandonnés, tandis que celui
de la Western Electric Manufacturing Co. devint le point de départ
de la plupart des développements ultérieurs.
Les relations entre la Western Electric Manufacturing Co. et la Western
Union Telegraph Co. étaient étroites. Par conséquent,
lorsque la Western Union Co. entra dans le secteur téléphonique,
la Manufacturing Co. s'engagea activement dans la production de téléphones
et d'accessoires. L'émetteur Edison fut fabriqué par elle.
Le récepteur adopté par la Western Union et également
fabriqué par la Manufacturing Co. était une invention
pure et simple de Bell, bien que modifiée par George M. Phelps,
père.
Mais dans le cas des standards téléphoniques, un article
de fabrication récente, l'entreprise ne s'appuya sur aucune source
extérieure pour ses idées et évita même,
comme d'autres fabricants, de suivre ses propres modèles de standards
télégraphiques.
Dans le brevet britannique de Scribner,
la spécification n° 4903, du 29 novembre 1879, figure une
illustration de ce que l'on appelait alors le « commutateur
universel », à partir duquel le tableau standard a
été développé.


Sur la page Scribner est décrit
les différentes évolutions ...
Brevet US 262701
, Scribner, Charles E., "CIRCUITS POUR PLUSIEURS TABLEAUX DE
COMMUTATION DE CENTRALS TÉLÉPHONIQUES", publié
le 15/08/1882
Dispositions pour indiquer les appels ou superviser les connexions pour
l'appel ou la libération permettant une distribution automatique
des appels
TELEPHONE SWITCH
Février 1884,
C. E. Scribner a obtenu le brevet américain 293.198 pour un connecteur
« jack-knife » ; c'est l'origine de l'appel de la prise
"jack".
Le standard multiple de Scribner date de 1886.
C'est également M. Scribner qui a remplacé le système
individuel de piles sèches par une batterie commune située
au central,...
sommaire
LE SYSTÈME TÉLÉPHONIQUE SUISSE.
Le système téléphonique suisse s'inspire largement
des méthodes américaines.
Les fils sont posés en hauteur et partent du haut du bâtiment
central, généralement à travers une sorte de coupole
autour de laquelle, à quelques centimètres de distance,
est construit le grand cadre garni d'isolateurs, caractéristique
des centraux américains. Parfois, dans les grands centraux, on
trouve deux ou plusieurs de ces coupoles. De ce cadre, autour de chaque
coupole, les fils rayonnent en larges faisceaux ou artères de
30 à 120 fils, qui prennent des directions différentes
et d'où partent les branches individuelles menant aux postes
d'abonnés d'un district donné. Le fil utilisé est
en acier galvanisé, de calibre 12. Ce fil peut supporter une
contrainte de 800 à 900 livres, et peut être torsadé
sans s'allonger de plus de 2 % de son poids à l'extérieur,
même sous une contrainte maximale. Sa résistance est cependant
assez élevée, d'environ 100 ohms par mile. Afin d'éviter
les pliures, certaines précautions sont nécessaires lors
de l'utilisation de ce fil, en raison de sa rigidité relative.
Il est généralement dévidé sur bobines,
et les épissures ne sont jamais réalisées à
proximité d'un isolant, mais généralement à
une distance de 7,5 à 9 mètres. Comme il n'est pas pratique
de réaliser la jonction torsadée avec ce fil d'acier,
on utilise l'épissure anglaise (fig. 195).

L'extrémité de chaque fil est pliée à angle
droit, les deux extrémités se chevauchent, puis sont enroulées
autour d'un fil de fer doux, après quoi la jonction est trempée
dans de la soudure fondue. Les fils ne sont jamais étirés
au-delà de 57 kg, la flèche étant volontairement
importante en raison du climat rigoureux de cette région alpine,
qui provoque de fortes contractions dans les fils. Les supports des
lignes sont placés à une distance moyenne de 300 pieds
les uns des autres, bien que dans certains cas cette distance puisse
être réduite à 100 pieds ou étendue à
1 000 pieds ou plus. Les supports sont composés de poteaux
verticaux en cornière d'un quart de pouce, de deux ou trois pouces
de largeur, entre lesquels sont disposées les pièces horizontales
qui maintiennent les isolateurs. Il y en a généralement
six, en fer en T de taille appropriée (environ 2 x 3 pouces),
et chacun porte de huit à dix isolateurs en porcelaine vissés
dans des montants en saillie à une distance variant de 12 à
20 pouces, selon la longueur des portées, cette dernière
séparation étant effectuée lorsque la portée
dépasse 600 pieds. Le nombre de lignes logées par chaque
cadre est donc de 48 à 60. Les poteaux verticaux du cadre sont
chacun munis de deux pieds, qui enjambent le faîte du toit du
bâtiment de la manière bien connue. La charpente est placée
parallèlement au faîte de la maison chaque fois que possible,
sans trop dévier le tracé des lignes, mais elle est parfois
placée obliquement sur le toit, ce qui peut être réalisé
par une modification appropriée des pieds des poteaux verticaux.
Pour protéger les bardeaux ou les ardoises recouvrant le toit,
un coussin de toile goudronnée remplie de laine minérale
est interposé entre les pieds des poteaux et le toit. Habituellement,
les pieds ne sont pas fixés au toit, la charpente étant
de préférence maintenue en place au moyen de haubans ou
de fils fixés aux poutres du toit. Cela permet de les retirer
et de les placer à d'autres endroits plus facilement et plus
rapidement, tout en irritant moins le propriétaire de la maison
que l'habitude américaine d'enfoncer de longs clous ou boulons
dans la toiture.
L'utilisation du fer au lieu du bois pour les charpentes est un avantage
en termes de durabilité, mais son poids semble être répréhensible.
Le poids d'une structure en fer comme celle qui vient d'être décrite
est d'environ une demi-tonne, et si l'on ajoute à cela le poids
des fils d'une portée de 300 pieds ou plus, sans compter la contrainte
sous laquelle ils sont montés, il semble que l'utilisation d'un
matériau plus léger, comme c'est généralement
le cas en Amérique, serait moins contraignante pour le propriétaire
de la maison. Cependant, si les maisons suisses et leurs propriétaires
peuvent supporter la charge, nos objections n'ont aucun poids. À
mesure que les lignes s'étendent de plus en plus loin d'une station
centrale, émettant constamment des branches dans toutes les directions,
leur nombre diminue, et alors, au lieu de deux poteaux verticaux pour
soutenir les poutres transversales, un seul est utilisé, fixé
au pignon de la maison, ou bien un poteau peut être utilisé.
La disposition devient alors plus proche d'une ligne télégraphique.
Dans les endroits où les lignes sont sujettes aux bourdonnements,
des dispositifs sont utilisés pour remédier à ce
problème. La méthode d'entrée chez l'abonné
rappelle la manière dont sont réalisées ces installations
aux États-Unis : la ligne descend verticalement d'un isolateur
placé au sommet du bâtiment jusqu'à un second isolateur
placé près du point d'entrée. Chaque abonné
étant placé à l'extrémité de sa ligne,
un seul fil est ainsi posé au lieu de deux, comme dans nos systèmes
américains, où deux postes ou plus sont souvent connectés
en boucle sur le même circuit. Dans la mesure du possible, l'entrée
se fait par l'arrière du bâtiment, afin de dissimuler au
maximum les fils.
Le fil d'acier rigide ne peut pas se courber autour des corniches et
autres saillies, et un fil de fer doux est généralement
utilisé pour cette partie du circuit. La ligne se termine normalement
au poste de l'abonné, le circuit de retour étant par le
sol. Dans tous les cas, lorsque la maison sur laquelle est placé
un cadre supportant des fils est protégée par un paratonnerre,
ce cadre est toujours placé en liaison avec ce paratonnerre.
En l'absence de paratonnerre, le cadre est pourvu d'une prise de terre
adaptée et devient ainsi lui-même un paratonnerre, ce qui
est d'autant plus efficace que chaque fil qu'il supporte offre une issue
de secours à la foudre, car un paratonnerre est placé
dans chaque poste d'abonné. D'après nos observations,
les cas de foudre dangereux se produisent en rase campagne, et rarement
en ville, et l'on pourrait tout aussi bien se passer de paratonnerres.
Mais il est opportun de prévoir ces précautions contre
la foudre pour apaiser l'inquiétude du public.
Au central, les fils reliant le tableau électrique à la
coupole sont équipés de paratonnerres d'un modèle
particulier, spécialement conçu par M. Rothen, et représentés
en perspective sur la fig. 196 et en coupe sur la fig. 197.

Ces parafoudres sont du type à plaques utilisé en Allemagne,
mais dans ce cas, ils sont disposés de manière à
accueillir plusieurs circuits.
La plaque supérieure est en effet remplacée par un certain
nombre de lames étroites, b a, fig. 196, B, fig. 197, solidement
fixées à des pièces de matériau isolant
hi par des écrous m m. Chaque lame mesure environ 10 cm de long,
1,2 cm de large et 0,8 cm d'épaisseur. Leur surface inférieure
est rainurée dans le sens de la longueur, comme on le voit en
C, fig. 197, de manière à présenter une série
de stries. Chacune de ces lames est reliée à l'un des
fils de ligne, et la plaque inférieure g, suffisamment longue
pour s'étendre sur toute la série de lames supérieures,
est reliée à la terre. La décharge de foudre sert
de bornes de connexion. Habituellement, ces parafoudres sont placés
dans le dôme et au-dessus des ouvertures des coupoles du bâtiment,
ou bien sur les côtés des conduits de câbles menant
à la salle d'opération, lorsque l'espace est suffisant
pour les recevoir. Les fils reliant les parafoudres aux tableaux de
distribution de la salle d'opération sont en cuivre de calibre
18, avec double isolation en coton paraffiné, et sont tendus
parallèlement les uns aux autres, par couches de cinquante, le
nombre destiné à chaque table d'opération. Ces
couches de fils descendent toutes dans un puits qui mène à
la salle d'opération et y pénètre généralement
par le centre du plafond, d'où chaque série de cinquante
fils rayonne en direction de la table d'opération destinée
à les accueillir.
Le tableau de commutation Gilliland
est celui adopté pour le service téléphonique suisse.
Chaque table (fig. 198) est conçue pour cinquante abonnés.
Elle se compose d'un haut support vertical. Dans sa partie supérieure
se trouve un espace occupé par les cinquante cadrans annonciateurs,
et immédiatement en dessous se trouve un espace pour les cinquante
ouvertures de commutation servant à établir les connexions
entre les lignes des abonnés. Les cinquante annonciateurs et
contacts de commutation sont disposés en dix rangées horizontales
de cinq chacune. En dessous se trouve une rangée de nunciateurs,
comme ceux ci-dessus, mais destinés à une fonction spéciale.
Enfin, en dessous se trouve une petite table sur laquelle sont disposées
deux rangées de touches de contact, l'une contenant cinq touches,
l'autre dix. Cette table supporte également dix fiches mobiles,
dont les cordons de connexion passent en dessous et sont tendus par
de petites poulies lestées.
Les annonciateurs (fig. 199) sont disposés de manière
similaire à ceux du système Lartigue-Brown de Paris.
Le disque a, qui recouvre normalement le numéro d'annonciateur
c, est maintenu en position verticale par un bras horizontal b, se déplaçant
avec l'armature de l'aimant e comme un levier coudé, sur l'articulation
pivotante 7. Lorsque l'abonné signale, le courant attire l'armature
par l'électroaimant e, et le disque a, une fois libéré,
bascule vers le bas jusqu'à ce qu'il heurte une butée
g, découvrant ainsi le numéro d'annonciateur. En tombant,
le disque pénétrant dans le central sur un fil quelconque
s'échapperait de la surface striée des lames b a reliées
à ce fil, vers la plaque de masse g, dont la surface est également
rainurée de manière similaire, mais perpendiculairement
aux rainures des lames supérieures. Les arêtes des lames
croisent donc celles de la plaque de masse, créant ainsi un grand
nombre de points de décharge dont l'écartement est réglé
par les écrous m m, qui servent simultanément à
déplacer le ressort f en contact avec l'extrémité
de la vis h, fermant ainsi un circuit via la sonnerie de signalisation
informant l'opérateur de l'appel effectué par l'abonné.
Cette sonnerie est placée à côté du tableau
de distribution. Chacun des trous de connexion ou ouvertures de commutation
du tableau de distribution est disposé de telle sorte qu'en insérant
l'une des dix fiches mentionnées ci-dessus, le circuit existant
est interrompu et un nouveau est fermé simultanément.
La figure 200 montre l'un des trous de connexion en coupe longitudinale.
À chaque trou de connexion, une tige métallique traverse
le tableau de distribution jusqu'à une partie filetée
e, munie de deux écrous fg, séparés par des rondelles
de contact, et servant à établir la connexion avec la
ligne de l'abonné. L'écrou sert également
à maintenir l'extrémité d'un ressort coudé
c, dont l'extrémité libre s'appuie normalement contre
la pointe d'une vis h traversant une pièce d'ébonite.
Cette vis est reliée à l'électro-aimant de l'annonciateur
correspondant à ce trou de prise, l'autre extrémité
de l'électro-aimant étant reliée à la terre.
Ainsi, tant qu'aucune fiche n'est insérée dans le trou
de prise, l'annonciateur est inclus dans le circuit de l'abonné,
le circuit de la ligne passant par le ressort c et la vis h. Mais lorsqu'une
fiche est insérée dans le trou, comme indiqué par
les pointillés, le ressort est éloigné du contact
avec h, tandis que la cosse elle-même entre en contact avec le
ressort, et par conséquent avec le fil de ligne connecté
à fg. Grâce au cordon de connexion relié aux fiches,
la ligne peut être connectée à une autre ligne en
insérant une fiche dans le contact de commutation correspondant
à la ligne en question, à condition que les deux fiches
soient connectées ensemble.
Les touches de contact de la petite table peuvent être utilisées
à différentes fins. Après l'insertion d'une fiche,
le circuit de l'abonné est ouvert, et la rangée intérieure
de cinq touches permet à l'opérateur de fermer temporairement
le circuit à la terre. La deuxième rangée de dix
touches permet d'interrompre le circuit pour signaler à l'un
des deux abonnés connectés ensemble, après que
leurs deux contacts de commutation ont été reliés
par deux fiches et les cordons de connexion. Les deux parties supérieures
du tableau de commutation sont entièrement distinctes des deux
parties inférieures, mais elles y sont directement reliées
par la connexion de deux abonnés. L'appareillage des deux parties
inférieures est divisé en cinq ensembles, chacun formant
un ensemble complet et distinct, auquel correspond un téléphone.
Chaque ensemble comprend l'électro-aimant de l'un des annonciateurs
de la rangée inférieure, les deux fiches les plus proches
de cet annonciateur, les deux boutons de contact extérieurs immédiatement
devant et l'unique bouton de contact derrière et entre eux.
Pour expliquer le fonctionnement du système, nous supposerons
que l'abonné n° 12 (fig. 198) souhaite parler à l'abonné
n° 46.
L'abonné 12 envoie un courant de signalisation (dans certains
cas continu et dans d'autres cas alternatif), qui fait tomber le disque
annonciateur, et l'opératrice, entendant la sonnerie de signalisation,
insère immédiatement la fiche de la deuxième rangée
dans le trou de commutation n° 12, ce qui interrompt le courant
de signalisation. Le téléphone de l'opératrice
est en même temps ajouté au circuit, et en appuyant sur
le deuxième bouton de contact arrière (en partant de la
gauche) le circuit est fermé, et l'opératrice peut déterminer
les besoins de l'abonné 12. Lorsqu'on lui demande de se connecter
avec 46, elle prend la fiche suivante et l'insère dans le trou
de commutation n° 46.
En appuyant sur la touche de contact avant droite, elle ferme le circuit
de l'abonné 46 et sonne. Un instant plus tard, elle appuie à
nouveau sur le bouton de contact arrière, ce qui établit
la communication téléphonique entre son téléphone
et le circuit du n° 46, afin de l'informer que le n° 12 souhaite
lui parler. Dès que l'attention de ce dernier est captée,
elle relâche le bouton de contact, et les deux abonnés
peuvent alors parler ensemble. Lorsque la conversation est terminée,
l'un ou l'autre des abonnés envoie un courant de signalisation,
ce qui provoque la chute de l'annonciateur de la rangée inférieure
correspondant à la connexion, indiquant ainsi à l'opératrice
de déconnecter. La figure 201 est un schéma des circuits
et de leurs connexions dans l'exemple cité. Les lignes m, n,
des deux abonnés entrent à l'arrière du tableau
par leur connexion avec le ressort du trou de prise m, n, touchant la
vis (fig. 200) qui est reliée aux annonciateurs m n, convenablement
reliés à la terre.
Le circuit de signal s, destiné à attirer l'attention
de l'opérateur, se ferme lorsque le ressort est pressé
contre les contacts m, n (fig. 201).
En insérant la fiche c dans m2, l'annonciateur m est coupé
et la ligne est prolongée jusqu'à e, puis à travers
une bobine de l'annonciateur a de la rangée inférieure
(fig. 198).
En appuyant sur la touche arrière ou le bouton b (fig. 201),
le téléphone T est intégré au circuit. En
appuyant sur la touche avant droite f, après l'insertion de la
fiche d dans n2, la batterie de signal g est activée pour alerter
l'abonné. On constate également que l'annonciateur a est
désactivé avec la même facilité, que l'impulsion
de courant provienne de m3 ou de n3.
Le tableau de commutation adopté par le service suisse ne peut
accueillir que cinquante abonnés.
Le nombre d'abonnés de la majorité des centraux étant
largement supérieur à cinquante, il est nécessaire
d'utiliser un grand nombre de tableaux de commutation et de prévoir
des moyens de communication entre chacun d'eux. Ceci est rendu possible
par les prises visibles sur le bord du tableau de commutation et situées
à droite de la partie centrale. Chaque tableau de commutation
est ainsi doté d'une série de prises numérotées
de 1 à 10, et tous les prises portant le même numéro
dans tous les tableaux de commutation sont reliées entre elles
par des conducteurs. Par conséquent, pour relier deux tableaux
de commutation, il suffit d'insérer une prise dans la prise portant
le même numéro sur les deux tableaux de commutation. Si,
par exemple, l'abonné 39 doit être relié au 457
; L'opérateur du tableau de distribution possédant les
cinquante premiers branchements insère la fiche n° 39 et
l'autre fiche du même jeu dans un trou à droite, appelé
n° 1. Parallèlement, l'opérateur du tableau de distribution
451-500 insère une fiche n° 457 et l'autre fiche de la même
paire dans le trou n° 1 à droite. Pour simplifier l'opération,
un cordon de raccordement muni d'une fiche à ses deux extrémités
peut être utilisé au deuxième tableau de distribution
afin d'établir une connexion directe entre les bornes 1 et 457.
La connexion est alors identique à celle des deux abonnés
du même tableau.
Les sonneries de signalisation habituellement utilisées pour
les postes d'abonné fonctionnent en courant alternatif, tout
comme celles utilisées dans les centraux américains. Dans
de nombreux centres américains, on utilise un grand générateur
dynamoélectrique fournissant du courant alternatif. Dans d'autres
cas, le courant provenant d'une batterie est rapidement inversé
par un dispositif automatique. En Suisse, cette dernière méthode
est exclusivement utilisée et l'inverseur utilisé (fig.
202) est essentiellement le même que celui que l'on trouve dans
certains de nos centraux américains. Pour permettre à
ceux qui ne connaissent pas cet appareil de mieux comprendre son fonctionnement,
nous présentons un schéma (fig. 203) montrant la disposition
des circuits.

Il s'agit d'un pendule portant une armature polarisée par un
aimant permanent situé au-dessus (fig. 202), laquelle armature
est attirée alternativement par les électroaimants placés
de part et d'autre. Le pendule commande deux jeux de contacts correspondant
à deux circuits distincts : l'un comprend une batterie locale
et sert à provoquer le mouvement du pendule, l'autre est celui
de la batterie dont le courant doit être inversé.
Afin de mieux illustrer le fonctionnement de chaque circuit, le schéma
est divisé en deux : la partie supérieure représente
le circuit local et la partie inférieure le dispositif d'inversion
proprement dit. Le courant de la batterie locale c se divise en b en
deux branches égales, passant par les électro-aimants
i et k et allant respectivement aux ressorts fg, qui reposent sur un
contact fixe h, relié à l'autre pôle de la batterie.
Si le pendule (illustré en coupe en d) oscille dans un sens ou
dans l'autre, par exemple vers la droite, il déplace le ressort
g hors de contact avec h, et le courant passe alors par l'autre aimant,
i. Le pendule est alors déplacé dans la direction opposée,
ce qui provoque la sortie de contact de l'autre ressort f et provoque
une action alternative de l'aimant k. Dans le deuxième jeu de
contacts, les ressorts u n sont également alternativement éloignés
de r par l'oscillation du pendule c. La fonction d'inversion est facile
à comprendre. En supposant que b soit le pôle positif de
la batterie et que le pendule soit à droite, le pôle positif
est connecté à la ligne. Lorsque le pendule oscille vers
la gauche, au contraire, le pôle négatif est connecté
à la ligne, et l'inversion rapide rend le courant alternatif.
Suivons le cours du courant dans les deux cas. Dans le premier cas le
circuit va de b à m , à n e p , à et sur la ligne
( en e , fig. 201 , la touche de signal e ou f étant enfoncée
), revenant par la terre à v , et passant à r ut , et
au pôle négatif s . Dans le second cas nous avons b m n
r v , la terre , la ligne retournant à p , de là à
e u t s . Les piles sont utilisées du type à gravité
ordinaire.
L'appareil téléphonique utilisé par chaque opératrice
de la centrale ne nécessite aucune description particulière.
Il se compose d'un émetteur placé à une hauteur
adaptée à la bouche de l'opérateur, et d'un dispositif
de support pour le récepteur, disposé en dessous, permettant
une grande amplitude de mouvement pour s'adapter à la position
souhaitée par l'opérateur.
L'appareil utilisé dans les postes d'abonnés est typiquement
américain, car il ne s'agit que du célèbre boîtier
magnétique à interrupteurs automatiques, actionné
par le poids du téléphone et dépendant d'un levier
à fourche.

Le schéma ci-joint (fig. 205) illustre cette similitude. K est
la fourche du levier a qui, lorsqu'elle est maintenue en position basse
par le poids du téléphone, ferme la ligne en c, par l'intermédiaire
de la cloche G et du ressort w (qui court-circuite le générateur
magnétique M, I), et de là, jusqu'à la terre. La
cloche G est conçue pour fonctionner généralement
avec des courants alternatifs, car elle est alors plus sensible sur
de longs circuits, mais elle est parfois conçue pour fonctionner
avec des courants continus. Dans les deux cas, la résistance
est d'environ 100 ohms. Les générateurs ont une résistance
de 500 ohms et produisent une force électromotrice d'environ
45 volts. Lorsque le générateur magnéto-électrique
est utilisé, le ressort u est relâché par le bouton
afin d'ouvrir le shunt autour de l'induit. Ce bouton est désormais
supprimé, en règle générale, dans le magnéto-générateur
américain.
Lorsque le téléphone est décroché du crochet
K, le levier a se déplace vers le haut et vient en butée
contre les lames de contact b, ce qui ferme le circuit local passant
par la batterie, la bobine primaire de l'inductance et l'émetteur
du microphone M, tandis que la bobine secondaire I de l'inductance et
le récepteur T sont intégrés aux lignes. Le parafoudre
utilisé au poste d'abonné n'est pas du type à bords
dentelés dont est équipé notre appareil américain,
mais d'une forme spéciale, conforme à la description de
la plaque mentionnée précédemment, et est illustré
à la figure 204.
Les émetteurs téléphoniques adoptés par
le service suisse sont de différents types : le Blake, le
Theiler, l'Ader et le Berliner.
Selon M. Rothen, chacun d'eux présente ses avantages et ses inconvénients.
Les émetteurs Blake offrent une articulation plus pure et plus
claire, mais ils se dérèglent facilement. Ils ne nécessitent
qu'une seule cellule de batterie Leclanche. L'émetteur Theiler
est moins fragile et ne grille pas aussi facilement que le Blake, mais
la voix n'est pas reproduite aussi clairement ni aussi fort, et deux
ou trois cellules Leclanche sont nécessaires. Avec l'émetteur
Ader, la voix est plus faible mais distincte, et cet émetteur
est moins sujet aux dérèglements. Il nécessite
quatre cellules Leclanche connectées en plusieurs séries
de deux. Enfin, l'émetteur Berliner, qui ne nécessite
qu'une seule cellule Leclanche, est très performant et, bien
que la voix ne soit pas aussi claire et distincte qu'avec l'émetteur
Blake, il est beaucoup moins sujet aux dérèglements et
aux dérèglements.
Dans certains cas, l'abonné utilise des courants continus pour
appeler le central, ce qui nécessite une batterie locale de six
piles ou plus. En raison du coût et des inconvénients de
ce dispositif, l'administration privilégie la magnéto.
Dans des cas particuliers, un poste peut être équipé
d' appareils accessoires , tels que des sonneries supplémentaires
afin qu'un appel soit entendu dans différentes parties d'un bâtiment
ou même à l'extérieur. La forme et la fonction de
l'appareil varient bien évidemment selon l'usage pour lequel
il est utilisé.
Un type d'appareil de ce type , la sonnerie indicatrice mérite
une mention spéciale. Il est utilisé lorsque l'abonné,
un commerçant par exemple, souhaite bénéficier
de moyens lui permettant d'être mis en relation avec le central
téléphonique ou son établissement commercial.

L'appareil, conçu par M. Rothen (fig. 206), se compose d'un boîtier
muni de deux voyants et d'un interrupteur à trois voies à
commande manuelle. La fig. 207 présente un schéma des
connexions entre les bornes et les segments de contact. Le levier de
l'interrupteur est composé de deux pièces isolées
l'une de l'autre. L'appareil est placé à proximité
de l'appareil téléphonique. En supposant que le domicile
et le lieu de travail de l'abonné soient sur la même ligne,
lorsque le commutateur est en position verticale (voir figure), le poste
central peut appeler le poste intermédiaire, et inversement.
Dans ce cas, le poste distant peut également appeler le poste
intermédiaire ; l'annonciateur de droite retombe (I H) et
ferme un circuit local qui déclenche une sonnerie spéciale.
Le poste intermédiaire, en tournant l'interrupteur sur le contact
II (g h, fig. 207), inverse la connexion et se retrouve alors en communication
avec le poste distant, comme si le poste central n'était pas
connecté. Si le poste central appelle, l'annonciateur de droite
retombe à nouveau et déclenche la sonnerie spéciale.
Lorsque la station distante souhaite communiquer avec le central téléphonique,
le commutateur de la station intermédiaire est placé sur
le contact D, ce qui exclut l'appareil de la station intermédiaire
du circuit, à l'exception de l'annonciateur D, dont l'alimentation
est coupée par une impulsion de courant une fois la conversation
terminée.
Ce système de commutation décrit ci-dessus peut être
appliqué à des connexions multiples établies à
partir d'une station intermédiaire, comme si cette station constituait
un petit central téléphonique. Dans ce cas, il y a autant
d'annonciateurs que de lignes connectées, et le commutateur est
remplacé par un tableau de commutation suisse avec cordons de
raccordement. L'appareil est modifié pour s'adapter aux besoins
et aux commodités des abonnés, les services gouvernementaux
étant disposés à favoriser leurs clients à
cet égard, même si, bien entendu, les frais sont à
la charge de l'abonné.
Le système suisse s'inspire de nos méthodes à bien
des égards. Nous avons progressé sur de nombreux points
de ce côté-ci de l'Atlantique, notamment en matière
de centraux téléphoniques, domaine dans lequel les efforts
d'amélioration des inventeurs ne cessent jamais.
Avec l'adoption définitive des centraux téléphoniques
automatiques, vers laquelle nous progressons actuellement, le système
suisse souffrirait grandement par contraste. Le système suisse
a ses avantages, et dans un pays où les usagers du téléphone
ne sont pas aussi exigeants et impatients que les nôtres, il donnera
sans aucun doute entière satisfaction, tout en ayant le grand
mérite d'être uniforme sur tout le territoire.
sommaire
L'APPAREIL GILLILAND .

Dans la description du système téléphonique suisse,
nous avons illustré ( fig. 198 ) et décrit l'un des commutateurs
de Gilliland.
La fig. 208 est une vue générale et la fig. 209 une coupe
du commutateur standard de Gilliland, très largement utilisé
en Amérique.
Les bandes serties ( fig. 209 ) s'étendant de l'avant à
l'arrière par groupes de dix sont des bandes de ligne . Celles,
parallèles à l'avant, par groupes de cinq sont des boucles
de connexion. La bande de boucle B est utilisée pour mettre à
la terre toutes les lignes . La bande de boucle C est connectée
au générateur . La bande de boucle D est utilisée
pour le branchement à la bande téléphonique . La
bande de ligne L est connectée au téléphone . Le
groupe E est utilisé pour établir les connexions qui partent
et se terminent sur le tableau . Les fiches H et I indiquent les n°
4 et 7 comme connectées . Le groupe F permet d'établir
des connexions qui proviennent de cette carte et d'une autre carte.
La prise G indique que la n° 9 a appelé et connecté
à un numéro d'une autre carte. Les groupes A , 3 , 4 et
5 permettent d'établir des connexions lorsqu'un numéro
d'une autre carte appelle un numéro de cette carte. Chaque groupe
représente une autre carte, mais les connexions de cette carte
sont configurées de telle sorte que si plus de cinq boucles de
connexion sont nécessaires pour une table, des boucles peuvent
être empruntées à un autre groupe. La prise N indique
un appel provenant d'une autre carte connectée à la n°
5. L'opérateur peut toujours écouter en se branchant sur
la prise L de n'importe quelle boucle souhaitée. Lorsqu'elles
ne sont pas utilisées, toutes les lignes doivent être mises
à la terre en les branchant sur la barrette de terre B.
La figure 210 présente le tableau de commutation Gilliland pour
vingt fils, qui constitue un commutateur téléphonique
complet pour un petit nombre de fils, destiné aux usines, aux
organismes caritatifs, aux bureaux des chemins de fer et aux associations
des petites villes et villages.
Le fonctionnement du tableau consiste simplement à insérer
des fiches dans les réglettes de ligne et de boucle des personnes
désirant être connectées, et ces demandes sont signalées
par la chute du signal d'alarme.
La figure 211 représente le coffret Gilliland, conçu pour
les résidences privées.
Le coffret est équipé de tiroirs, dont l'un abrite la
pile, et est disposé de manière à être facilement
accessible pour le nettoyage et le remplacement.
La figure 212 représente la sonnerie standard Gilliland.
Le générateur est équipé d'un puissant aimant
composé et d'une armature de type Siemens, enroulée avec
un fil fin recouvert de soie, capable de faire sonner une cloche ou
de faire tomber une goutte d'annonciateur à travers une résistance
de 15 000 ohms. La sonnerie est composée de deux hélices
et d'une armature en fer doux. À cette dernière est fixée
une petite tige en laiton munie d'une bille, visible entre les cloches
dans la coupe. Lorsque le courant est généré à
l'une ou l'autre extrémité du circuit, un mouvement vibratoire
est transmis à l'armature et à la tige, provoquant la
sonnerie des cloches par le mouvement de la bille.
Le dispositif automatique, conçu par M. Gilliland pour supprimer
le bouton-poussoir, est un dispositif simple, composé d'un bras
fixé à la roue motrice du générateur, de
sorte que le courant est directement dirigé vers la sonnerie
au lieu de passer par la haute résistance de l'armature et du
générateur, augmentant ainsi la puissance de ce dernier
et évitant à l'abonné d'avoir à utiliser
ses deux mains pour appeler.
Lorsque le téléphone n'est pas utilisé, il est
suspendu à l'extrémité fourchue d'un interrupteur
à gravité, comme illustré sur la coupe. Le poids
du téléphone soulève le levier vers le haut, en
contact avec les connexions à ressort plat, ce qui le coupe complètement,
ne laissant en circuit que le moteur de la magnéto et la sonnerie
ou la cloche d'appel. Ce crochet téléphonique est muni
d'un ressort hélicoïdal qui, une fois relâché,
coupe le moteur et la cloche d'appel, laissant ainsi le téléphone
seul en circuit. La cloche d'appel magnéto est équipée
d'un parafoudre amélioré qui a fait ses preuves. L'appareil
est construit de telle sorte que chaque pièce est visible et
peut être facilement retirée et remplacée :
le moteur est enfermé dans le boîtier, tandis que la sonnerie
et le crochet sont placés sur le couvercle, qui, une fois ouvert,
révèle la combinaison complète. Les connexions
sont constituées de bandes de cuivre soudées, avec des
bornes de raccordement pour la ligne, le microphone et la terre sur
le dessus du boîtier, les fils de connexion passant dans des rainures
à l'arrière du panneau mural.
La figure 213 représente le signal d'avertissement de Gilliland
pour tableaux de distribution. Il est construit de manière à
pouvoir être utilisé sur un circuit fermé ou ouvert
et à permettre un réglage précis. Il est facilement
actionné par un générateur magnétique grâce
à une résistance de plusieurs milliers d'ohms. Les aimants
sont bobinés à une résistance adaptée aux
courants de batterie et de magnéto.
sommaire
L'APPAREIL DE JONES.
L'appareil de Jones est applicable aux signaux magnéto ou batterie.
Chaque ligne possède un terminal dans un central ou une succursale.
Les lignes sont disposées par groupes de cinquante ou plus et
sont amenées à une table d'opération distincte.
Chaque table est placée sous la responsabilité d'un opérateur
assis devant elle.

La figure 214 montre une table complète avec quarante prises
et un dispositif de transfert prévu pour quatre tables. Les prises
sont fixées entre les étagères par quatre vis,
et chaque prise peut être retirée instantanément.
De nouvelles prises peuvent être ajoutées à tout
moment par simple vissage. La prise est très complète
et contient tout l'appareillage utilisé entre la ligne et le
fil de terre. À droite se trouve le support de cordon, où
les cordons sont suspendus lorsqu'ils ne sont pas utilisés. F
est une prise de courant, utilisable en insérant un connecteur
plutôt que de tenir la manivelle, lorsque l'opérateur souhaite
tenir une conversation prolongée ou appeler ou converser via
le transfert. Le levier à ressort L, en position normale, est
relié au téléphone. Lorsqu'il est enfoncé,
il est relié au générateur. D
La figure 215 montre une vue latérale d'une des gouttes fixées
entre deux étagères de la table. D est une cible qui tombe
lorsqu'un appel arrive d'un abonné. La cible se réinitialise
lorsque la manivelle est tournée pour téléphoner,
à l'aide de la glissière en laiton et du bras court situé
à droite de la manivelle, comme illustré en coupe. Au
sommet de chaque étagère sont fixées trois bandes,
reliées en permanence comme suit : G à la terre,
E à un côté du générateur, T à
un côté du téléphone. Les autres côtés
du générateur et du téléphone sont reliés
à la terre. La ligne entrante est connectée à la
borne C. Le circuit passe ensuite par les bobines de la structure métallique
du châssis, puis par la prise à ressort O jusqu'au fil
de terre. Toutes les pièces mobiles du châssis sont en
contact par frottement, assurant ainsi un circuit complet.
Lors d'un appel entrant, la manivelle est actionnée vers la droite.
Un petit excentrique, monté sur le même axe que la manivelle,
soulève la prise à ressort O, coupe la connexion à
la terre et établit une nouvelle connexion via l'aile S jusqu'à
la barrette du générateur, puis envoie des signaux de
courant à la ligne en réponse à l'appel.
La même opération est effectuée pour appeler un
abonné.
Certains centraux ne demandent pas à leurs abonnés d'attendre
une réponse à cet appel, mais leur demandent de décrocher
leur téléphone et d'écouter après avoir
donné le signal, car les opérateurs sont censés
être toujours de service. Dans ce cas, l'opérateur, après
avoir reçu un signal, déplace simplement la manivelle
N vers la gauche, soulevant ainsi la prise à ressort O et établissant
les connexions avec l'autre aile, en S, au téléphone,
et communiquant immédiatement avec l'abonné.
Lorsque la manivelle N n'est pas enfoncée, elle se tient verticalement
et la prise à ressort O entre en contact avec la barrette de
terre. Un ressort la maintient dans cette position. Si la fiche d'un
cordon de raccordement est insérée dans la prise U, la
fiche soulève la prise à ressort de la barrette de terre
et le circuit passe alors par le cordon, dont l'autre extrémité
peut être branchée à une autre branche ou au transfert.
Les branches sont rétablies à leur connexion à
la terre normale en retirant simplement les fiches. Si l'opérateur
souhaite écouter,
afin de tester, lorsque deux branches sont reliées par un cordon,
il appuie sur la manivelle N de l'une des branches vers la gauche. Cela
met son téléphone en communication avec les deux correspondants.
Sur le plateau supérieur de la table, les prises de transfert
sont disposées par groupes de neuf et numérotées
de un à neuf. Chaque groupe est désigné par une
couleur ou une lettre : rouge, blanc, bleu, A, B, C, etc. Ces prises
sont de simples trous métalliques qui reçoivent les fiches
des cordons. Chacune d'elles est dotée d'une borne de raccordement
derrière le plateau.
Chaque prise de chaque groupe est connectée à la prise
correspondante du groupe correspondant sur chaque table du central ;
par exemple, la prise rouge n° 1 est connectée par fil
à la prise rouge n° 1 de chacune des différentes
tables.
sommaire
LE SYSTÈME DE COMMUTATEURS MULTIPLES.
Les deux exigences les plus importantes des centraux téléphoniques
de grande taille sont la rapidité et l'économie, et ces
deux éléments sont indissociables. En effet, tout ce qui
contribue à réduire la charge de travail permet aux opérateurs
de l'effectuer rapidement, diminuant ainsi le coût du travail.
Ce résultat souhaitable semble être largement atteint dans
le cas du central téléphonique multiple, qui repose sur
l'idée que chaque opérateur accède à toutes
les lignes d'abonnés d'un central avec une seule action par ligne,
et qu'il effectue l'ensemble du travail de connexion et de déconnexion
de deux abonnés ; sans répétition des ordres,
ni oralement ni par ticket.
Un opérateur répond aux appels d'un certain nombre d'abonnés.
Lorsqu'un de ces abonnés demande une connexion avec un autre
abonné du central, l'opérateur qui prend la commande établit
instantanément la connexion des deux lignes et sonne à
la porte de l'abonné souhaité. Une fois la conversation
terminée, l'opérateur qui a connecté les deux lignes
reçoit l'avis de déconnexion des abonnés, puis
déconnecte les lignes.
Tout cela est réalisé par l'opérateur sans se déplacer
de plus d'un pas, et il serait difficile d'imaginer un système
plus simple ou plus facile à manipuler. Un tableau de commutation
du système multiple est composé de :
1. Un certain nombre de vérins à ressort, un pour chaque
ligne, centrés sur le central.
2. Un certain nombre de prises d'annonciateur. Deux cents est le nombre
communément admis comme approprié pour un tableau. Deux
opérateurs sont normalement censés effectuer tout le travail
pour deux cents abonnés.
3. Un certain nombre de paires de cordons de connexion, chacun avec
des touches et des connexions appropriées pour le téléphone
des opérateurs, l'appareil pour sonner les cloches des abonnés
et les prises de dégagement.
Fig
216
La figure 216 représente l'un de ces tableaux de commutation
multiples pour un central de 1 200 abonnés. Il comporte
1 200 ouvertures de commutation ou vérins à ressort,
une correspondant à chaque ligne. Les connexions entre les vérins
à ressort sont réalisées de manière presque
identique à celle du tableau Gilliland de distribution décrit
plus haut.
Les fiches de connexion sont par paires et pendent de la partie supérieure
ou saillante du tableau de distribution, et les poulies lestées
qui tendent les cordons de connexion sont disposées au-dessus
et non en dessous des vérins à ressort. Les deux fiches
de chaque paire sont placées l'une en face de l'autre, de sorte
qu'une seule est visible sur la figure. On voit qu'il y a trente paires,
numérotées de un à trente, et à chaque paire
correspond un voyant de dégagement. Au lieu de tirer la fiche
vers le haut, on la tire vers le bas pour établir la connexion.
N'importe quelle paire peut être utilisée pour établir
les connexions. Ainsi, par exemple, la paire n° 9 relie un vérin
à ressort du deuxième bloc de cent à un vérin
à ressort du douzième, comme l'indiquent les lignes sombres
qui représentent les cordons de connexion. Pour chaque paire
de fiches, il y a un levier de commutation sur le panneau de table en
saillie en dessous, et pour chaque ensemble de cinq paires, un jeu de
touches d'appel. Bien que chaque centrage de ligne du central soit équipé
d'un vérin à ressort dans le tableau de commutation, les
deux opérateurs qui en ont la charge ne sont pas censés
répondre aux appels de l'ensemble des 1 200 abonnés.
Chaque tableau de commutation est prévu pour accueillir seulement
200 abonnés. Dans un central de 1 200 abonnés, six
tableaux de commutation comme celui illustré à la figure
216 seraient nécessaires.


Les vérins à ressort (fig. 217) sont de la même
description que ceux utilisés dans les tableaux de commutation
standard, à la différence que le ressort est isolé
du cadre du vérin et que la connexion s'effectue également
par l'insertion d'une fiche qui ouvre la connexion entre le ressort
en bronze phosphoreux et la vis isolée. Les vérins à
ressort sont montés sur des socles et forment des blocs ou des
sections de cent (5x20) abonnés, la section mesurant 15 pouces
de long et 5 pouces de large. Les sections peuvent être supprimées
indépendamment les unes des autres, et de nouvelles peuvent être
ajoutées en haut à mesure que l'échange se développe.
Les vérins à ressort sont numérotés de 1
à 1 200 sur chacun des six tableaux, et tous ceux portant
le même numéro sont reliés entre eux.
Ainsi, la ligne A (fig. 218), passant par le parafoudre, va au ressort
du vérin du premier tableau, puis de la vis isolée au
ressort du vérin portant le même numéro sur le tableau
suivant, puis de celui-ci à celui correspondant sur le tableau
suivant, et enfin, après avoir traversé tous les vérins
portant le même numéro sur chaque tableau (trois étant
représentés sur la fig. 218), elle va à l'annonciateur
et à la terre.
Sur le premier tableau, les annonciateurs correspondant aux deux cents
premiers numéros sont placés.
La table suivante reçoit les annonciateurs des numéros
201 à 401, puis 401 à 601, et ainsi de suite.
Ainsi, les deux opérateurs de chaque standard ne connaissent
que les appels de 200 abonnés, correspondant aux annonciateurs
de leur standard. Peu importe sur quel standard les annonciateurs sont
placés, pourvu qu'ils soient placés entre la dernière
prise à ressort et la terre, car la ligne de l'abonné
offre pratiquement six points de connexion - un pour chaque standard
- et l'opérateur peut évidemment utiliser la prise à
ressort du numéro correspondant à l'annonciateur, quel
que soit le standard où ce dernier est placé. Chaque opérateur
est spécialement responsable de la moitié du standard,
soit de 100 numéros d'annonciateurs et de leurs prises à
ressort correspondantes. Lorsqu'un opérateur reçoit un
appel de l'un des abonnés dont il a la charge, il peut le connecter,
à l'aide d'une paire de fiches, non seulement à n'importe
quel autre abonné de sa section de prises à ressort, mais
aussi à n'importe lequel des 1 200 abonnés, sans
assistance, quelle que soit la table sur laquelle ce dernier est installé ;
de même, un opérateur d'un autre standard peut se connecter
à l'un de ses abonnés à son insu. Ce système
évite de répéter les appels d'un standard à
l'autre ; mais comme plusieurs abonnés de différentes
sections peuvent souhaiter être connectés simultanément
au même abonné, chaque opérateur doit pouvoir déterminer
si une fiche a été insérée dans la prise
à ressort de ce numéro sur l'un des six autres standards,
et un test spécial est prévu à cet effet. Pour
ce test, les ressorts des prises sont isolés des cadres, et les
cadres eux-mêmes sont connectés entre eux, comme illustré
à la figure 1. 218, une ligne, B, reliant le cadre d'un ressort
à celui de la prise correspondante sur les autres tableaux de
commutation. Supposons que l'abonné 205 de sa section souhaite
utiliser le 673. Dès que l'annonciateur tombe, l'opérateur
retire la fiche avant d'une paire et l'insère dans la prise à
ressort. Ce faisant, il coupe l'annonciateur et prolonge littéralement
la ligne de l'abonné dans le cordon de connexion, ce qui complète
le circuit avec l'autre cordon et la fiche arrière de la même
paire, dont l'extrémité supérieure forme une connexion
métallique avec la barrette de terre. En passant d'un cordon
à l'autre, la ligne peut toutefois inclure l'appareil de l'opérateur.
L'appareil téléphonique est normalement inclus dans cette
boucle lorsque le levier de commutation correspondant à la paire
de fiches est en position avant. Le circuit téléphonique
de l'opérateur comprend également une pile pour le test.
Ayant constaté le numéro demandé (673) par l'abonné
appelant (205), il débranche la fiche arrière de la même
paire, faisant ainsi fonctionner le circuit entre le premier abonné
et son téléphone, et tout en écoutant au téléphone,
il place l'extrémité de cette fiche en contact avec la
partie métallique de la prise à ressort 673, avec laquelle
il va établir la connexion.
Les parties métalliques de toutes les prises à ressort
numérotées 673 sont connectées entre elles. Si
cette ligne est déjà utilisée par une connexion
antérieure avec une autre ligne de l'un des six autres tableaux
de commutation, dès que l'opérateur à cette table
touche la partie métallique de la prise arrière de la
prise 673, une croix se forme avec le circuit déjà connecté
et un clic se produit dans le téléphone sous l'effet du
courant de la cellule. Dans ce cas, l'opérateur informe l'abonné
205 que la prise 673 est occupée. Si aucun clic n'est entendu,
l'opérateur insère la prise dans la prise à ressort
673 et appuie sur la touche d'appel de droite, puis il bascule le levier
de commutation vers l'arrière, ce qui coupe le circuit téléphonique
et remplace l'indicateur de mise hors service. S'il devient nécessaire
d'appeler à nouveau la prise 205, il peut appuyer sur la touche
de gauche. Une fois la conversation terminée, l'un des abonnés
envoie un courant momentané et l'annonciateur de coupure est
relâché. Les fiches sont ensuite débranchées
et le levier de l'interrupteur est tourné vers l'avant. La figure
219 illustre le raccordement du téléphone, des annonciateurs
de coupure et de la batterie ou du générateur d'appel.
Les deux cordons sont reliés aux touches d'appel, et l'annonciateur
de coupure ferme le circuit entre les deux contacts supérieurs
sur lesquels ces touches reposent normalement. Le circuit téléphonique
se trouve dans une branche dérivée, fermée lorsque
le levier de l'interrupteur est poussé vers l'avant, tandis que
les contacts inférieurs sont reliés au générateur
et à la terre. La méthode de commutation varie parfois,
comme suit : le levier de commutation appuie sur une goupille verticale,
qui abaisse le ressort de contact. Ce ressort est double, les deux sections
sont isolées l'une de l'autre et les cordons de connexion sont
connectés à ces sections plutôt qu'aux touches d'appel,
comme illustré à la figure 219. Lorsque le levier de commutation
est actionné vers l'avant, les deux sections de ressorts de contact
touchent chacune un contact, chaque contact menant à l'une des
touches d'appel.
Entre les contacts supérieurs des touches d'appel est branché
l'appareil téléphonique avec la cellule de test, au lieu
de l'annonciateur illustré à la figure 219.

Les contacts inférieurs sont connectés au générateur
et à la terre, comme illustré à la figure 219.
On constate que, grâce à cette disposition, le téléphone
forme une boucle dans le circuit entre une prise et l'autre, lorsque
les touches de contact ne sont pas actionnées et que le levier
de commutation est actionné vers l'avant. Lorsque le levier de
commutation est repoussé vers l'arrière, les ressorts
de contact ouvrent le circuit des touches d'appel, rendant impossible
toute interruption de la communication des abonnés, que ce soit
avec le téléphone de l'opératrice ou la batterie
d'appel. Parallèlement, les ressorts de contact viennent en butée
contre d'autres contacts qui ferment le circuit via l'annonciateur.
Ainsi, une paire de touches d'appel peut assurer le fonctionnement de
plusieurs paires de cordons de connexion, puisque ces derniers ne sont
connectés aux touches d'appel que lorsque le levier est repoussé
vers l'avant. La configuration illustrée à la figure 219
nécessite une paire de touches d'appel pour chaque paire de cordons.
La figure 216 ne montre qu'une seule paire de touches d'appel pour cinq
cordons de connexion et leviers de commutation.
Une méthode simple a été mise au point pour localiser
les défauts qui surviennent parfois lors de l'utilisation du
système multiple.
Les dispositifs nécessaires sont fournis avec les tableaux. Si
le cadre d'un vérin à ressort est accidentellement connecté
à la ligne, celle-ci semble toujours occupée. Le contact
d'un vérin à ressort avec une fiche (comme pour vérifier
si la ligne est utilisée) permet d'indiquer la présence
du croisement. La fiche sur laquelle se trouve le croisement est facilement
localisée en insérant un bouchon en caoutchouc sur le
premier tableau et en ouvrant la connexion du ressort du premier vérin
à la ligne. Cette ouverture peut être effectuée
en tout point, mais de préférence au niveau du parafoudre,
évitant ainsi toute altération des fils à l'arrière
du tableau. La coupure au niveau du parafoudre sert au même but.
La figure 220 montre la fiche insérée dans le deuxième
vérin à ressort et la ligne ouverte au niveau du parafoudre.
L'opérateur effectue ensuite le test précédent
pour déterminer si cette croix est présente sur la première
prise. Si elle est présente à cet endroit, et nulle part
ailleurs, l'insertion du bouchon en caoutchouc sur la première
carte et la rupture de la connexion de ligne la supprimeront et indiqueront
que la ligne n'est pas occupée. Si, en revanche, la croix se
trouve sur une autre prise, le test indiquera toujours que la ligne
est occupée. En retirant la fiche de la prise de la première
carte et en la branchant sur la prise de la seconde carte, un test téléphonique
déterminera si la croix est présente sur la seconde carte.
Si elle est présente, la ligne sera alors libre. En ouvrant ainsi
la ligne au niveau du parafoudre et en insérant le bouchon en
caoutchouc sur la prise à tester, il est possible de localiser
le point de la croix, car l'insertion du bouchon dans la prise à
tester rendra la ligne libre. Ce test, cependant, ne permet que de détecter
un défaut d'isolation entre le ressort en bronze phosphoreux
et le châssis. Si un croisement devait exister dans la douille
isolant le point de contact (sur lequel repose normalement le ressort)
du châssis, seule l'absence de croisement entre le ressort et
le châssis permet de le savoir. Dans ce cas, il se trouverait
dans la douille du vérin précédant celle où
le test l'a localisé. Il est cependant extrêmement improbable
que le défaut soit jamais détecté à cet
endroit, car il est totalement à l'abri des dommages mécaniques
et n'a jamais été constaté à cet endroit
sur aucune des cartes jusqu'à présent. Cette isolation
est identique à celle du vérin du tableau standard, où
elle s'est toujours avérée parfaitement fiable.
La figure 220 montre la fiche insérée dans la deuxième
prise à ressort et la ligne ouverte au niveau du parafoudre.
L'opérateur effectue ensuite le test précédent
pour déterminer si cette croix est présente sur la première
prise. Si elle est présente à cet endroit et nulle part
ailleurs, l'insertion du bouchon en caoutchouc sur la première
carte et la rupture de la connexion de ligne élimineront la croix
et indiqueront que la ligne est occupée. En revanche, si la croix
est sur une autre prise, le test indiquera toujours que la ligne est
occupée. En retirant la fiche de la prise de la première
carte et en la branchant sur la prise de la seconde carte, un test téléphonique
déterminera si la croix est présente sur la seconde carte.
Si elle est présente sur la seconde carte, la ligne sera alors
libre. En ouvrant ainsi la ligne au niveau du parafoudre et en insérant
la fiche en caoutchouc dans la prise à tester, il est possible
de localiser le point de croisement, car l'insertion de la fiche dans
la prise à tester permet de libérer la ligne. Cependant,
ce test ne permet que de détecter un défaut d'isolation
entre le ressort en bronze phosphoreux et le châssis. Si un croisement
se produit dans la traversée isolant le point de contact (sur
lequel repose normalement le ressort) du châssis, on ne peut le
savoir que si l'on ne trouve pas de croisement entre le ressort et le
châssis. Dans ce cas, il se trouvera dans la traversée
de la prise précédant celle où le test l'a localisé.
Il est cependant extrêmement improbable que le défaut soit
détecté à cet endroit, car il est totalement hors
de portée des dommages mécaniques et n'a jamais été
détecté à cet endroit sur aucun des tableaux jusqu'à
présent. Cette isolation est la même que celle du jack
du tableau standard, où elle sest toujours avérée
entièrement fiable.
Le seul autre défaut constaté jusqu'à présent
sur les tableaux de distribution multiples est la découverte
d'une ligne coupée dans la connexion du connecteur à ressort.
Cette coupure était due à une tentative de nettoyage des
points de contact du connecteur, entraînant la rupture du ressort.
Pour ce faire, des limes étaient enfoncées dans le connecteur
par l'avant ou l'arrière, tordant ainsi le ressort jusqu'à
ce qu'il ne puisse plus entrer en contact avec sa pointe. Une telle
rupture est déterminée par l'absence de chute du voyant
lors de l'envoi d'un courant dans le système. La prise concernée
peut être localisée en insérant successivement la
fiche dont le cordon est relié à un générateur
d'appel dans les connecteurs à ressort, en commençant
par le premier tableau, jusqu'à atteindre la prise où,
lors de l'insertion de la fiche, le voyant tombe. Une fois cette prise
atteinte, on peut savoir que le défaut se situe dans la prise
immédiatement précédente où le contact provoque
la chute du voyant. La fiche utilisée pour effectuer ce test
est spéciale et, une fois insérée, ne provoque
pas la rupture habituelle entre le ressort et son point de contact.
Si le défaut se situe au niveau de la dernière prise à
ressort du système, l'insertion de la fiche sur l'une des cartes
ne provoquera pas la chute de l'annonciateur. Après l'insertion
de la fiche sur chaque prise de la ligne, la non-chute de l'annonciateur
indique que le défaut se situe au niveau de la prise de la dernière
carte, après avoir vérifié que le circuit reliant
la dernière carte et passant par l'annonciateur à la terre
est intact. Une autre caractéristique intéressante de
ce tableau de commutation est la méthode de disposition des fils
en câbles. Derrière ceux-ci se trouvent des cartes verticales
entre les sections, et les câbles, contenant vingt fils, entrent
et sortent par des perforations dans les cartes. La première
carte ne comporte qu'un seul jeu de trous, par lesquels les câbles
entrent. Chaque câble donne un fil à une prise à
ressort, qui, comme nous l'avons vu sur la fig. 216 sont disposés
en rangées de vingt. De chaque prise à ressort part la
ligne de test destinée à relier les cadres des prises
correspondantes de tous les tableaux de distribution et la sortie de
ligne. Ces lignes de test sont constituées de fils de bureau
de couleur uniforme, câblés ensemble et passent par un
trou dans le tableau vertical suivant, puis dans le conduit de câbles
menant aux autres tableaux de distribution. La ligne de sortie de chaque
prise à ressort est câblée avec celle des autres
de la même rangée, d'une autre couleur uniforme, et passe
également par l'un des trous du tableau vertical séparant
les sections de prises à ressort. Les lignes d'entrée
de la même rangée de la section suivante entrent sous forme
de câble par une ouverture à mi-distance entre les deux
autres câbles. On obtient ainsi une disposition symétrique,
ce qui permet un gain de place et de temps, et facilite les connexions.
sommaire
SYSTÈME DE TÉLÉPHONIE ET DE
SIGNALISATION DE LA POLICE DE CHICAGO.
Dans chaque ville américaine, la police a utilisé les
différents systèmes de communication électrique,
à des degrés divers, pour prévenir ou détecter
les crimes ; mais la ville de Chicago occupe le premier rang dans
l'utilisation des communications télégraphiques et téléphoniques,
considérées comme l'un des facteurs les plus essentiels
du système policier.
L'objectif de ce système est double : accroître, d'une
part, la rapidité et l'efficacité de l'assistance policière
en cas d'urgence, et diminuer, d'autre part, le nombre de patrouilleurs
et, par conséquent, les dépenses qu'ils entraînent
en raison du grand nombre requis pour intervenir en cas de besoin. Le
besoin urgent d'un policier en un point particulier d'une ville est
en général exceptionnel, et la tendance actuelle est d'accroître
le territoire placé sous la surveillance de chacun.
Par conséquent, lorsqu'un accident survient, les policiers sont
presque toujours éloignés du lieu où leur coopération
est nécessaire ; et les voleurs, qui connaissent bien cette
particularité, en profitent souvent pour poursuivre leurs méfaits.
Pour se prémunir contre ces inconvénients, il est nécessaire
d'augmenter considérablement le nombre de policiers ; mais ce
procédé est beaucoup moins économique que celui
adopté à Chicago. Ce moyen consiste à faciliter
et à accélérer les mouvements des forces de police,
de sorte que chaque homme en patrouille ou en surveillance puisse être
mis en communication en un instant avec la subdivision à laquelle
il est rattaché, ou, si nécessaire, avec le commissariat
du district, et en même temps avec le poste central. Chaque citoyen
important peut également, en cas de besoin, appeler instantanément
la police et s'assurer de sa présence en très peu de temps.
Afin d'accomplir cela de manière efficace et pratique, les commissariats
de police sont établis à certains points convenablement
choisis dans chaque district ; à chaque poste sont affectés
un cheval, une charrette et trois hommes, toujours prêts à
partir. Le chariot transporte une litière, un lit, des draps
et les articles nécessaires pour recevoir et soigner un malade
ou un blessé, pour relever un enfant perdu, pour arrêter
les personnes accusées de crime, etc.
Les postes de police sont en liaison téléphonique avec
les postes d'alarme publics, qui sont semblables à des guérites
et qui sont répartis le long des rues à certaines distances
les uns des autres. Ces guérites sont juste assez grandes pour
contenir un homme et offrir un abri pour l'occasion. Elles s'ouvrent
au moyen de clés, qui sont données à tous les notables
de la ville, ainsi qu'à la police. Afin d'empêcher tout
abus, les serrures des postes d'alarme sont faites de telle manière
que la clé, une fois placée dans la serrure, ne puisse
être retirée que par un policier. Comme chaque clé
est numérotée et ne peut être retirée qu'avec
la coopération de la police, la personne qui a donné l'alarme,
en ouvrant la guérite, ne peut s'empêcher d'être
reconnue. De cette façon, tout désagrément dû
à des alarmes inutiles est évité, car le détenteur
d'une clé n'ouvre la boîte que lorsqu'une assistance est
nécessaire, et ne multiplie pas les appels de peur de devoir
abandonner sa clé. On constate ainsi que chaque citoyen coopère
ainsi à la surveillance générale, et que l'assistance
n'est pas inutilement retardée. La série de manuvres
permettant d'y parvenir est la suivante : dès qu'un accident
survient, le citoyen ou le voisin le plus proche possédant une
clé se rend à la boîte d'alarme la plus proche de
lui, l'ouvre et fait le signal indiqué sur l'appareil. Immédiatement,
une escouade de trois hommes avec un cheval et une charrette arrive
à l'endroit d'où part le signal.
Si un policier se trouve près de la guérite, il l'ouvre
et communique avec le commissariat par le téléphone qui
s'y trouve. Lorsqu'un particulier ouvre la guérite, ce dernier
déclenche l'appel au moyen du cadran placé à cet
effet. Cet appareil permet de transmettre onze signaux différents
au commissariat central, en plaçant une aiguille sur le numéro
indiquant la nature de l'alarme à donner.
Les indications des signaux sont les suivantes : 1. Fourgon de
police. 2. Voleurs. 3. Faussaires. 4. Émeute. 5. Ivrogne. 6.
Meurtre. 7. Accident. 8. Infraction à l'arrêté municipal.
9. Bagarre. 10. Essai de ligne. 11. Incendie.
Pour donner un signal, l'appelant place l'aiguille sur le numéro
correspondant au signal requis et appuie sur un levier situé
à droite du cadran.
Le mouvement du levier permet à l'appareil de transmettre au
poste de police une dépêche conventionnelle indiquant le
numéro du poste appelant et la nature de l'appel. L'émetteur
est autocinétique et la dépêche est reçue
en caractères arbitraires, composés de points et de lignes,
sur une bande de papier, par un enregistreur télégraphique
Morse ordinaire. L'appareil est mis en marche automatiquement dès
le premier signal.

La figure 221 représente le système en fonctionnement
lors d'un accident.
Le signal a été donné, reçu et traité
par le bureau central. À gauche de la figure, on voit le wagon
de secours arriver, tandis qu'au poste d'alarme, un policier explique
par téléphone au poste de police la nature de l'accident,
son importance, etc. Toutes les heures, ou toutes les demi-heures, l'agent,
lors de sa ronde, se rend à l'un des postes d'alarme et fait
son rapport par téléphone au poste de police de son district,
ce qui simplifie et facilite grandement le service. Le chef du poste
peut alors diriger et réguler son service sans difficulté.
Le système de Chicago permet également l'installation
de postes d'aiguillage analogues à ceux décrits ci-dessus,
dans chaque maison ou bureau, avec ou sans raccordement téléphonique.
Dans ce dernier cas, les indications sont données sur le cadran,
comme dans le poste d'alarme. Le poste de police dispose d'une clé
placée sous scellé ouvrant la maison de chaque abonné.
Lorsqu'un appel est passé la nuit, pour un vol avec effraction,
par exemple, un policier répond à l'appel, prend la clé
de la maison d'où provient l'appel et procède immédiatement
à l'arrestation du voleur. Le système fonctionne pratiquement
de la manière la plus efficace et la plus satisfaisante. Le nombre
d'arrestations dans le district où il est appliqué a considérablement
augmenté et a diminué le nombre de crimes dans une proportion
correspondante. L'installation est bon marché et son entretien
peu coûteux. Il s'avère particulièrement utile dans
les petites villes, où le nombre de policiers est relativement
faible. Grâce à des boîtes d'alarme placées
dans certaines maisons et à des postes d'alarme dans les rues,
ils peuvent appeler à l'aide en quelques instants et ainsi obtenir
d'un petit nombre de policiers le même service pratique qu'ils
n'obtiendraient ordinairement que d'une force nombreuse.
Nous voyons ainsi, par cette brève description du système
d'alarme de Chicago, que chaque individu joue un rôle dans la
sécurité générale et que chacun contribue
au repos de tous.
sommaire
1893 Complément sur le système LAW
issu du livre "A manual of telephony by Preece, William Henry,"
SYSTÈMES D'ÉCHANGE « CALL-WIRE ».
(a.) LE PLAN DE FIL D'APPEL DE LAW.
Le système de fil d'appel a été inventé
par M. Frank Shaw, ingénieur de la Law Telegraph Company de New
York, et a été largement utilisé par cette société
à New York et à Brooklyn.
fig 180
La caractéristique de ce système réside dans l'utilisation
d'un fil spécial, appelé « fil d'appel » (fig.
180), qui passe par un commutateur en liaison avec les appareils d'un
certain nombre d'abonnés, tous reliés en circuit sur le
fil d'appel, qui aboutit au central téléphonique à
un appareil qu'un opérateur écoute en permanence. Le principe
général est illustré par la fig. 180, où
la ligne pointillée représente Le fil d'appel passe par
le poste de chaque abonné et les lignes fixes par les lignes
des abonnés ordinaires. La sonnette d'appel chez l'abonné
est branchée sur le circuit direct. Au central, les lignes directes
se terminent par des piquets à l'extrémité de cordons
flexibles.
Lorsqu'un abonné souhaite appeler, il introduit son téléphone
sur le fil d'appel en appuyant sur un commutateur, et il peut alors
correspondre directement avec l'opératrice du central téléphonique.
Lorsqu'il se connecte au fil d'appel, l'abonné n'a qu'à
donner son numéro et celui de l'abonné avec lequel il
souhaite parler. L'opératrice appelle immédiatement l'abonné
souhaité en appuyant sa cheville contre une plaque reliée
à la batterie ou au générateur appelant.
Les deux chevilles sont ensuite insérées dans une barre
métallique, et les abonnés sont en communication.
Une fois la conversation terminée, les abonnés se remettent
sur le fil d'appel et demandent à l'opératrice de couper
la communication. On constate que, dans ce système, il n'y a
aucun indicateur. L'opératrice est équipée d'un
casque téléphonique et écoute constamment les instructions
données sur le fil d'appel.
Les deux mains sont libres pour effectuer les connexions. En position
normale du commutateur spécial du bureau de l'abonné,
les extrémités entrante et sortante du fil d'appel sont
connectées ensemble, tandis que la ligne de l'abonné est
reliée au poste de communication et à la sonnette d'appel
de la manière habituelle. En appuyant sur le commutateur, le
changement de connexion laisse la sonnette directement sur le fil de
l'abonné, mais connecte le téléphone de l'abonné
au circuit du fil d'appel. Ainsi, dans les deux positions, l'opérateur
du central peut appeler l'abonné, tandis que dans la seconde,
l'abonné peut communiquer avec l'opératrice, comme expliqué
précédemment. Après l'appel, les connexions normales
sont automatiquement rétablies au relâchement du commutateur,
et l'abonné est prêt à communiquer avec son correspondant.
(b.) THE MANN CALL-WIRE PLAN.
Cette modification du système Law ordinaire a été
mise en uvre avec succès par la National Telephone Company
dans le district de Dundee depuis 1882.
Il vient d'être expliqué comment, dans ce système,
chaque abonné, en plus d'avoir une ligne directe avec le central,
a la possibilité, en appuyant sur un interrupteur, de connecter
son appareil à un fil commun qui, partant du central, va de poste
en poste et est finalement ramené au central après avoir
été connecté à un groupe d'appareils d'abonnés.
Mais ce long fil en boucle, sur lequel les abonnés doivent connecter
leurs appareils, est en pratique sujet à des interruptions pour
diverses raisons ; et comme aucun autre moyen de correspondance
avec le central n'est prévu, sa panne entraîne une interruption
du service, qui peut durer plusieurs heures. La rupture du fil d'appel,
ou la déconnexion de l'un des nombreux appareils qu'il traverse,
entraîne la rupture de l'ensemble des circuits qui en dépendent.
Le système Mann est exempt de ces objections, tout
en conservant tous les avantages de la méthode Law. Chaque abonné
est branché sur le fil d'appel ; de plus, son fil direct
est équipé d'un indicateur ordinaire, destiné à
être utilisé uniquement en cas de défaillance du
fil de l'opérateur. Le fil d'appel ne fait pas le tour de tous
les postes d'abonnés, mais part du central en direction du centre
du groupe de postes qu'il est destiné à desservir. L'extrémité
de ce fil est isolée à un point approprié, à
n'importe quelle distance du central. De chaque côté de
ce fil d'appel principal, une dérivation ou un embranchement
est branché au poste de chaque abonné, sur lequel un ou
plusieurs postes sont reliés par un commutateur.
La différence essentielle entre les deux méthodes est
clairement illustrée par les figures 181 et 182, où un
groupe similaire d'abonnés est représenté, connecté
respectivement aux systèmes Law et Mann. Seuls les fils d'appel
sont représentés.
La comparaison des deux schémas montre clairement que, tandis
que sur le système Law, une déconnexion à un poste,
ou sur le fil d'appel lui-même, provoque la panne de l'ensemble
du groupe, sur le système Mann, un tel défaut sur un poste
peut provoquer la panne de ce poste seulement, ou de ce poste et de
quelques autres ; et même une déconnexion sur le fil
d'appel principal peut ne provoquer la panne que d'une partie du groupe.
L'effet d'un défaut à la terre dépend de sa position
et de sa résistance. Il est important de préciser que
le schéma de circuit dérivé, conçu et appliqué
à Dundee en 1882, a été décrit dans une
brochure publiée par la Law Company en 1880. Cependant, le dispositif
original ne prévoyait pas l'utilisation d'indicateurs.

La clé d'abonné est représentée sur la figure
183. Le levier T est relié en permanence à la terre par
l'intermédiaire de l'appareil ; le contact supérieur
L à la ligne directe de l'abonné vers le central. Le levier
est maintenu contre le contact supérieur par un ressort spiralé,
de sorte que l'appareil est normalement connecté au fil principal
du central. L'enfoncement du levier relie l'appareil, par l'intermédiaire
de C, à la branche du fil d'appel.
Les connexions générales de l'appareil de l'abonné
sont illustrées par la figure 184.
Le fonctionnement habituel est identique à celui du système
Law.
Au central, un opérateur est affecté à chaque groupe
de cinquante à quatre-vingt-dix abonnés et écoute
en permanence un téléphone relié à la ligne
d'appel de ce groupe.
L'abonné, en appuyant sur sa touche, est immédiatement
en communication avec l'opérateur et n'a qu'à mentionner,
sans signal ni appel préalable, son propre numéro et celui
de la personne qu'il souhaite joindre.
Par exemple, le numéro 25 souhaitant parler au numéro
50 appuie sur sa touche d'appel et dit : « 25 à
50 ». L'opérateur accuse réception de l'ordre
par un mot et établit immédiatement la connexion à
l'aide d'un cordon flexible et de deux chevilles. Le n° 25 laisse
alors sa clé remonter, tourne la manivelle de son magnéto
et sonne au n° 50. En l'absence de réponse immédiate,
il peut, en appuyant à nouveau sur sa touche, s'enquérir
auprès de l'opératrice si la communication a été
correctement établie.
À la fin de la conversation, les deux abonnés appuient
sur leurs touches et disent à l'opératrice respectivement :
« Off25 » et « Off50 »,
ou, si le n° 25 souhaite un autre abonné, il dit : « 25
à (disons) 42 ». Dans le premier cas, la connexion
par cordon est coupée entre les numéros 25 et 50 ;
Dans ce dernier cas, l'extrémité 50 du cordon est transférée
vers la 42. Il arrive fréquemment que deux, trois, voire plus,
abonnés appuient simultanément sur leurs touches, mais
la communication avec l'opératrice, qui se résume généralement
à deux ou trois mots, est si brève qu'elle ne pose aucun
problème, les abonnés ayant pris l'habitude d'attendre
quelques secondes s'ils constatent, en appuyant sur la touche, que quelqu'un
d'autre parle.
En cas de panne sur la ligne d'appel, l'abonné s'en aperçoit
immédiatement, car, en appuyant sur la touche, il n'obtient aucune
réponse du central. Dans ce cas, grâce à un indicateur
sur sa ligne principale, il peut signaler l'appel au moyen de son magnéto,
et le service peut être assuré selon le plan habituel jusqu'à
la résolution du problème.
Les opérateurs cessent leur écoute continue après
21h30, lorsque les appels des abonnés se font moins fréquents.
Après cette heure, et jusqu'à 8h, une batterie et un indicateur
sont connectés à chaque ligne appelante du central téléphonique.
Ainsi, l'appui sur une touche d'abonné ferme le circuit de la
batterie via l'indicateur de ce fil d'appel et déclenche la sonnerie.
Tant qu'aucune touche n'est enfoncée, le fil d'appel est isolé
de la terre en tout point, sauf au central téléphonique,
empêchant ainsi tout passage de courant.
Les connexions des fils d'appel d'un groupe sont illustrées par
la fig. 185 ; le dispositif d'appel de nuit est alors clairement
défini. La batterie B est composée d'environ 24 éléments
Leclanche et est commune à tous les groupes ; il en va de
même pour la sonnerie et son interrupteur dans le circuit local
des indicateurs.
Pendant la journée, les interrupteurs de ligne sont tournés
vers la droite et les ressorts d'interrupteur représentés
sont reliés par une paire de chevilles à cordon court,
de sorte que le groupe est dans le circuit du poste de l'opérateur,
comme décrit.
Un court-circuit P est placé entre chaque paire de ressorts sur
deux dans un fil reliant les contacts inférieurs. Le fil est
alors déconnecté pendant la journée. Ceci permet
à un opérateur de faire fonctionner deux groupes aux heures
creuses. Cette modification s'effectue par le retrait d'une paire de
chevilles et l'inversion de l'autre paire des ressorts d'interrupteur
de l'opérateur en service, de sorte que la cheville « solide »
relie le contact inférieur ainsi que le ressort à l'instrument
parlant par l'intermédiaire du ressort supérieur. La position
normale des chevilles est conservée la nuit, de sorte que pour
répondre à un appel, l'opérateur de nuit n'a qu'à
actionner le commutateur de ligne du groupe d'où provient l'appel
et à utiliser l'appareil appartenant à ce groupe de la
manière habituelle.
Dans certains cas, l'appel de nuit est effectué par les générateurs
des abonnés, et la batterie B n'est alors pas nécessaire.
(c.) MILLER'S CALL- WIRE PLAN.
Une modification du fil d'appel de Mann, due à M. J. D. Miller,
a été introduite à Dundee en 1888 et semble constituer
une amélioration importante.
Elle consiste à former le fil d'appel comme une boucle complète
avec des fils de dérivation, comme l'indique la figure 186, qui
représente un groupe similaire à celui des figures 18
et 19. 181 et 182.
Dans le système de communication Mann, une déconnexion
en un point quelconque coupe tous les abonnés au-delà,
tandis que, selon le système Miller, une seule coupure sur le
système de communication principal n'affecte pas le service et,
même en cas de deux coupures, seuls les abonnés connectés
entre ces points sont coupés. Un défaut à la terre
affecte bien sûr le service en fonction de sa position et de sa
résistance.
Grâce à la sécurité accrue offerte par ce
système, les indicateurs sur les lignes des abonnés sont
totalement supprimés, comme dans le système Law initial.
Les avis divergent grandement parmi les autorités téléphoniques
quant aux avantages relatifs des systèmes à « indicateur »
et à « fil d'appel ». Cependant, l'avenir
du système à fil d'appel, sous sa forme améliorée
ou sous une autre forme modifiée (voir chap. xviii), semble être
clairement déduit du fait qu'avec une liste d'abonnés
de plus de 600 noms, le central d'Aberdeen, exploité selon
le système à fil d'appel, offre une telle satisfaction
qu'il a été décidé d'appliquer le plan de
Miller à Glasgow, où le central de la National Company
compte plus de 3 000 abonnés. Ces derniers seront,
bien entendu, exploités au moyen d'un commutateur multiple. Le
commutateur adopté ici est de type « table »,
où les tablettes sont horizontales et les cordons pendent au-dessus.
Ce type de commutateur est peu utilisé.
(d.) BENNETT AND MACLEAN'S CALL- WIRE PLAN.
Il s'agit d'une modification du système de sonnerie directe permettant
de se passer du fil de service spécial, autrement requis par
les systèmes Law ou Mann.
Au bureau de l'abonné, l'enfoncement d'une touche place le téléphone
entre un fil de la boucle métallique et la terre ou un fil de
retour. Au central téléphonique, des ressorts d'interrupteur
à trois contacts (fig. 187) relient l'un d'eux à une borne
du téléphone de l'opératrice, puis à la
terre ou au fil de retour, via le téléphone. L'enfoncement
de la touche de l'abonné le met donc en communication avec l'opératrice,
comme sur un système de circuit d'appel ordinaire.

L'insertion d'une cheville déconnecte le bloc de contacts inférieur
de la boucle, mais la communication avec l'opératrice est rétablie
par une autre voie, à savoir : Par un pont équilibré
(p. 211) reliant les conducteurs du cordon de raccordement, le fil étant
tiré du milieu du pont vers la même borne du téléphone
de l'opératrice, habituellement connectée directement
à la ligne. Dans cette position, les abonnés peuvent s'appeler
et discuter sans déranger l'opératrice ni être entendus.
Dès que la conversation est terminée, l'appui sur le levier
de l'abonné rétablit la communication avec l'opératrice
par l'intermédiaire de la terre ou du fil de retour, du pont
équilibré du cordon de raccordement et de la boucle métallique,
permettant ainsi de signaler la fin de la conversation.
sommaire